Скачать ГОСТ Р 52570-2006 Бензины автомобильные и авиационные. Определение бензола и толуола методом газовой хроматографииДата актуализации: 01.01.2021
|
| Обозначение: | ГОСТ Р 52570-2006 |
| Обозначение англ: | GOST R 52570-2006 |
| Статус: | введен впервые |
| Название рус.: | Бензины автомобильные и авиационные. Определение бензола и толуола методом газовой хроматографии |
| Название англ.: | Motor and aviation gasolines. Determination of benzene and toluene by method of gas chromatography |
| Дата добавления в базу: | 01.09.2013 |
| Дата актуализации: | 01.01.2021 |
| Дата введения: | 01.07.2007 |
| Область применения: | Стандарт увстанавливает метод определения бензола и толуола в товарных автомобильных и авиационных бензинах с помощью газовой хроматографии. |
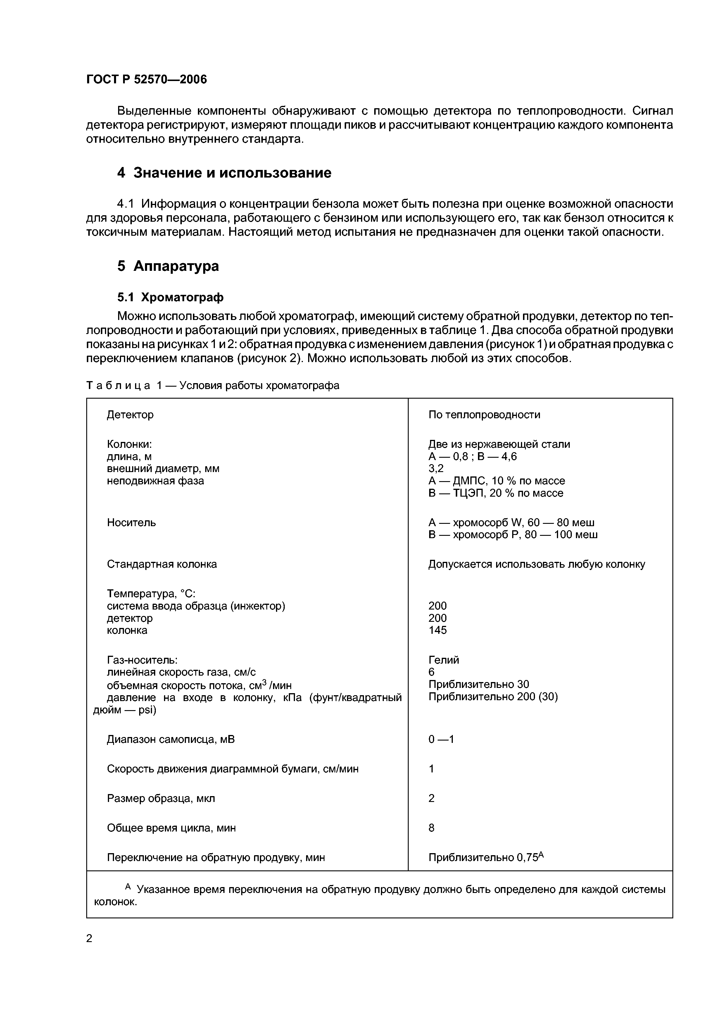
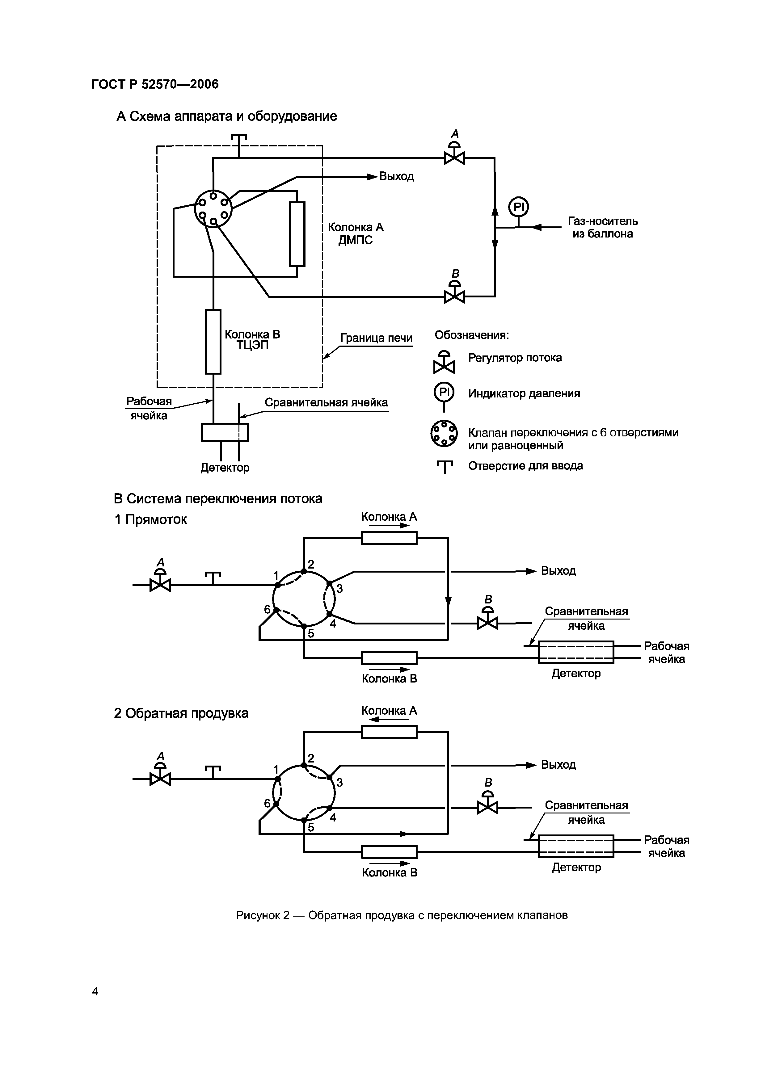
| Оглавление: | 1 Область применения 2 Нормативные ссылки 3 Сущность метода 4 Значение и использование 5 Аппаратура 6 Материалы 7 Отбор проб 8 Подготовка насадочного материала для колонок 9 Подготовка колонки 10 Схема аппарата и установка режима его работы 11 Калибровка и стандартизация 12 Испытание 13 Расчет 14 Прецизионность и смещение (отклонение) Приложение А (справочное) Сведения о соответствии национальных стандартов Российской Федерации ссылочным региональным стандартам |
| Разработан: | ОАО ВНИИНП |
| Утверждён: | 28.09.2006 Федеральное агентство по техническому регулированию и метрологии (209-ст) |
| Издан: | Стандартинформ (2006 г. ) Стандартинформ (2007 г. ) |

















