Скачать Серия 2.110-1 Выпуск 2. Свайные фундаментыДата актуализации: 01.01.2021
|
| Обозначение: | Серия 2.110-1 |
| Обозначение англ: | Series 2.110-1 |
| Статус: | действует |
| Название рус.: | Выпуск 2. Свайные фундаменты |
| Дата добавления в базу: | 01.09.2013 |
| Дата актуализации: | 01.01.2021 |
| Дата введения: | 01.11.1971 |
| Область применения: | В настоящем альбоме приведены конструктивные решения свайных фундаментов для 5 - 9 - этажных жилых домов, предназначенных для строительства в обычных условиях |
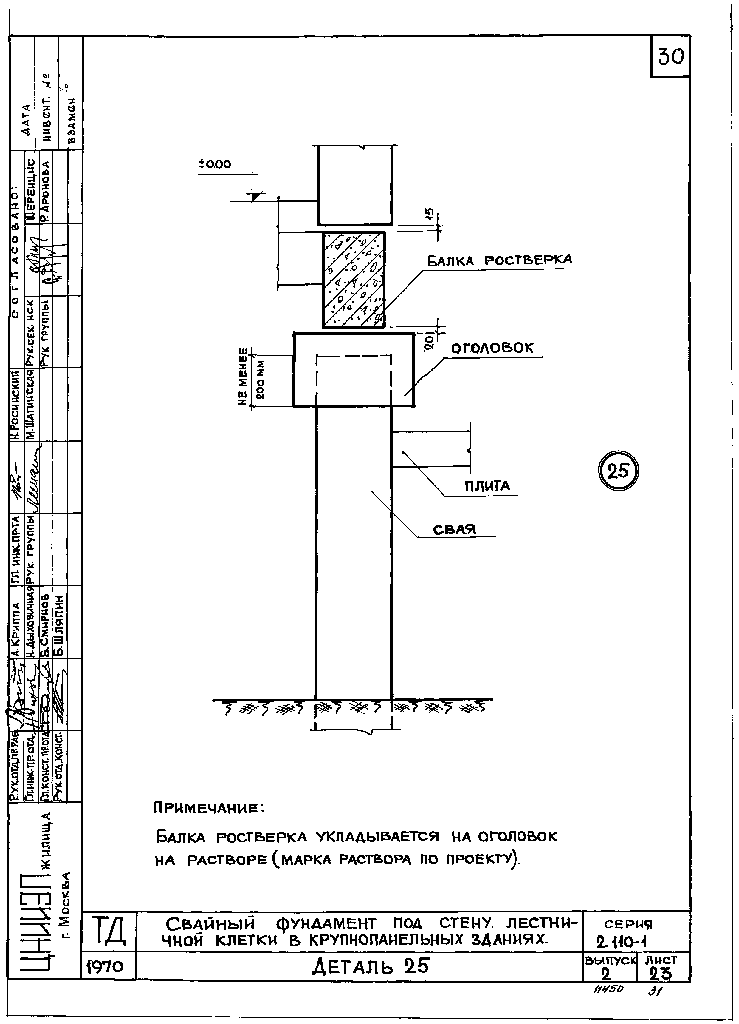
| Оглавление: | Пояснительная записка Свайные фундаменты для зданий из кирпича и крупных блоков Схема монолитного железобетонного ростверка для зданий из кирпича и крупных блоков. Маркировка деталей Свайный фундамент под наружную стену в зданиях из кирпича и крупных блоков с техническим подпольем. Деталь 1 Свайный фундамент под наружную стену в зданиях из кирпича, с цоколем из бетонных блоков с полупроходным каналом. Деталь 2 Свайный фундамент под наружную стену в зданиях из кирпича и крупных блоков с непроходным каналом. Деталь 3 Свайный фундамент под внутреннюю стену в зданиях из кирпича и крупных блоков с полами по грунту. Деталь 4 Свайный фундамент под внутреннюю стену в зданиях из кирпича и крупных блоков с полами по грунту. Деталь 5 Свайный фундамент под внутреннюю стену в зданиях из кирпича и крупных блоков с техническим подпольем. Деталь 6 Свайный фундамент под стену лестничной клетки в зданиях из кирпича и крупных блоков с техническим подпольем. Деталь 7 Свайный фундамент под стену лестничной клетки в зданиях из кирпича и крупных блоков с полами по грунту. Деталь 8 Свайный фундамент под стену лестничной клетки в зданиях из кирпича и крупных блоков с техническим подпольем. Деталь 9 Свайный фундамент под стену лестничной клетки в зданиях из кирпича и крупных блоков с полами по грунту. Деталь 10 Свайный фундамент под внутреннюю стену в местах температурного шва в зданиях из крупных блоков с техническим подпольем. Деталь 11 Свайный фундамент под внутреннюю в местах температурного шва в зданиях из крупных блоков с полами по грунту. Деталь 12 Свайные фундамент для крупнопанельных зданий План раскладки балок ростверков для крупнопанельного дома с поперечными несущими стенами. Маркировки деталей Свайный фундамент под наружную стену в крупнопанельных зданиях. Деталь 13 Свайный фундамент под внутреннюю стену в крупнопанельных зданиях. Деталь 14 Свайный фундамент в месте температурного шва в крупнопанельных зданиях. Деталь 15 Свайный фундамент под стену лестничной клетки в крупнопанельных зданиях. Деталь 16 Узлами сопряжения балок ростверка. Детали с 17 по 22 План раскладки балок ростверка для крупнопанельного дома с продольными несущими стенами Свайный фундамент под внутреннюю стену в крупнопанельных зданиях. Деталь 23 Свайный фундамент в месте температурного шва в крупнопанельных зданиях. Деталь 24 Свайный фундамент под стену лестничной клетки в крупнопанельных зданиях. Деталь 25 Узлы сопряжения балок ростверка. Деталь 26 Узлы сопряжения балок ростверка. Деталь 27 Узлы сопряжения балок ростверка. Деталь 28 Узлы сопряжения балок ростверка. Деталь 29 |
| Разработан: | ЦНИИЭП жилища |
| Утверждён: | 22.07.1971 Государственный комитет по гражданскому строительству и архитектуре при Госстрое СССР (131) |
| Нормативные ссылки: |
|


































