Скачать Типовой проект 801-2-85.12.87 Альбом III. Строительные изделия. Часть 1. Двухслойные стеновые легкобетонные панели повышенной заводской готовности для сельскохозяйственных зданийДата актуализации: 01.01.2021
|
| Обозначение: | Типовой проект 801-2-85.12.87 |
| Обозначение англ: | 801-2-85.12.87 |
| Статус: | не определен законодательством |
| Название рус.: | Альбом III. Строительные изделия. Часть 1. Двухслойные стеновые легкобетонные панели повышенной заводской готовности для сельскохозяйственных зданий |
| Дата добавления в базу: | 01.09.2013 |
| Дата актуализации: | 01.01.2021 |
| Дата введения: | 30.12.1985 |
| Дата окончания срока действия: | 30.06.2003 |
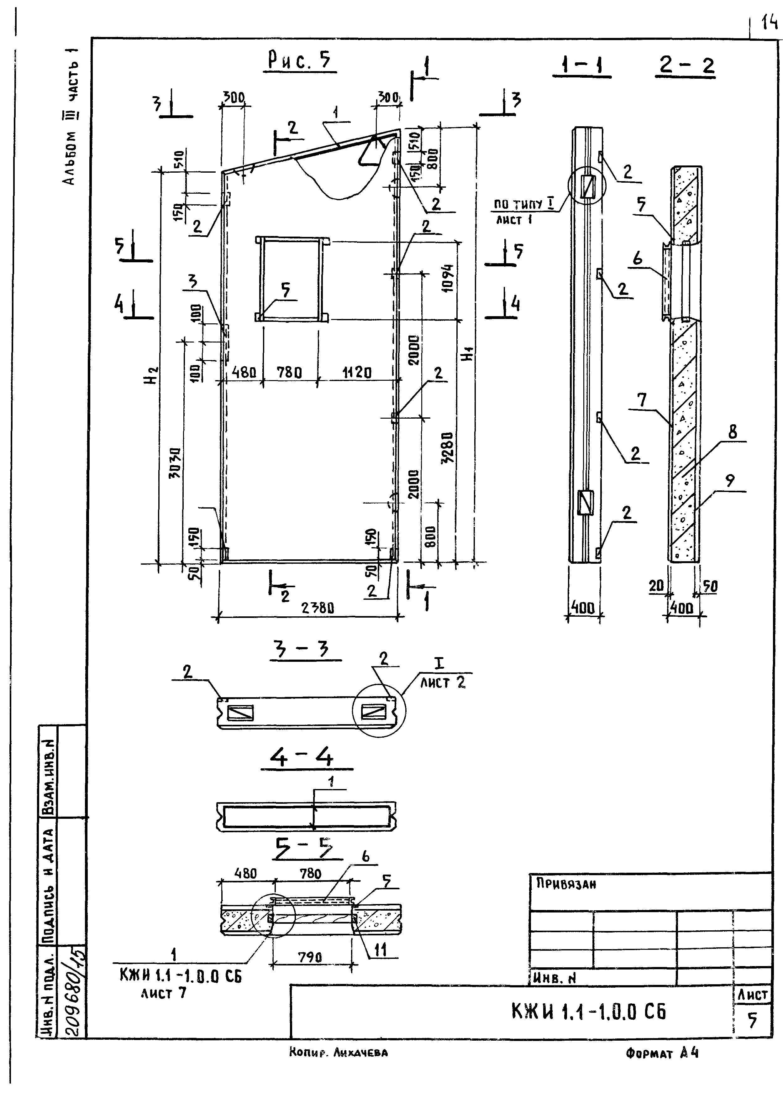
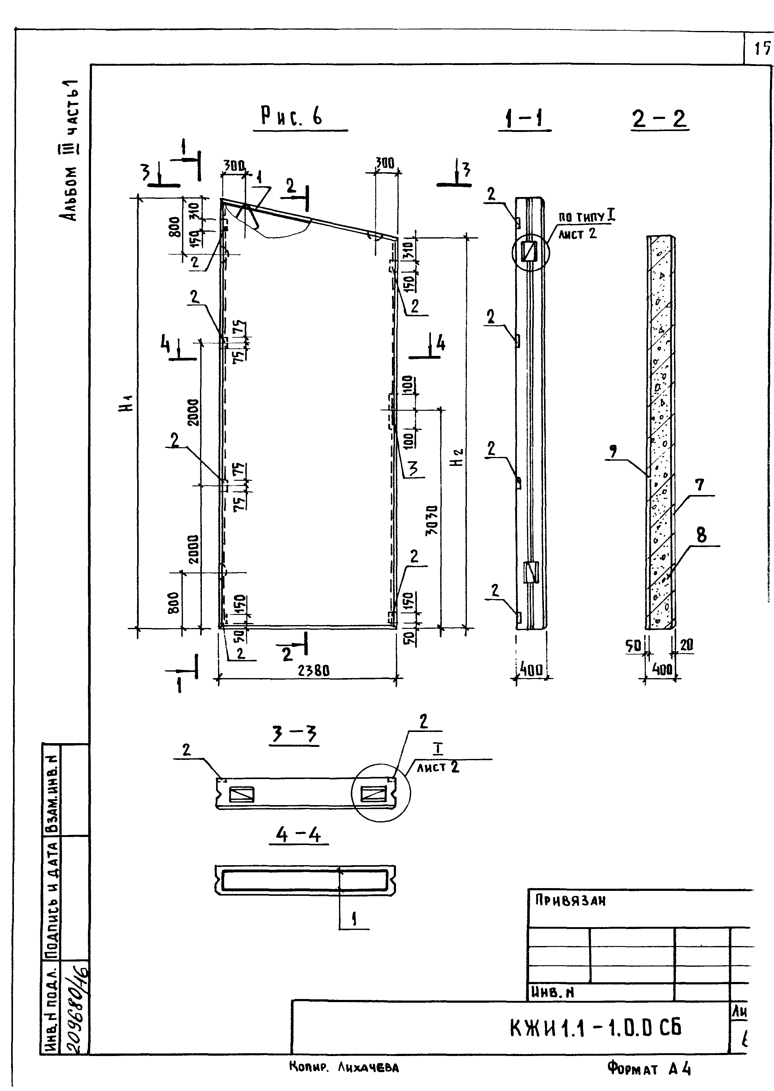
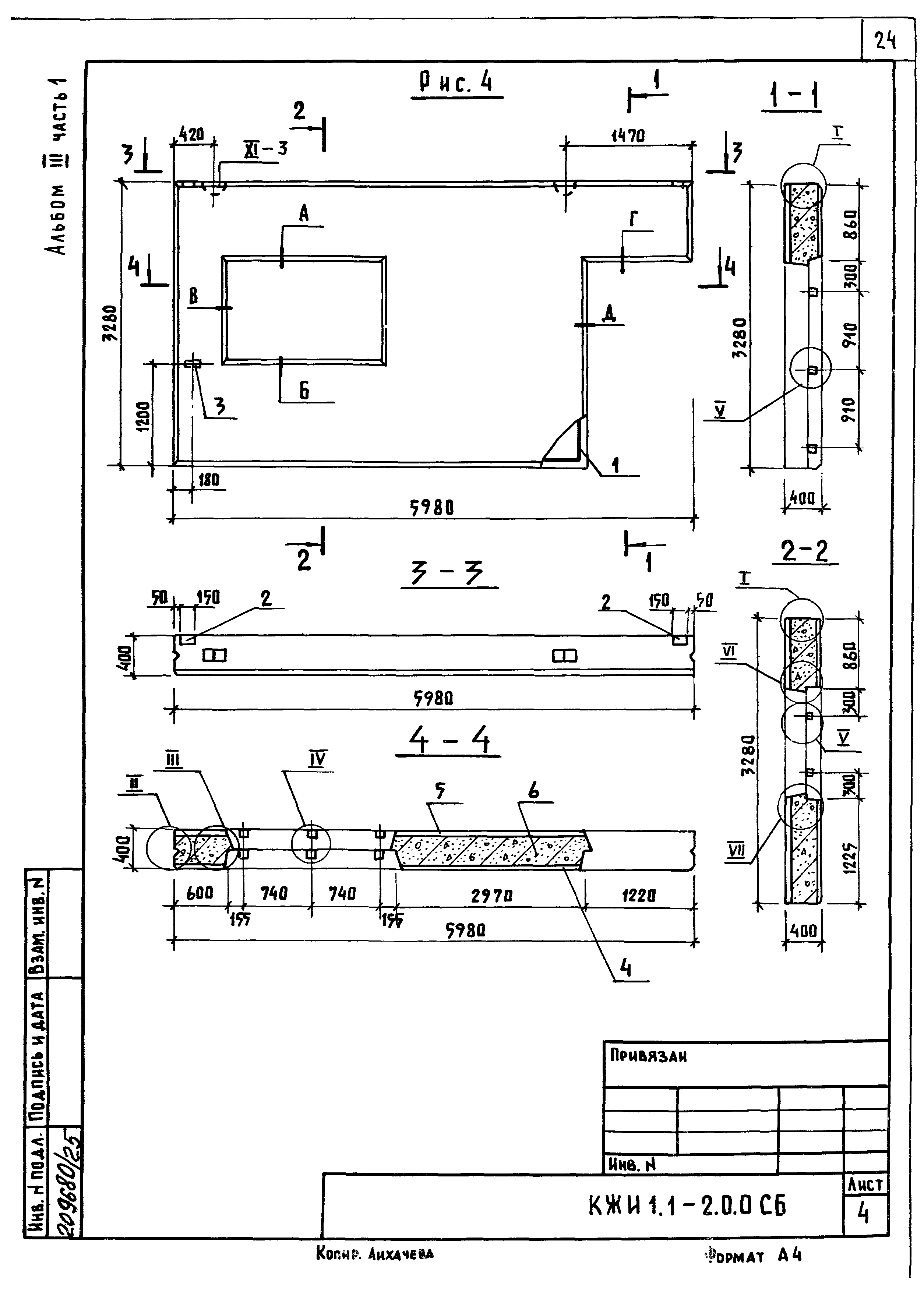
| Оглавление: | КЖИ 1.1-ТУ Технические условия КЖИ 1.1-1.0.0 Панель стеновая ( ПСДТ 28.40…-Т-П; ПСДТ 28.40…-Т-П.Н, ПСДТ 57.24…-Т-П; ПСДТ57.24…-Т-П.Н; 1ПСДТ24.60…-Т-П; ПСДТ24.60…-Т-П.Н) КЖИ 1.1-1.0.0 СБ Панель стеновая ( ПСДТ 28.40…-Т-П; ПСДТ 28.40…-Т-П.Н, ПСДТ 57.24…-Т-П; ПСДТ57.24…-Т-П.Н; 1ПСДТ24.60…-Т-П; ПСДТ24.60…-Т-П.Н). Сборочный чертеж КЖИ 1.1-2.0.0 Панель стеновая (3ПСД 60.33.40-Т-П; 3ПСД 60.30.40-Т-П.Н; 2ПСД 60.33.40-Т-П; 2ПСД 60.33.40-ТП.Н; 4.1ПСД 60.33.40-Т-П; 4.1ПСД 60.33.40-Т-П.Н; 4ПСД 60.33.40-Т-П) КЖИ 1.1-2.0.0 СБ Панель стеновая (3ПСД 60.33.40-Т-П; 3ПСД 60.30.40-Т-П.Н; 2ПСД 60.33.40-Т-П; 2ПСД 60.33.40-ТП.Н; 4.1ПСД 60.33.40-Т-П; 4.1ПСД 60.33.40-Т-П.Н; 4ПСД 60.33.40-Т-П). Сборочный чертеж КЖИ 1.1-РС Ведомость расхода стали КЖИ 1.2-ТУ Технические условия КЖИ 1.2-0.1.0 Каркас пространственный (КП1…КП4) КЖИ 1.2-0.1.0 СБ Каркас пространственный (КП1…КП4). Сборочный чертеж КЖИ 1.2-0.2.0 Каркас пространственный (КП5…КП8) КЖИ 1.2-0.2.0 СБ Каркас пространственный (КП5…КП8). Сборочный чертеж КЖИ 1.2-0.3.0 Сетка арматурная исходная (С1…С3) КЖИ 1.2-0.3.0 СБ Сетка арматурная исходная (С1…С3). Сборочный чертеж КЖИ 1.2-0.4.0 Сетка арматурная рабочая (С1-1…С1-1н) КЖИ 1.2-0.4.0 СБ Сетка арматурная рабочая (С1-1…С1-1н). Сборочный чертеж КЖИ 1.2-0.5.0 Каркас плоский Кр1 КЖИ 1.1-ТУ Технические условия КЖИ 1.1-1.0.0 Панель стеновая ( ПСДТ 28.40…-Т-П; ПСДТ 28.40…-Т-П.Н, ПСДТ 57.24…-Т-П; ПСДТ57.24…-Т-П.Н; 1ПСДТ24.60…-Т-П; ПСДТ24.60…-Т-П.Н) КЖИ 1.1-1.0.0 СБ Панель стеновая ( ПСДТ 28.40…-Т-П; ПСДТ 28.40…-Т-П.Н, ПСДТ 57.24…-Т-П; ПСДТ57.24…-Т-П.Н; 1ПСДТ24.60…-Т-П; ПСДТ24.60…-Т-П.Н). Сборочный чертеж КЖИ 1.1-2.0.0 Панель стеновая (3ПСД 60.33.40-Т-П; 3ПСД 60.30.40-Т-П.Н; 2ПСД 60.33.40-Т-П; 2ПСД 60.33.40-ТП.Н; 4.1ПСД 60.33.40-Т-П; 4.1ПСД 60.33.40-Т-П.Н; 4ПСД 60.33.40-Т-П) КЖИ 1.1-2.0.0 СБ Панель стеновая (3ПСД 60.33.40-Т-П; 3ПСД 60.30.40-Т-П.Н; 2ПСД 60.33.40-Т-П; 2ПСД 60.33.40-ТП.Н; 4.1ПСД 60.33.40-Т-П; 4.1ПСД 60.33.40-Т-П.Н; 4ПСД 60.33.40-Т-П). Сборочный чертеж КЖИ 1.1-РС Ведомость расхода стали КЖИ 1.2-ТУ Технические условия КЖИ 1.2-0.1.0 Каркас пространственный (КП1…КП4) КЖИ 1.2-0.1.0 СБ Каркас пространственный (КП1…КП4). Сборочный чертеж КЖИ 1.2-0.2.0 Каркас пространственный (КП5…КП8) КЖИ 1.2-0.2.0 СБ Каркас пространственный (КП5…КП8). Сборочный чертеж КЖИ 1.2-0.3.0 Сетка арматурная исходная (С1…С3) КЖИ 1.2-0.3.0 СБ Сетка арматурная исходная (С1…С3). Сборочный чертеж КЖИ 1.2-0.4.0 Сетка арматурная рабочая (С1-1…С1-1н) КЖИ 1.2-0.4.0 СБ Сетка арматурная рабочая (С1-1…С1-1н). Сборочный чертеж КЖИ 1.2-0.5.0 Каркас плоский Кр1 |
| Разработан: | Гипронисельхоз Минсельхоза СССР |
| Утверждён: | 14.11.1984 Минсельхоз СССР (USSR Minselkhoz 102) |


















































