Скачать Серия 2.230-1 Выпуск 5. Перегородки из мелкоштучных материалов, гипсобетонные и столярныеДата актуализации: 01.01.2021
|
| Обозначение: | Серия 2.230-1 |
| Обозначение англ: | Series 2.230-1 |
| Статус: | действует |
| Название рус.: | Выпуск 5. Перегородки из мелкоштучных материалов, гипсобетонные и столярные |
| Дата добавления в базу: | 01.09.2013 |
| Дата актуализации: | 01.01.2021 |
| Дата введения: | 01.06.1973 |
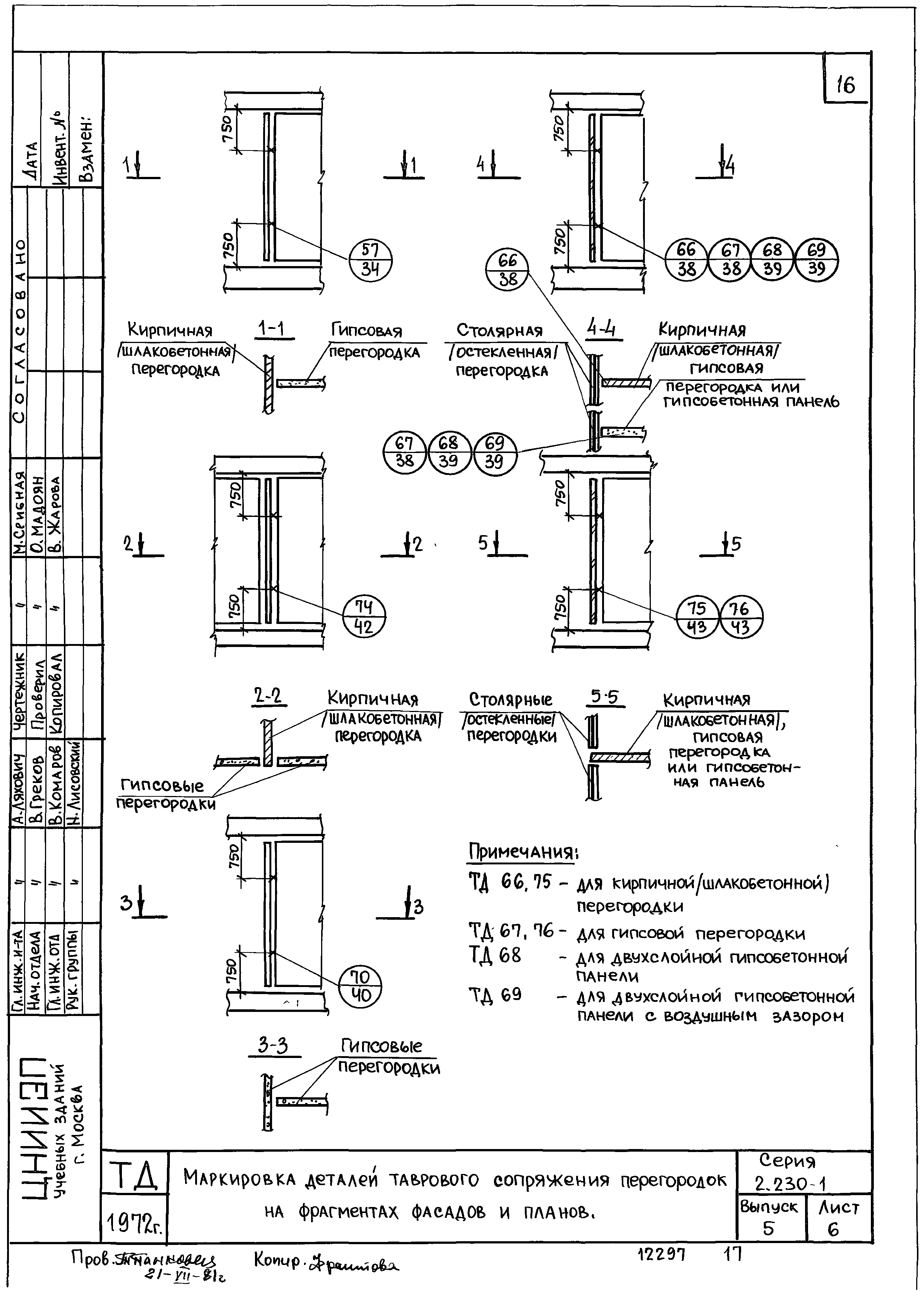
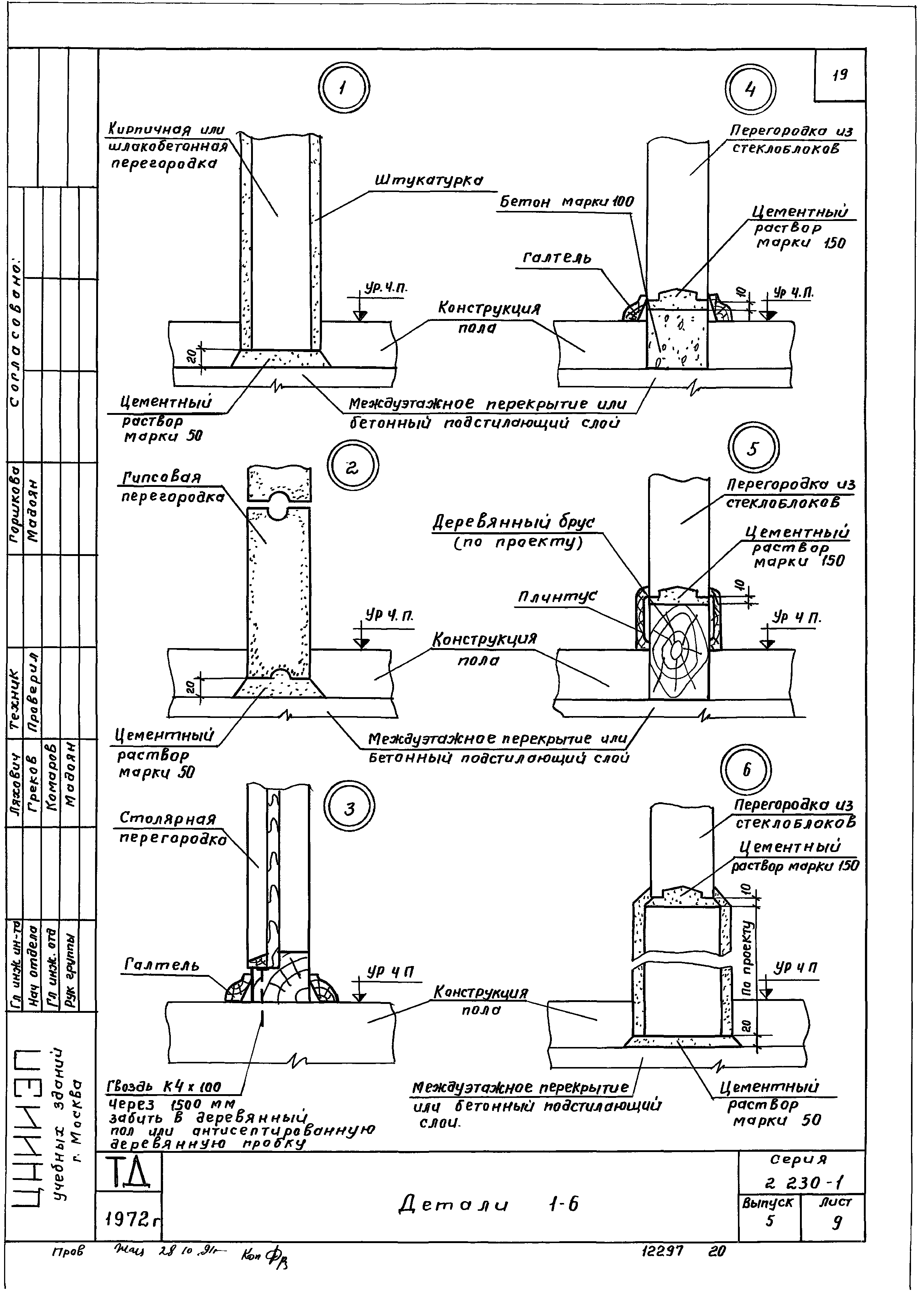
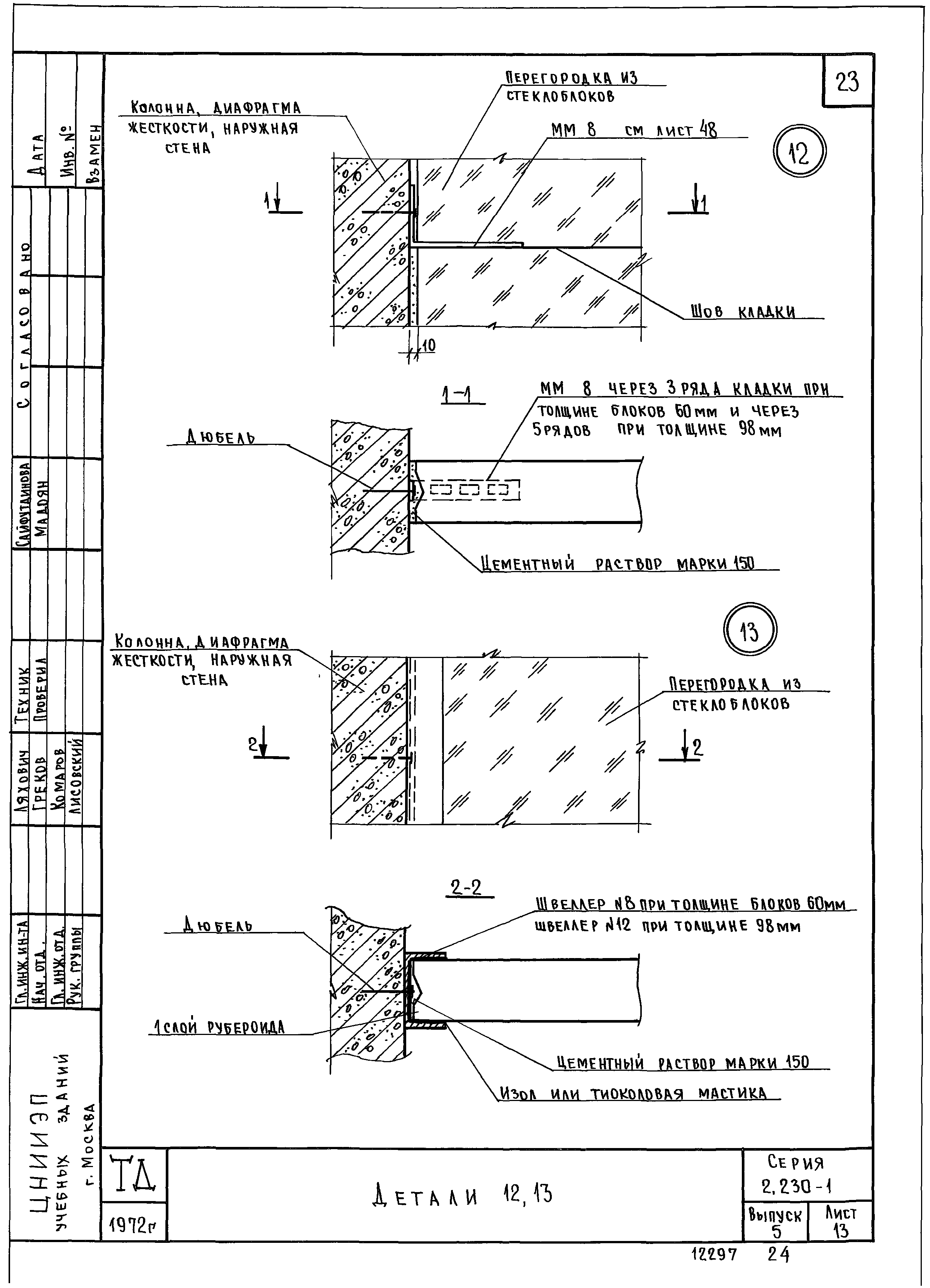
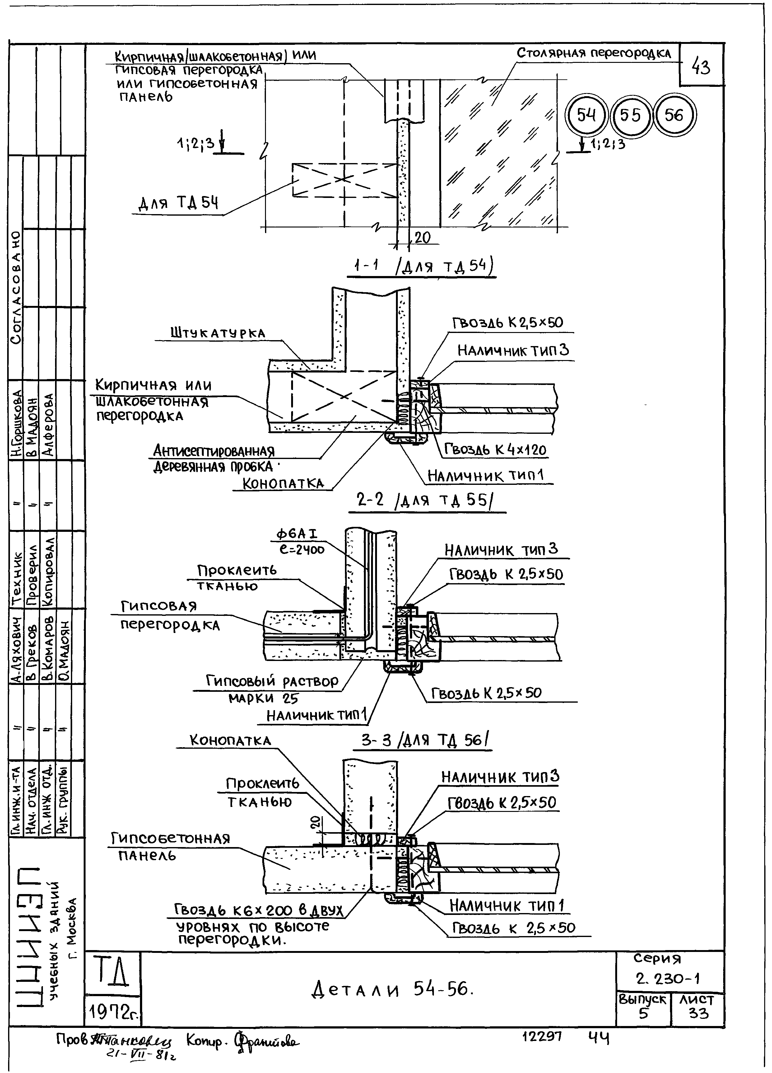
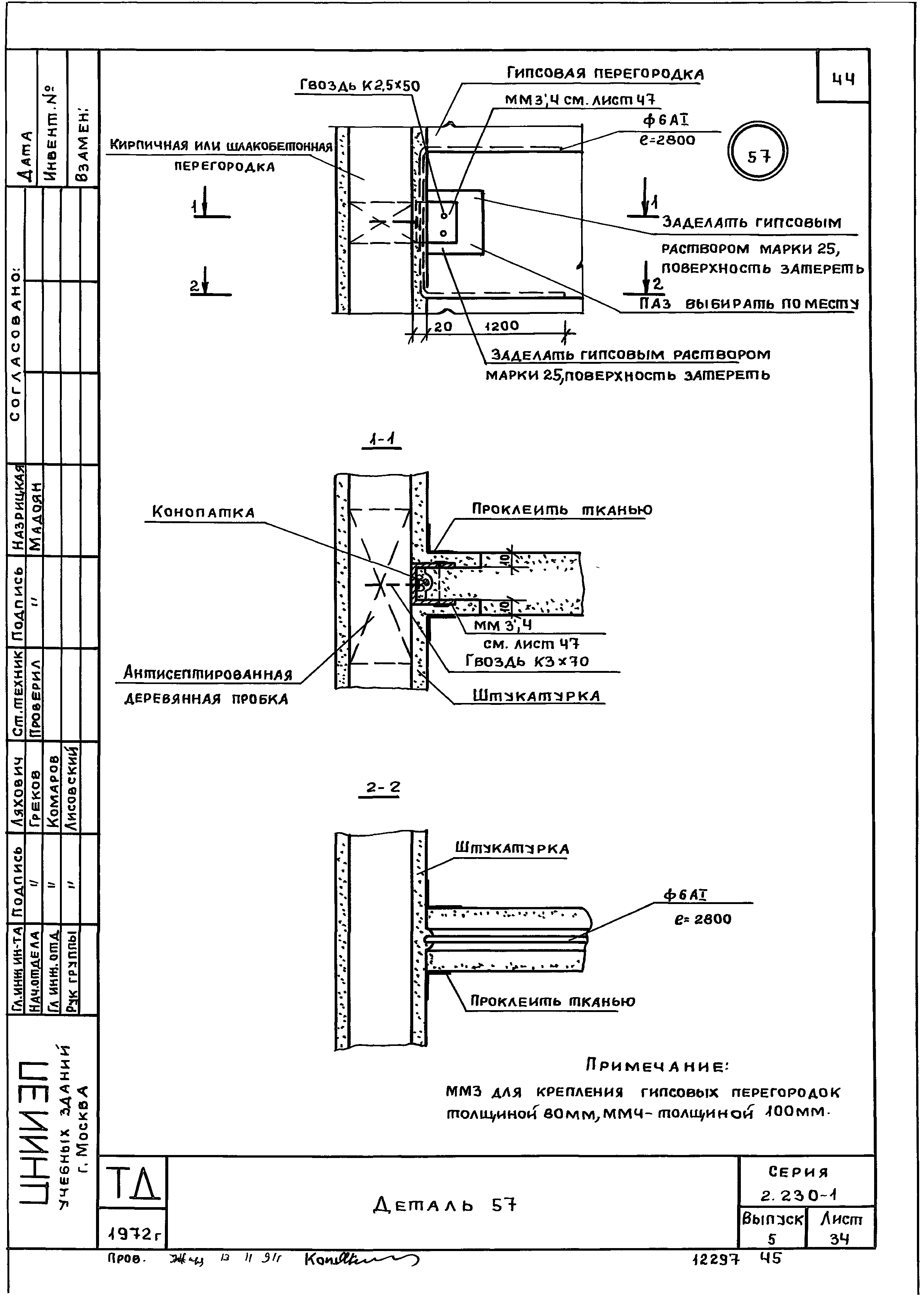
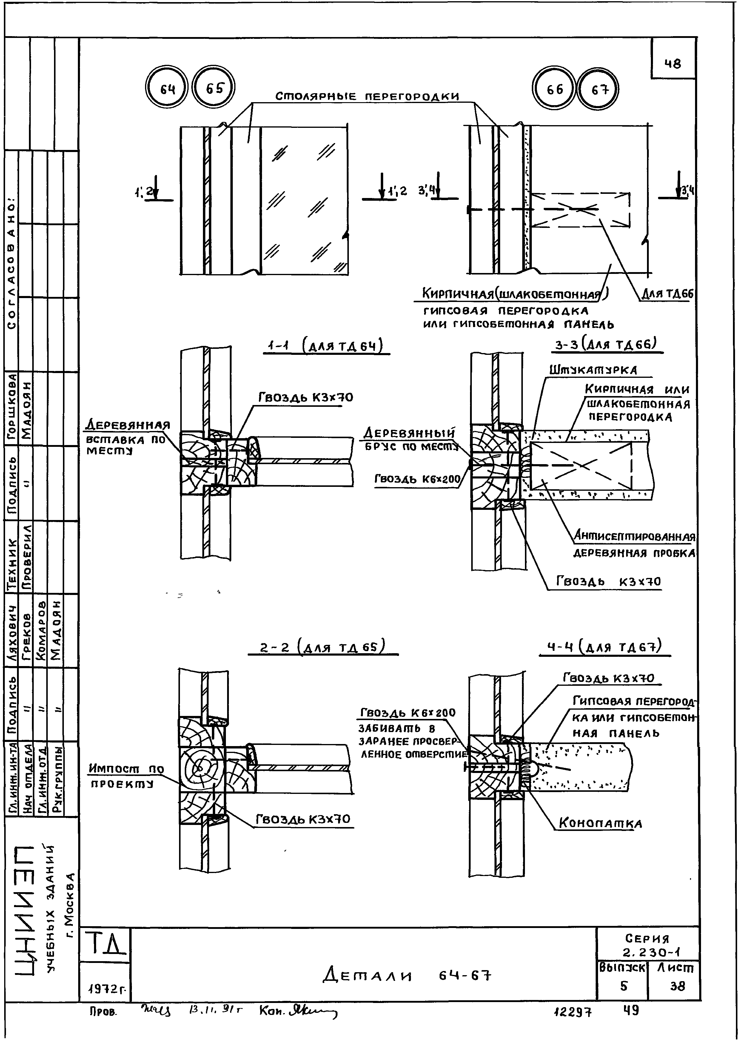
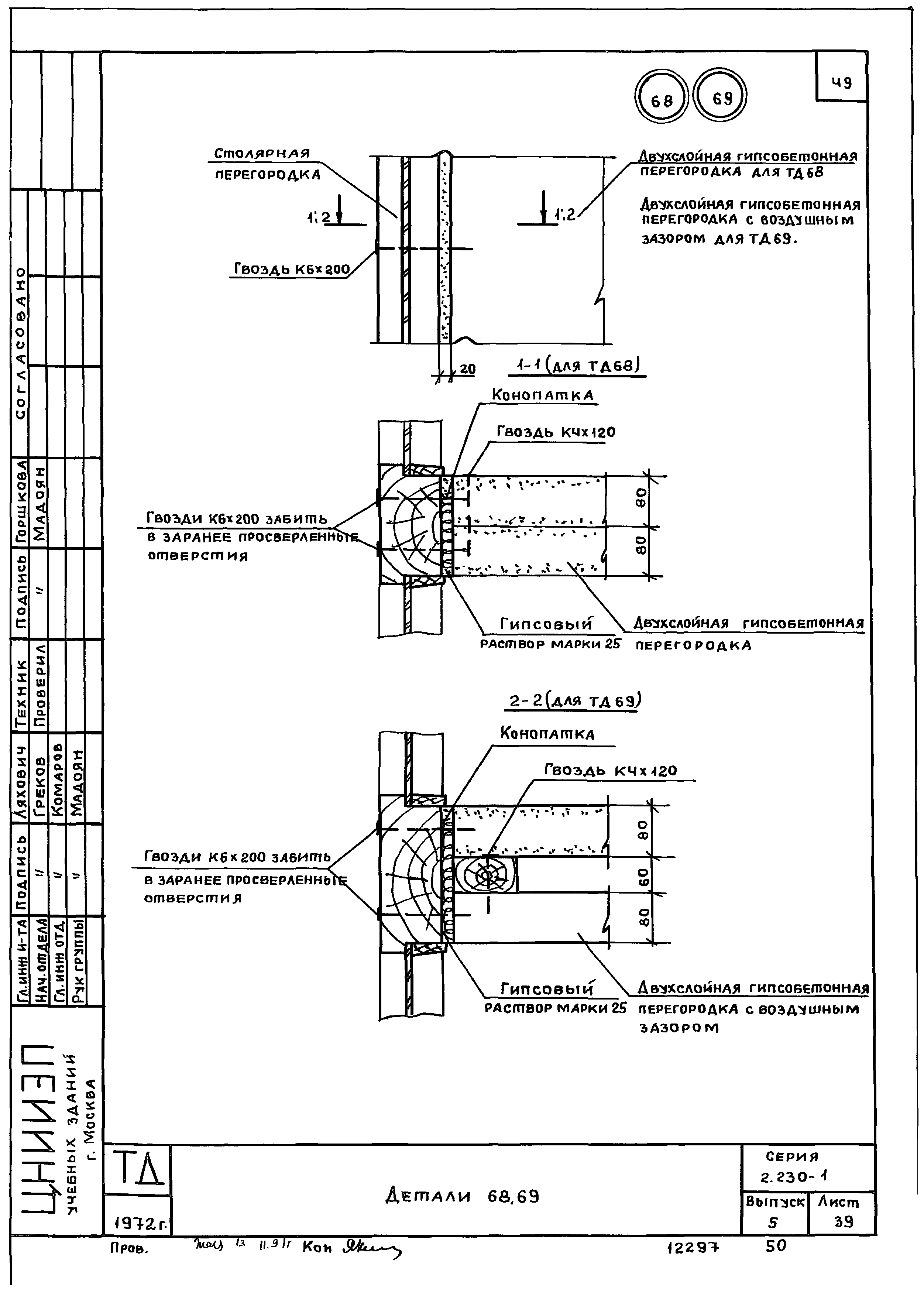
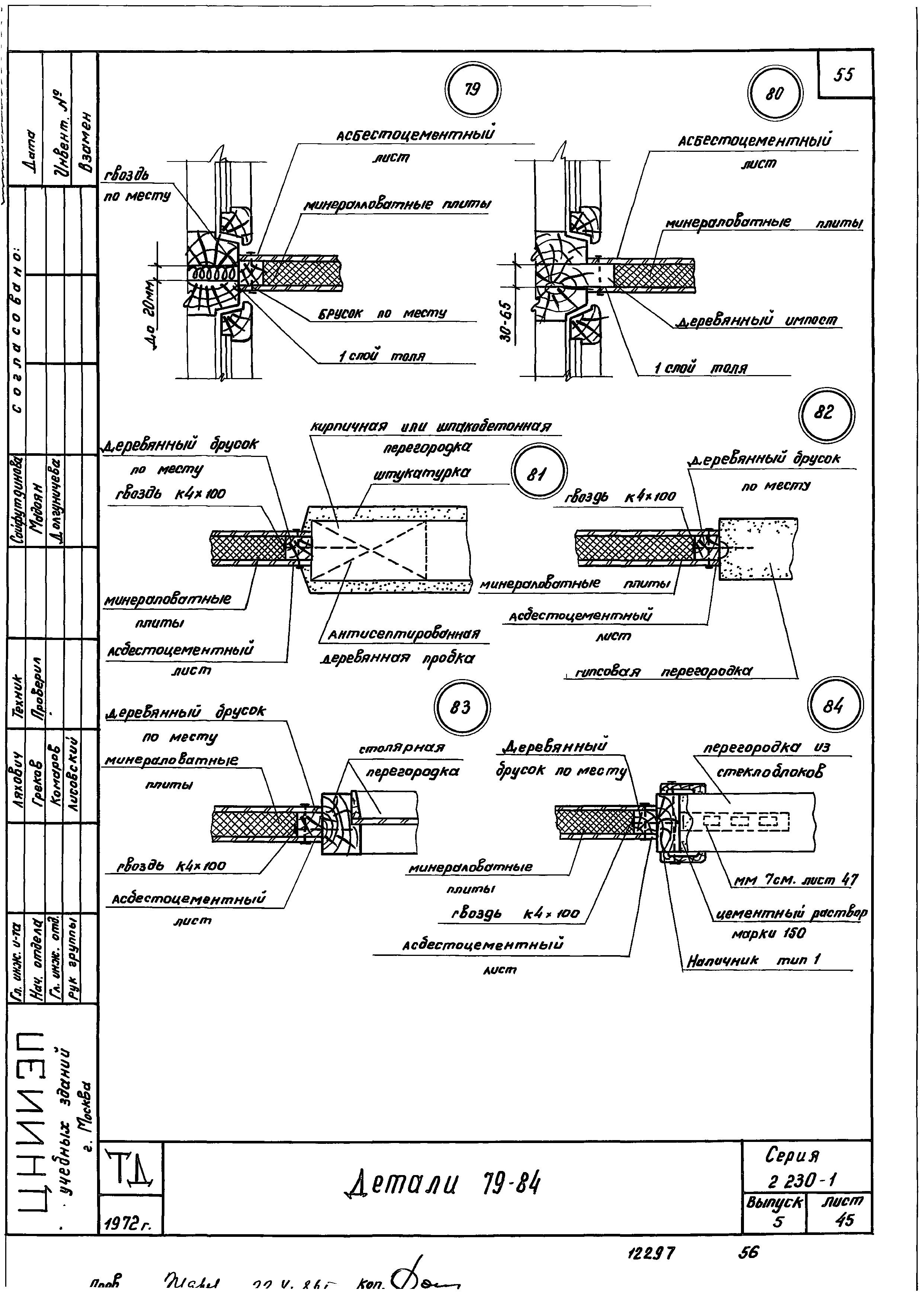
| Оглавление: | Введение Содержание Пояснительная записка Маркировка деталей примыкания кирпичных, шлакобетонных и гипсовых перегородок к несущим элементам зданий на фрагментах фасадов и планов Маркировка деталей примыкания столярных перегородок к несущим элементам зданий на фрагментах фасадов и планов Маркировка деталей примыкания перегородок из стеклоблоков к несущим элементам зданий на фрагментах фасадов и планов Маркировка деталей сопряжения перегородок в стык на фрагментах фасадов и планов Маркировка деталей углового сопряжения перегородок на фрагментах фасадов и планов Маркировка деталей таврового сопряжения перегородок на фрагментах фасадов и планов Маркировка деталей крестообразного и углового сопряжения перегородок и примыкания перегородок к оконным блокам на фрагментах фасадов и планов Примыкание перегородок к полу Детали 1-6 Примыкание перегородок к ж/б колонне, диафрагме жесткости, наружной стеновой панели Деталь 7 Деталь 8 Детали 9 - 10 Детали 12, 13 Примыкание перегородок к кирпичной стене к столбу Деталь 14 Деталь 15 Детали 16 -18 Примыкание перегородок к потолку Детали 19, 20 Детали 21, 22 Детали 23, 24 Детали 25, 26 Деталь 27 Примыкание перегородок к ригелю или прогону Деталь 28 Детали 29, 30 Детали 31, 32 Сопряжение перегородок в стык Детали 33, 34, 35 Детали 36, 37 Детали 38, 39 Детали 40 -43 Деталь 44 Угловое сопряжение перегородок Деталь 45 Детали 46, 47 Детали 48, 49 Детали 50, 51 Детали 52, 53 Детали 54 - 56 Тавровое сопряжение перегородок Деталь 57 Детали 58, 59 Детали 60, 61 Детали 62, 63 Детали 64 - 67 Детали 68 - 69 Детали 70 - 71 Детали 72, 73 Деталь 74 Детали 75, 76 Крестообразное сопряжение перегородок Детали 77, 78 Примыкание перегородок к оконным блокам Детали 79 - 84 Детали 85 - 89 Монтажные металлические детали |
| Разработан: | ЦНИИЭП учебных зданий Госгражданстроя |
| Утверждён: | 02.04.1973 Госгражданстрой (Gosgrazhdanstroy 72) |



























































