Скачать Серия 2.160-4 Выпуск 1. Сборные железобетонные бесчердачные крыши с кровлей из рулонных материаловДата актуализации: 01.01.2021
|
| Обозначение: | Серия 2.160-4 |
| Обозначение англ: | Series 2.160-4 |
| Статус: | действует |
| Название рус.: | Выпуск 1. Сборные железобетонные бесчердачные крыши с кровлей из рулонных материалов |
| Дата добавления в базу: | 01.09.2013 |
| Дата актуализации: | 01.01.2021 |
| Дата введения: | 01.09.1979 |
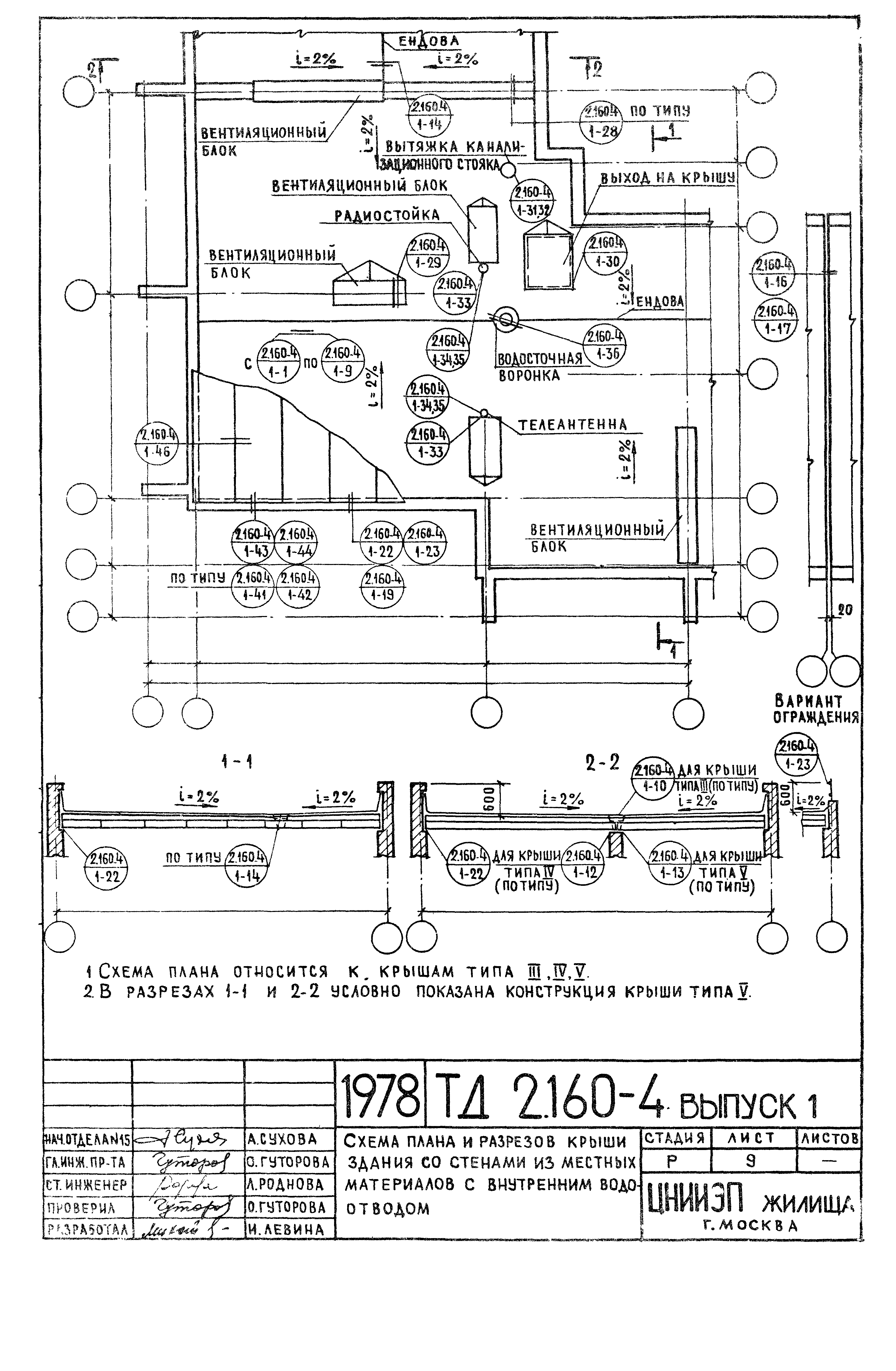
| Оглавление: | Содержание Пояснительная записка Схема плана и разреза крыши крупнопанельного здания с внутренним водоотводом Схема плана и разрезов крыши здания со стенами из местных материалов с внутренним водоотводом Схема плана и разрезов крыши зданий: крупнопанельных и со стенами из местных материалов с наружным организованным водоотводом Схема плана и разрезов крыши зданий: крупнопанельных и со стенами из местных материалов с наружными неорганизованным водоотводом Крыша типа III. Конструкция из однослойных комплексных панелей из легких или ячеистых бетонов. Узел 1 Крыша типа IV. Конструкция из многослойных комплексных панелей с эффективным утеплителем. Узел 2 Крыша типа V. Конструкция с несущими панелями из тяжелого бетона с укладкой по ним утепляющих панелей из легких или ячеистых бетонов. Узел 3 Варианты кровель из рулонных материалов с приклейкой горячей битумной мастикой для крыш типов III, IV, V. Узлы 4, 5, 6 Варианты кровель из рулонных материалов с наплавляемым рубероидом для крыш типов III, IV, V. Узлы 7, 8. Деталь точечной приклейки нижнего слоя рубероида. Узел 9 Рядовые стыки панелей в крышах типа III, IV. Узлы 10, 11, 12 Рядовые стыки панелей крыши типа III, IV. Узел 13. Детали узлов ендовы и конька в крышах типа III, IV, V. Узлы 14, 15. Детали деформационных швов в крышах типа III, IV, V. Узлы 16,17 Деталь карнизного узла со сплошным ограждением в крупнопанельных зданиях с внутренним водоотводом для крыш типа III, IV, V. Узел 18 Детали карнизных узлов с решетчатым ограждением в крупнопанельных зданиях с внутренним водоотводом для крыш типа III, IV, V. Узлы 19, 20 Деталь карнизного узла с решетчатым ограждением в крупнопанельных зданиях с внутренним водоотводом в месте лоджии для крыш типа III, IV, V. Узел 21 Детали карнизных узлов со сплошным и решетчатым ограждением в зданиях со стенами из местных материалов и внутренним водоотводом для крыш типа III, IV, V. Узлы 22, 23 Деталь карнизного узла с решетчатым ограждением в зданиях: крупнопанельных и со стенами из местных материалов с внутренним водоотводом для крыши типа V. Узел 24 Деталь карнизного узла с решетчатым ограждением в зданиях: крупнопанельных и со стенами из местных материалов с наружным водоотводом для крыш III, IV, V. Узел 25 Деталь карнизного узла в зданиях: крупнопанельных и со стенами из местных материалов с наружным неорганизованным водоотводом. Узел 26. Деталь решетчатого ограждения в крышах типа III, IV, V. Узел 27 Деталь примыкания кровли к стене в крышах типа III, IV, V для зданий: крупнопанельных и со стенами из местных материалов. Узел 28 Деталь установки вентиляционного блока на крышах типа III, IV, V. Узел 29 Детали выхода на крыши типов III, IV, V. Узел 30 Детали пропуска вентиляционных труб через крыши типа III, IV, V. Узлы 31, 32 Детали установки гильз для радиостоек и трубостоек для телеантенн на крышах типа III, IV, V. Узел 33. Сечения 1-1, 2-2. Деталь"А" Детали установки гильз для радиостоек и трубостоек для телеантенн на крышах типа III, IV, V. Узел 33. Сечения 1-1, 2-2. Деталь"Б", "В", "Г" Детали установки анкеров для крепления оттяжек радиостойки и телеантенны на крышах типа III, IV, V. Узлы 34, 35 Деталь установки водосточной воронки на крышах типа III, IV, V. Узел 36 Деталь установки водосточной воронки и желоб в зданиях с наружным организованным водоотводом. Узел 37. Деталь крепления панелей крыш к наружным стенам для зданий: крупнопанельных и со стенами из местных материалов. Узел 38 Деталь крепления парапетных панелей к панелям крыш типа III, IV, V в крупнопанельных зданиях. Узлы 39, 40 Детали крепления панелей крыш к наружным стенам в зданиях со стенами из местных материалы. Узлы 41, 42 Деталь крепления панелей крыш к наружным стенам в зданиях со стенами из местных материалов. Узлы 43, 44 Детали крепления панелей крыш. Узлы 45, 46 Содержание Пояснительная записка Схема плана и разреза крыши крупнопанельного здания с внутренним водоотводом Схема плана и разрезов крыши здания со стенами из местных материалов с внутренним водоотводом Схема плана и разрезов крыши зданий: крупнопанельных и со стенами из местных материалов с наружным организованным водоотводом Схема плана и разрезов крыши зданий: крупнопанельных и со стенами из местных материалов с наружными неорганизованным водоотводом Крыша типа III. Конструкция из однослойных комплексных панелей из легких или ячеистых бетонов. Узел 1 Крыша типа IV. Конструкция из многослойных комплексных панелей с эффективным утеплителем. Узел 2 Крыша типа V. Конструкция с несущими панелями из тяжелого бетона с укладкой по ним утепляющих панелей из легких или ячеистых бетонов. Узел 3 Варианты кровель из рулонных материалов с приклейкой горячей битумной мастикой для крыш типов III, IV, V. Узлы 4, 5, 6 Варианты кровель из рулонных материалов с наплавляемым рубероидом для крыш типов III, IV, V. Узлы 7, 8. Деталь точечной приклейки нижнего слоя рубероида. Узел 9 Рядовые стыки панелей в крышах типа III, IV. Узлы 10, 11, 12 Рядовые стыки панелей крыши типа III, IV. Узел 13. Детали узлов ендовы и конька в крышах типа III, IV, V. Узлы 14, 15. Детали деформационных швов в крышах типа III, IV, V. Узлы 16,17 Деталь карнизного узла со сплошным ограждением в крупнопанельных зданиях с внутренним водоотводом для крыш типа III, IV, V. Узел 18 Детали карнизных узлов с решетчатым ограждением в крупнопанельных зданиях с внутренним водоотводом для крыш типа III, IV, V. Узлы 19, 20 Деталь карнизного узла с решетчатым ограждением в крупнопанельных зданиях с внутренним водоотводом в месте лоджии для крыш типа III, IV, V. Узел 21 Детали карнизных узлов со сплошным и решетчатым ограждением в зданиях со стенами из местных материалов и внутренним водоотводом для крыш типа III, IV, V. Узлы 22, 23 Деталь карнизного узла с решетчатым ограждением в зданиях: крупнопанельных и со стенами из местных материалов с внутренним водоотводом для крыши типа V. Узел 24 Деталь карнизного узла с решетчатым ограждением в зданиях: крупнопанельных и со стенами из местных материалов с наружным водоотводом для крыш III, IV, V. Узел 25 Деталь карнизного узла в зданиях: крупнопанельных и со стенами из местных материалов с наружным неорганизованным водоотводом. Узел 26. Деталь решетчатого ограждения в крышах типа III, IV, V. Узел 27 Деталь примыкания кровли к стене в крышах типа III, IV, V для зданий: крупнопанельных и со стенами из местных материалов. Узел 28 Деталь установки вентиляционного блока на крышах типа III, IV, V. Узел 29 Детали выхода на крыши типов III, IV, V. Узел 30 Детали пропуска вентиляционных труб через крыши типа III, IV, V. Узлы 31, 32 Детали установки гильз для радиостоек и трубостоек для телеантенн на крышах типа III, IV, V. Узел 33. Сечения 1-1, 2-2. Деталь"А" Детали установки гильз для радиостоек и трубостоек для телеантенн на крышах типа III, IV, V. Узел 33. Сечения 1-1, 2-2. Деталь"Б", "В", "Г" Детали установки анкеров для крепления оттяжек радиостойки и телеантенны на крышах типа III, IV, V. Узлы 34, 35 Деталь установки водосточной воронки на крышах типа III, IV, V. Узел 36 Деталь установки водосточной воронки и желоб в зданиях с наружным организованным водоотводом. Узел 37. Деталь крепления панелей крыш к наружным стенам для зданий: крупнопанельных и со стенами из местных материалов. Узел 38 Деталь крепления парапетных панелей к панелям крыш типа III, IV, V в крупнопанельных зданиях. Узлы 39, 40 Детали крепления панелей крыш к наружным стенам в зданиях со стенами из местных материалы. Узлы 41, 42 Деталь крепления панелей крыш к наружным стенам в зданиях со стенами из местных материалов. Узлы 43, 44 Детали крепления панелей крыш. Узлы 45, 46 |
| Разработан: | ЦНИИЭП жилища |
| Утверждён: | 08.08.1979 Государственный комитет по гражданскому строительству и архитектуре при Госстрое СССР (174) |







































