Скачать Типовой проект 801-2-86.12.87 Альбом III. Часть 1. Строительные изделия. Двухслойные стеновые легкобетонные панели повышенной заводской готовности для сельскохозяйственных зданий (из т.п. 801-2-85.12.87)Дата актуализации: 01.01.2021
|
| Обозначение: | Типовой проект 801-2-86.12.87 |
| Обозначение англ: | 801-2-86.12.87 |
| Статус: | не определен законодательством |
| Название рус.: | Альбом III. Часть 1. Строительные изделия. Двухслойные стеновые легкобетонные панели повышенной заводской готовности для сельскохозяйственных зданий (из т.п. 801-2-85.12.87) |
| Дата добавления в базу: | 01.09.2013 |
| Дата актуализации: | 01.01.2021 |
| Дата введения: | 30.12.1985 |
| Дата окончания срока действия: | 30.06.2003 |
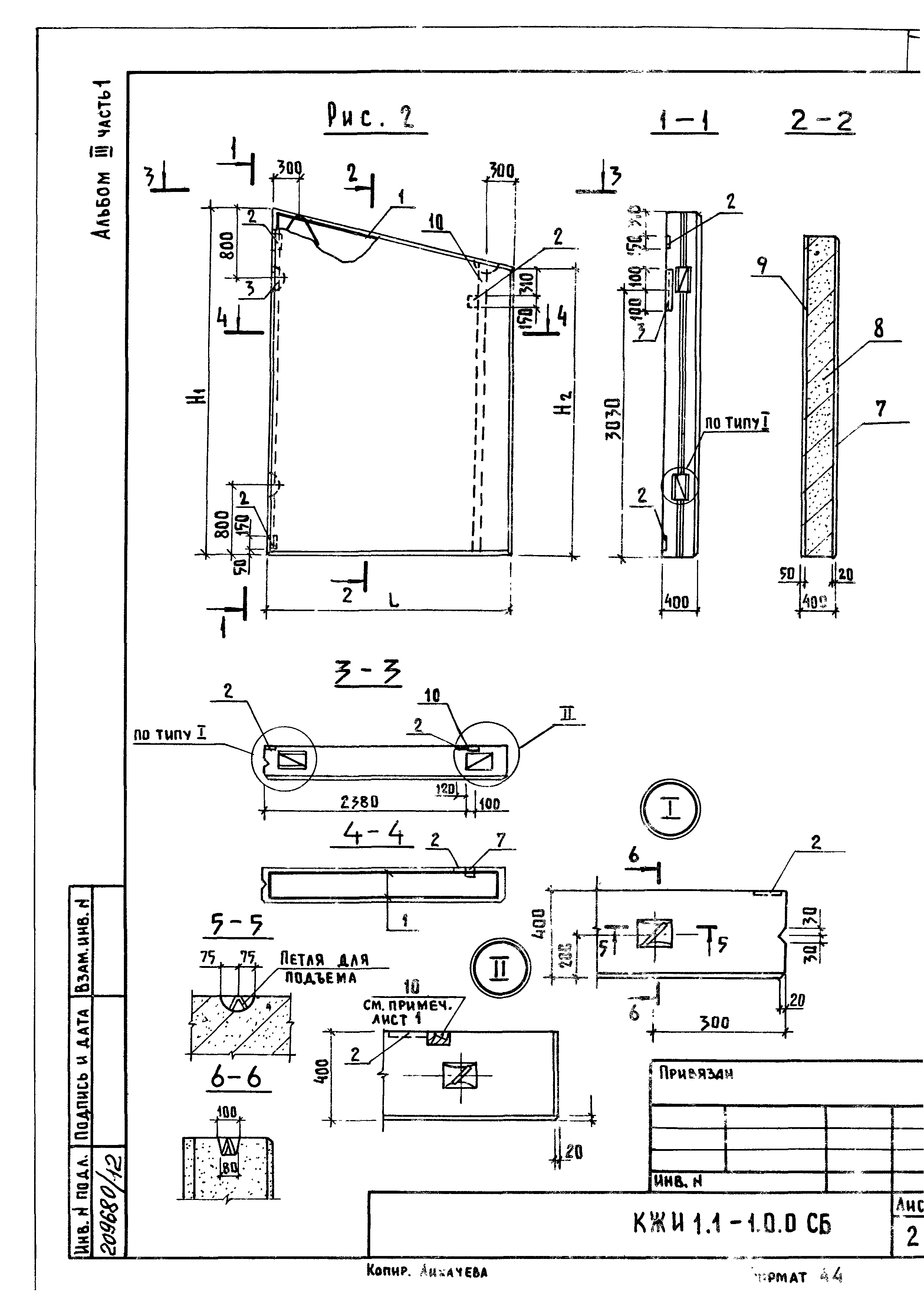
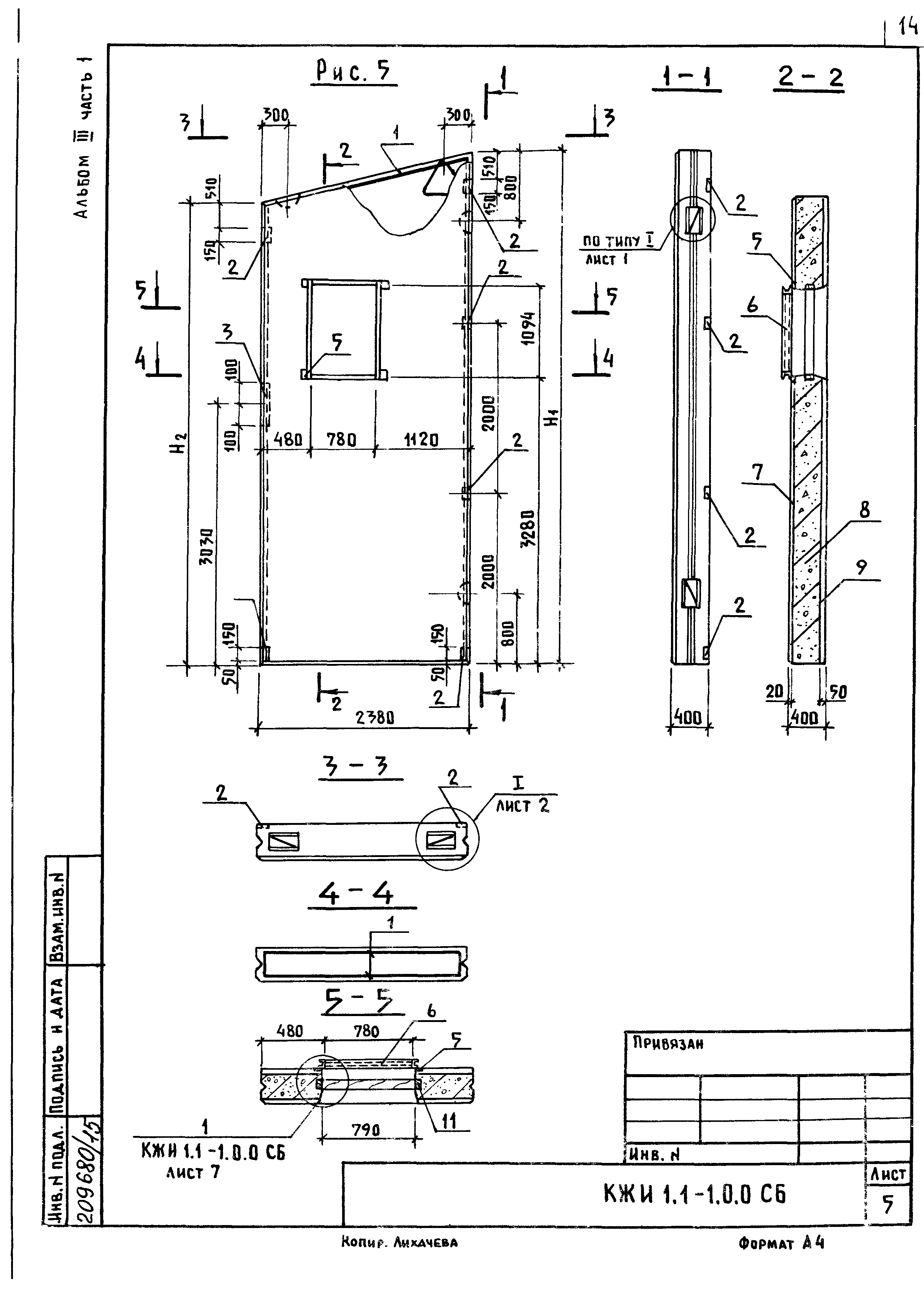
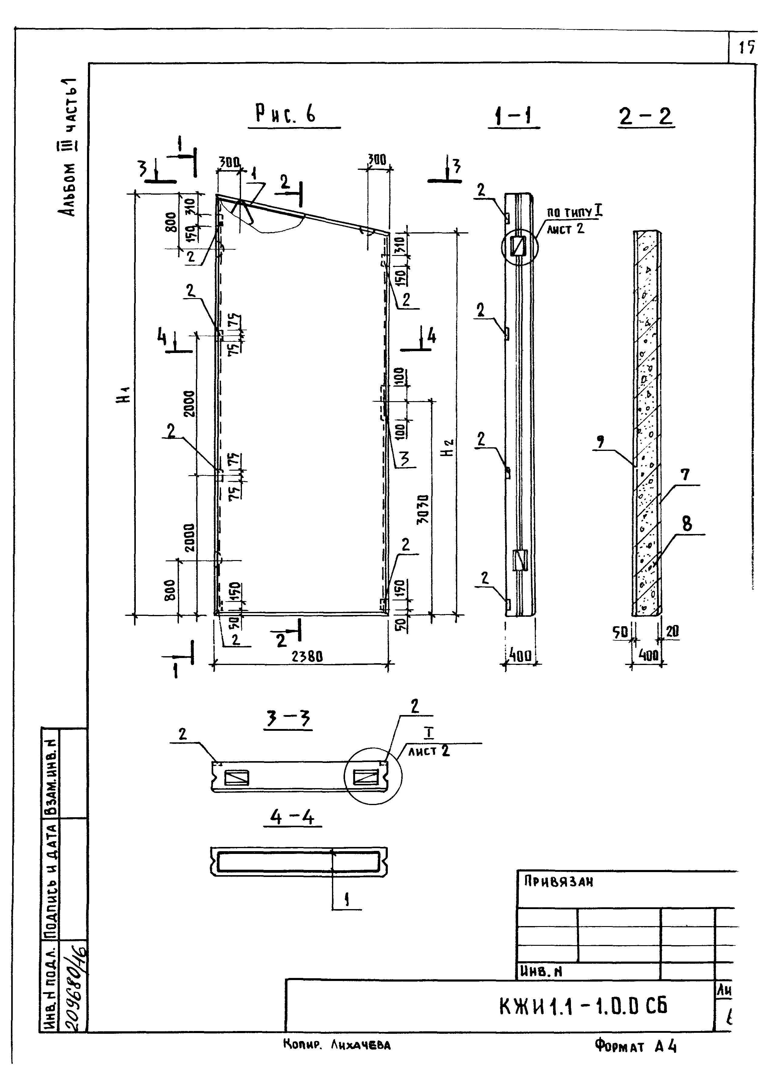
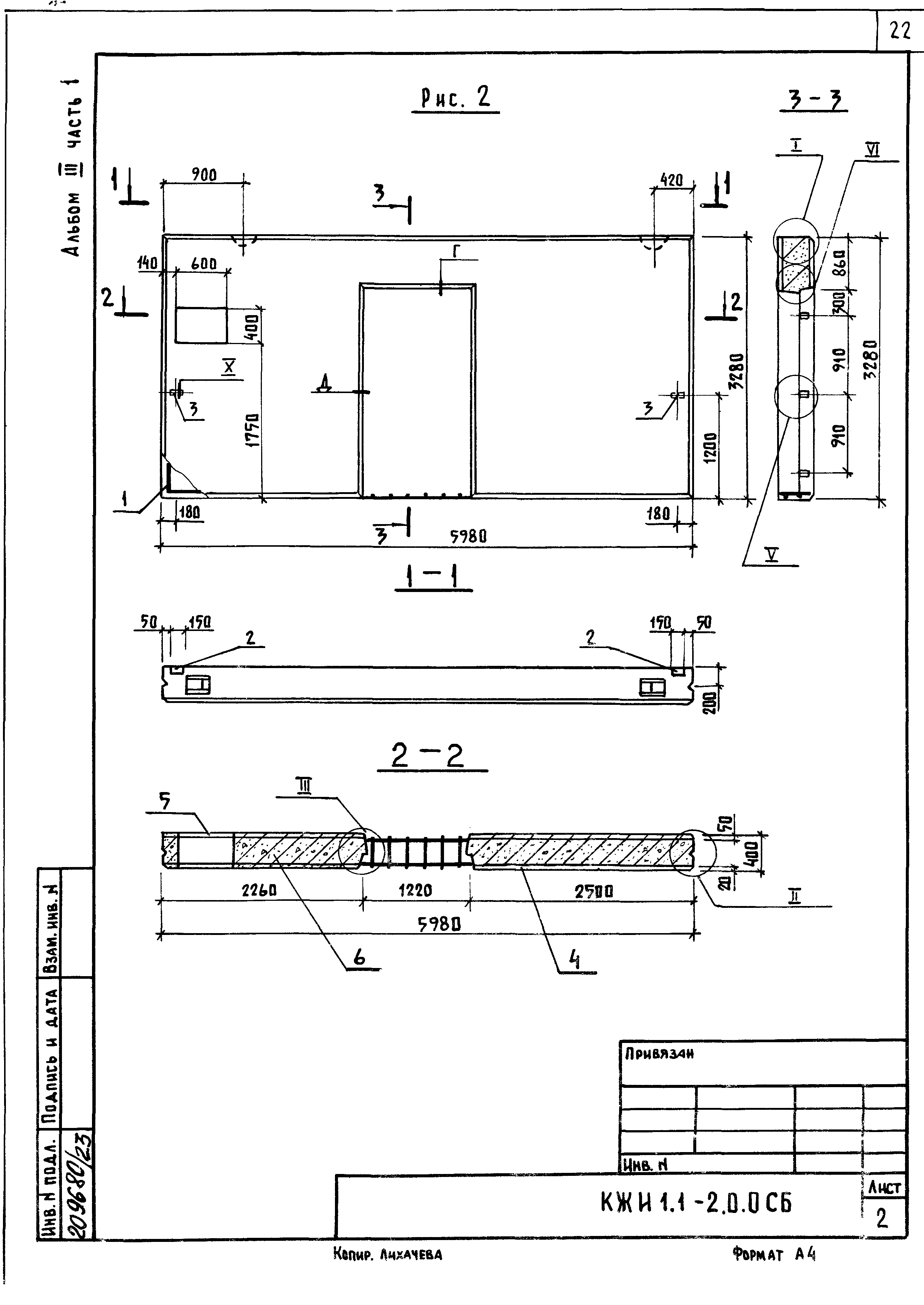
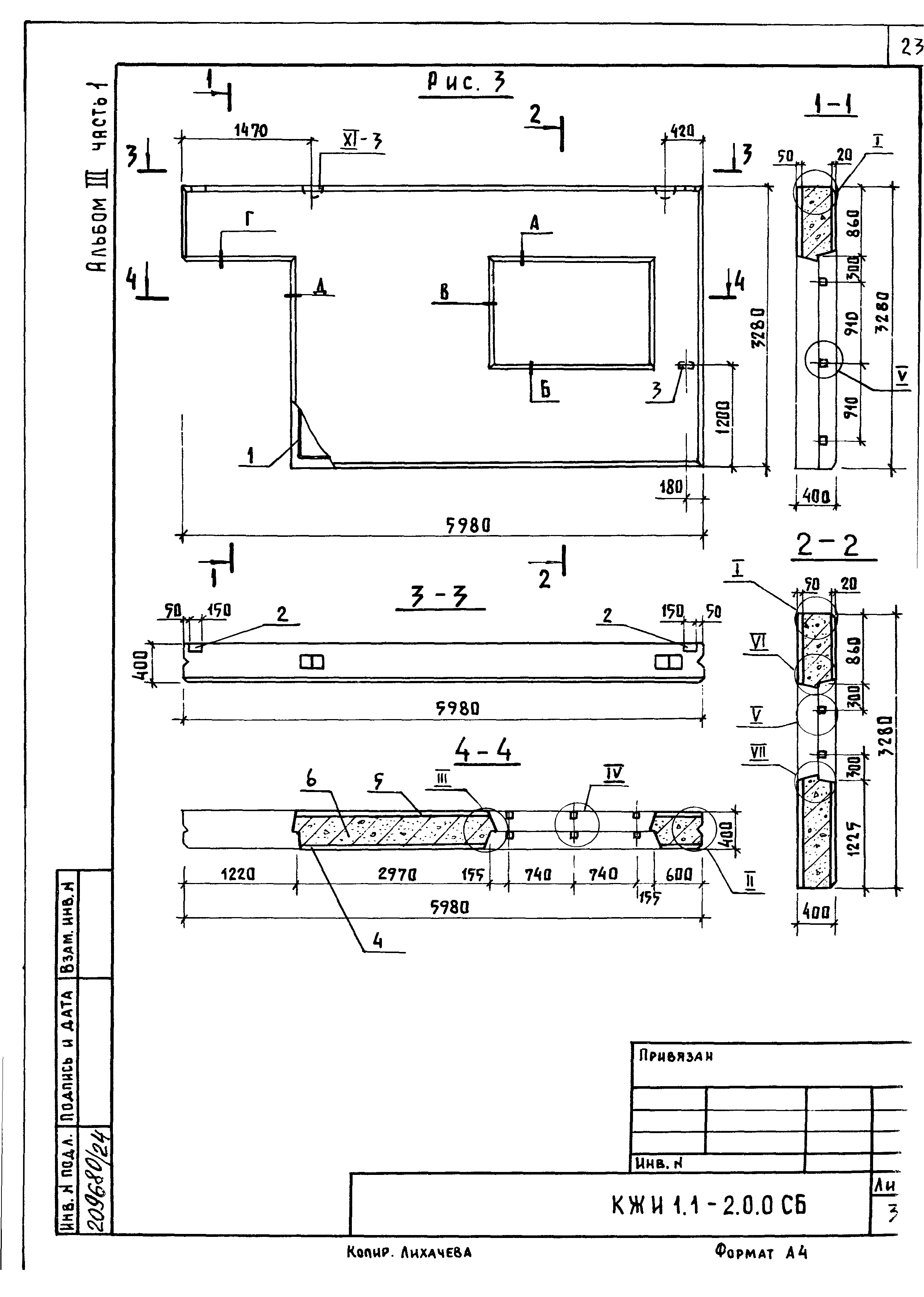
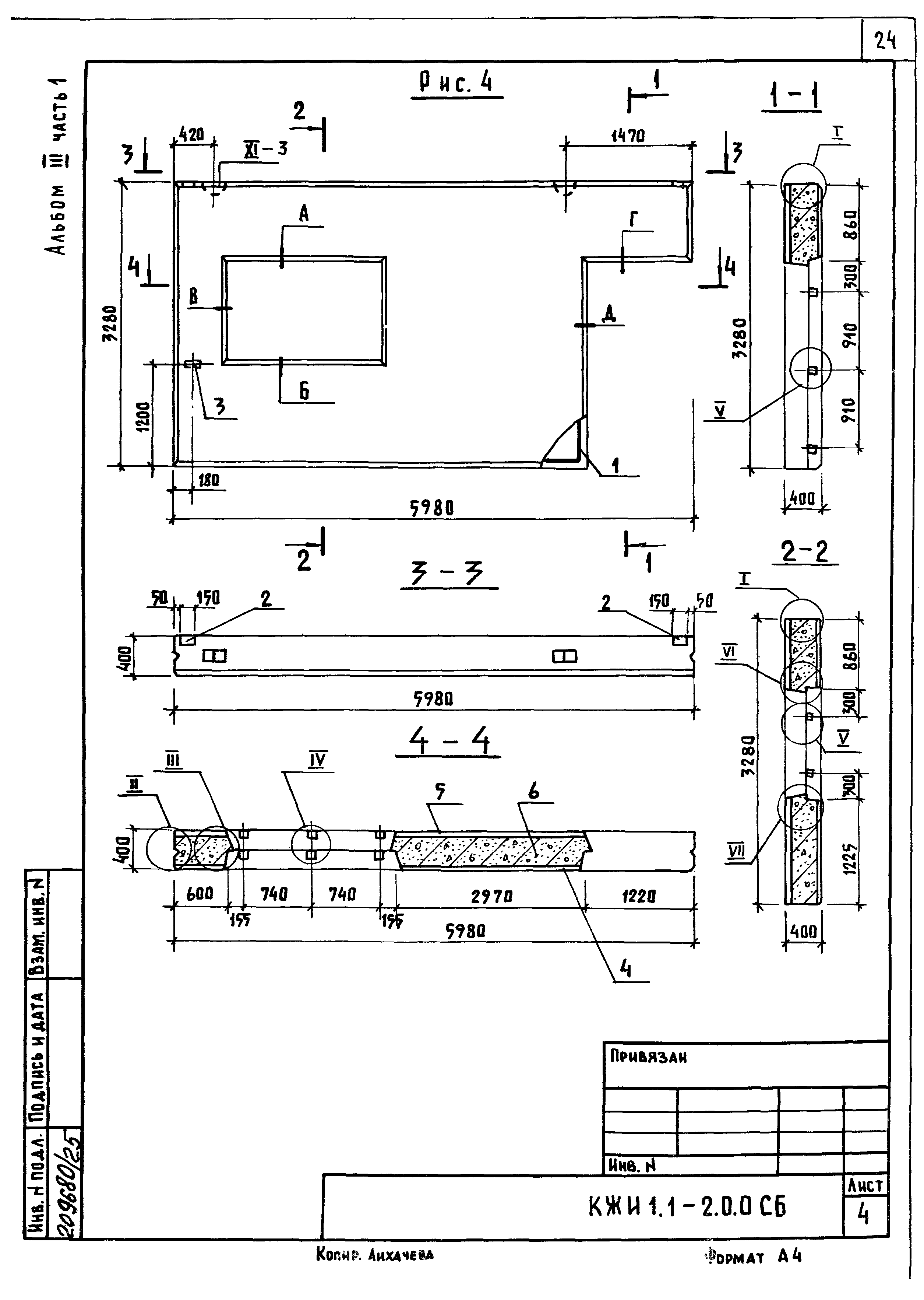
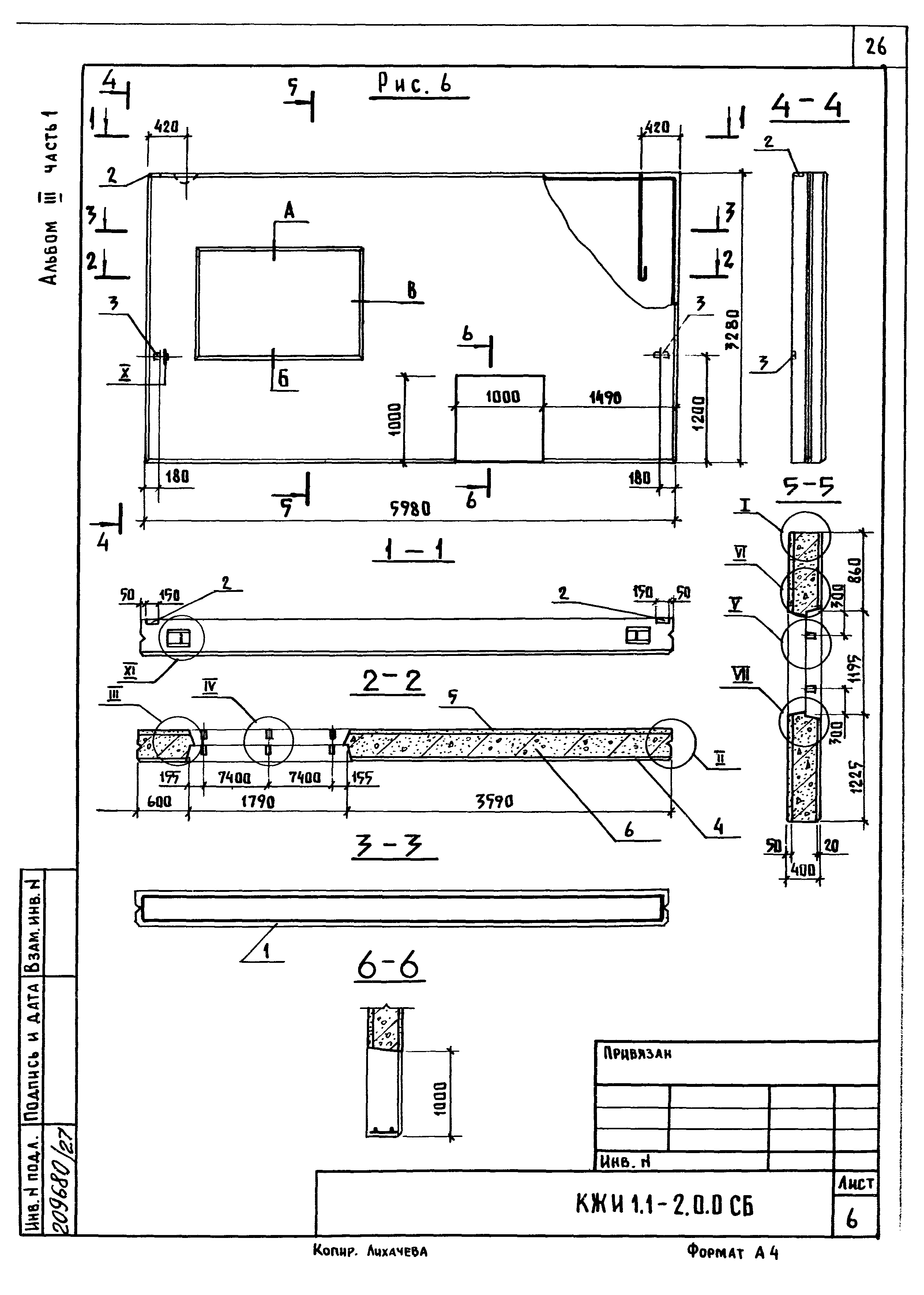
| Оглавление: | Содержание Часть 1.1 Опалубочные чертежи и армирование КЖИ 1.1-ТУ Технические условия КЖИ 1.1-1.0.0 Панель стеновая (ПСДТ28.40…-т-п;ПСДТ28.40…-т-п.н.;ПСДТ5724…-т-п;ПСДТ5724…-т-п.н;1ПСДТ24.60…-т-п;ПСДТ24.60…т-п.н.) КЖИ 1.1-1.0.0СБ Панель стеновая (ПСДТ28.40…-т-п;ПСДТ28.40…-т-п.н.;ПСДТ5724…-т-п;ПСДТ5724…-т-п.н;1ПСДТ24.60…-т-п;ПСДТ24.60…т-п.н.). Сборочный чертеж КЖИ 1.1-2.0.0 Панель стеновая (3ПСД60.33.40-т-п;3ПСД60.30.40-т-п.н;2ПСД60.33.40-т.п;2ПСД60.33.40-т-п.н;4.1ПСД60.33.40-т-п;4.1ПСД60.33.40-т-п.н;4ПСД60.33.40-т-п) КЖИ 1.1-2.0.0СБ Панель стеновая (3ПСД60.33.40-т-п;3ПСД60.30.40-т-п.н;2ПСД60.33.40-т.п;2ПСД60.33.40-т-п.н;4.1ПСД60.33.40-т-п;4.1ПСД60.33.40-т-п.н;4ПСД60.33.40-т-п). Сборочный чертеж КЖИ 1.1-РС Ведомость расхода стали Часть 1.2 Арматурные и закладные изделия КЖИ 1.2-ТУ Технические условия КЖИ 1.2-0.1.0 Каркас пространственный (КП1…КП4) КЖИ 1.2-0.1.0СБ Каркас пространственный (КП1…КП4). Сборочный чертеж КЖИ 1.2-0.2.0 Каркас пространственный (КП5…КП8) КЖИ 1.2-0.2.0СБ Каркас пространственный (КП5…КП8). Сборочный чертеж КЖИ 1.2-0.3.0 Сетка арматурная исходная (С1…С3) КЖИ 1.2-0.3.0СБ Сетка арматурная исходная (С1…С3). Сборочный чертеж КЖИ 1.2-0.4.0 Сетка арматурная рабочая (С1-1…С1-1н) КЖИ 1.2-0.4.0СБ Сетка арматурная рабочая (С1-1…С1-1н). Сборочный чертеж КЖИ 1.2-0.5. Каркас плоский КР1 |
| Разработан: | Институт Гипронисельхоз |
| Утверждён: | 14.02.1984 Минсельхоз СССР (USSR Minselkhoz 102) |


















































