Скачать Типовой проект 801-2-86.12.87 Альбом III. Часть 2. Строительные изделия. Двухслойные стеновые панели из легких бетонов для сельскохозяйственных зданий (из т.п. 801-2-85.12.87)Дата актуализации: 01.01.2021
|
| Обозначение: | Типовой проект 801-2-86.12.87 |
| Обозначение англ: | 801-2-86.12.87 |
| Статус: | не определен законодательством |
| Название рус.: | Альбом III. Часть 2. Строительные изделия. Двухслойные стеновые панели из легких бетонов для сельскохозяйственных зданий (из т.п. 801-2-85.12.87) |
| Дата добавления в базу: | 01.09.2013 |
| Дата актуализации: | 01.01.2021 |
| Дата введения: | 30.12.1985 |
| Дата окончания срока действия: | 30.06.2003 |
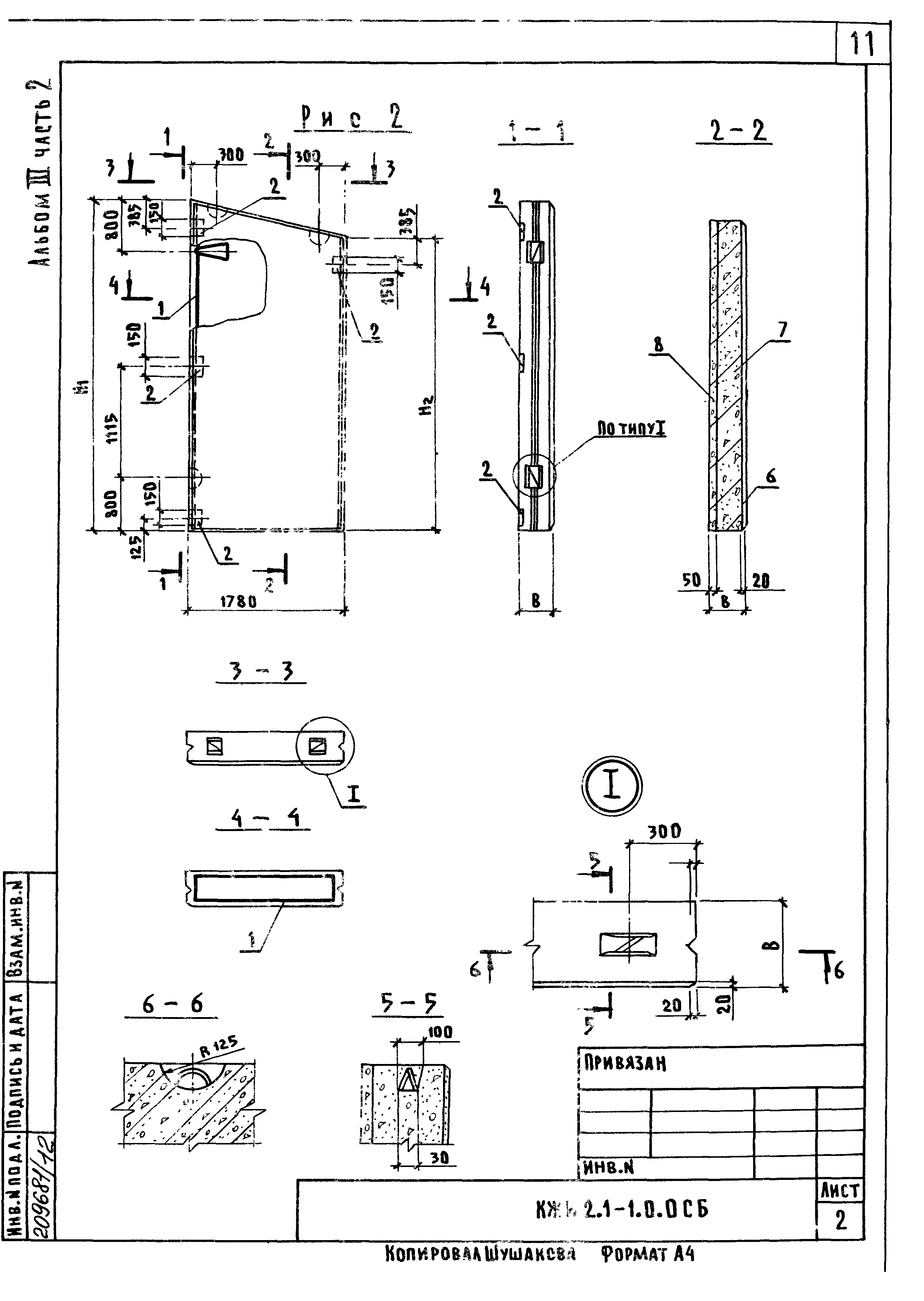
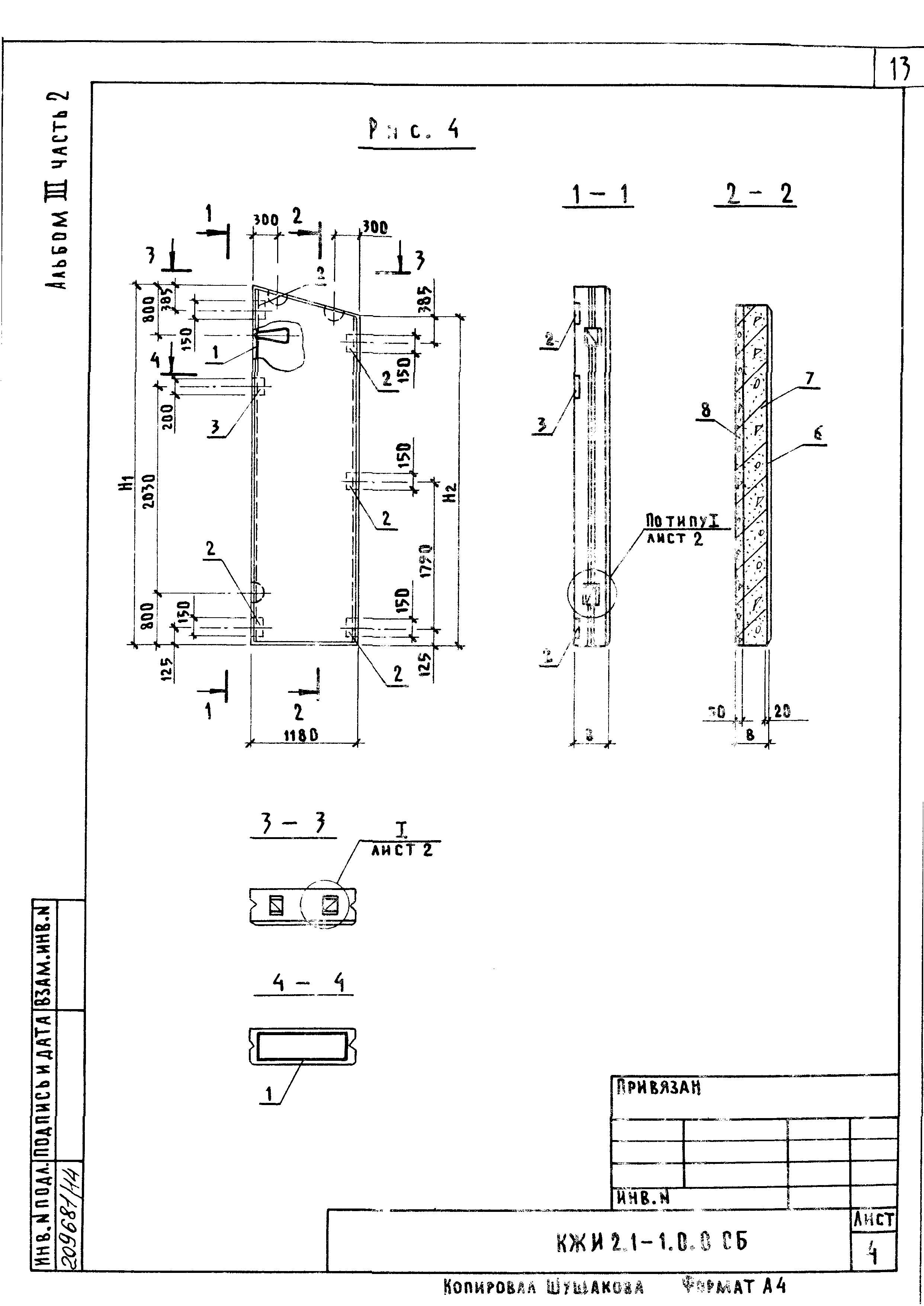
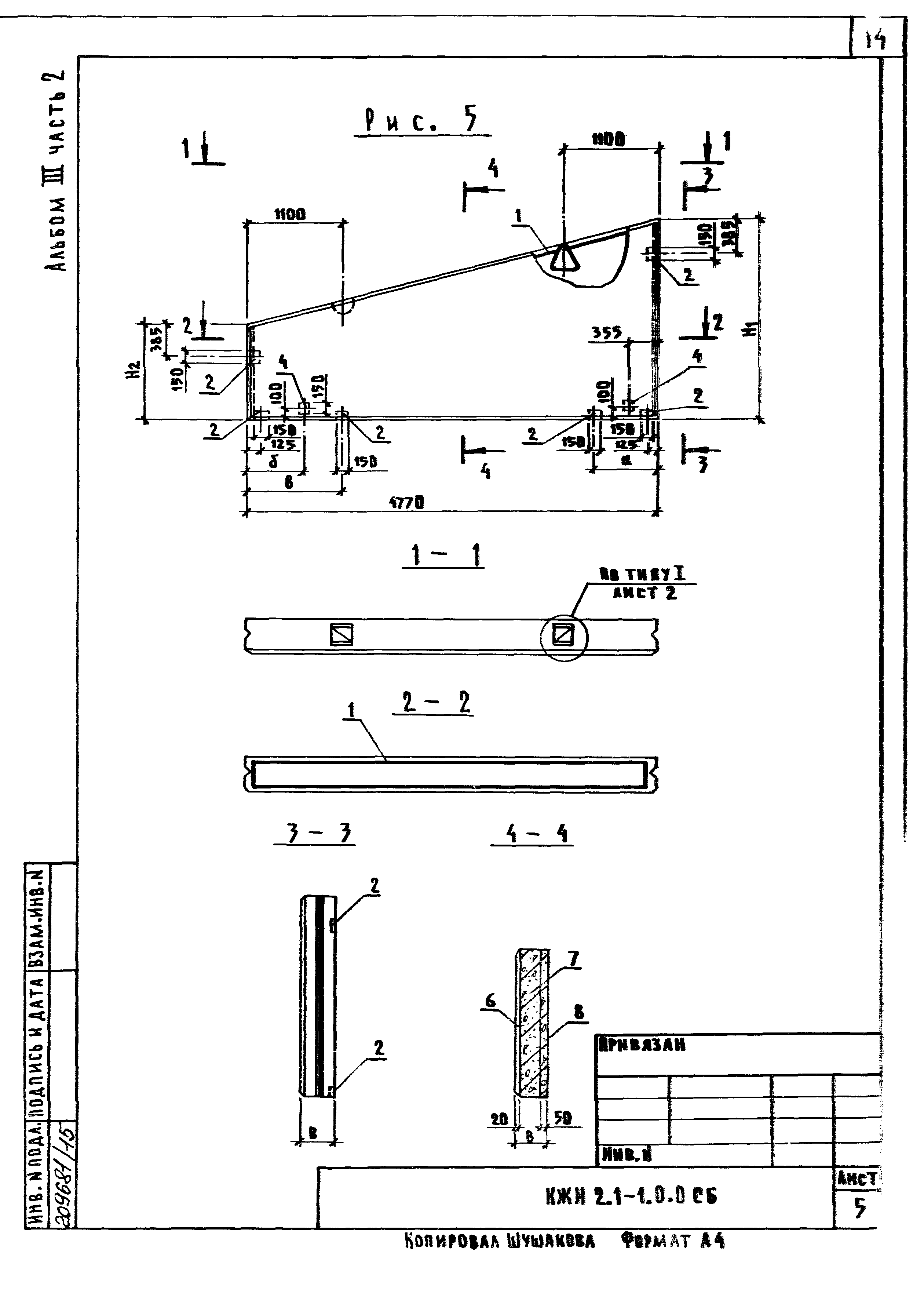
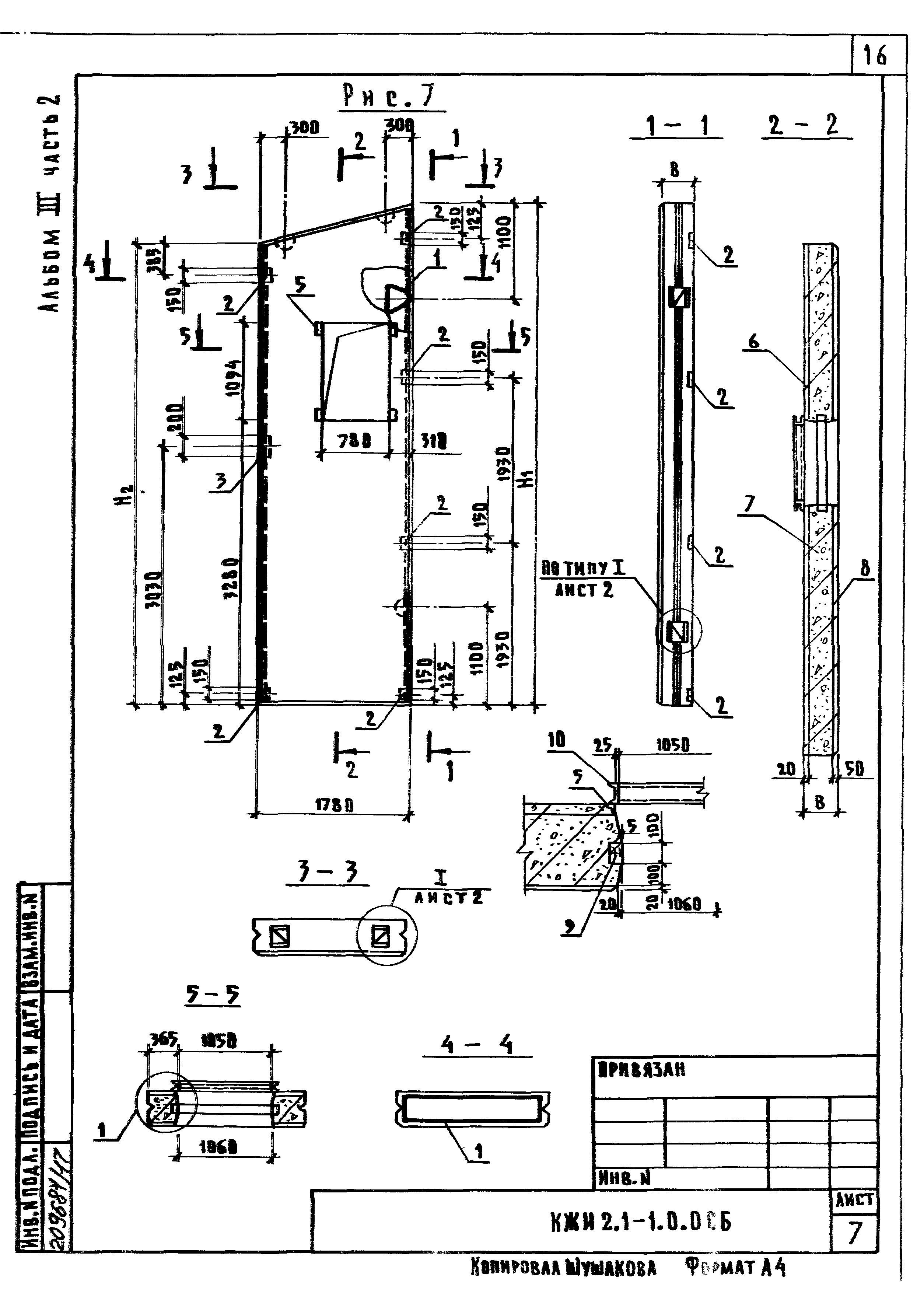
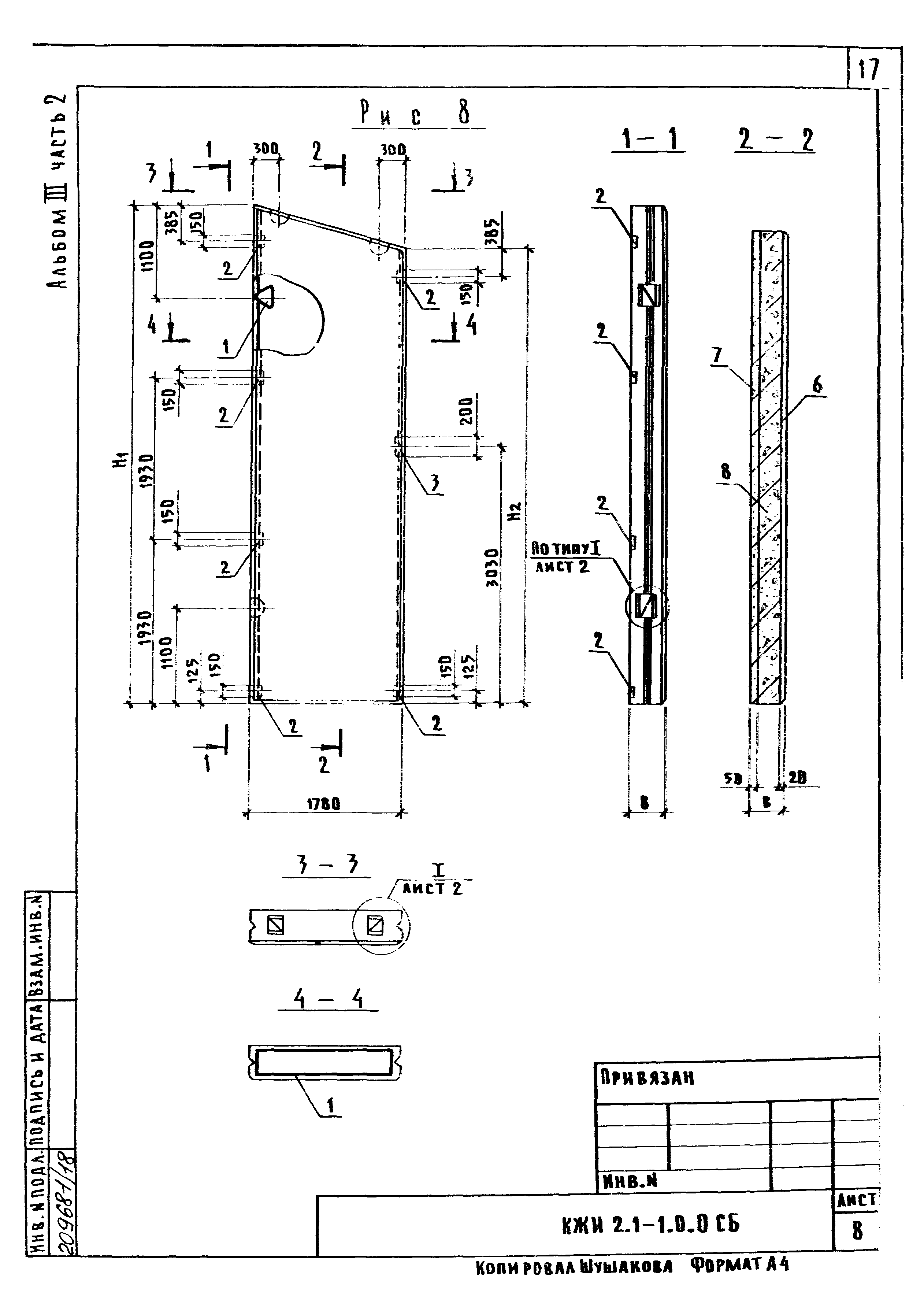
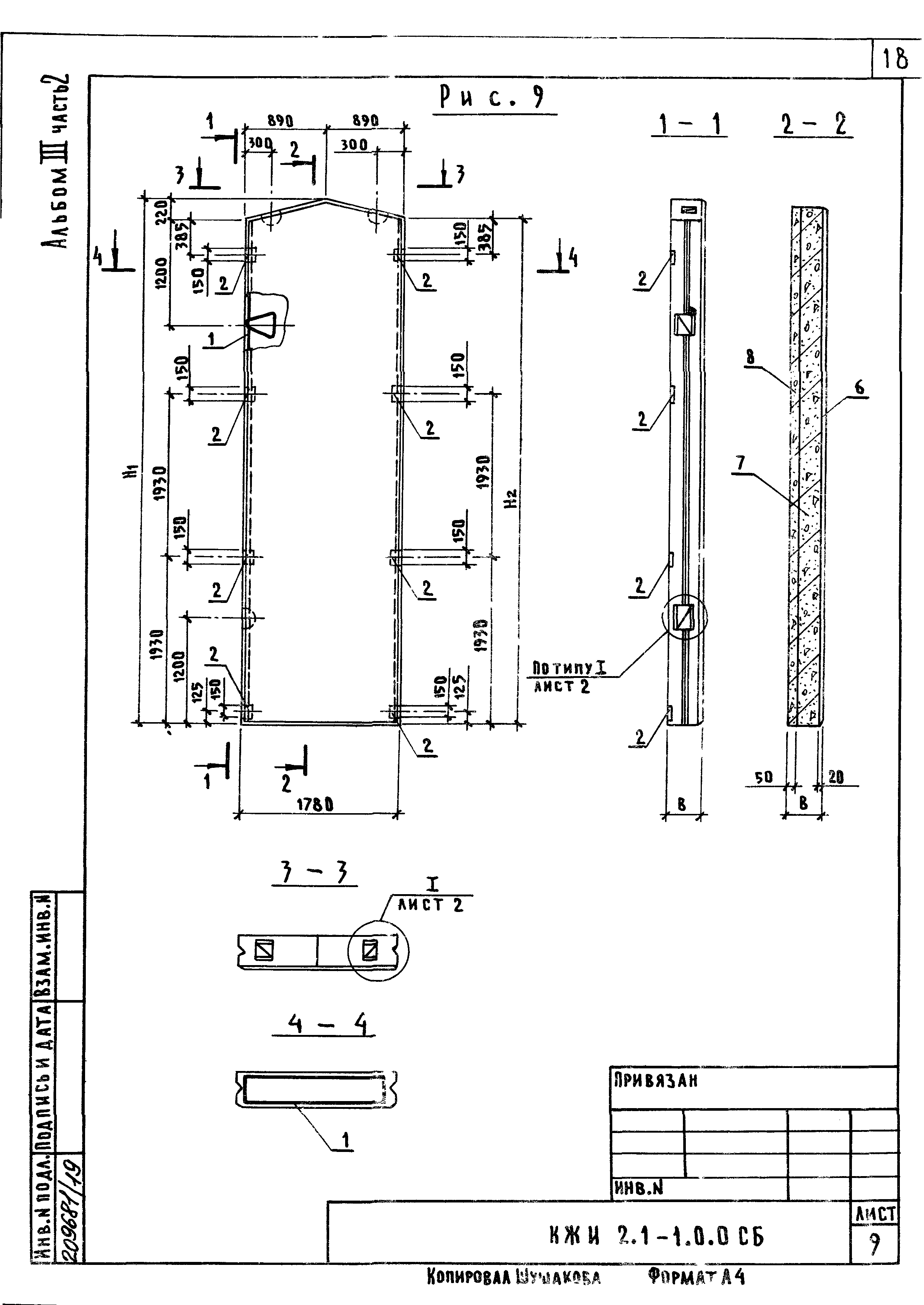
| Оглавление: | Содержание Часть 2.1 Опалубочные чертежи и армирование КЖИ2.1-ТУ Технические условия КЖИ2.1-1.0.0 Панель стеновая (ПСДТ18.38…-т;ПСДТ18.38…-т-н;ПСДТ12.41…-т;ПСДТ12.41…-т-н;ПСДТ48.23…-т;ПСДТ48.23…-т-н;ПСДТ18.58…-т;ПСДТ18.58…-т-н;ПСДТ18.60…-т;1ПСДТ18.60…-т) КЖИ2.1-1.0.0СБ Панель стеновая (ПСДТ18.38…-т;ПСДТ18.38…-т-н;ПСДТ12.41…-т;ПСДТ12.41…-т-н;ПСДТ48.23…-т;ПСДТ48.23…-т-н;ПСДТ18.58…-т;ПСДТ18.58…-т-н;ПСДТ18.60…-т;1ПСДТ18.60…-т). Сборочный чертеж КЖИ2.1-2.0.0 Панель стеновая (ПСД6.12.30-Т-У;ПСД6.12.30-Т-УП;ПСД6.12.40-Т-У;ПСД6.12.40-Т-УП) КЖИ2.1-2.0.0СБ Панель стеновая (ПСД6.12.30-Т-У;ПСД6.12.30-Т-УП;ПСД6.12.40-Т-У;ПСД6.12.40-Т-УП). Сборочный чертеж КЖИ2.1-РС Ведомость расхода стали на 1 элемент Часть 2.2 Арматурные и закладные изделия КЖИ2.2-ТУ Технические условия КЖИ2.2-0.1.0 Каркас пространственный (КП1…КП6) КЖИ2.2-0.1.0СБ Каркас пространственный (КП1…КП6). Сборочный чертеж КЖИ2.2-0.2.0 Сетка арматурная исходная (С1…С3) КЖИ2.2-0.2.0СБ Сетка арматурная исходная (С1…С3). Сборочный чертеж КЖИ2.2-0.3.0 Сетка арматурная рабочая (С1-1…С3-1;С1-1Н…С3-1Н) КЖИ2.2-0.3.0СБ Сетка арматурная рабочая (С1-1…С3-1;С1-1Н…С3-1Н). Сборочный чертеж КЖИ2.2-0.4.0 Сетка арматурная исходная С4 КЖИ2.2-0.5.0 Сетка арматурная рабочая (С4-1…С4-2Н) КЖИ2.2-0.5.0СБ Сетка арматурная рабочая (С4-1…С4-2Н). Сборочный чертеж |
| Разработан: | Институт Гипронисельхоз |
| Утверждён: | 14.02.1984 Минсельхоз СССР (USSR Minselkhoz 102) |













































