Скачать Серия 3.402-18 Переходы (подземные) магистральных нефтепроводов диаметром 530-1420 мм через железные и шоссейные дорогиДата актуализации: 01.01.2021
|
| Обозначение: | Серия 3.402-18 |
| Обозначение англ: | Series 3.402-18 |
| Статус: | не определен законодательством |
| Название рус.: | Переходы (подземные) магистральных нефтепроводов диаметром 530-1420 мм через железные и шоссейные дороги |
| Дата добавления в базу: | 01.09.2013 |
| Дата актуализации: | 01.01.2021 |
| Дата введения: | 20.09.1972 |
| Дата окончания срока действия: | 30.06.2003 |
| Область применения: | В настоящих типовых конструкциях разработана прокладка магистральных нефтепроводов и ответвлений от них под железнодорожными, а также под шоссейными дорогами I, II, III и IV категорий в защитных стальных кожухах самостоятельно и совместно с кабелями связи |
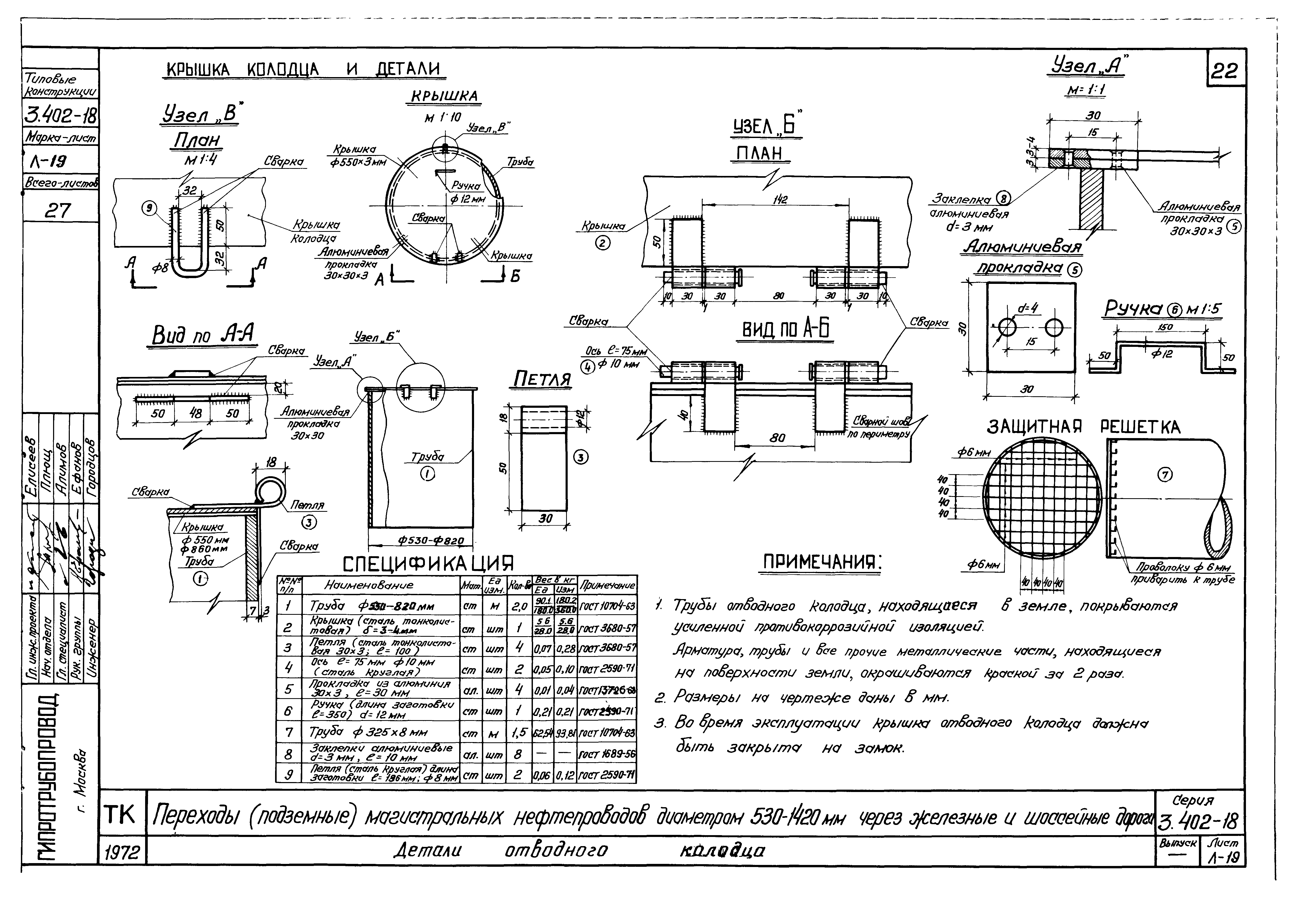
| Оглавление: | Титульный лист Содержание Пояснительная записка График расчетных усилий при продавливании Переходы через железные дороги /однопутные, без кабеля связи/ Переходы через железные дороги /многопутные, без кабеля связи/ Переходы через шоссе 1 и 2 категории /без кабеля связи/ Переходы через шоссе 3 и 4 категории /без кабеля связи/ Переходы через железные дороги /однопутные, с кабелем связи/ Переходы через железные дороги /многопутные, с кабелем связи/ Переходы через шоссе 1 и 2 категории /с кабелем связи/ Переходы через шоссе 3 и 4 категории /с кабелем связи/ Футеровка труб dн=530,720,820мм /без кабеля связи/. Схема, таблицы и детали Футеровка труб dн=530,720,820мм /без кабеля связи/. Детали Футеровка труб dн=1020,1220,1420мм /без кабеля связи/. Схема, таблицы и детали Футеровка труб dн=1020,1220,1420мм /без кабеля связи/. Детали Футеровка труб dн=530,1720,820мм /с кабелем связи/. Схема, таблицы и детали Футеровка труб dн=530,1720,820мм /с кабелем связи/. Детали Футеровка труб dн=1020,1220,1420мм /с кабелем связи/. Схема, таблицы и детали Футеровка труб dн=1020,1220,1420мм /с кабелем связи/. Детали Отводной колодец Детали отводного колодца Подход к переходам кабеля связи Кожух кабеля связи, совмещенный с защитным кожухом /общий вид/ Кожух кабеля связи, совмещенный с защитным кожухом /схема расположения кабеля связи на переходе через дорогу/ Кожух кабеля связи, совмещенный с защитным кожухом /наконечник, общий вид и детали/ Изоляционные покрытия защитных кожухов при закрытой прокладке |
| Разработан: | Гипротрубопровод Миннефтепрома (Giprotruboprovod, Minnefteprom ) |
| Утверждён: | 07.09.1972 Миннефтепром (Minnefteprom ) |



























