Скачать Типовой проект 902-9-15 Альбом IV. Электротехническая часть, связь и сигнализацияДата актуализации: 01.01.2021
|
| Обозначение: | Типовой проект 902-9-15 |
| Обозначение англ: | 902-9-15 |
| Статус: | не определен законодательством |
| Название рус.: | Альбом IV. Электротехническая часть, связь и сигнализация |
| Дата добавления в базу: | 01.09.2013 |
| Дата актуализации: | 01.01.2021 |
| Дата введения: | 18.02.1982 |
| Дата окончания срока действия: | 30.06.2003 |
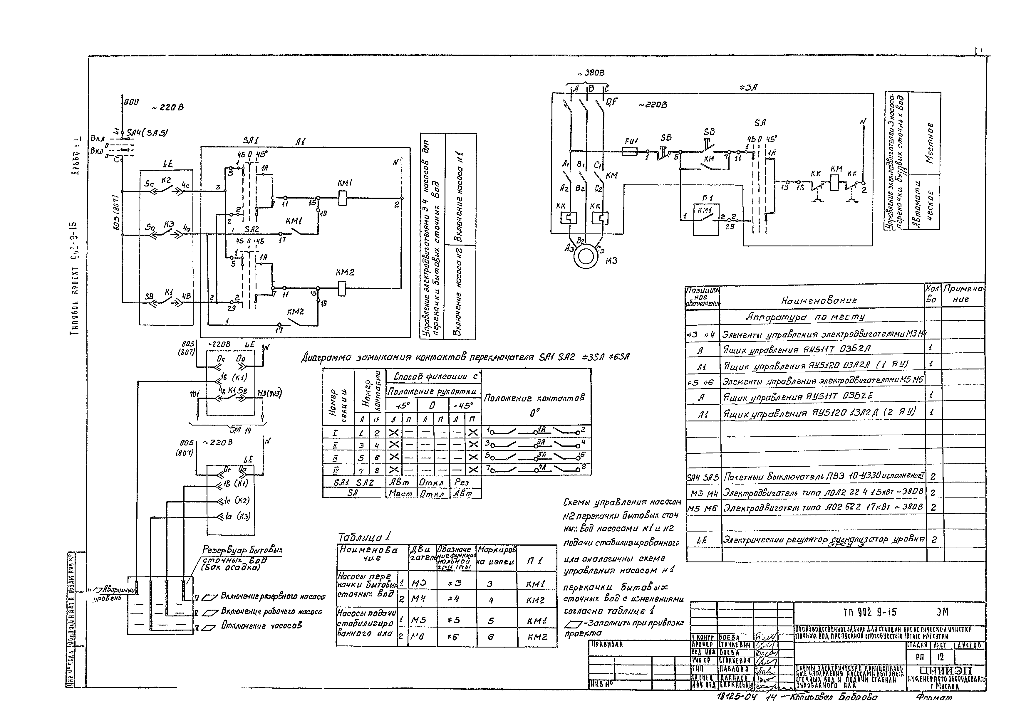
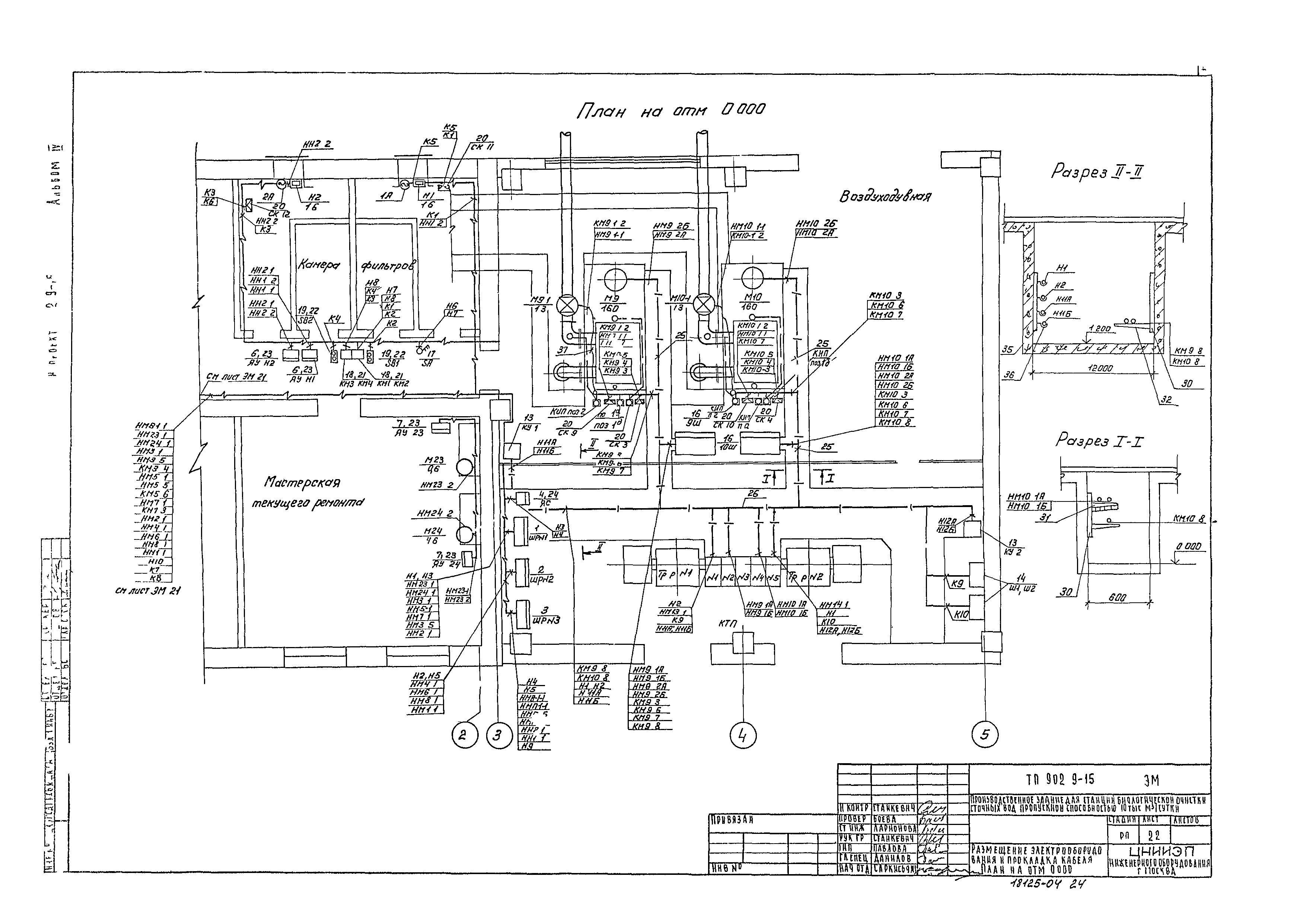
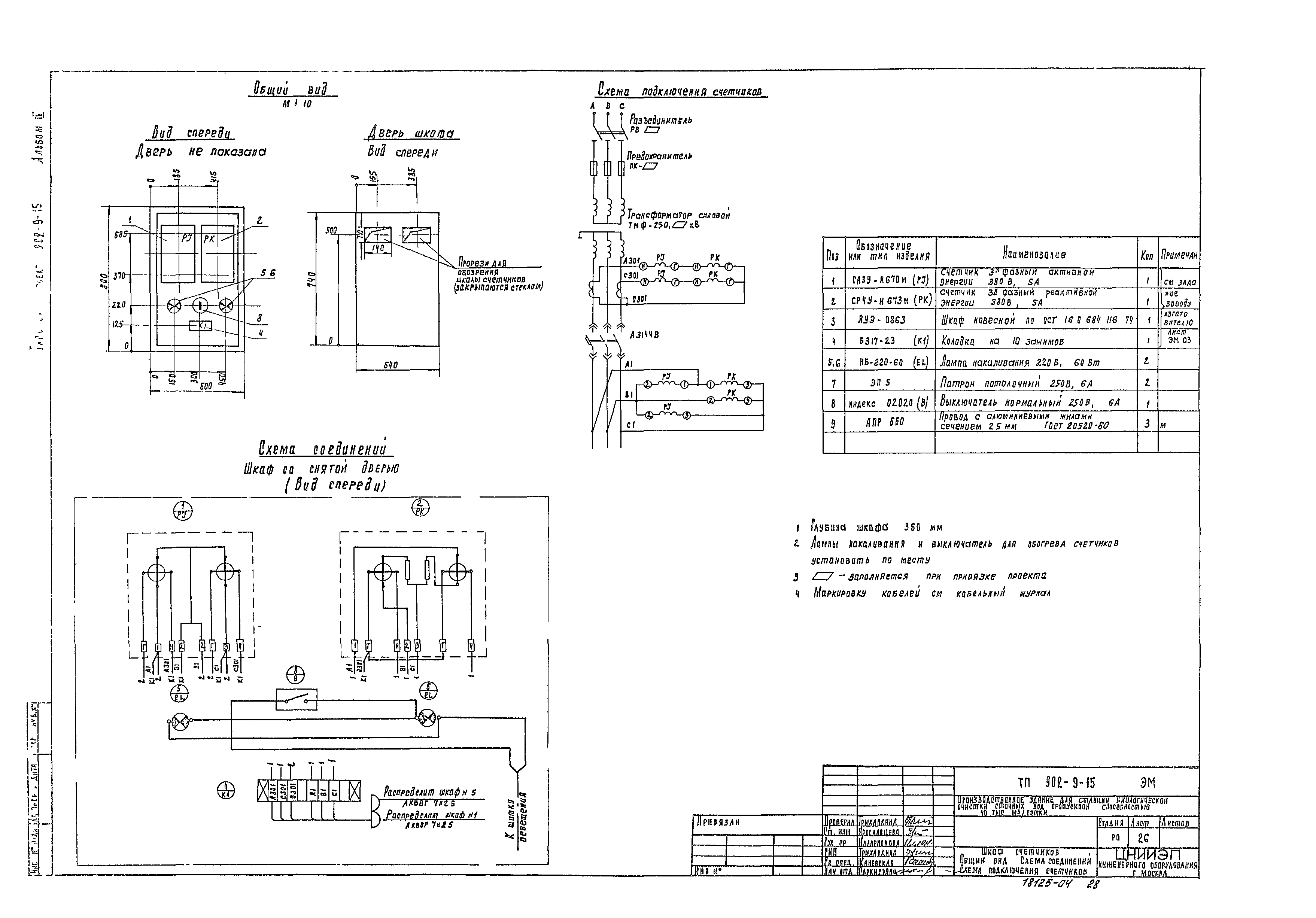
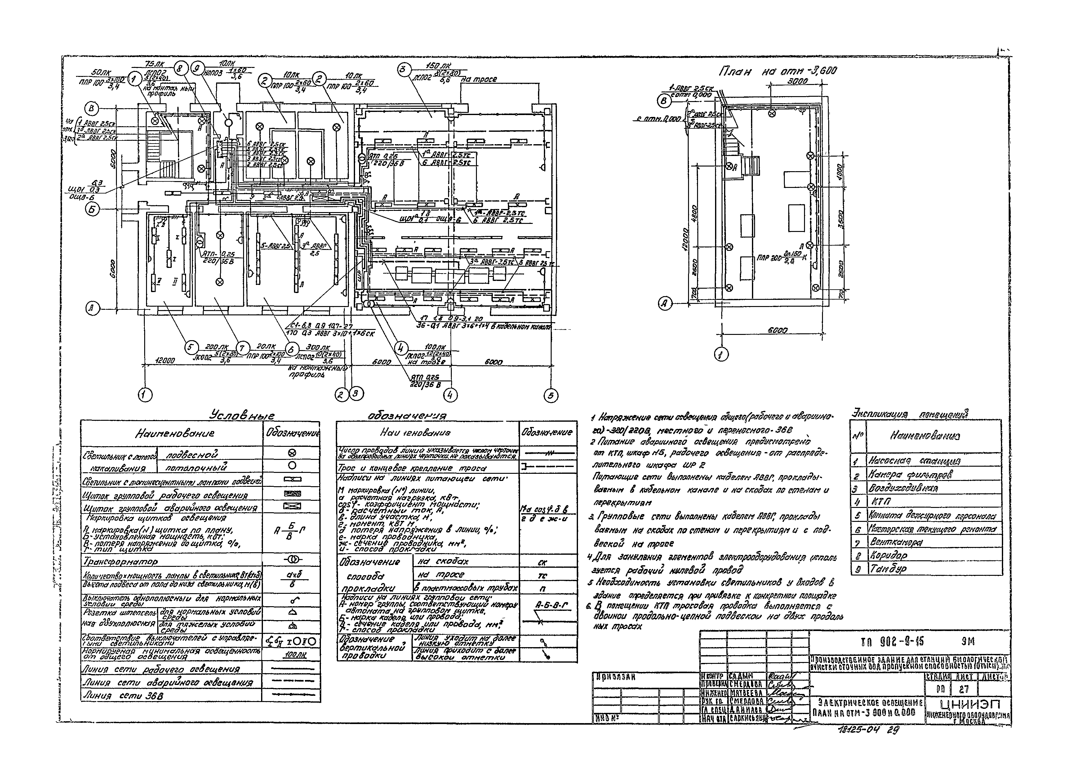
| Оглавление: | Общие данные Ведомость электрооборудования и материалов (начало) Ведомость электрооборудования и материалов (продолжение) Ведомость электрооборудования и материалов (окончание) КТП 250 Схема принципиальная питающей сети 04 кВ Схема электрическая принципиальная питания электрооборудования. Лист 1 Схема электрическая принципиальная питания электрооборудования. Лист 2 Схемы электрические принципиальные управления воздуходувкой. Лист 1 Схемы электрические принципиальные управления воздуходувкой. Лист 2 Схема электрическая принципиальная управления дренажным насосом Схемы электрические принципиальные управления насосами для перекачки бытовых сточных вод, подачи стабилизированного ила Схемы электрические принципиальные управления заслонками камеры фильтров Схема электрическая принципиальная аварийной сигнализации Схема подключения электрооборудования. Лист 1 Схема подключения электрооборудования. Лист 2 Схема подключения электрооборудования. Лист 3 Кабельный журнал. Лист 1 Кабельный журнал. Лист 2 Кабельный журнал. Лист 3 Размещение электрооборудования и прокладка кабеля. План на отм - 3,600 и 0,000 Размещение электрооборудования и прокладка кабеля. План на отм 0,000 Размещение электрооборудования и прокладка кабеля. Спецификация КТП 250. Установка электрооборудования. План и разрез КТП 250. Заземление. План Шкаф счетчиков. Общий вид. Схема соединений. Схема подключения счетчиков Электрическое освещение. План на отм 0,000 и -3,600 Опросный лист для заказа КТП 250. Армэлектрозавода |
| Разработан: | ЦНИИЭП инженерного оборудования |
| Утверждён: | 17.08.1981 Госгражданстрой (Gosgrazhdanstroy 247) |
































