Скачать Серия 5.904-75.94 Выпуск 1-2. Соединительная секция для приточной камеры 2ПК20. Рабочие чертежиДата актуализации: 01.01.2021
|
| Обозначение: | Серия 5.904-75.94 |
| Обозначение англ: | Series 5.904-75.94 |
| Статус: | не определен законодательством |
| Название рус.: | Выпуск 1-2. Соединительная секция для приточной камеры 2ПК20. Рабочие чертежи |
| Дата добавления в базу: | 01.09.2013 |
| Дата актуализации: | 01.01.2021 |
| Дата введения: | 30.06.1994 |
| Дата окончания срока действия: | 30.06.2003 |
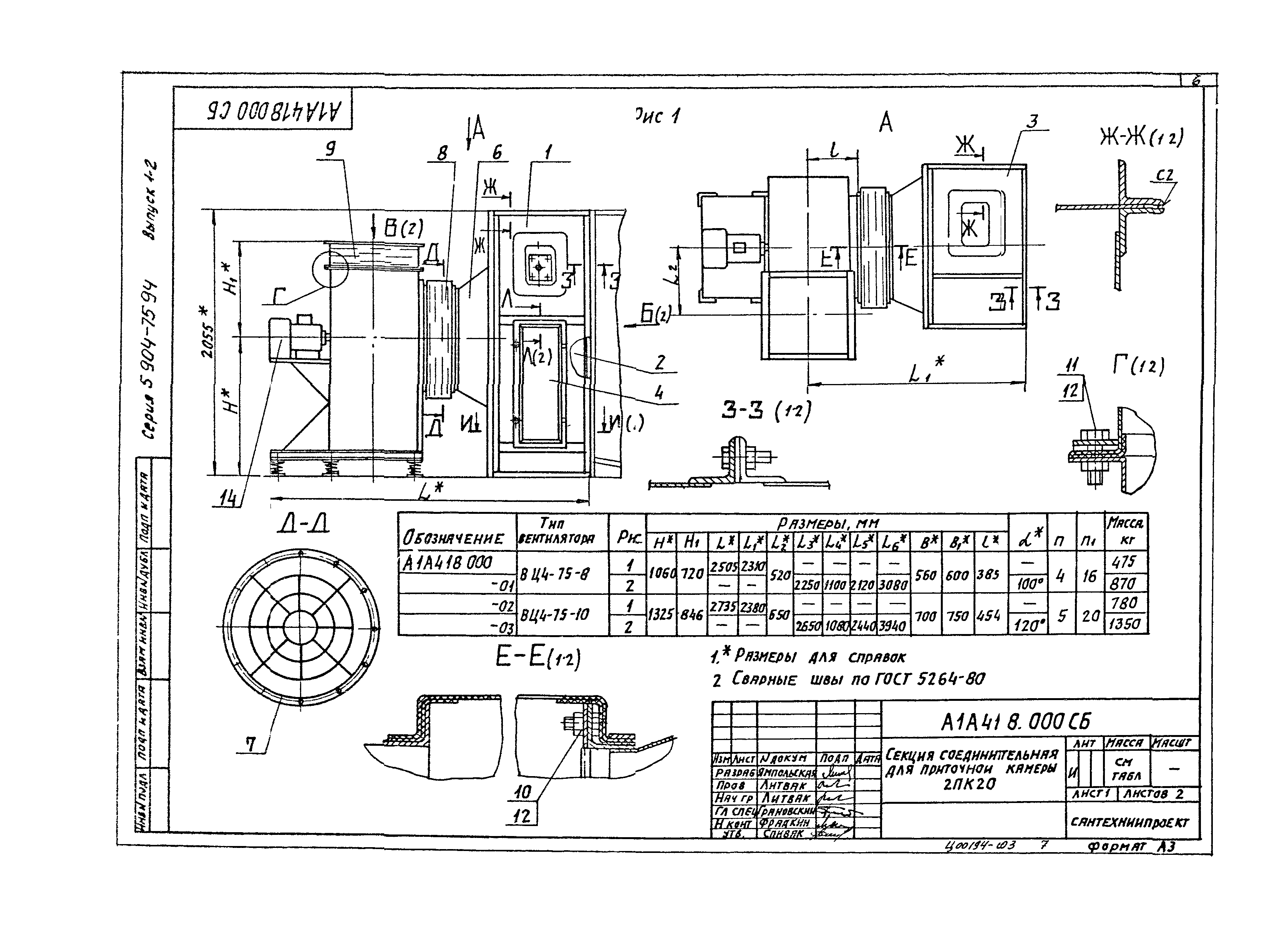
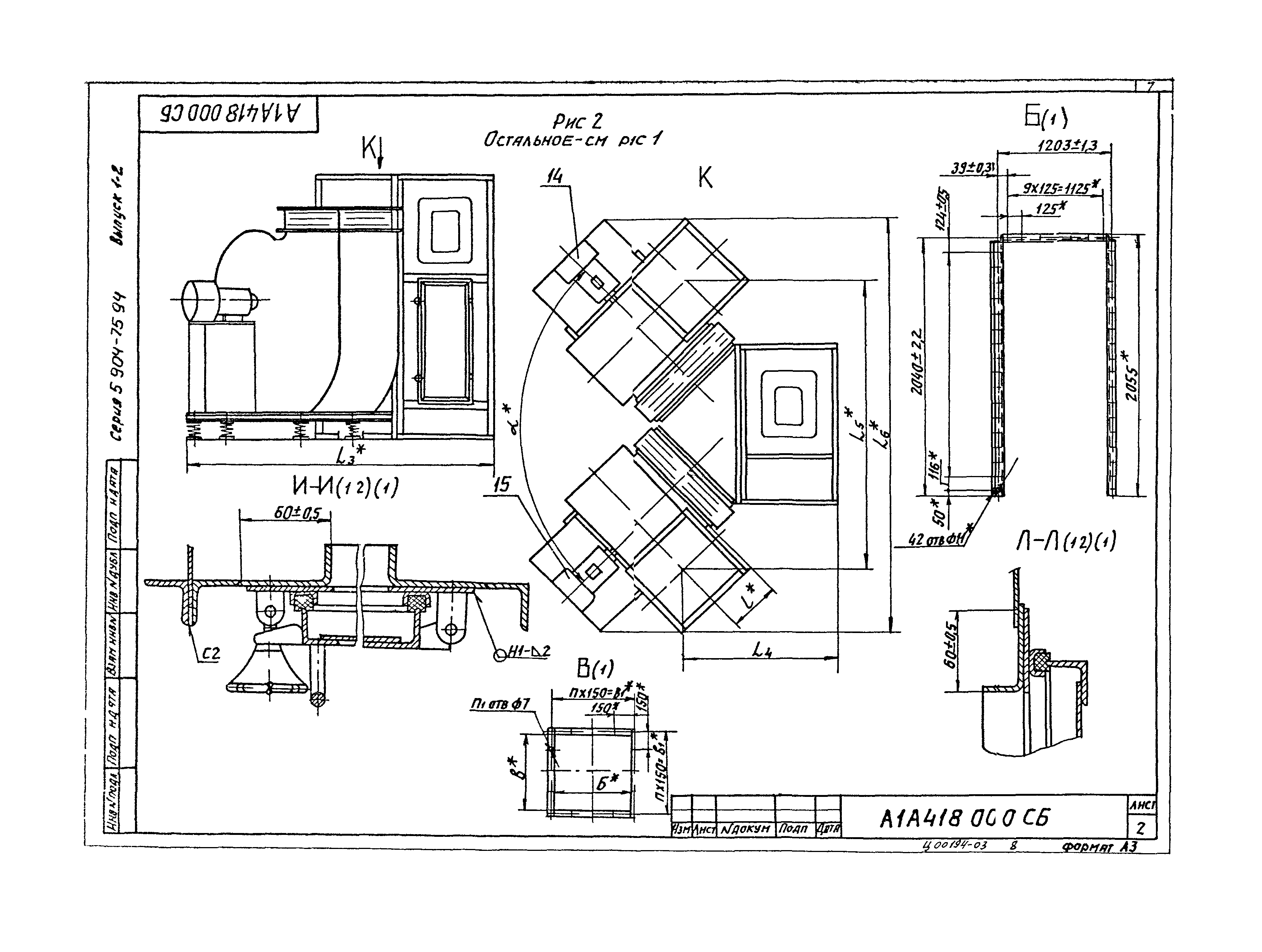
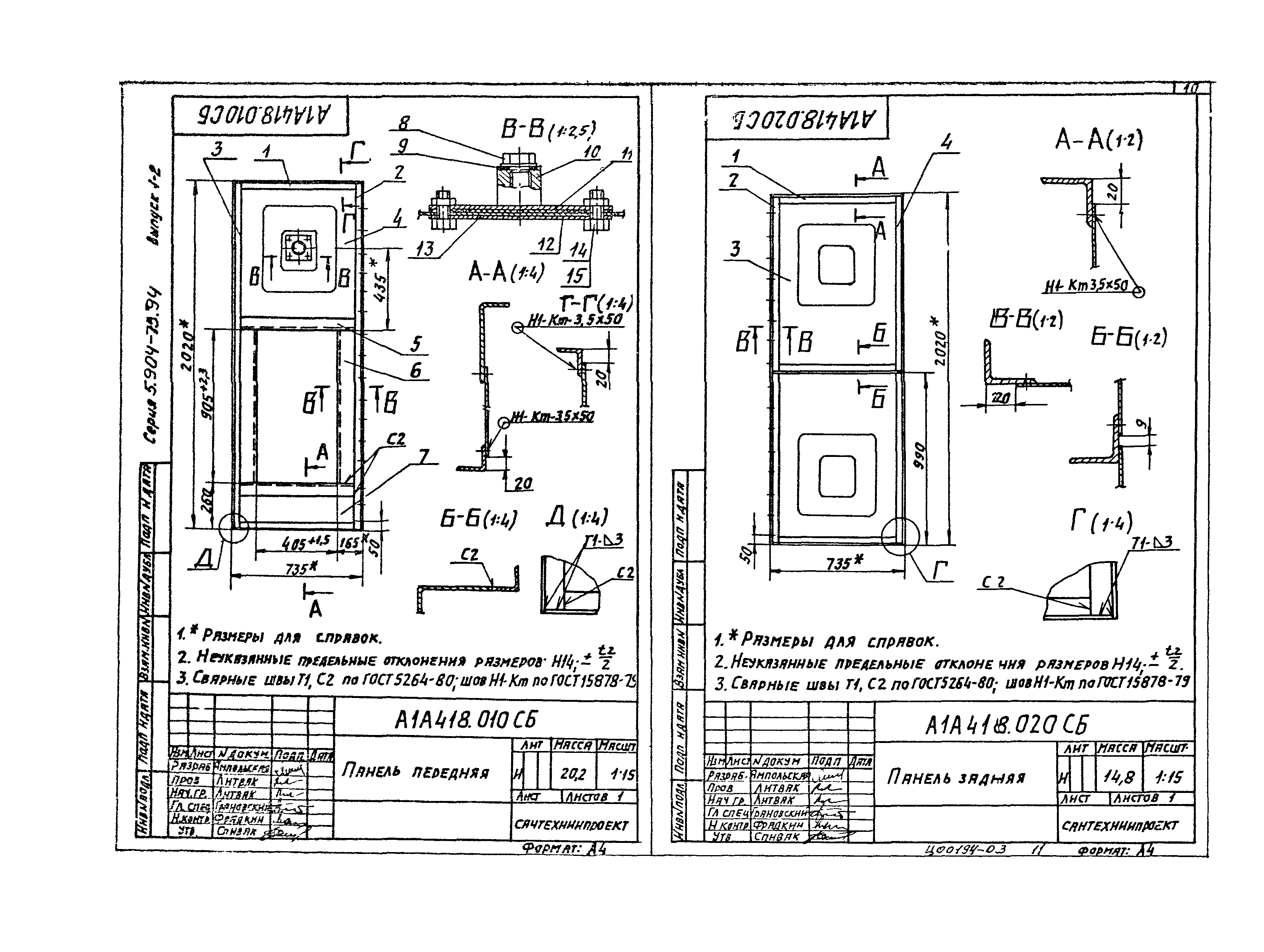
| Оглавление: | А1А418.000 ТО Секция соединительная для приточной камеры 2ПК10. Техническое описание А1А418.000 Секция соединительная для приточной камеры 2ПК10 А1А418.000 СБ Секция соединительная для приточной камеры 2ПК10 А1А418.010 Панель передняя А1А418.020 Панель задняя А1А418.030 Панель верхняя А1А418.010 СБ Панель передняя А1А418.020 СБ Панель задняя А1А418.030 СБ Панель верхняя А1А418.050 Конфузор А1А418.011 Поперечина А1А418.015 Профиль А1А418.012 Стойка А1А418.027 Полка А1А418.014 Стенка А1А418.025 Стенка А1А418.017 Пробка А1А418.022 Планка А1А418.018 Прокладка А1А418.023 Прокладка А1А418.019 Бобышка А1А418.021 Плита А1А418.040 Панель торцевая А1А418.090 Панель торцевая А1А418.040 СБ Панель торцевая А1А418.032 Стенка А1А418.037 Конус А1А418.035 Фланец А1А418.044 Фланец А1А418.036 Фланец А1А418.055 Полка А1А418.060 Решетка ограждающая А1А418.060 СБ Решетка ограждающая А1А418.041 Кольцо А1А418.070 Панель торцевая А1А418.054 Крышка А1А418.056 Профиль А1А418.070 СБ Панель торцевая А1А418.080 Сектор А1А418.057 Стенка А1А418.080 СБ Сектор А1А418.063 Конфузор А1А418.090 СБ Панель торцевая |
| Разработан: | ГПКНИИ Сантехниипроект |
| Утверждён: | 25.02.1994 Главпроект Госстроя России (9-3-2/34) |






























