Скачать Серия 5.903-15 Выпуск 1-0. Блоки подпитки внутреннего контура. Указания по применению и изготовлениюДата актуализации: 01.01.2021
|
| Обозначение: | Серия 5.903-15 |
| Обозначение англ: | Series 5.903-15 |
| Статус: | не определен законодательством |
| Название рус.: | Выпуск 1-0. Блоки подпитки внутреннего контура. Указания по применению и изготовлению |
| Дата добавления в базу: | 01.09.2013 |
| Дата актуализации: | 01.01.2021 |
| Дата введения: | 01.01.1990 |
| Дата окончания срока действия: | 30.06.2003 |
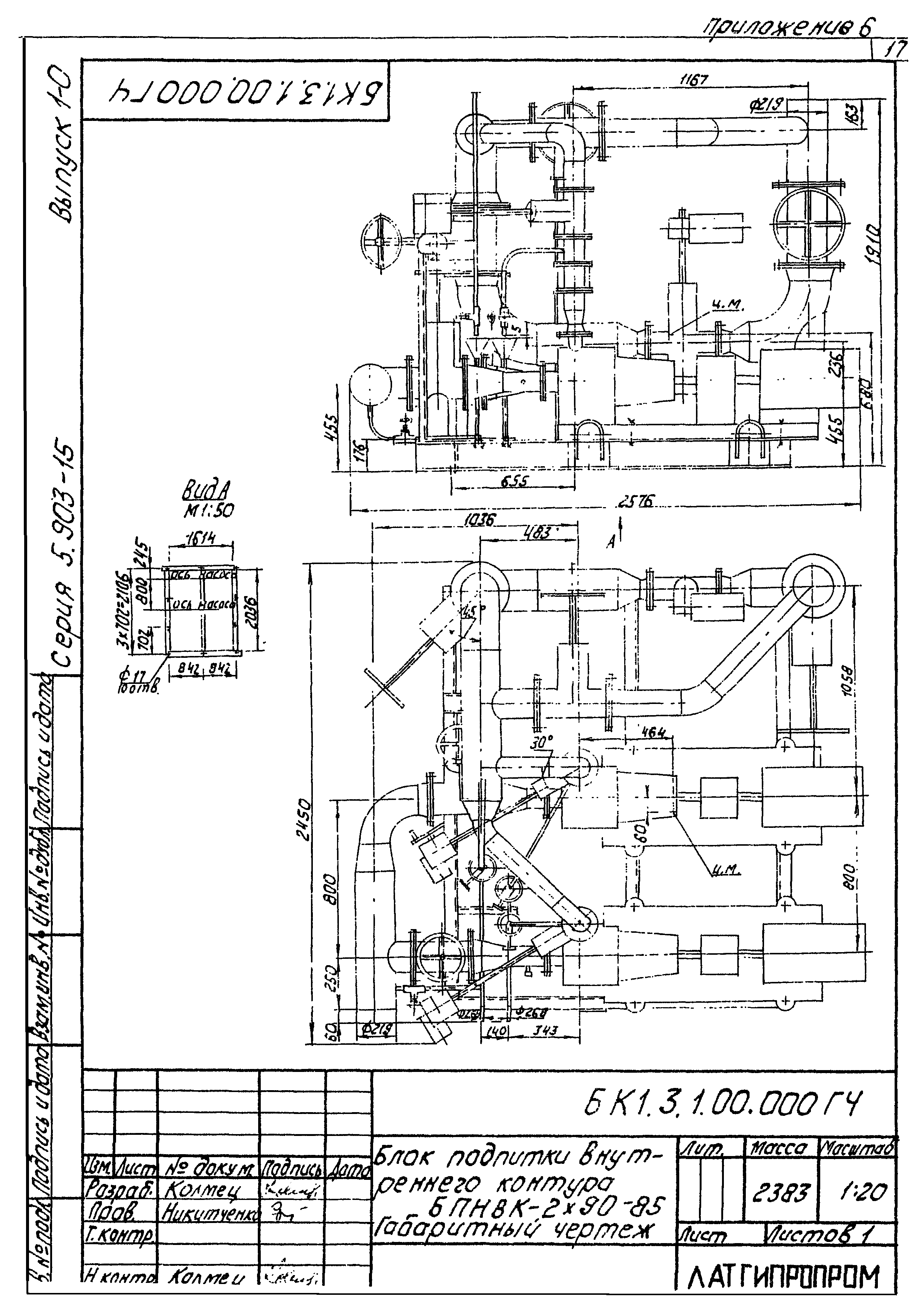
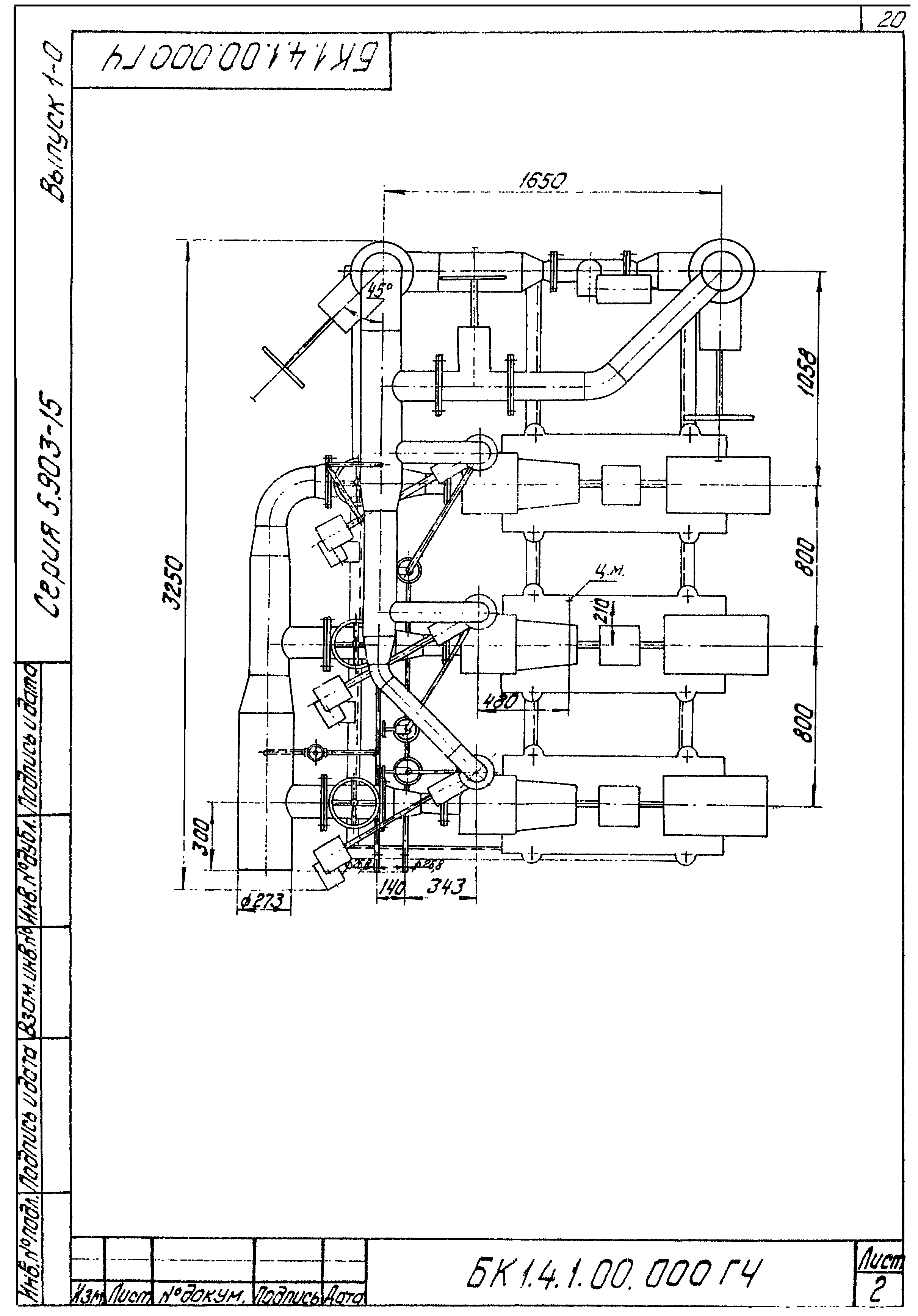
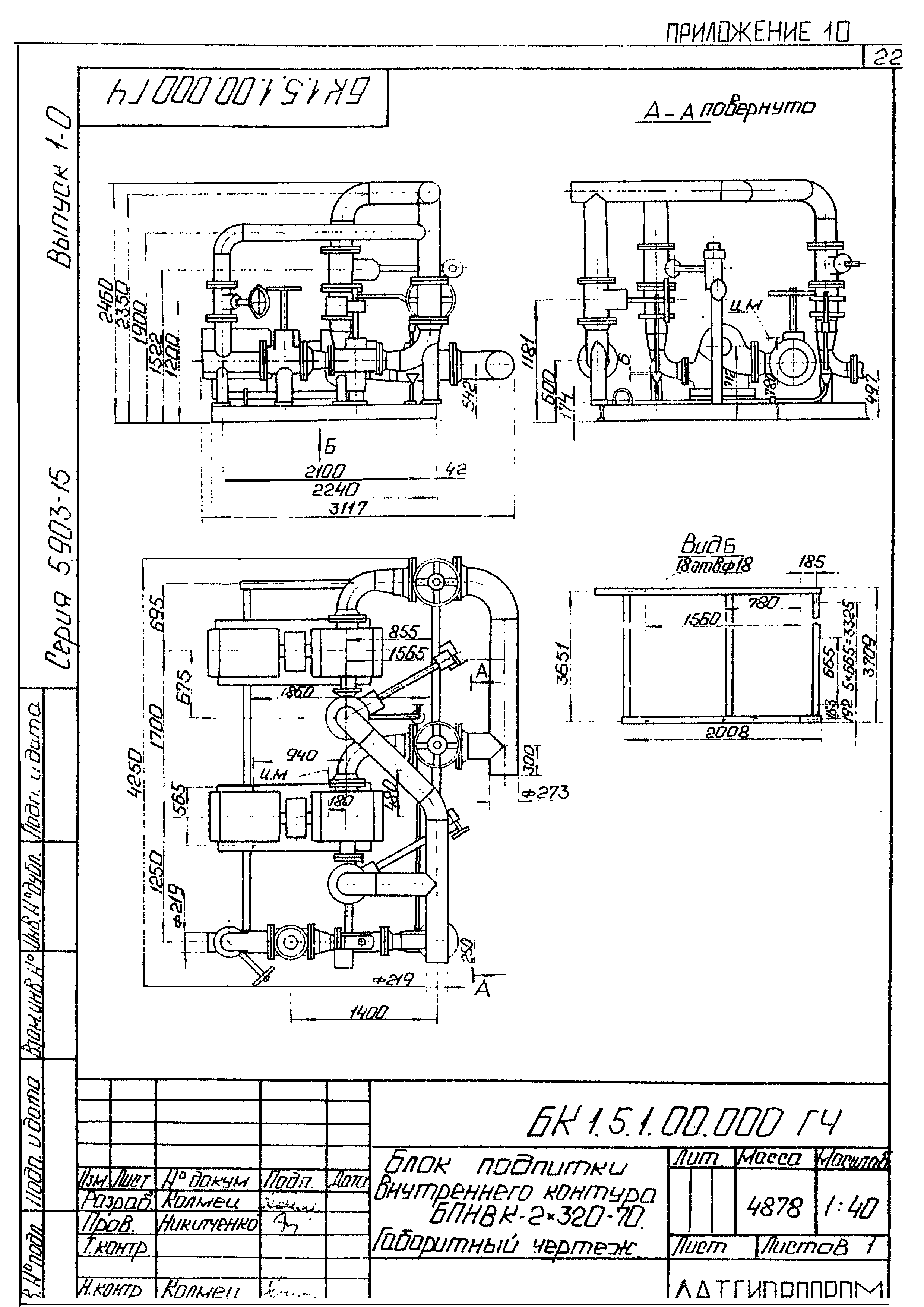
| Оглавление: | Опись альбома Общая часть Назначение и описание конструкции Рекомендации для подбора Требования к транспортировке Требования к оборудованию и материалам Требования к сборке блока Приложение 1. Блок подпитки внутреннего контура БПНВК-2х38-66. Схема принципиальная Приложение 2. Блок подпитки внутреннего контура БПНВК-2х38-66. Габаритный чертеж Приложение 3. Блок подпитки внутреннего контура БПНВК-2х90-55. Схема принципиальная Приложение 4. Блок подпитки внутреннего контура БПНВК-2х90-55. Габаритный чертеж Приложение 5. Блок подпитки внутреннего контура БПНВК-2х90-85. Схема принципиальная Приложение 6. Блок подпитки внутреннего контура БПНВК-2х90-85. Габаритный чертеж Приложение 7. Блок подпитки внутреннего контура БПНВК-3х90-55. Схема принципиальная Приложение 8. Блок подпитки внутреннего контура БПНВК-3х90-55. Габаритный чертеж Приложение 9. Блок подпитки внутреннего контура БПНВК-2х320-70. Схема принципиальная Приложение 10. Блок подпитки внутреннего контура БПНВК-2х320-70. Габаритный чертеж Лист регистрации изменений |
| Разработан: | Латгипропром |
| Утверждён: | 22.11.1989 ММСС СССР |























