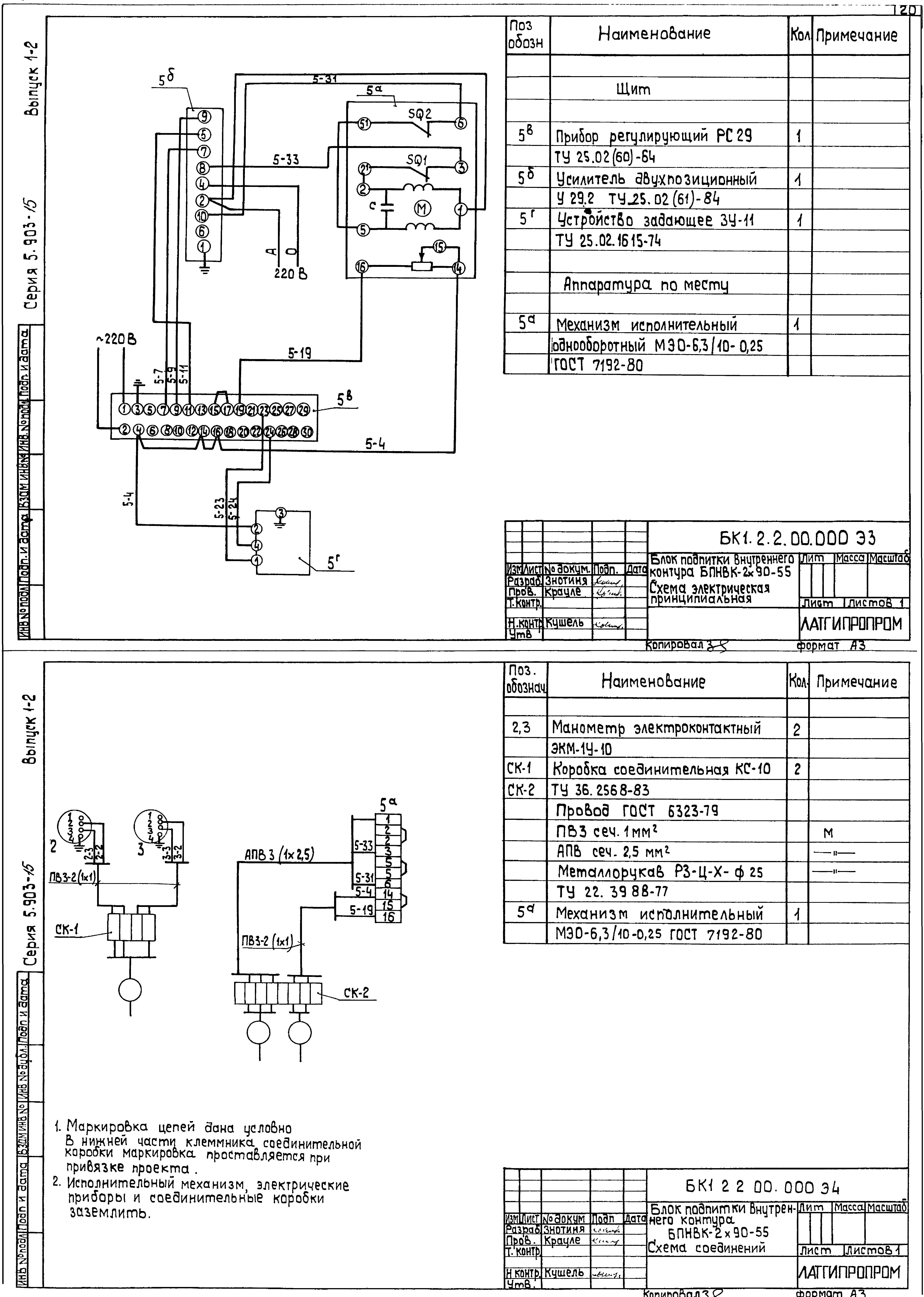
Скачать Серия 5.903-15 Выпуск 1-2. Блок подпитки внутреннего контура БПНВК-2х90-55. Рабочие чертежиДата актуализации: 01.01.2021
|
| Обозначение: | Серия 5.903-15 |
| Обозначение англ: | Series 5.903-15 |
| Статус: | не определен законодательством |
| Название рус.: | Выпуск 1-2. Блок подпитки внутреннего контура БПНВК-2х90-55. Рабочие чертежи |
| Дата добавления в базу: | 01.09.2013 |
| Дата актуализации: | 01.01.2021 |
| Дата введения: | 01.01.1990 |
| Дата окончания срока действия: | 30.06.2003 |
| Оглавление: | Блок подпитки внутреннего контура БПНВК-2х90-55 БК1.2.1.00.000ГЗ Блок БПНВК-2х90-55. Схема принципиальная БК1.2.1.00.000 Блок БПНВК-2х90-55 БК1.2.1.00.000СБ Блок БПНВК-2х90-55 БК1.2.1.01.000 Рама БК1.2.1.02.001 Труба БК1.2.1.01.000 СБ Рама БК1.2.1.02.000 Коллектор БК1.2.1.02.000 СБ Коллектор БК1.1.1.02.001 Труба БК1.2.1.03.000 Трубопровод БК1.2.1.03.000 СБ Трубопровод БК1.2.1.04.000 СБ Трубопровод БК1.2.1.04.000 Трубопровод БК1.2.1.05.000 Трубопровод БК1.2.1.05.001 Труба БК1.2.1.05.000 СБ Трубопровод БК1.2.1.06.000 Трубопровод БК1.2.1.06.000 СБ Трубопровод БК1.2.1.06.001 Труба БК1.2.1.07.000 Коллектор БК1.2.1.07.001 Коллектор БК1.2.1.07.000 СБ Коллектор БК1.2.1.07.002 Труба БК1.2.1.08.000 Колено БК1.2.1.08.000 СБ Колено БК1.2.1.09.000 Колено БК1.2.1.09.000 СБ Колено БК1.2.1.10.000 Трубопровод БК1.2.1.10.000 СБ Трубопровод БК1.2.1.11.000 Трубопровод БК1.2.1.11.001 Воронка БК1.2.1.11.000 СБ Трубопровод БК1.2.1.12.000 Трубопровод БК1.2.1.12.000 СБ Трубопровод БК1.2.1.12.001 Колено Установка приборов контроля и автоматики блока БПНВК-2х90-55 БК1.2.2.00.000 Блок БПНВК-2х90-55. Установка приборов контроля и автоматики БК1.2.2.00.001 Труба БК1.2.2.00.002 Угольник БК1.2.2.00.000 СБ Блок БПНВК-2х90-55. Установка приборов контроля и автоматики БК1.2.2.00.000 СО Блок БПНВК-2х90-55. Схема автоматизации БК1.2.2.00.000 Э3 Блок БПНВК-2х90-55. Схема принципиальная БК1.2.2.00.000 Э4 Блок БПНВК-2х90-55. Схема соединений Установка электрооборудования блока БПНВК-2х90-55 БК1.2.3.00.000 Блок БПНВК-2х90-55. Установка электрооборудования БК1.2.3.00.000 СБ Блок БПНВК-2х90-55. Установка электрооборудования БК1.1.3.01.000 Стойка БК1.1.3.01.000 СБ Стойка Теплоизоляция блока БПНВК-2х90-55. БК1.2.4.00.000 ТИ Ведомость теплоизоляционных конструкций БК1.2.4.00.000 ВМ Ведомость теплоизоляционных материалов БК1.2.4.00.000 ВО Ведомость объемов работ |
| Разработан: | Латгипропром |
| Утверждён: | 22.11.1989 ММСС СССР |
























