Скачать Серия 5.903-15 Выпуск 2-9. Блок сетевых насосов БСН-3х200-95. Рабочие чертежиДата актуализации: 01.01.2021
|
| Обозначение: | Серия 5.903-15 |
| Обозначение англ: | Series 5.903-15 |
| Статус: | не определен законодательством |
| Название рус.: | Выпуск 2-9. Блок сетевых насосов БСН-3х200-95. Рабочие чертежи |
| Дата добавления в базу: | 01.09.2013 |
| Дата актуализации: | 01.01.2021 |
| Дата введения: | 01.03.1990 |
| Дата окончания срока действия: | 30.06.2003 |
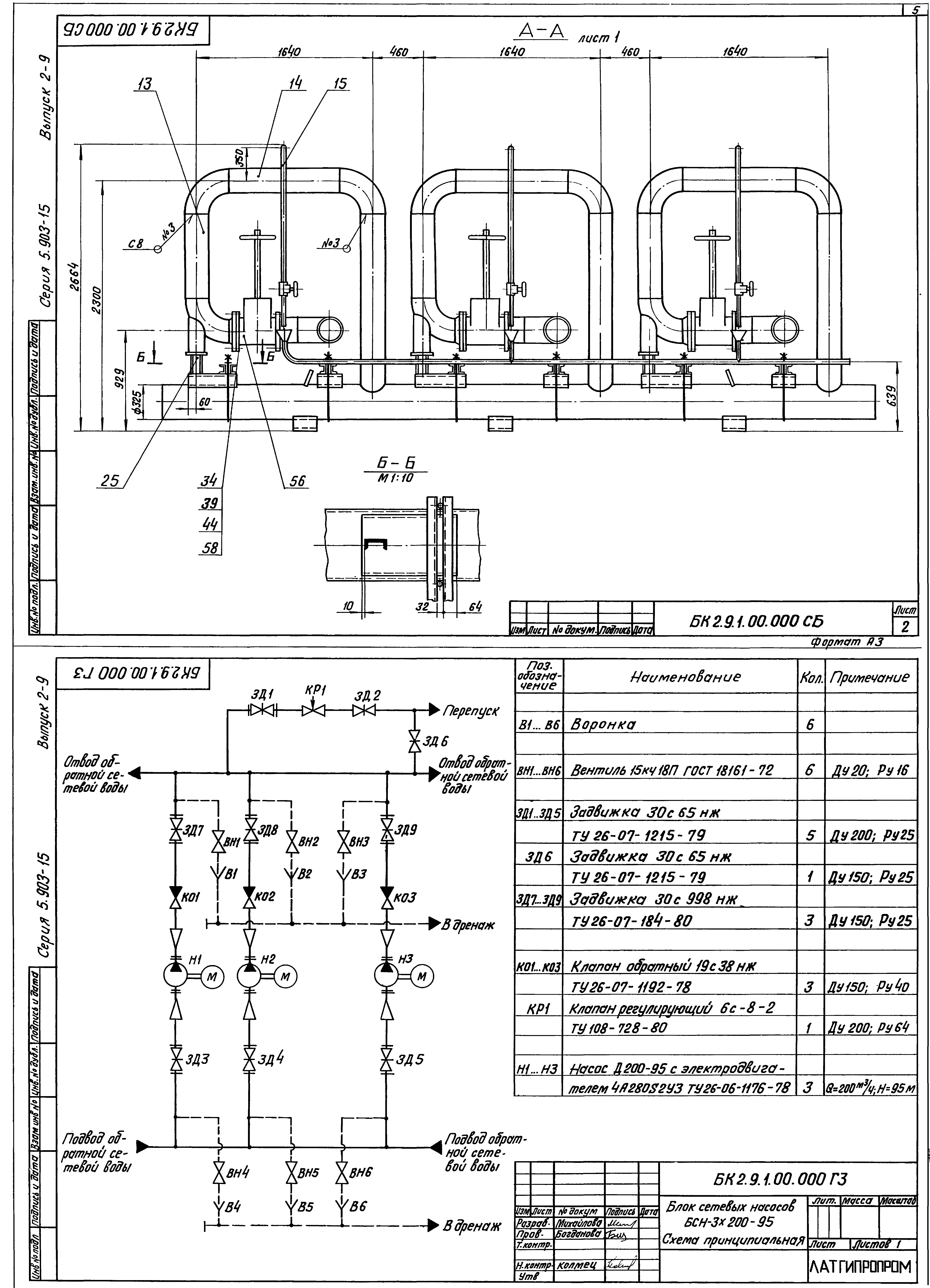
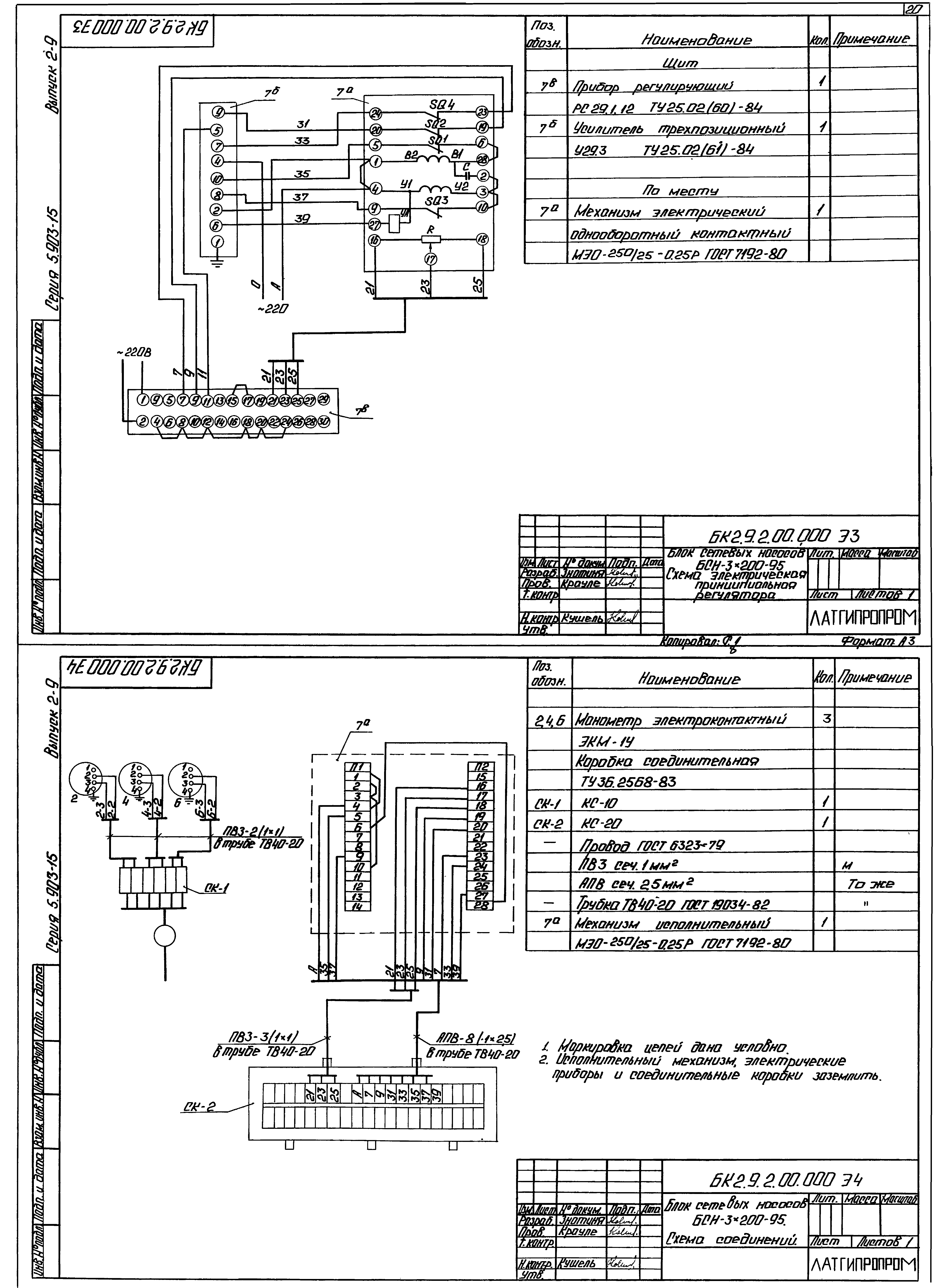
| Оглавление: | БК2.9.1.00.000 Блок БСН-3х200-95. БК2.9.1.00.000 СБ Блок БСН-3х200-95. БК2.9.1.00.000 ГЗ Блок БСН-3х200-95. Схема принципиальная БК2.9.1.00.001 Хомут БК2.9.1.00.002 Хомут БК2.9.1.00.003 Балка БК2.1.1.00.001 Скоба БК2.9.1.01.000 Коллектор БК2.9.1.01.000 СБ Коллектор БК2.9.1.01.001 Труба БК2.9.1.002 Петля БК2.9.1.02.000 Коллектор БК2.9.1.02.000 СБ Коллектор БК2.9.1.02.001 Труба БК2.9.1.02.002 Патрубок БК2.9.1.03.000 Колено БК2.9.1.03.000 СБ Колено БК2.9.1.04.000 Трубопровод БК2.9.1.04.000 СБ Трубопровод БК2.9.1.05.000 Трубопровод БК2.9.1.05.002 Труба БК2.9.1.05.000 СБ Трубопровод БК2.9.1.05.001 Труба БК2.9.1.06.000 Патрубок БК2.9.1.06.000 СБ Патрубок БК2.9.1.07.000 Колено БК2.9.1.07.000 СБ Колено БК2.9.1.08.000 Патрубок БК2.9.1.08.000 СБ Патрубок БК2.9.1.09.000 Тройник БК2.9.1.09.000 СБ Тройник БК2.9.1.10.000 Колено БК2.9.1.10.000 СБ Колено БК2.9.1.11.000 Трубопровод БК2.1.1.03.001 Воронка БК2.9.1.11.000 СБ Трубопровод БК2.9.1.11.001 Труба БК2.9.1.12.000 СБ Колено БК2.9.1.12.000 Колено БК2.9.1.13.000 Колено БК2.9.1.13.000 СБ Колено БК2.9.1.14.000 Трубопровод БК2.9.1.14.000 СБ Трубопровод БК2.9.1.15.000 Трубопровод БК2.9.1.15.000 СБ Трубопровод БК2.9.1.15.001 Труба БК2.9.2.00.000 Блок БСН-3х200-95. Установка приборов контроля и автоматики БК2.9.2.00.000 СБ Блок БСН-3х200-95. Установка приборов контроля и автоматики БК2.9.2.00.000 Э3 Блок БСН-3х200-95. Схема электрическая принципиальная регулятора БК2.9.2.00.000 Э4 Блок БСН-3х200-95. Схема соединений БК2.9.2.00.000 СО Блок БСН-3х200-95. Схема автоматизации БК2.9.2.00.001 Основание БК2.9.2.00.002 Полка БК2.9.2.00.003 Труба БК2.9.2.01.000 Стойка БК2.9.2.01.000 СБ Стойка БК2.9.2.02.000 Стойка БК2.9.2.02.000 СБ Стойка БК2.9.2.03.000 Стойка БК2.9.2.03.000 СБ Стойка БК2.9.3.00.000 Блок БСН-3х200-95. Установка электрооборудования БК2.9.3.00.000 СБ Блок БСН-3х200-95. Установка электрооборудования БК2.9.3.00.000 Блок БСН-3х200-95. Установка электрооборудования БК2.9.3.01.000 Стойка БК2.9.3.00.000Э5 Блок БСН-3х200-95. Схема электрическая подключений БК2.9.3.00.000Э3 Блок БСН-3х200-95. Схема электрическая принципиальная управления БК2.9.3.01.000 СБ Стойка БК2.9.3.01.000 Стойка БК2.9.3.02.000 Стойка БК2.9.3.02.000 СБ Стойка БК2.9.4.00.000 ТИ Блок БСН-3х200-95. Ведомость теплоизоляционных конструкций БК2.9.4.00.000 ВМ Блок БСН-3х200-95. Ведомость теплоизоляционных материалов БК2.9.4.00.000 ВО Блок БСН-3х200-95. Ведомость объемов теплоизоляционных работ |
| Разработан: | Латгипропром |
| Утверждён: | 14.02.1990 ММСС СССР |































