Скачать Серия 5.903-15 Выпуск 6-6. Блок насосов рабочей воды и теплообменников БНРВТ-2х100-50-41,4. Рабочие чертежиДата актуализации: 01.01.2021
|
| Обозначение: | Серия 5.903-15 |
| Обозначение англ: | Series 5.903-15 |
| Статус: | не определен законодательством |
| Название рус.: | Выпуск 6-6. Блок насосов рабочей воды и теплообменников БНРВТ-2х100-50-41,4. Рабочие чертежи |
| Дата добавления в базу: | 01.09.2013 |
| Дата актуализации: | 01.01.2021 |
| Дата введения: | 01.03.1990 |
| Дата окончания срока действия: | 30.06.2003 |
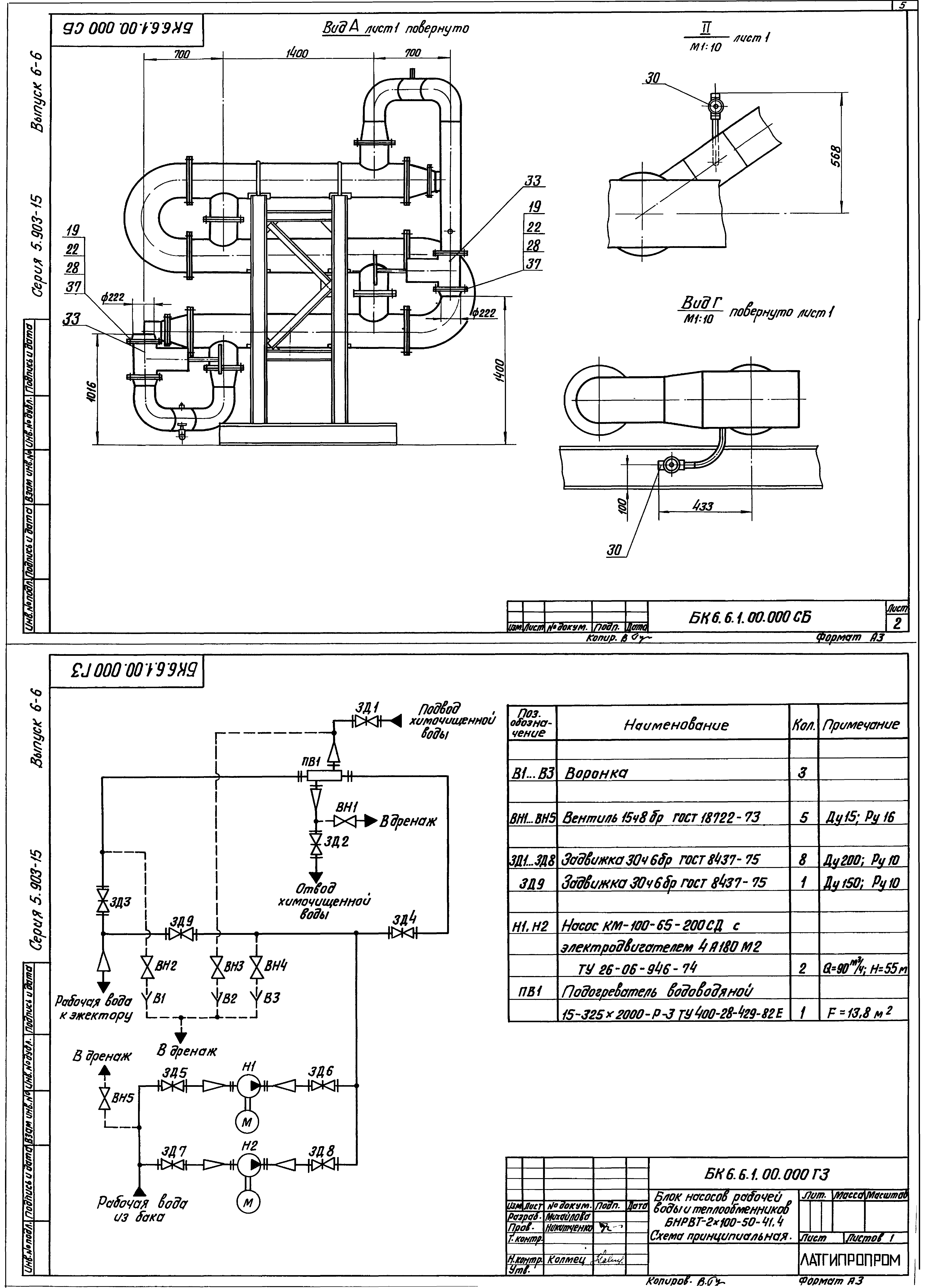
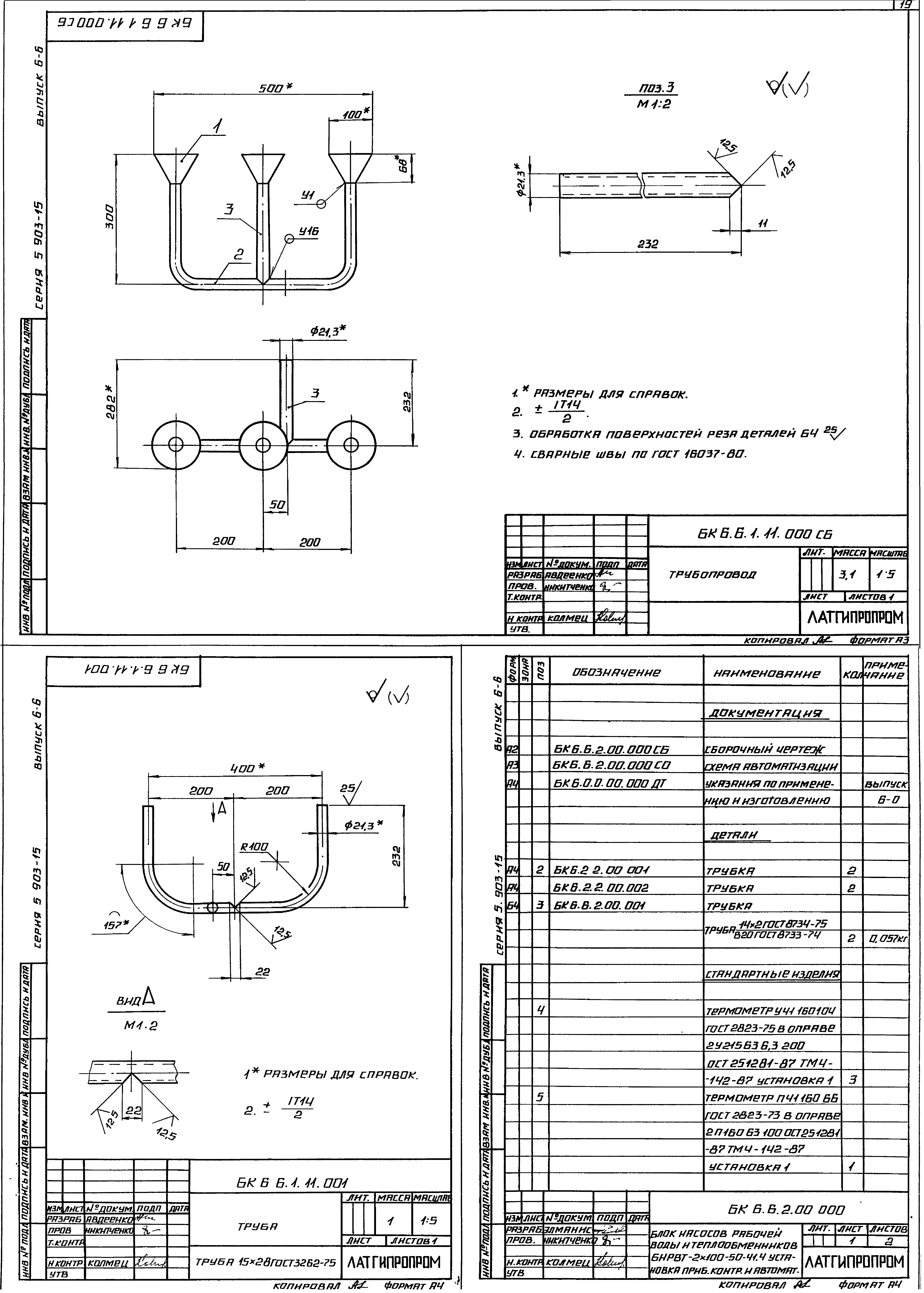
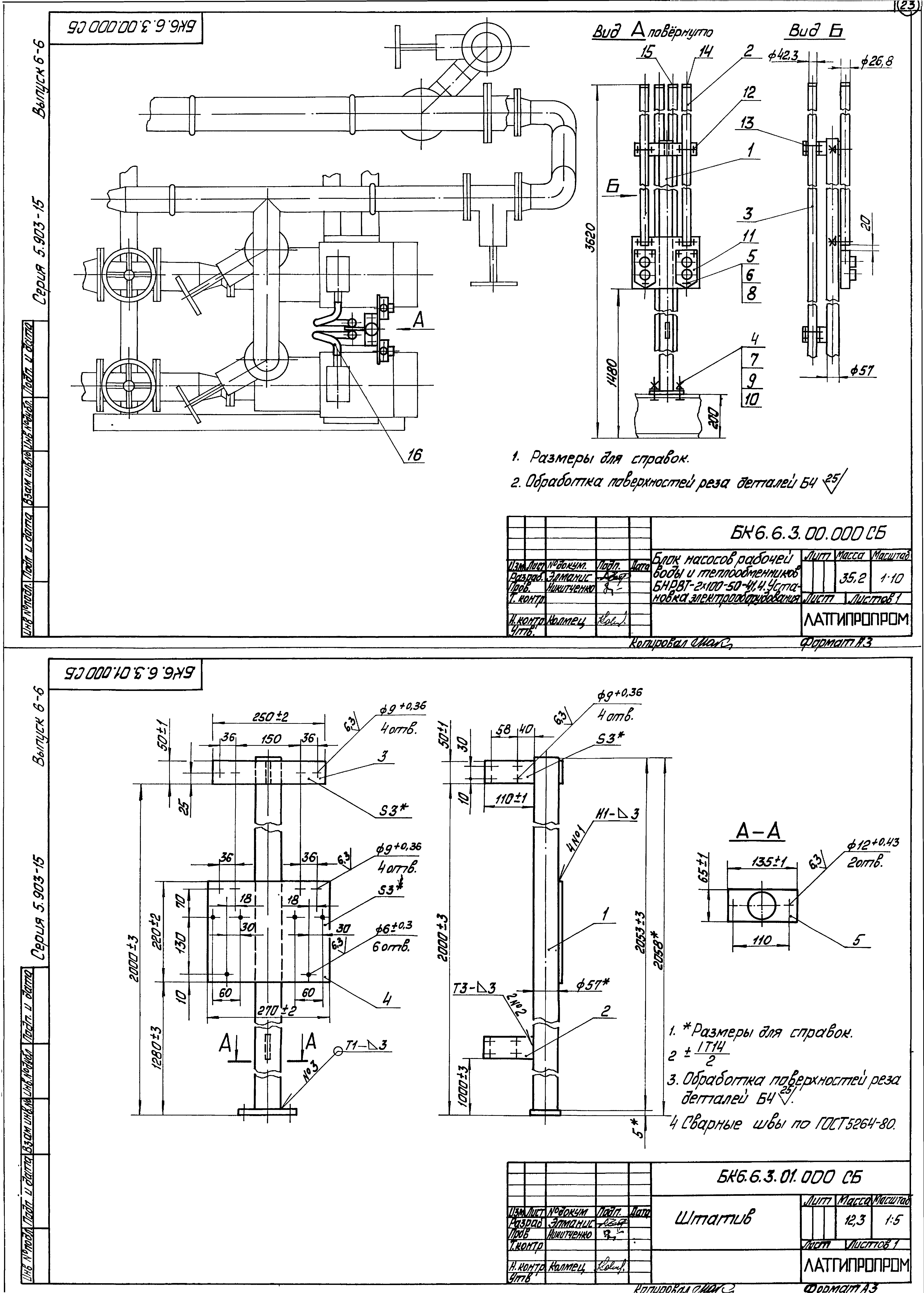
| Оглавление: | БК6.6.1.00.000 Блок БНРВТ-2х100-50-41,4 БК6.6.1.00.001 Стяжка БК6.6.1.00.000 СБ Блок БНРВТ-2х100-50-41,4 БК6.6.1.00.000 ГЗ Блок БНРВТ-2х100-50-41,4. Схема принципиальная БК6.2.1.00.004 Патрубок БК6.6.1.01.000 Рама БК6.4.1.01.004 Петля БК6.6.1.01.000 СБ Рама БК6.6.1.02.000 Коллектор БК6.6.1.02.001 Труба БК6.6.1.02.000 СБ Коллектор БК6.6.1.02.002 Труба БК6.6.1.03.000 Трубопровод БК6.6.1.03.000 СБ Трубопровод БК6.6.1.04.000 СБ Трубопровод БК6.6.1.04.000 Трубопровод БК6.6.1.05.000 Трубопровод БК6.6.1.05.000 СБ Трубопровод БК6.6.1.05.001 Коллектор БК6.6.1.05.002 Труба БК6.6.1.05.003 Труба БК6.6.1.06.000 Трубопровод БК6.6.1.06.000 СБ Трубопровод БК6.6.1.07.000 Трубопровод БК6.6.1.07.000 СБ Трубопровод БК6.6.1.07.001 Труба БК6.6.1.07.002 Труба БК6.6.1.08.000 СБ Трубопровод БК6.6.1.08.000 Трубопровод БК6.6.1.09.000 Трубопровод БК6.6.1.09.000 СБ Трубопровод БК6.6.1.09.001 Труба БК6.6.1.09.002 Труба БК6.6.1.10.000 Трубопровод БК6.6.1.10.000 СБ Трубопровод БК6.6.1.10.001 Труба БК6.6.1.10.002 Труба БК6.6.1.11.000 Трубопровод БК6.6.1.09.001 Воронка БК6.6.1.11.000 СБ Трубопровод БК6.6.1.11.001 Труба БК6.6.2.00.000 Блок БНРВТ-2х100-50-41,4. Установка приборов контроля и автоматики БК6.6.2.00.000 СБ Блок БНРВТ-2х100-50-41,4. Установка приборов контроля и автоматики БК6.6.2.00.000 Блок БНРВТ-2х100-50-41,4. Установка приборов контроля и автоматики БК6.6.2.00.000 СБ Блок БНРВТ-2х100-50-41,4. Схема автоматизации БК6.2.2.00.002 Трубка БК6.6.3.00.000 Блок БНРВТ-2х100-50-41,4. Установка электрооборудования БК6.6.3.01.000 Штатив БК6.6.3.00.000 СБ Блок БНРВТ-2х100-50-41,4. Установка электрооборудования БК6.6.3.01.000 СБ Штатив |
| Разработан: | Латгипропром |
| Утверждён: | 14.02.1990 ММСС СССР |























