Скачать Серия 5.903-15 Выпуск 9-2. Часть 1. Блок деаэрационно-подпиточный БДАП-15-4. Рабочие чертежиДата актуализации: 01.01.2021
|
| Обозначение: | Серия 5.903-15 |
| Обозначение англ: | Series 5.903-15 |
| Статус: | не определен законодательством |
| Название рус.: | Выпуск 9-2. Часть 1. Блок деаэрационно-подпиточный БДАП-15-4. Рабочие чертежи |
| Дата добавления в базу: | 01.09.2013 |
| Дата актуализации: | 01.01.2021 |
| Дата введения: | 01.03.1990 |
| Дата окончания срока действия: | 30.06.2003 |
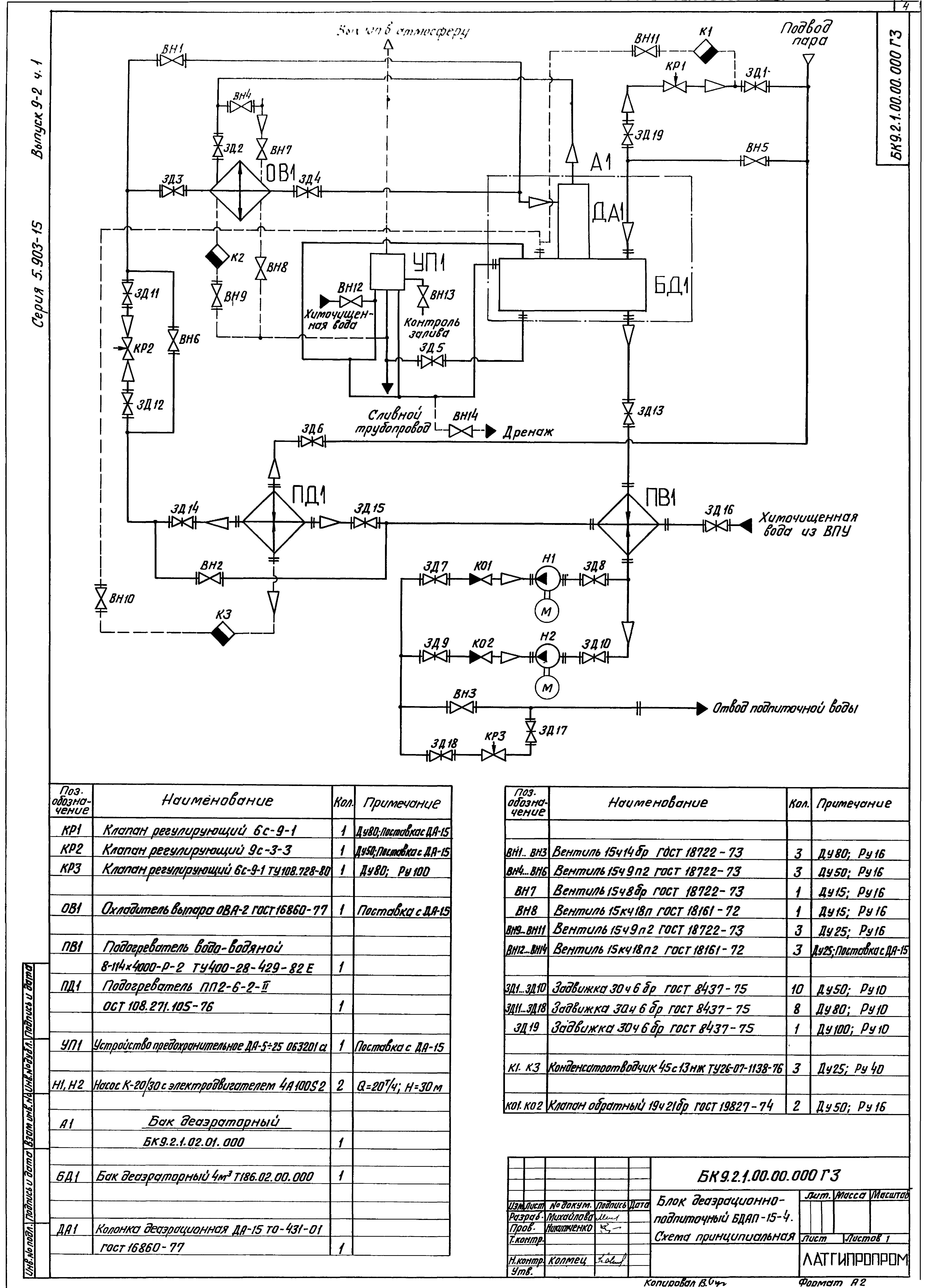
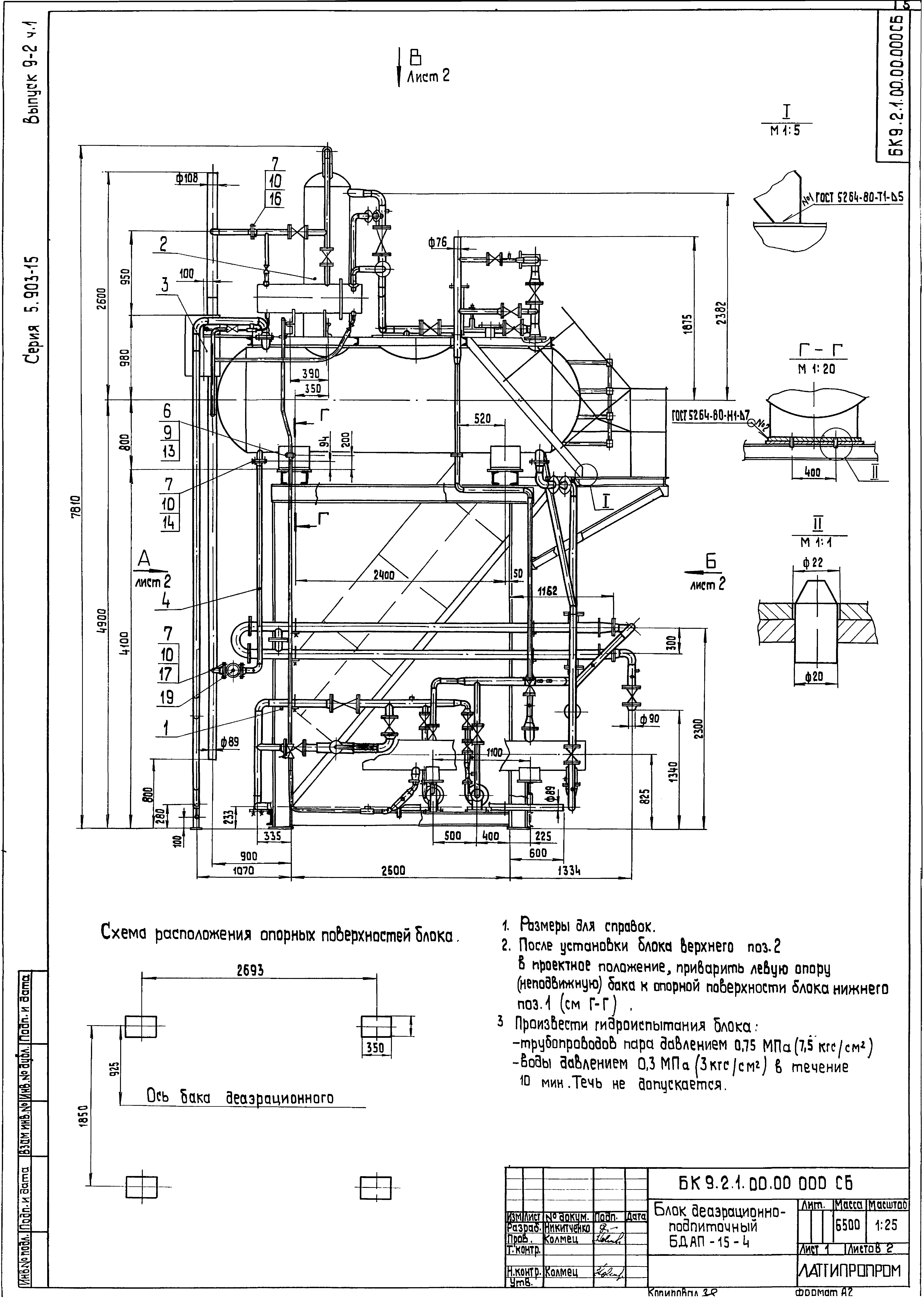
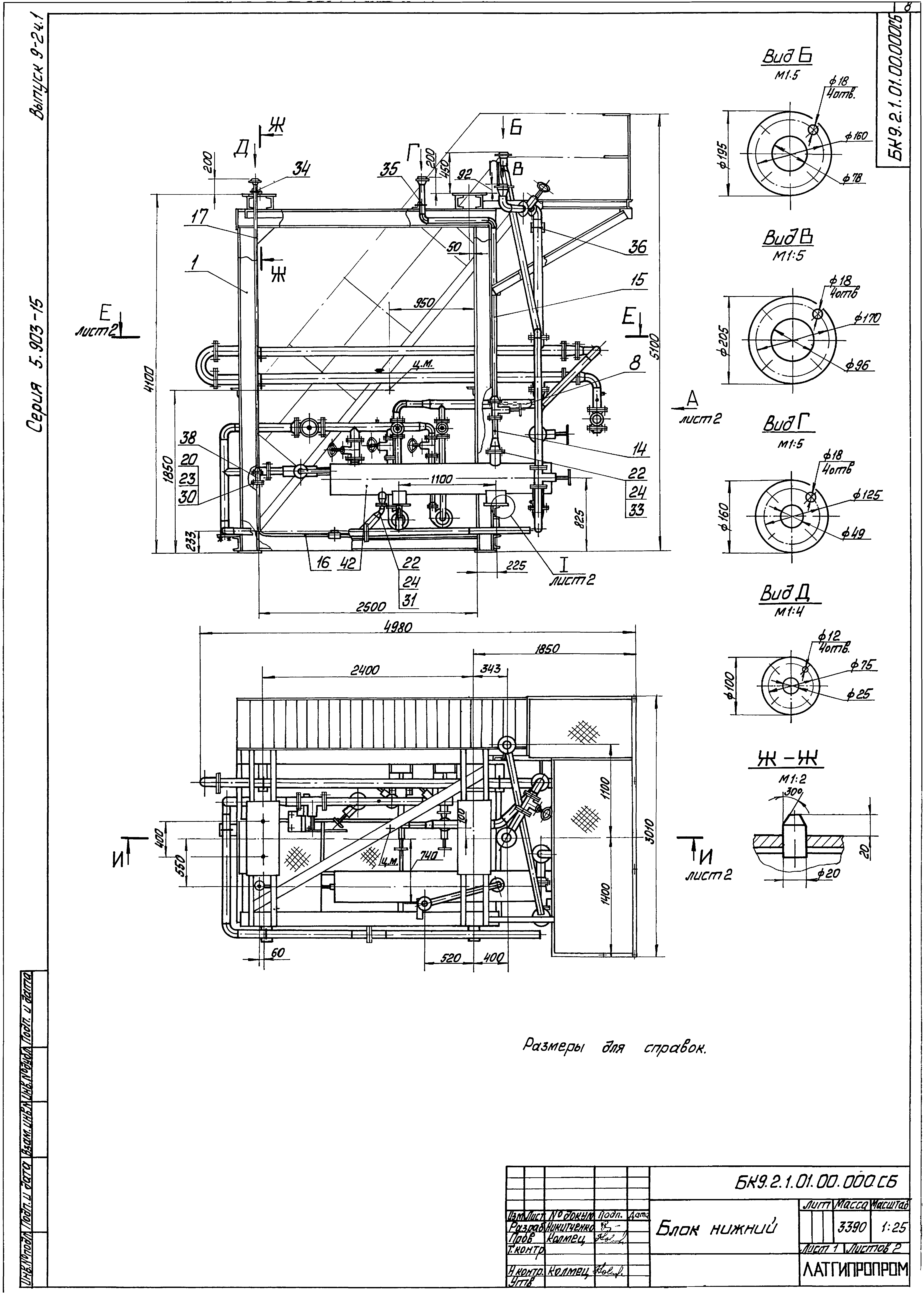
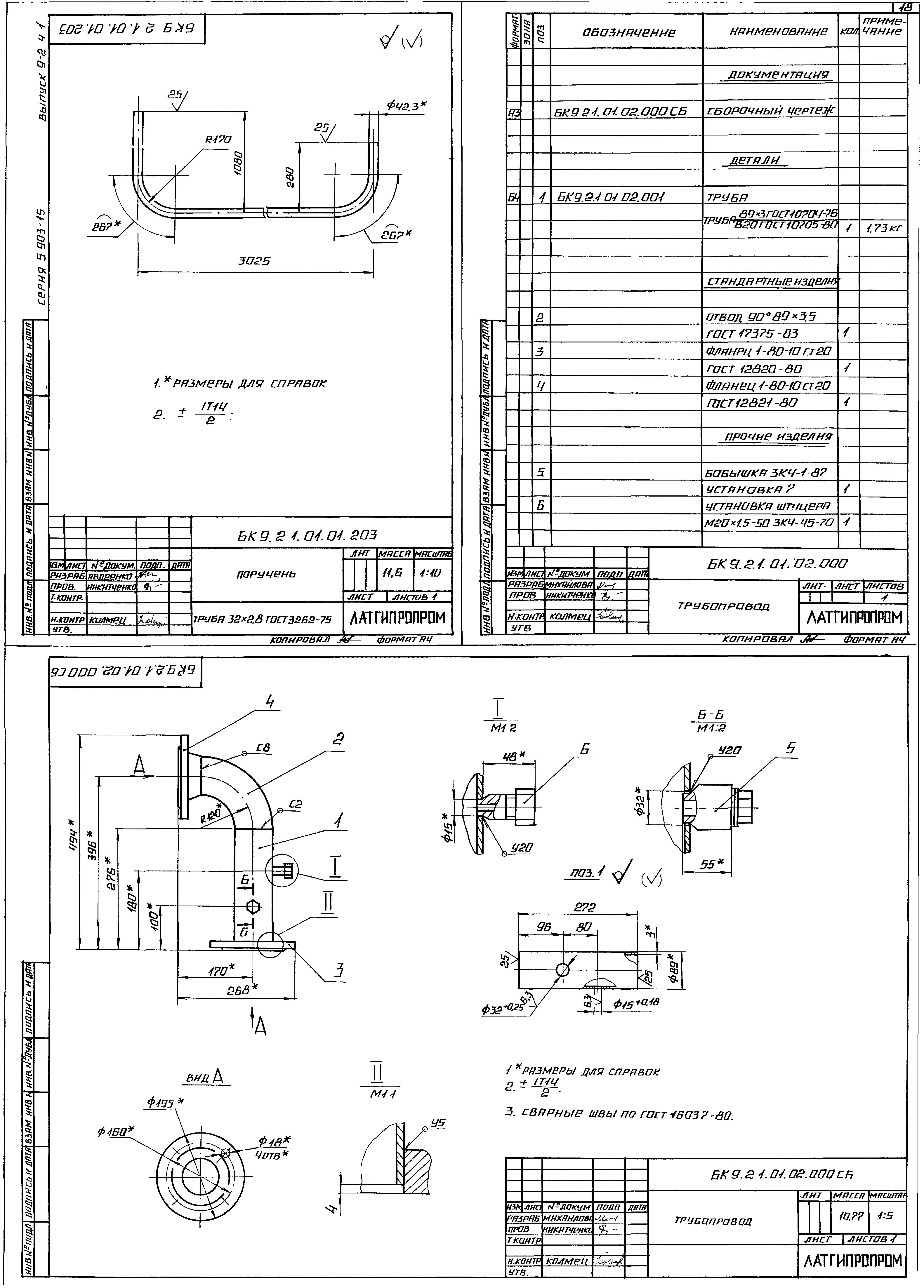
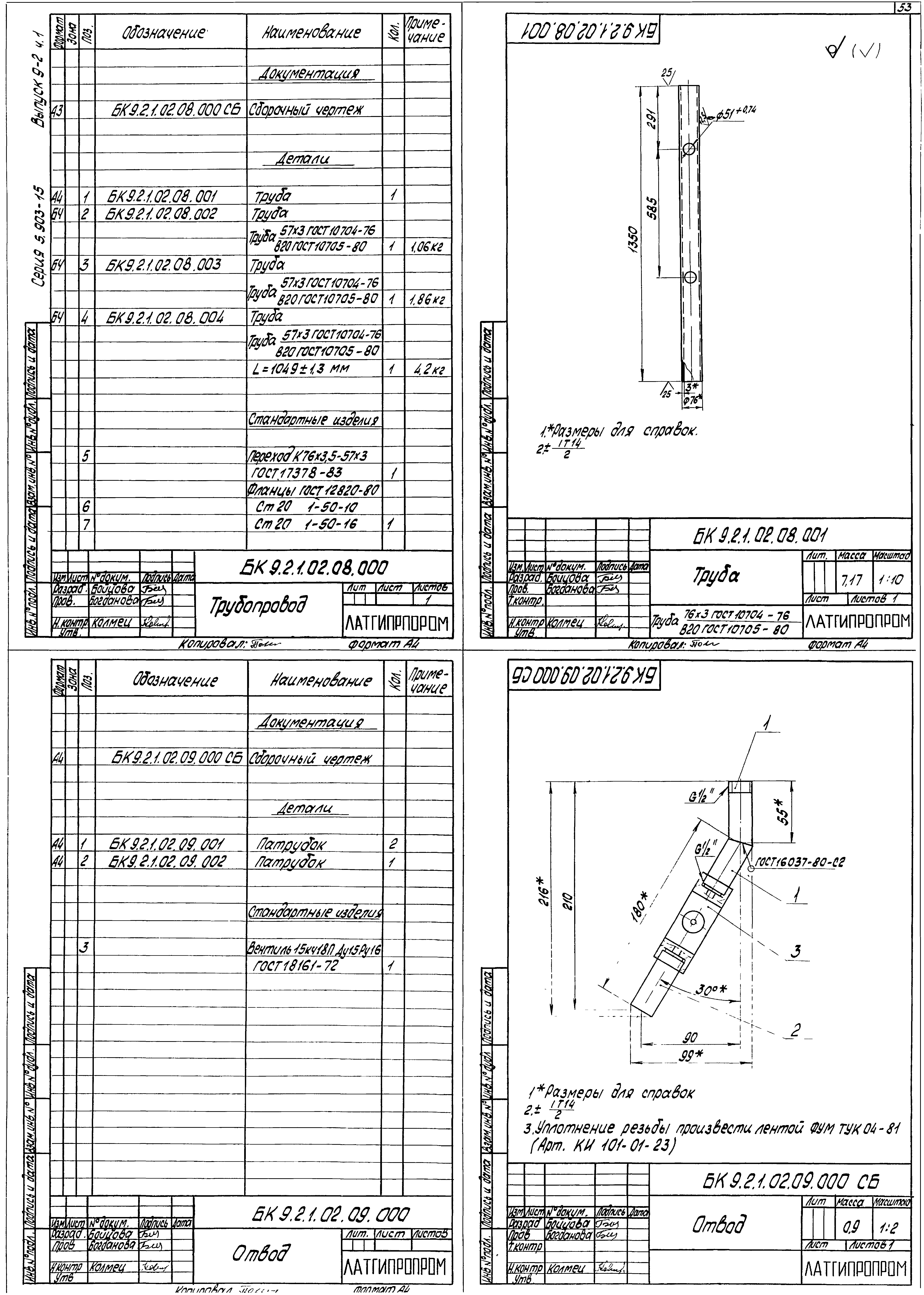
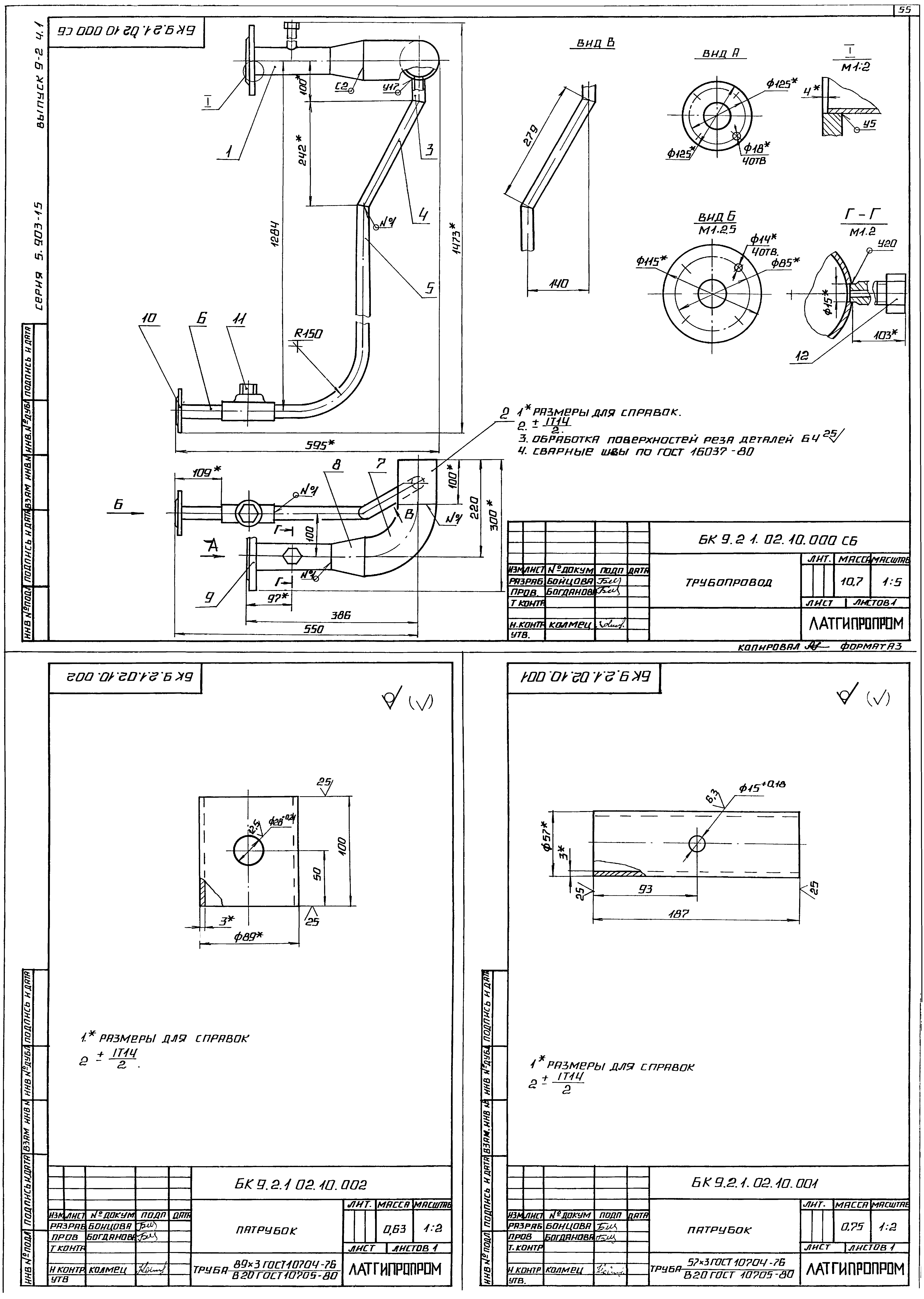
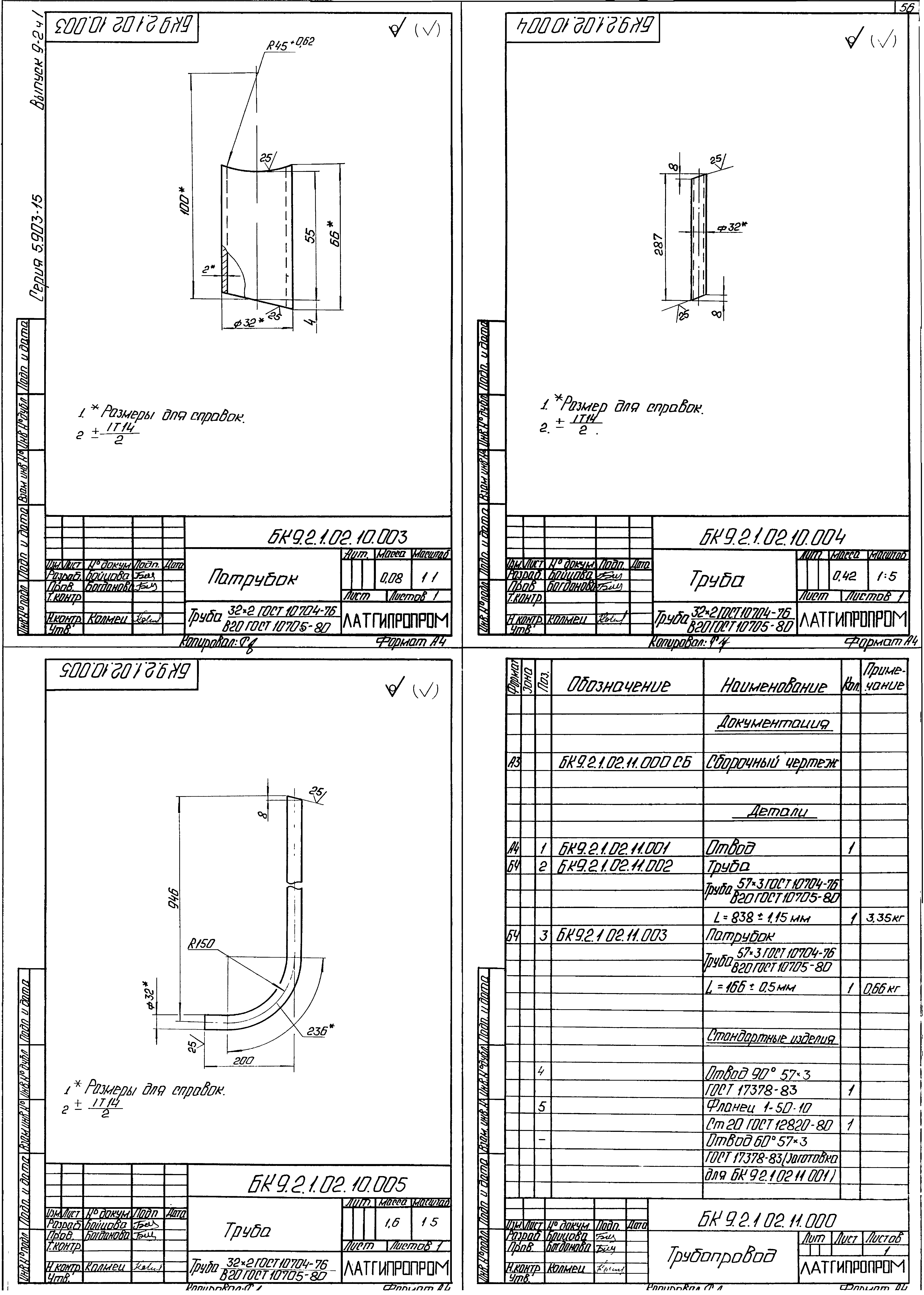
| Оглавление: | БК9.2.1.00.00.000 ГЗ Блок БДАП-15-4. Схема принципиальная БК9.2.1.00.00.000 СБ Блок БДАП-15-4 БК9.2.1.00.00.000 Блок БДАП-15-4 БК9.2.1.01.00.000 Блок нижний БК9.2.1.01.00.000 СБ Блок нижний БК9.2.1.01.00.000 Блок нижний БК9.2.1.01.01.000 Рама БК9.1.1.01.01.001 Петля БК9.2.1.01.01.000 СБ Рама БК9.1.1.01.01.002 Штырь БК9.2.1.01.01.001 Кронштейн БК9.2.1.01.01.002 Полка БК9.2.1.01.01.003 Полка БК9.2.1.01.01.100 СБ Лестница БК9.2.1.01.01.100 Лестница БК9.1.1.01.01.104 Ступень БК9.2.1.01.01.101 Стойка БК9.2.1.01.01.200 Секция перил БК9.2.1.01.01.200 СБ Секция перил БК9.2.1.01.01.201 Стойка БК9.2.1.01.01.202 Полоса оградительная БК9.2.1.01.01.203 Поручень БК9.2.1.01.02.000 Трубопровод БК9.2.1.01.02.000 СБ Трубопровод БК9.2.1.01.03.000 Трубопровод БК9.2.1.01.03.000 СБ Трубопровод БК9.2.1.01.04.000 Трубопровод БК9.2.1.01.05.000 Трубопровод БК9.2.1.01.04.000 СБ Трубопровод БК9.2.1.01.05.000 СБ Трубопровод БК9.2.1.01.05.000 Трубопровод БК9.2.1.01.06.000 Трубопровод БК9.2.1.01.06.000 СБ Трубопровод БК9.2.1.01.07.000 Трубопровод БК9.2.1.01.08.000 Трубопровод БК9.2.1.01.07.000 СБ Трубопровод БК9.2.1.01.08.000 Трубопровод БК9.2.1.01.08.001 Труба БК9.2.1.01.08.000 СБ Трубопровод БК9.2.1.01.09.000 Трубопровод БК9.2.1.01.09.000 СБ Трубопровод БК9.2.1.01.10.000 Трубопровод БК9.2.1.01.10.000 СБ Трубопровод БК9.2.1.01.10.000 Трубопровод БК9.2.1.01.11.000 Трубопровод БК9.2.1.01.11.000 СБ Трубопровод БК9.2.1.01.11.001 Труба БК9.2.1.01.12.000 Трубопровод БК9.2.1.01.12.000 СБ Трубопровод БК9.2.1.01.13.000 Трубопровод БК9.2.1.01.13.000 СБ Трубопровод БК9.2.1.01.13.000 Трубопровод БК9.2.1.01.14.000 Трубопровод БК9.2.1.01.14.000 СБ Трубопровод БК9.2.1.01.14.001 Труба БК9.2.1.01.15.000 Трубопровод БК9.2.1.01.15.000 СБ Трубопровод БК9.2.1.01.16.000 Трубопровод БК9.2.1.01.16.000 СБ Трубопровод БК9.2.1.01.17.000 Трубопровод БК9.2.1.01.17.000 СБ Трубопровод БК9.2.1.02.00.000 СБ Блок верхний БК9.2.1.02.00.000 Блок верхний БК9.2.1.02.01.000 Бак деаэраторный БК9.2.1.02.01.001 Труба БК9.2.1.02.01.002 Труба БК9.2.1.02.01.007 Полка БК9.2.1.02.01.000 Бак деаэраторный БК9.2.1.02.01.003 полка БК9.2.1.02.01.004 Кронштейн БК9.2.1.02.01.005 Кронштейн БК9.2.1.02.01.006 Полка БК9.2.1.02.01.008 Полка БК9.2.1.02.01.009 Стойка БК9.2.1.02.01.010 Кронштейн БК9.2.1.02.01.011 Ушко БК9.2.1.02.01.012 Ребро БК9.2.1.02.01.013 Оградительная полоса БК9.2.1.02.01.014 Настил БК9.2.1.02.01.015 Ребро БК9.2.1.02.01.016 Ребро БК9.2.1.02.01.017 Оградительная полоса БК9.2.1.02.01.100 Бак деаэраторный БК9.2.1.02.01.100 СБ Бак деаэраторный БК9.2.1.02.01.101 Накладка БК9.2.1.02.01.102 Петля БК9.2.1.02.01.200 Лестница БК9.2.1.02.01.201 Ступенька БК9.2.1.02.01.200 СБ Лестница БК9.2.1.02.01.300 Секция перил БК9.2.1.02.01.302 Труба БК9.2.1.02.01.300 СБ Секция перил БК9.2.1.02.01.301 Труба БК9.2.1.02.01.303 Стойка БК9.2.1.02.02.000 Трубопровод БК9.2.1.02.02.000 СБ Трубопровод БК9.2.1.02.02.001 Труба БК9.2.1.02.02.002 Труба БК9.2.1.02.03.000 Трубопровод БК9.2.1.02.03.000 СБ Трубопровод БК9.2.1.02.03.001 Труба БК9.2.1.02.03.002 Труба БК9.2.1.02.03.003 Патрубок БК9.2.1.02.004 000 СБ Трубопровод БК9.2.1.02.004 000 Трубопровод БК9.2.1.02.05.000 Тройник БК9.2.1.02.05.000 СБ Тройник БК9.2.1.02.06.000 Трубопровод БК9.2.1.02.06.001 Труба БК9.2.1.02.06.000 СБ Трубопровод БК9.2.1.02.07.000 Патрубок БК9.2.1.02.07.000 СБ Патрубок БК9.2.1.02.08.000 СБ Трубопровод БК9.2.1.02.08.000 Трубопровод БК9.2.1.02.08.001 Труба БК9.2.1.02.09.000 Отвод БК9.2.1.02.09.000 СБ Отвод БК9.2.1.02.09.001 Патрубок БК9.2.1.02.09.002 Патрубок БК9.2.1.02.10.000 Трубопровод БК9.2.1.02.10.000 СБ Трубопровод БК9.2.1.02.10.001 Патрубок БК9.2.1.02.10.002 Патрубок БК9.2.1.02.10.001 Патрубок БК9.2.1.02.10.004 Труба БК9.2.1.02.10.005 Труба БК9.2.1.02.11.000 Трубопровод БК9.2.1.02.11.000 СБ Трубопровод БК9.2.1.02.12.000 Трубопровод БК9.2.1.02.11.001 Отвод БК9.2.1.02.12.000 СБ Трубопровод БК9.2.1.02.13.000 Переход БК9.2.1.02.13.000 СБ Переход БК9.2.1.02.14.000 Трубопровод БК9.2.1.02.14.000 СБ Трубопровод БК9.2.1.02.15.000 Трубопровод БК9.2.1.02.15.000 СБ Трубопровод БК9.2.1.02.15.001 Патрубок БК9.2.1.02.15.002 Патрубок БК9.2.1.02.16.000 Переход БК9.2.1.02.16.000 СБ Переход БК9.2.1.02.17.000 Колено БК9.2.1.02.17.000 СБ Колено БК9.2.1.02.18.000 Трубопровод БК9.2.1.02.18.001 Труба БК9.2.1.02.18.000 СБ Трубопровод БК9.2.1.02.19.000 Трубопровод БК9.2.1.02.19.000 СБ Трубопровод БК9.2.1.02.19.001 Труба БК9.2.1.02.19.002 Патрубок БК9.2.1.02.20.000 Трубопровод БК9.2.1.02.20.000 СБ Трубопровод БК9.2.1.02.20.001 Труба БК9.2.1.02.20.002 Труба БК9.2.1.02.21.000 Труба БК9.2.1.02.21.000 СБ Труба БК9.2.1.03.00.000 Гидрозатвор БК9.2.1.03.00.001 Накладка БК9.2.1.03.00.000 СБ Гидрозатвор БК9.2.1.03.00.002 Патрубок БК9.2.1.03.01.000 Колено БК9.2.1.03.01.001 Патрубок БК9.2.1.03.01.002 Патрубок БК9.2.1.04.00.000 Трубопровод БК9.2.1.04.00.000 СБ Трубопровод БК9.2.2.00.00.000 Блок деарационно-подпиточный БДАП-15-4. Установка приборов контроля и автоматики |
| Разработан: | Латгипропром |
| Утверждён: | 14.02.1990 ММСС СССР |





































































