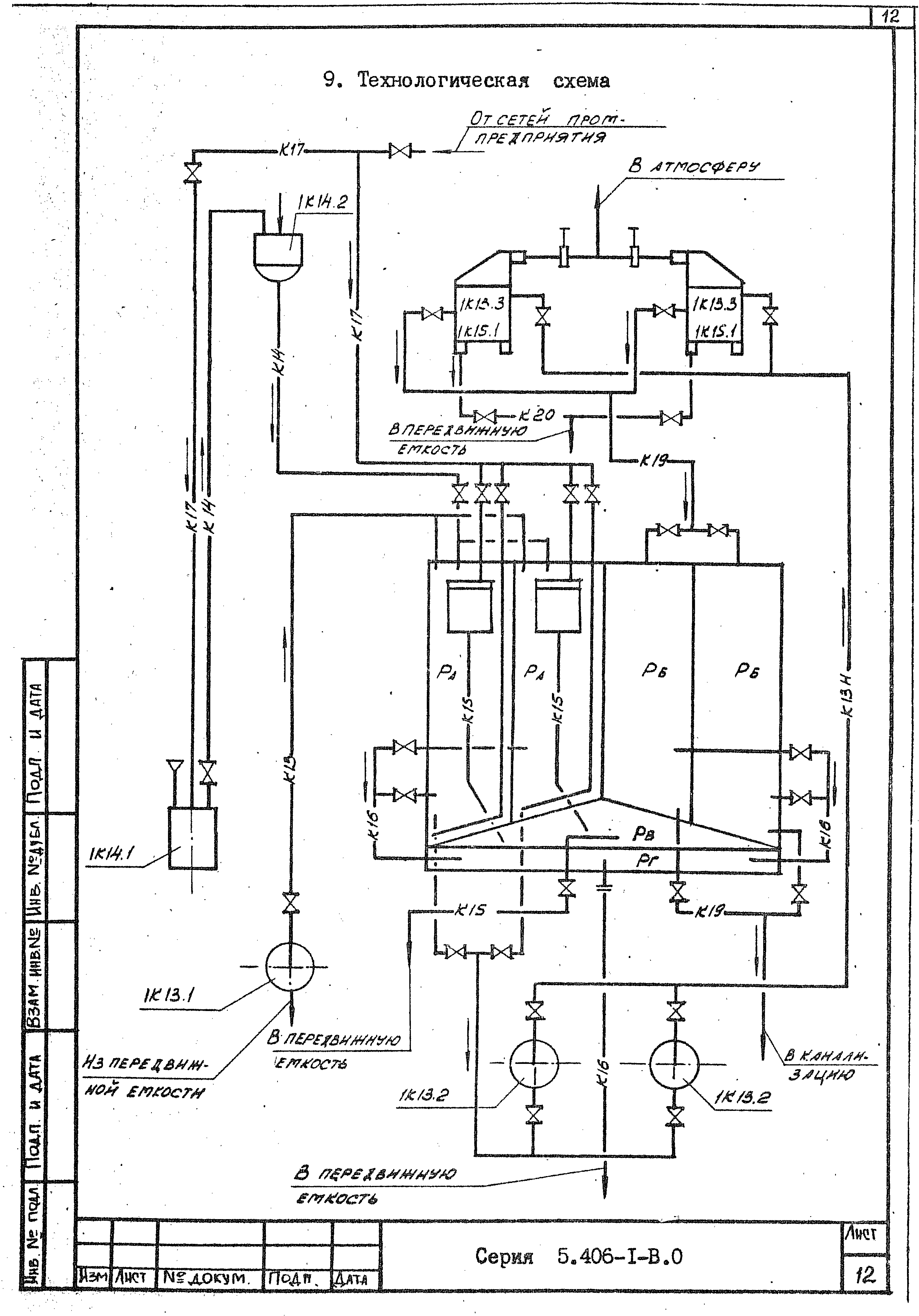
Скачать Серия 5.406-1 Выпуск 0. Указания по применению и подбору установки. Материалы для проектированияДата актуализации: 01.01.2021
|
| Обозначение: | Серия 5.406-1 |
| Обозначение англ: | Series 5.406-1 |
| Статус: | не определен законодательством |
| Название рус.: | Выпуск 0. Указания по применению и подбору установки. Материалы для проектирования |
| Дата добавления в базу: | 01.09.2013 |
| Дата актуализации: | 01.01.2021 |
| Дата введения: | 01.03.1988 |
| Дата окончания срока действия: | 30.06.2003 |
| Разработан: | Харьковский Водоканалпроект |
| Утверждён: | 30.12.1987 Госстрой СССР (Государственный комитет Совета Министров СССР по делам строительства) (USSR Gosstroy 106) |














