Скачать Серия 7.820-9 Выпуск 7. Затвор щитовой для лотка размером 1000х1000 мм с ручным приводом. Рабочая документацияДата актуализации: 01.01.2021
|
| Обозначение: | Серия 7.820-9 |
| Обозначение англ: | Series 7.820-9 |
| Статус: | не определен законодательством |
| Название рус.: | Выпуск 7. Затвор щитовой для лотка размером 1000х1000 мм с ручным приводом. Рабочая документация |
| Дата добавления в базу: | 01.09.2013 |
| Дата актуализации: | 01.01.2021 |
| Дата введения: | 23.11.1989 |
| Дата окончания срока действия: | 30.06.2003 |
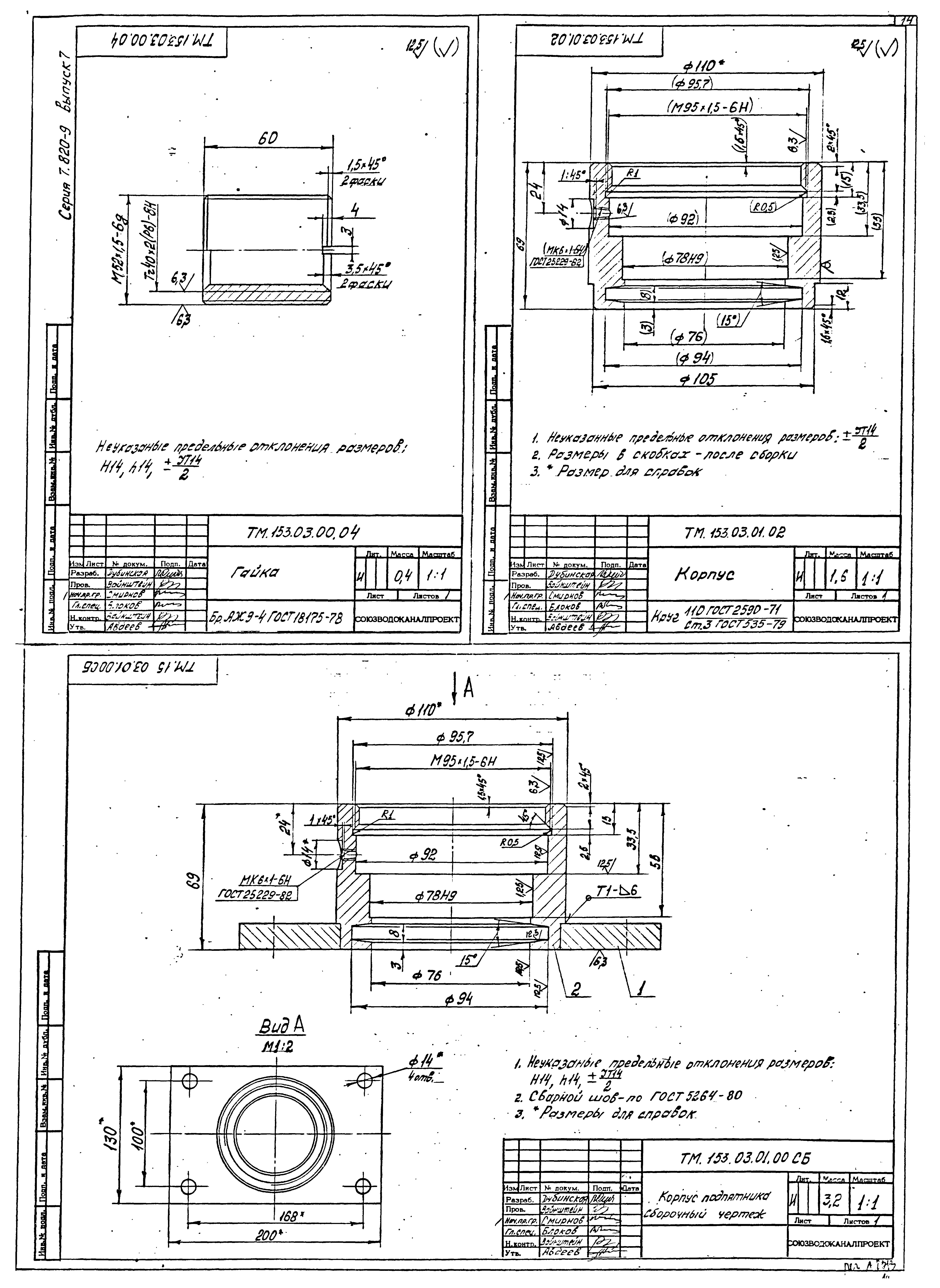
| Оглавление: | Содержание альбома ТМ.153.ТУ Затвор щитовой для лотка размером 1000х1000 с ручным приводом. Технические условия ТМ.153.00.00.00 Затвор щитовой для лотка размером 1000х1000 с ручным приводом ТМ.153.01.00.00 Щит в сборе ТМ.153.01.01.00 Щит ТМ.153.02.00.00 Рама ТМ.153.02.01.00 Опора ТМ.153.02.03.00 Основание ТМ.153.02.02.00 Стойка ТМ.153.03.00.00 Подпятник ТМ.153.03.01.00 Корпус подпятника ТМ.153.04.00.00 Маховик ТМ.153.00.00.03 Прокладка регулировочная ТМ.153.00.00.00.СБ Затвор щитовой для лотка размером 1000х1000 с ручным приводом. Сборочный чертеж ТМ.153.01.00.00.СБ Щит в сборе. Сборочный чертеж ТМ.153.01.01.00.СБ Щит. Сборочный чертеж ТМ.153.02.00.00.СБ Рама. Сборочный чертеж ТМ.153.02.01.00.СБ Опора. Сборочный чертеж ТМ.153.02.03.00.СБ Основание. Сборочный чертеж ТМ.153.02.02.00.СБ Стойка. Сборочный чертеж ТМ.153.03.00.00.СБ Подпятник. Сборочный чертеж ТМ.153.03.01.00.СБ Корпус подпятника. Сборочный чертеж ТМ.153.03.00.04 Гайка ТМ.153.03.01.02 Корпус ТМ.153.04.00.00.СБ Маховик. Сборочный чертеж ТМ.153.00.00.01 Винт ТМ.153.00.00.02 Линейка ТМ.153.04.00.02 Втулка ТМ.153.01.00.01 Планка ТМ.153.01.00.02 Уплотнение ТМ.153.01.01.01 Ушко ТМ.153.01.01.02 Стяжка ТМ.153.01.01.03 Ригель ТМ.153.01.01.04 Обшивка ТМ.153.01.01.05 Ригель ТМ.153.03.01.01 Фланец ТМ.153.03.00.01 Втулка ТМ.153.03.00.02 Втулка ТМ.153.03.00.03 Втулка |
| Разработан: | Союзводоканалпроект |
| Утверждён: | 23.11.1989 СоюзводоканалНИИпроект (SoyuzvodokanalNIIproject 103) |


















