Скачать Типовой проект 407-1-95.91 Альбом 1. Общая пояснительная записка. Электротехническая часть. Пожарная сигнализация. Электротехническая часть (станция с финским электрооборудованием). Пожарная сигнализация. Тепломеханическая часть. Автоматизация вентиляцииДата актуализации: 01.01.2021
|
| Обозначение: | Типовой проект 407-1-95.91 |
| Обозначение англ: | 407-1-95.91 |
| Статус: | не определен законодательством |
| Название рус.: | Альбом 1. Общая пояснительная записка. Электротехническая часть. Пожарная сигнализация. Электротехническая часть (станция с финским электрооборудованием). Пожарная сигнализация. Тепломеханическая часть. Автоматизация вентиляции |
| Дата добавления в базу: | 01.09.2013 |
| Дата актуализации: | 01.01.2021 |
| Дата введения: | 08.05.1991 |
| Дата окончания срока действия: | 30.06.2003 |
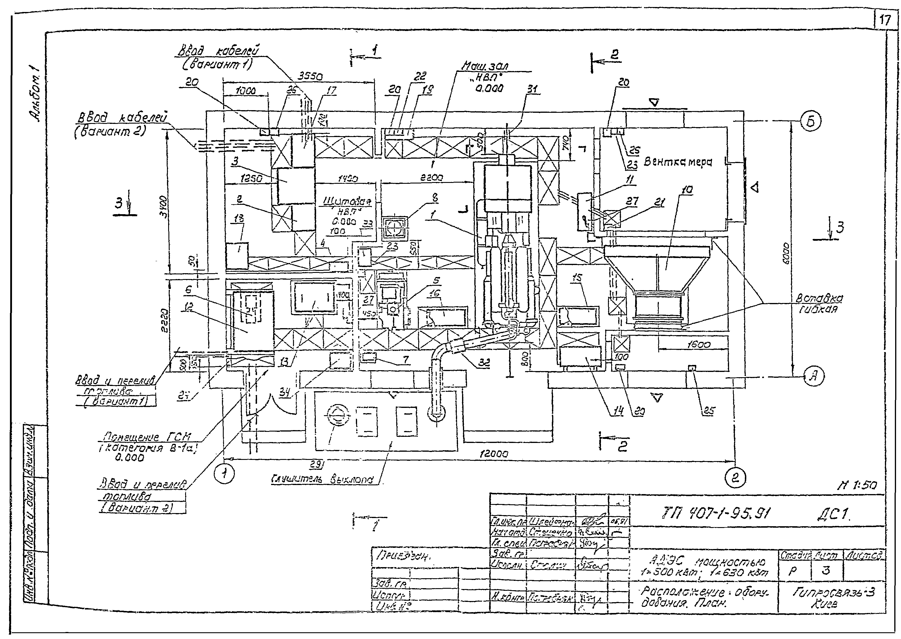
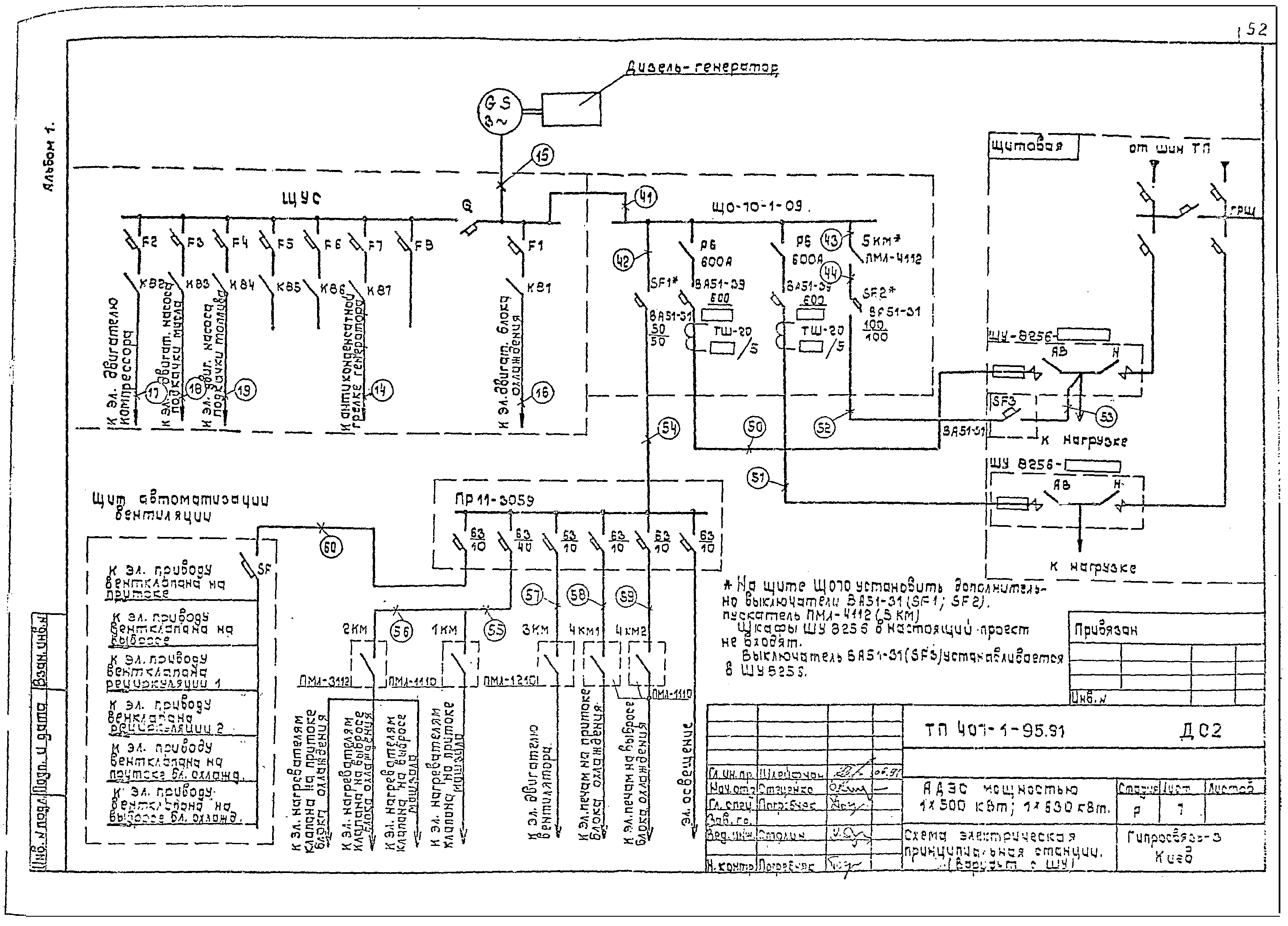
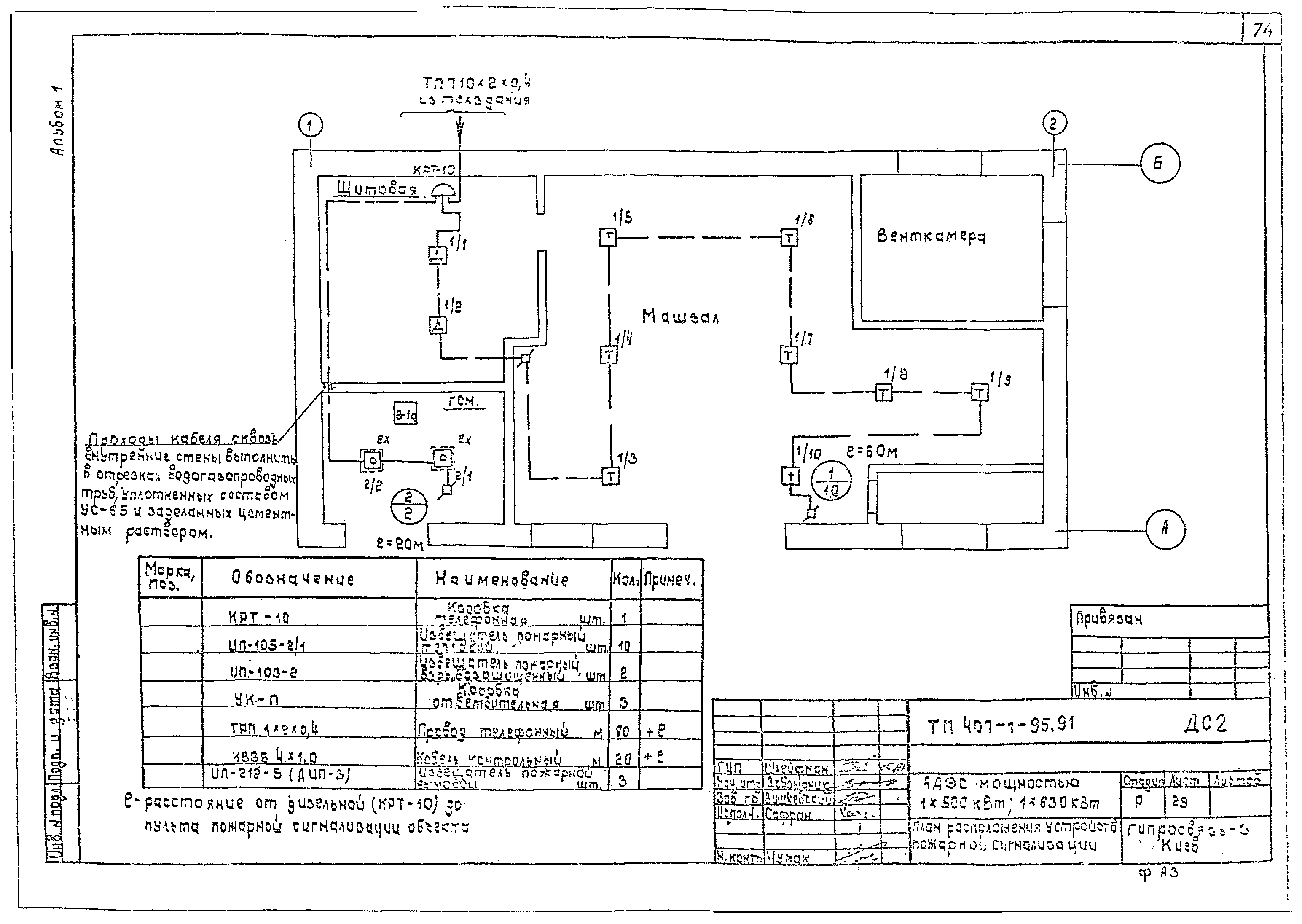
| Оглавление: | Содержание ТП 407-1-95.91 ПЗ Общая пояснительная записка ТП 407-1-95.91 ДС1 Электротехническая часть (ДС1) ТП 407-1-95.91 ДС1 Общие данные ТП 407-1-95.91 ДС1 Расположение оборудования. План ТП 407-1-95.91 ДС1 Расположение оборудования. Разрезы ТП 407-1-95.91 ДС1 Расположение оборудования. Спецификация ТП 407-1-95.91 ДС1 Схема электрическая принципиальная станции (вариант с ЩПТА) ТП 407-1-95.91 ДС1 Схема электрическая принципиальная станции (вариант с ШУ) ТП 407-1-95.91 ДС1 Схема электрическая принципиальная коммутации цепей управления (вариант с ЩПТА) ТП 407-1-95.91 ДС1 Схема электрическая принципиальная коммутации цепей управления (вариант с ШУ) ТП 407-1-95.91 ДС1 Схема подключений ТП 407-1-95.91 ДС1 Таблица кабельных соединений ТП 407-1-95.91 ДС1 Схема электрическая принципиальная сигнализации АДЭС ТП 407-1-95.91 ДС1 План расположения устройств пожарной сигнализации ТП 407-1-95.91 ДС1 План разводки кабелей ТП 407-1-95.91 ДС1 Зануление оборудования ТП 407-1-95.91 ДС2 Электротехническая часть (ДС2) ТП 407-1-95.91 ДС2 Общие данные ТП 407-1-95.91 ДС2 Расположение оборудования. План ТП 407-1-95.91 ДС2 Расположение оборудования. Разрезы ТП 407-1-95.91 ДС2 Расположение оборудования. Спецификация ТП 407-1-95.91 ДС2 Схема электрическая принципиальная станции (вариант с ЩПТА) ТП 407-1-95.91 ДС2 Схема электрическая принципиальная станции (вариант с ШУ) ТП 407-1-95.91 ДС2 Схема электрическая принципиальная коммутации цепей управления (вариант с ЩПТА) ТП 407-1-95.91 ДС2 Схема электрическая принципиальная коммутации цепей управления (вариант с ШУ) ТП 407-1-95.91 ДС2 Схема подключений ТП 407-1-95.91 ДС2 Таблица кабельных соединений ТП 407-1-95.91 ДС2 Схема электрическая принципиальная сигнализации АДЭС ТП 407-1-95.91 ДС2 План расположения устройств пожарной сигнализации ТП 407-1-95.91 ДС2 План разводки кабелей ТП 407-1-95.91 ДС2 Зануление оборудования ТП 407-1-95.91 ДС3 Тепломеханическая часть (ДС3) ТП 407-1-95.91 ДС3 Общие данные ТП 407-1-95.91 ДС3 Схема принципиальная трубопроводов топлива и масла ТП 407-1-95.91 ДС3 Схема принципиальная систем охлаждения и сжатого воздуха ТП 407-1-95.91 ДС3 Схема монтажная технологических трубопроводов ТП 407-1-95.91 ДС3 Технические требования к монтажу трубопроводов ТП 407-1-95.91 ДС3 Трубопровод выхлопной. Спецификация ТП 407-1-95.91 ДС3 Трубопровод выхлопной. Сборочный чертеж ТП 407-1-95.91 ДС3 Труба вытяжная. Спецификация ТП 407-1-95.91 ДС3 Труба вытяжная. Сборочный чертеж ТП 407-1-95.91 АОВ Автоматизация вентиляций (АОВ) ТП 407-1-95.91 АОВ Общие данные ТП 407-1-95.91 АОВ Схема функциональная автоматизации вентиляции ТП 407-1-95.91 АОВ Схема функциональная автоматизации вентиляции блока охлаждения ТП 407-1-95.91 АОВ Схема электрическая принципиальная автоматизации вентиляции ТП 407-1-95.91 АОВ Схема электрическая принципиальная управления электропечами ТП 407-1-95.91 АОВ Схема подключения ШАВ ТП 407-1-95.91 АОВ План расположения внешних проводок |
| Разработан: | Гипросвязь - 3 |
| Утверждён: | 24.04.1991 Министерство связи СССР |
































































































