Скачать Авиационные правила Часть 139 Сертификация аэродромов. Том II. Сертификационные требования к аэродромамДата актуализации: 01.01.2021
|
| Обозначение: | Авиационные правила Часть 139 |
| Обозначение англ: | Часть 139 |
| Статус: | не действует |
| Название рус.: | Сертификация аэродромов. Том II. Сертификационные требования к аэродромам |
| Дата добавления в базу: | 01.09.2013 |
| Дата актуализации: | 01.01.2021 |
| Дата введения: | 01.07.1996 |
| Дата окончания срока действия: | 06.11.2014 |
| Область применения: | Сертификационные требования должны учитываться при разработке других нормативных документов, содержащих требования по созданию (строительству), проектированию, реконструкции (модернизации), эксплуатации и ремонту аэродромов, а также их оборудованию. Выполнение технических и организационных требований является необходимым условием обеспечения безопасности полетов. |
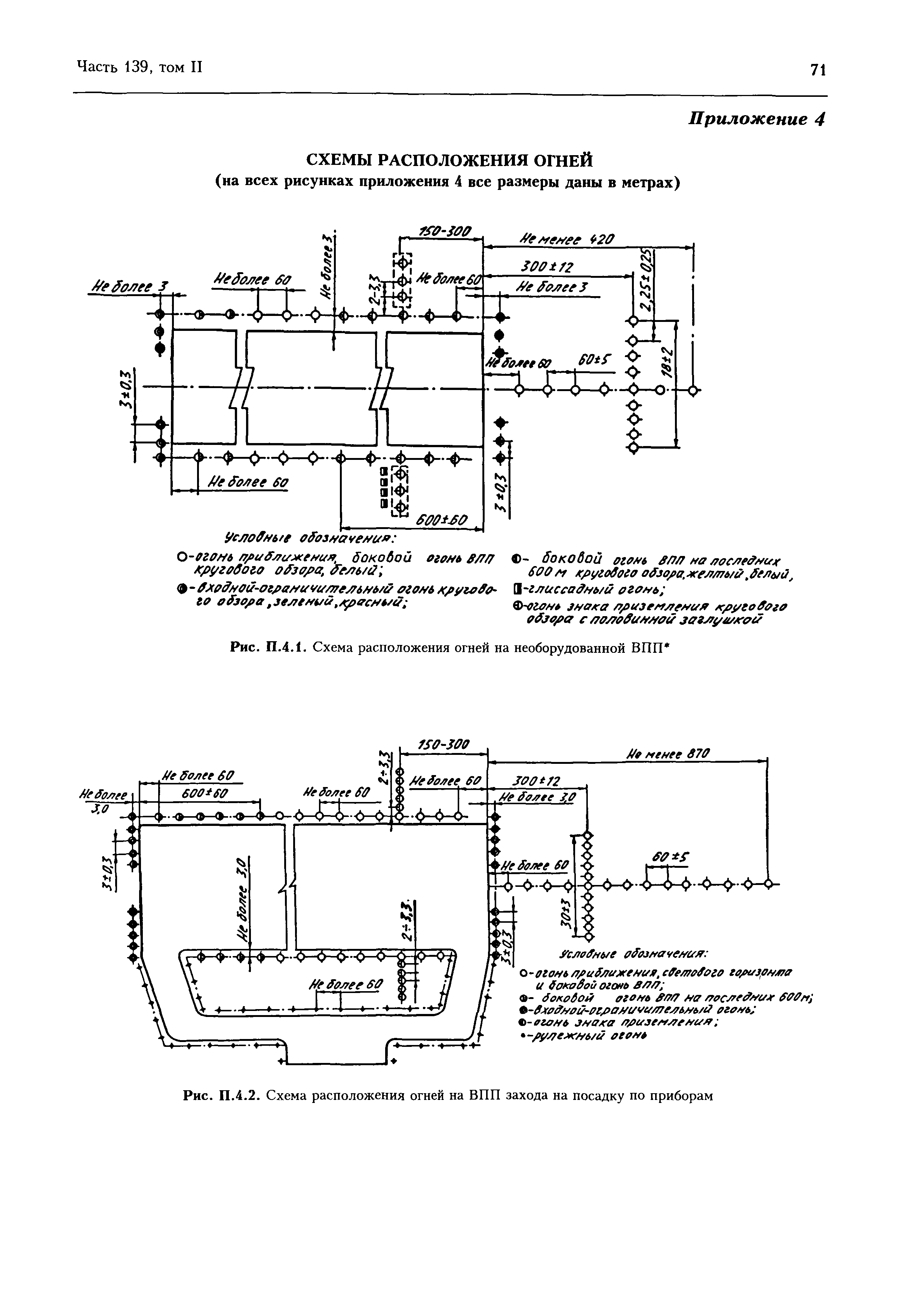
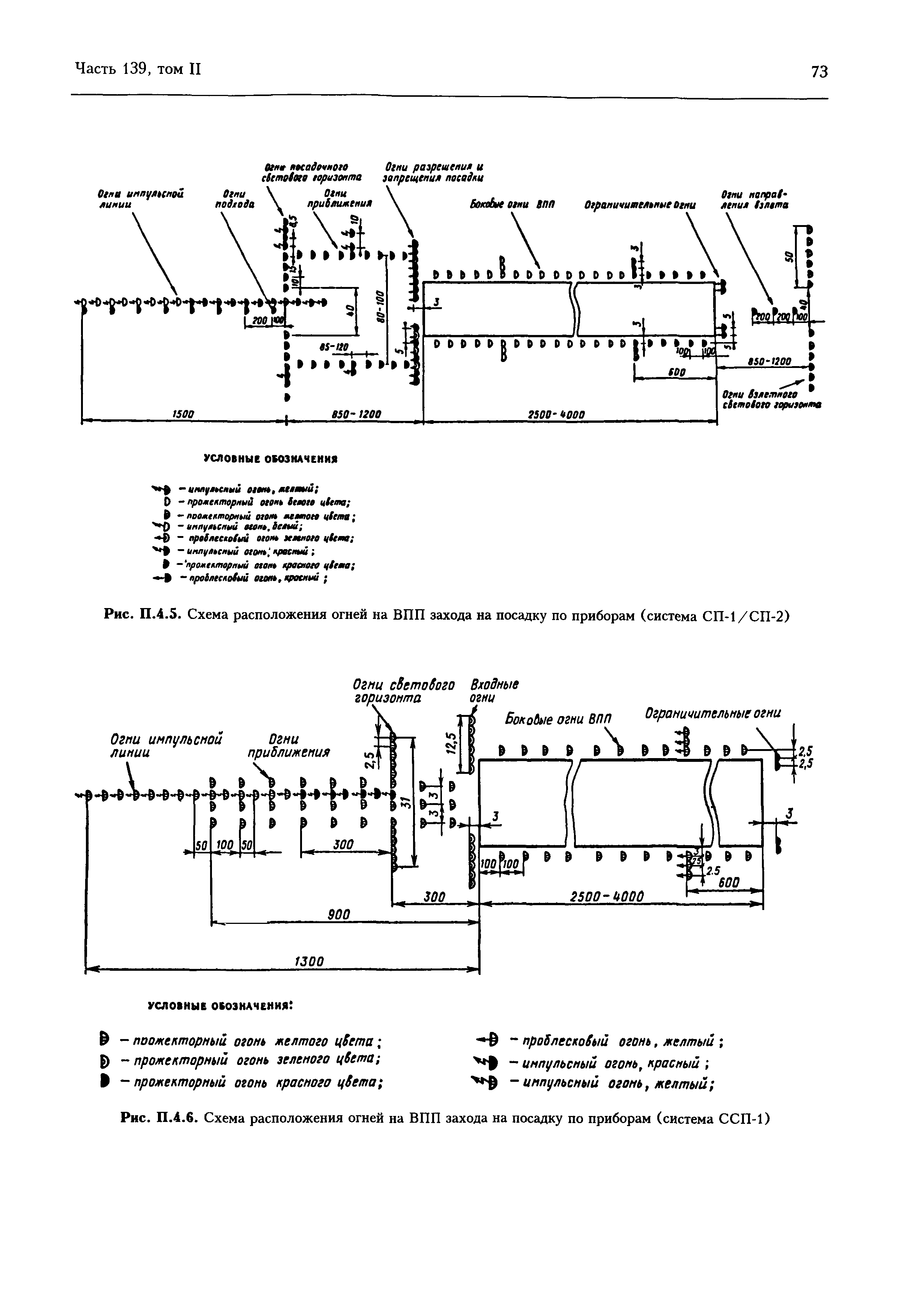
| Оглавление: | Предисловие Глава1. Общие положения Глава 2. Рабочая площадь аэродрома Глава 3. Ограничение и учет препятствий Глава 4. Визуальные средства обеспечения полетов Глава 5. Радиотехническое обеспечение Глава 6. Метеорологическое обеспечение Глава 7. Электрообеспечение и электротехническое оборудование Глава 8. Обеспечение безопасности на аэродроме Глава 9. Аварийно-спасательное и противопожарное обеспечение полетов на аэродроме Глава 10. Аэронавигационная информация Приложения |
| Утверждён: | 16.03.1995 Совет по авиации и использованию воздушного пространства |
| Издан: | Межгосударственный авиационный комитет (1996 г. ) |
| Список изменений: |
|





















































































Текстовое изменение Поправка № 1 от 17.04.1997




Текстовое изменение Поправка № 2 от 26.10.1998









Текстовое изменение Поправка № 3 от 02.02.2000






Текстовое изменение Поправка № 4 от 19.08.2008














