Скачать Типовой проект 284-5-18 Часть 1. Раздел 1.1-3. Раздел 1.2-3. Архитектурно-строительные чертежи выше отм. 0.00. Жилой корпус. Совмещенная вентилируемая крыша. Общественный корпус. Совмещенная вентилируемая кровляДата актуализации: 01.01.2021
|
| Обозначение: | Типовой проект 284-5-18 |
| Обозначение англ: | 284-5-18 |
| Статус: | не определен законодательством |
| Название рус.: | Часть 1. Раздел 1.1-3. Раздел 1.2-3. Архитектурно-строительные чертежи выше отм. 0.00. Жилой корпус. Совмещенная вентилируемая крыша. Общественный корпус. Совмещенная вентилируемая кровля |
| Дата добавления в базу: | 01.09.2013 |
| Дата актуализации: | 01.01.2021 |
| Дата введения: | 01.01.1972 |
| Дата окончания срока действия: | 30.06.2003 |
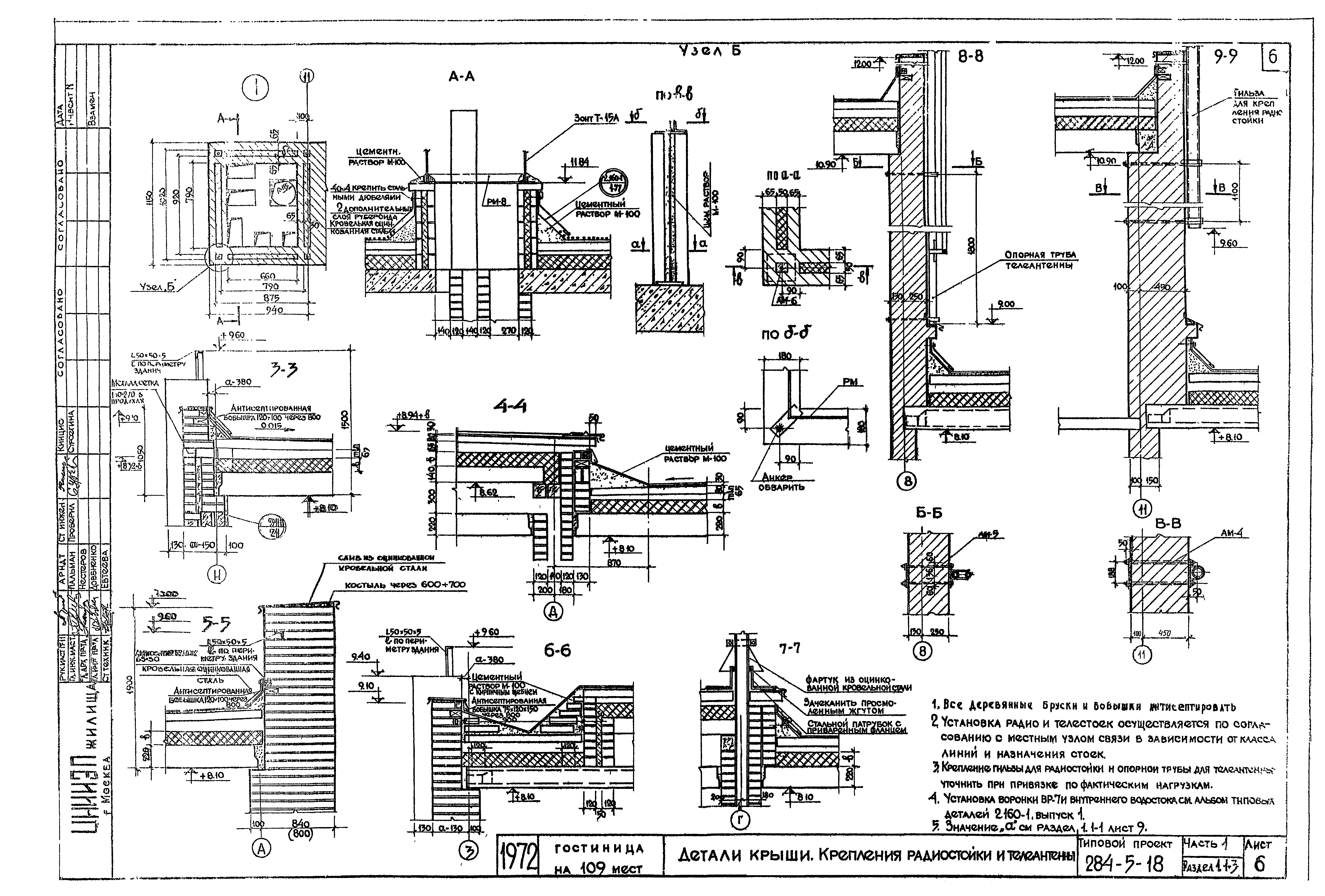
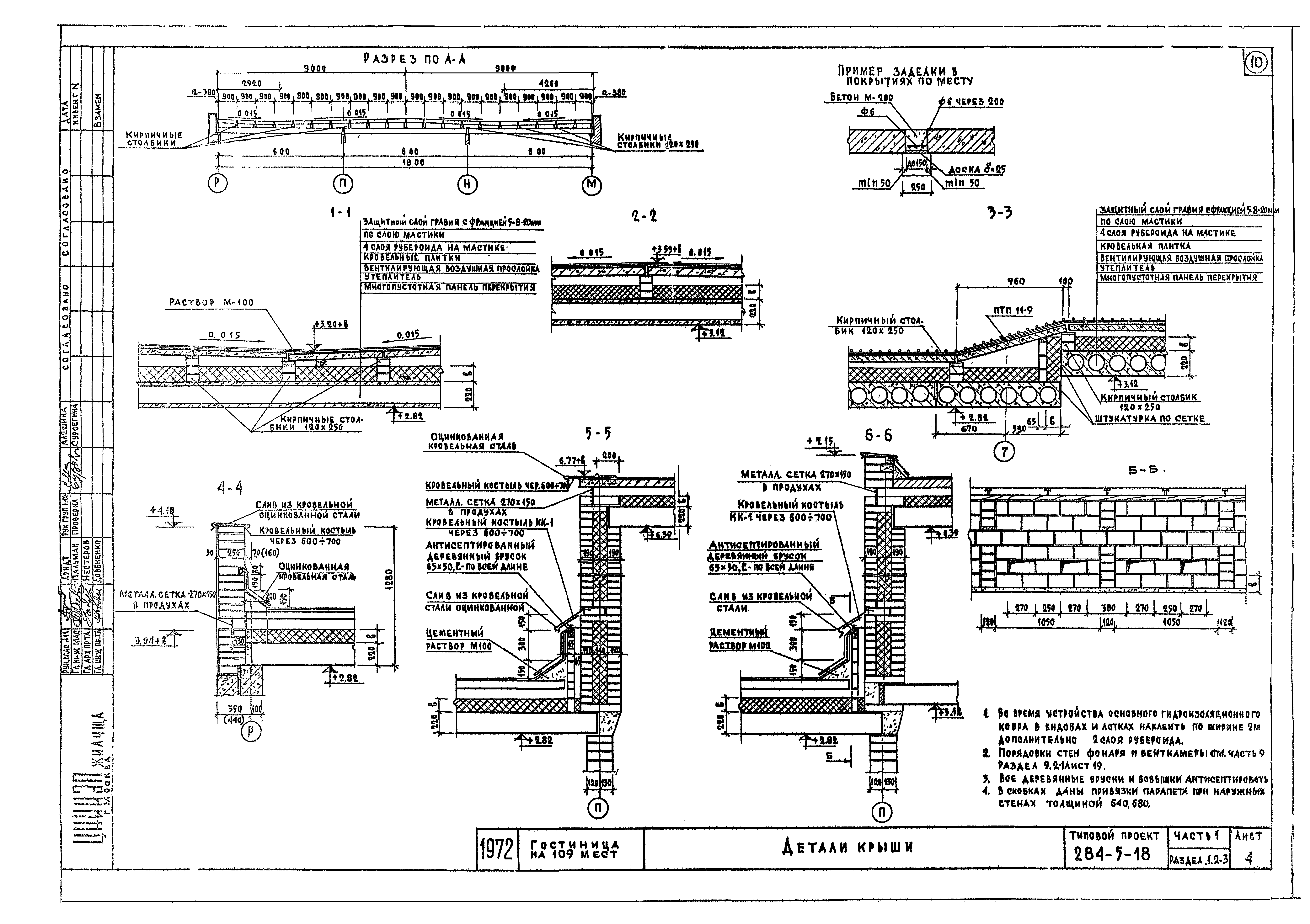
| Оглавление: | 284-5-18 Заглавный лист 284-5-18 Раздел 1,1-3 284-5-18 Технические указания к проекту. Указания по производству работ 284-5-18 План крыш 284-5-18 План раскладки плит покрытия на отм 8.50 и 11.40. Спецификация изделий 284-5-18 План раскладки плит покрытия вентиляционной, каналов. Разрезы 1-1,2-2,3-3 284-5-18 Детали крыши, крепление радиостойки и телеантенны 284-5-18 Раздел 1.2-3 284-5-18 Технические указания к проекту. Указания по производству работ 284-5-18 План крыш на отм 4.25 и 7.15 284-5-18 План раскладки плит покрытия. Спецификация изделий 284-5-18 Детали крыши |
| Разработан: | ЦНИИЭП жилища |
| Утверждён: | 01.01.1972 Госкомитет по гражданскому строительству и архитектуре при Госстрое СССР (National Committee on Nonindustrial Construction and Architecture, USSR Gosstroy ) |










