Скачать Типовой проект 284-5-18 Часть 2. Раздел 2-2. Отопление и вентиляция. Общественный корпусДата актуализации: 01.01.2021
|
| Обозначение: | Типовой проект 284-5-18 |
| Обозначение англ: | 284-5-18 |
| Статус: | не определен законодательством |
| Название рус.: | Часть 2. Раздел 2-2. Отопление и вентиляция. Общественный корпус |
| Дата добавления в базу: | 01.09.2013 |
| Дата актуализации: | 01.01.2021 |
| Дата введения: | 01.01.1972 |
| Дата окончания срока действия: | 30.06.2003 |
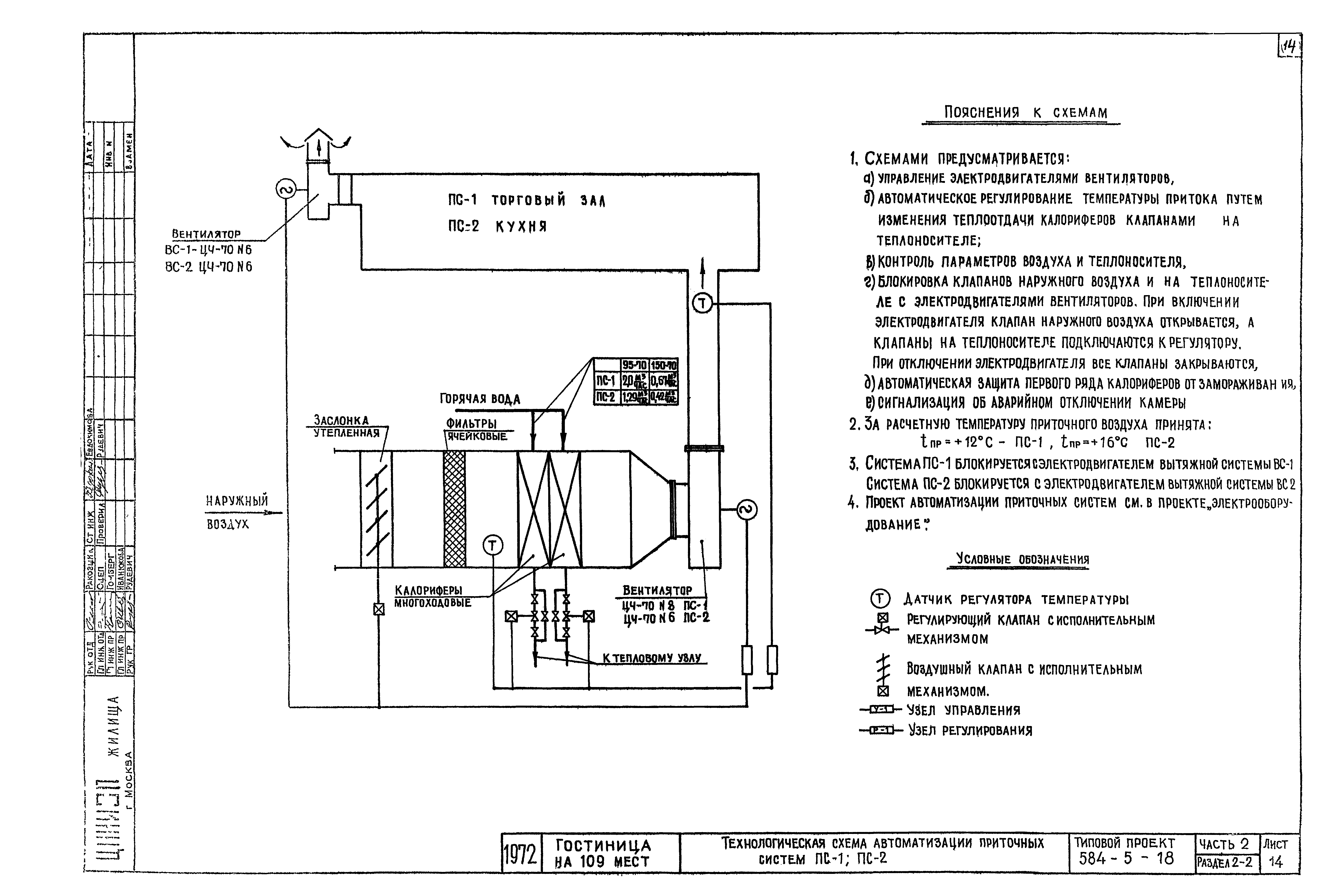
| Оглавление: | 284-5-18 Содержание альбома. Основные показатели проекта 284-5-18 Общие указания. Указания по монтажу. Условные обозначения 284-5-18 Таблица теплопотерь. Коэффициенты теплопередачи, комплектовочная ведомость радиаторов 284-5-18 Характеристика вентиляционного оборудования. Спецификация 284-5-18 План 1-го этажа 284-5-18 Вентиляция кухни с модулированным оборудованием 284-5-18 Схема систем отопления. Схема трубопроводов перегретой воды 284-5-18 Схема систем вентиляции ПС-1;ПС-2;ПС-3;ВС-1 284-5-18 Схемы систем вентиляции с ВС-2 по ВС-8 284-5-18 Вентиляционная камера ПС-1;ПС-2;ВС-1;ВС-2;ВС-3;ВС-4. План. Спецификация 284-5-18 Вентиляционная камера ПС-1;ПС-2;ВС-1;ВС-2;ВС-3;ВС-4. Разрезы 1-1;2-2;3-3;4-4;5-5 284-5-18 Элеваторный узел №1 284-5-18 Элеваторный узел №2 284-5-18 Технологическая схема автоматизации приточных систем ПС-1;ПС-2 |
| Разработан: | ЦНИИЭП жилища |
| Утверждён: | 01.01.1972 Госкомитет по гражданскому строительству и архитектуре при Госстрое СССР (National Committee on Nonindustrial Construction and Architecture, USSR Gosstroy ) |














