Скачать Типовой проект 284-5-18 Часть 3. Раздел 3-1. Раздел 3-2. Водопровод и канализация. Жилой корпус. Общественный корпусДата актуализации: 01.01.2021
|
| Обозначение: | Типовой проект 284-5-18 |
| Обозначение англ: | 284-5-18 |
| Статус: | не определен законодательством |
| Название рус.: | Часть 3. Раздел 3-1. Раздел 3-2. Водопровод и канализация. Жилой корпус. Общественный корпус |
| Дата добавления в базу: | 01.09.2013 |
| Дата актуализации: | 01.01.2021 |
| Дата введения: | 01.01.1972 |
| Дата окончания срока действия: | 30.06.2003 |
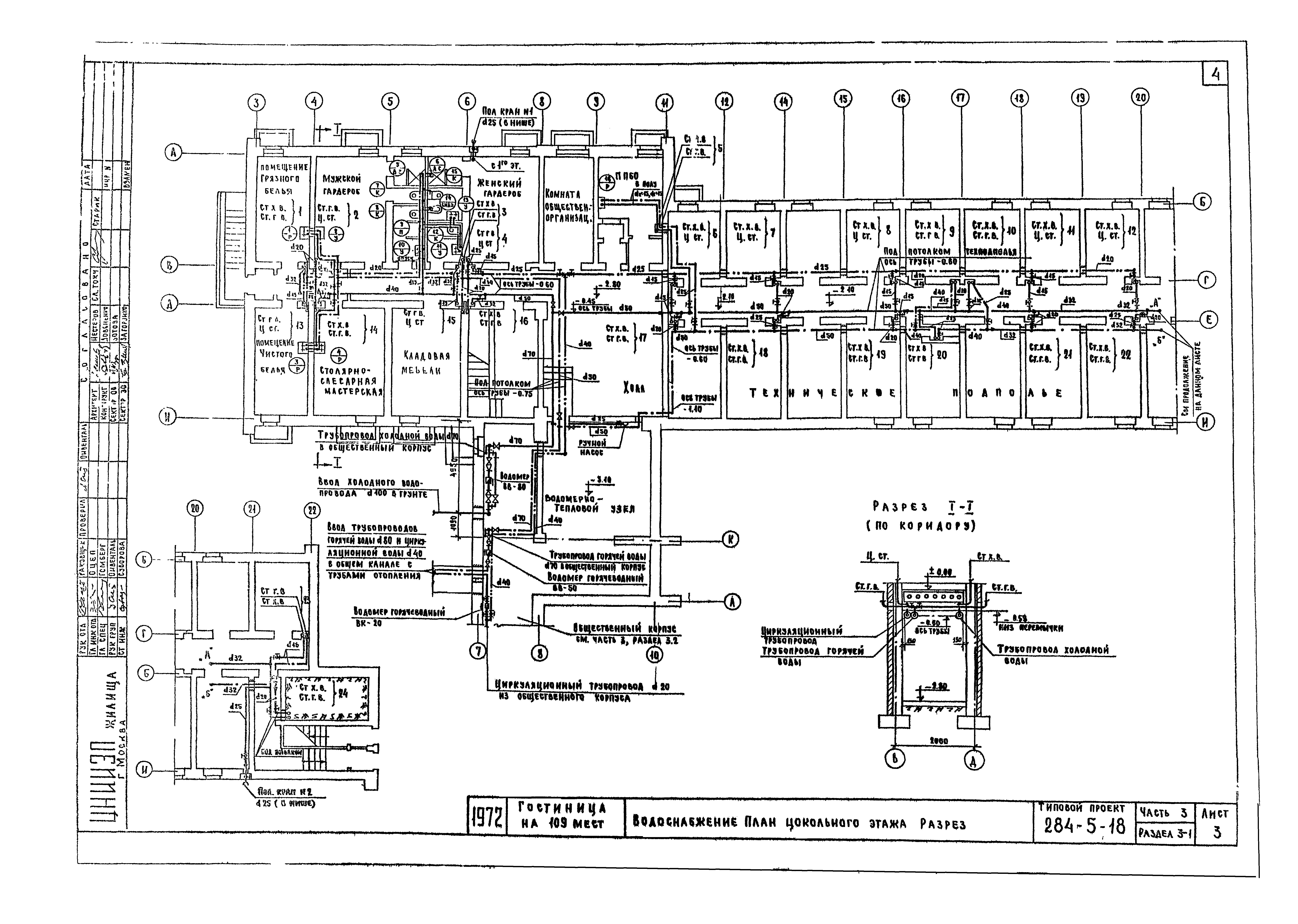
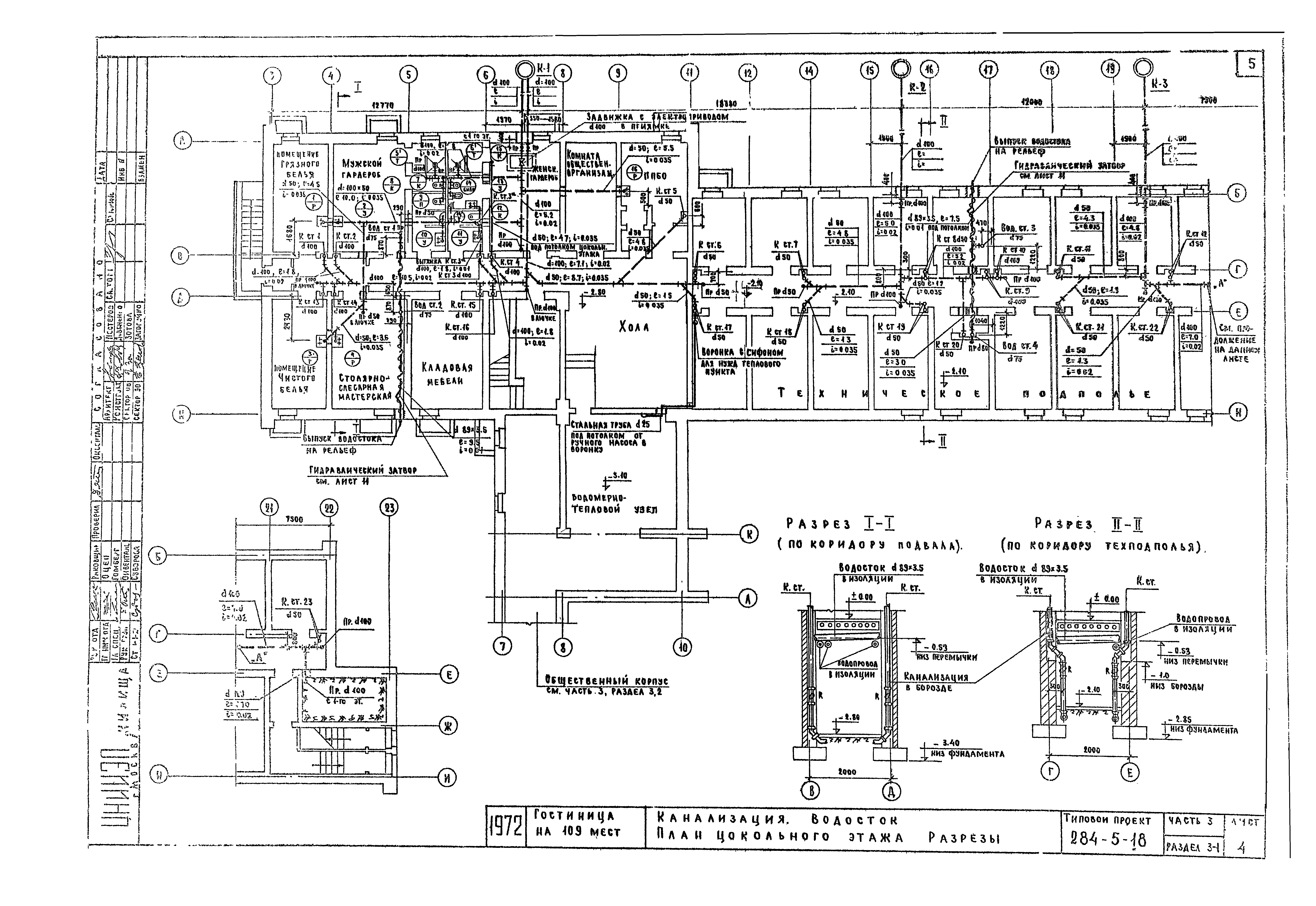
| Оглавление: | 284-5-18 Раздел 3-1 284-5-18 Заглавный лист 284-5-18 Состав проекта. Основные данные по проекту. Указания по монтажу и привязке 284-5-18 Спецификация 284-5-18 Водоснабжение. План цокольного этажа. Разрез 284-5-18 Канализация. Водосток. План цокольного этажа. Разрезы 284-5-18 Водоснабжение. Канализация. Водосток. План 1-го этажа 284-5-18 Водоснабжение. Канализация. Водосток. План 2-го этажа 284-5-18 Водоснабжение. Канализация. Водосток. План 3-го этажа 284-5-18 Водоснабжение. Схема 284-5-18 Канализация. Разрезы по выпуску К-1 284-5-18 Канализация. Разрезы по выпуску К-2 и К-3 284-5-18 Водосток. Разрезы по водостоку. Гидравлический затвор. Детали 284-5-18 Монтажный чертеж санузла (с душевой установкой) 284-5-18 Монтажный чертеж санузла (с ванной) 284-5-18 Раздел 3-2 284-5-18 Состав проекта. Основные данные по проекту. Указания по монтажу и привязке 284-5-18 Спецификация 284-5-18 Водоснабжение. План 1-го этажа 284-5-18 Канализация. Водосток. План 1-го этажа 284-5-18 Водоснабжение. Схема 284-5-18 Канализация. Разрезы по выпуску К-1 284-5-18 Канализация. Водосток. Разрезы по выпуску К-2. Разрезы по водостоку. Гидравлический затвор |
| Разработан: | ЦНИИЭП жилища |
| Утверждён: | 01.01.1972 Госкомитет по гражданскому строительству и архитектуре при Госстрое СССР (National Committee on Nonindustrial Construction and Architecture, USSR Gosstroy ) |





















