Скачать Серия 5.903-15 Выпуск 6-5. Блок насосов рабочей воды и теплообменника БНРВТ-3х320-50-41,4. Рабочие чертежиДата актуализации: 01.01.2021
|
| Обозначение: | Серия 5.903-15 |
| Обозначение англ: | Series 5.903-15 |
| Статус: | не определен законодательством |
| Название рус.: | Выпуск 6-5. Блок насосов рабочей воды и теплообменника БНРВТ-3х320-50-41,4. Рабочие чертежи |
| Дата добавления в базу: | 01.09.2013 |
| Дата актуализации: | 01.01.2021 |
| Дата введения: | 01.03.1990 |
| Дата окончания срока действия: | 30.06.2003 |
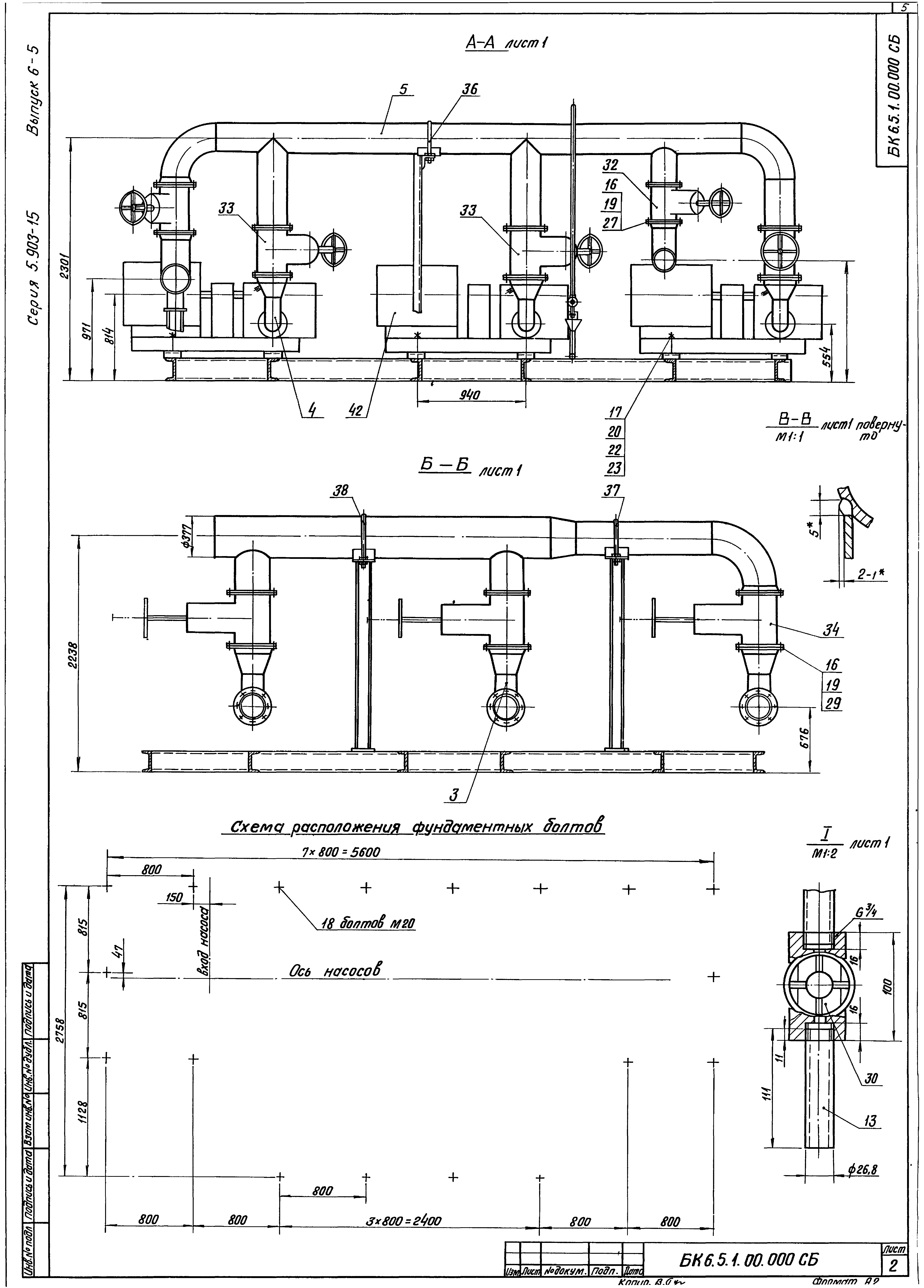
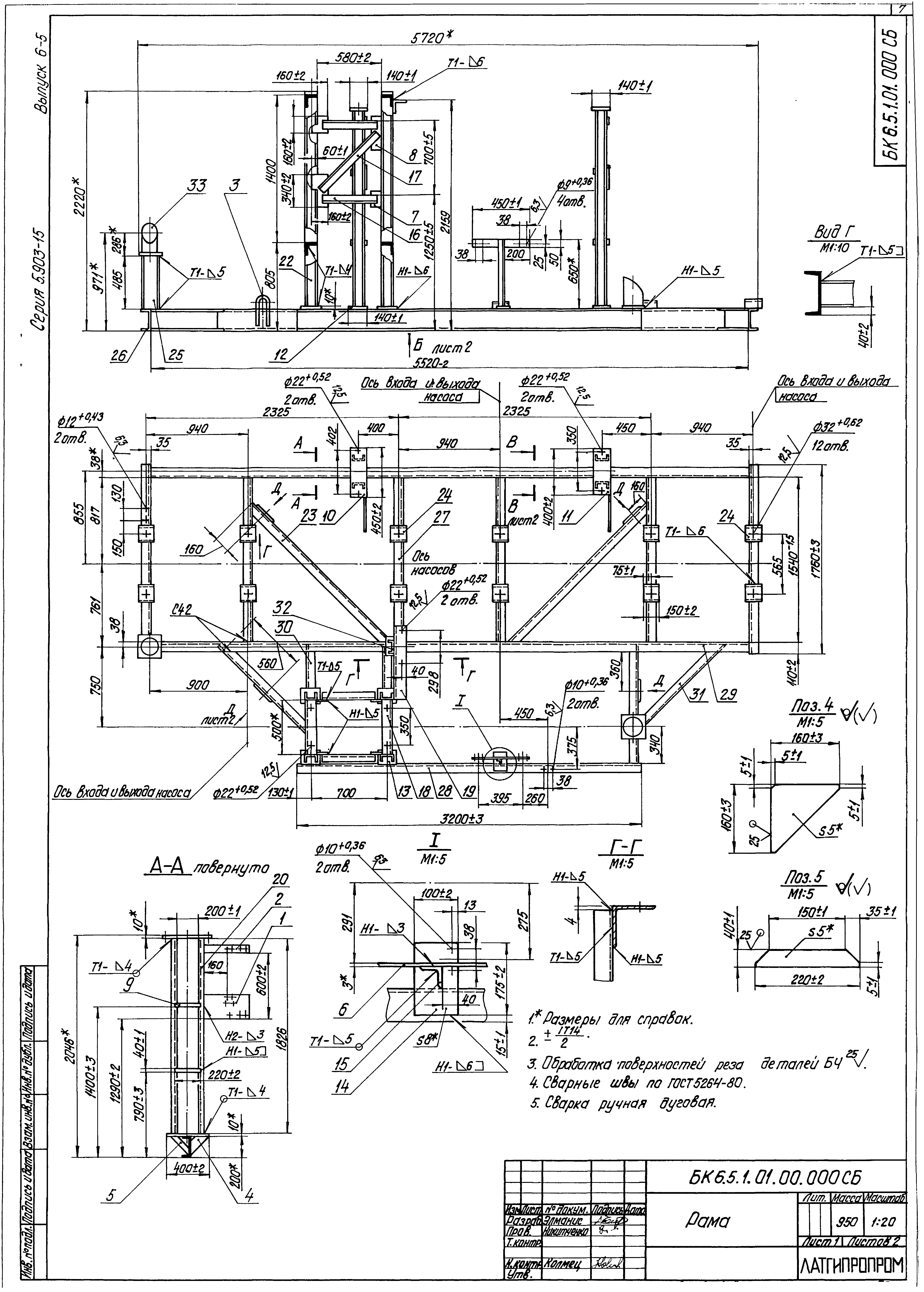
| Оглавление: | Блок насосов рабочей воды и теплообменников БНРВТ-3х320-50-41.4 БК6.5.1.00.000 Блок БНРВТ-3х320-50-41.5 БК6.4.1.00.001 Патрубок БК6.5.1.00.000 СБ Блок БНРВТ-3х320-50-41.5 БК6.5.1.01.000 Рама БК6.5.1.01.000 СБ Рама БК6.5.1.00.000 ГЗ Блок БНРВТ-3х320-50-41.5. Схема принципиальная БК6.5.1.02.000 СБ Коллектор БК6.5.1.02.000 Коллектор БК6.5.1.02.001 Труба БК6.5.1.02.002 Труба БК6.4.1.03.000 Колено БК6.4.1.03.000 СБ Колено БК6.4.1.04.000 СБ Колено БК6.4.1.04.000 Колено БК6.5.1.03.000 Коллектор БК6.5.1.03.001 Коллектор БК6.5.1.03.000 СБ Коллектор БК6.5.1.03.002 Труба БК6.4.1.06.000 Колено БК6.4.1.06.000 СБ Колено БК6.5.1.04.000 Трубопровод БК6.5.1.04.000 СБ Трубопровод БК6.5.1.04.001 Труба БК6.5.1.04.002 Труба БК6.5.1.05.000 Трубопровод БК6.5.1.05.001 Труба БК6.5.1.05.000 СБ Трубопровод БК6.5.1.05.002 Труба БК6.4.1.09.000 Трубопровод БК6.4.1.09.000 СБ Трубопровод БК6.4.1.10.000 Трубопровод БК6.4.1.10.000 СБ Трубопровод БК6.4.1.10.001 Труба БК6.5.1.06.000 Трубопровод БК6.5.1.06.000 СБ Трубопровод БК6.5.1.06.001 Труба БК1.2.1.12.001 Воронка БК6.5.1.06.002 Труба Установка приборов контроля и автоматики блока БНРВТ-3х320-50-41.4 БК6.5.2.00.000 Блок БНРВТ-3х320-50-41.4. Установка приборов контроля и автоматики БК6.5.2.00.000 СБ Блок БНРВТ-3х320-50-41.4. Установка приборов контроля и автоматики БК6.5.2.00.000 СБ Блок БНРВТ-3х320-50-41.4. Схема автоматизации Установка электрооборудования блока БНРВТ-3х320-50-41.4 БК6.5.3.00.000 Блок БНРВТ-3х320-50-41.4. Установка электрооборудования БК6.5.3.00.000 СБ Блок БНРВТ-3х320-50-41.4. Установка электрооборудования БК6.4.3.01.000 Штатив БК6.4.3.01.001 Пластина БК6.4.3.01.000 СБ Штатив |
| Разработан: | Латгипропром |
| Утверждён: | 14.02.1990 ММСС СССР |


























