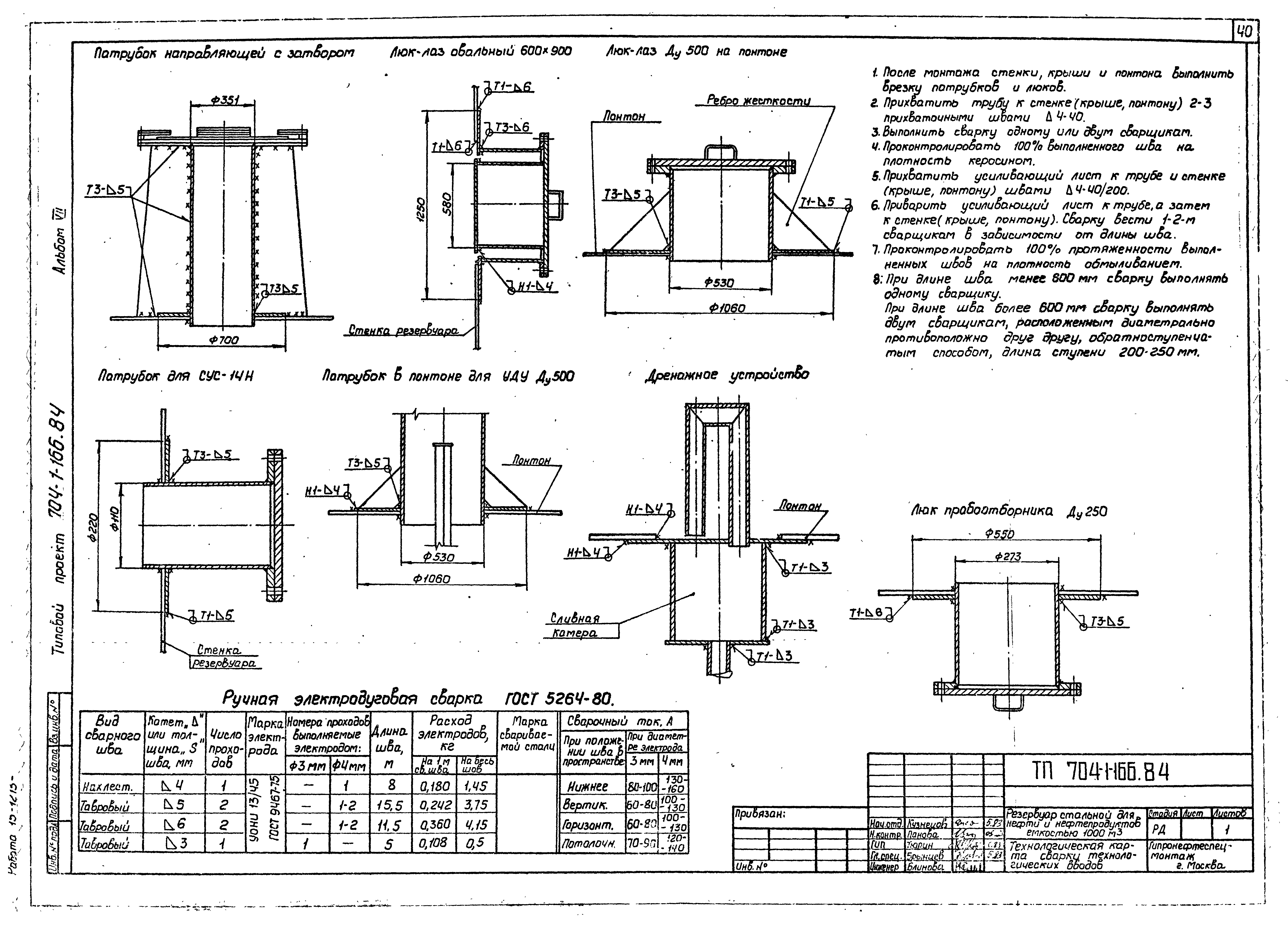
Скачать Типовой проект 704-1-166.84 Альбом VII. Проект производства монтажных работ. Монтаж резервуараДата актуализации: 01.01.2021
|
| Обозначение: | Типовой проект 704-1-166.84 |
| Обозначение англ: | 704-1-166.84 |
| Статус: | заменен |
| Название рус.: | Альбом VII. Проект производства монтажных работ. Монтаж резервуара |
| Дата добавления в базу: | 01.09.2013 |
| Дата актуализации: | 01.01.2021 |
| Дата введения: | 23.05.1983 |
| Дата окончания срока действия: | 01.02.1993 |
| Разработан: | Гипронефтеспецмонтаж Минмонтажспецстроя СССР (Giproneftespetsmontazh, Minmontazhspetsstroy (USSR) ) |
| Утверждён: | 23.05.1983 Миннефтепром (Minnefteprom ) |
| Чем заменён: |
|











































