Скачать Типовой проект 901-3-89 Альбом III. Электротехническая частьДата актуализации: 01.01.2021
|
| Обозначение: | Типовой проект 901-3-89 |
| Обозначение англ: | 901-3-89 |
| Статус: | заменен |
| Название рус.: | Альбом III. Электротехническая часть |
| Дата добавления в базу: | 01.09.2013 |
| Дата актуализации: | 01.01.2021 |
| Дата введения: | 29.06.1976 |
| Дата окончания срока действия: | 01.12.1989 |
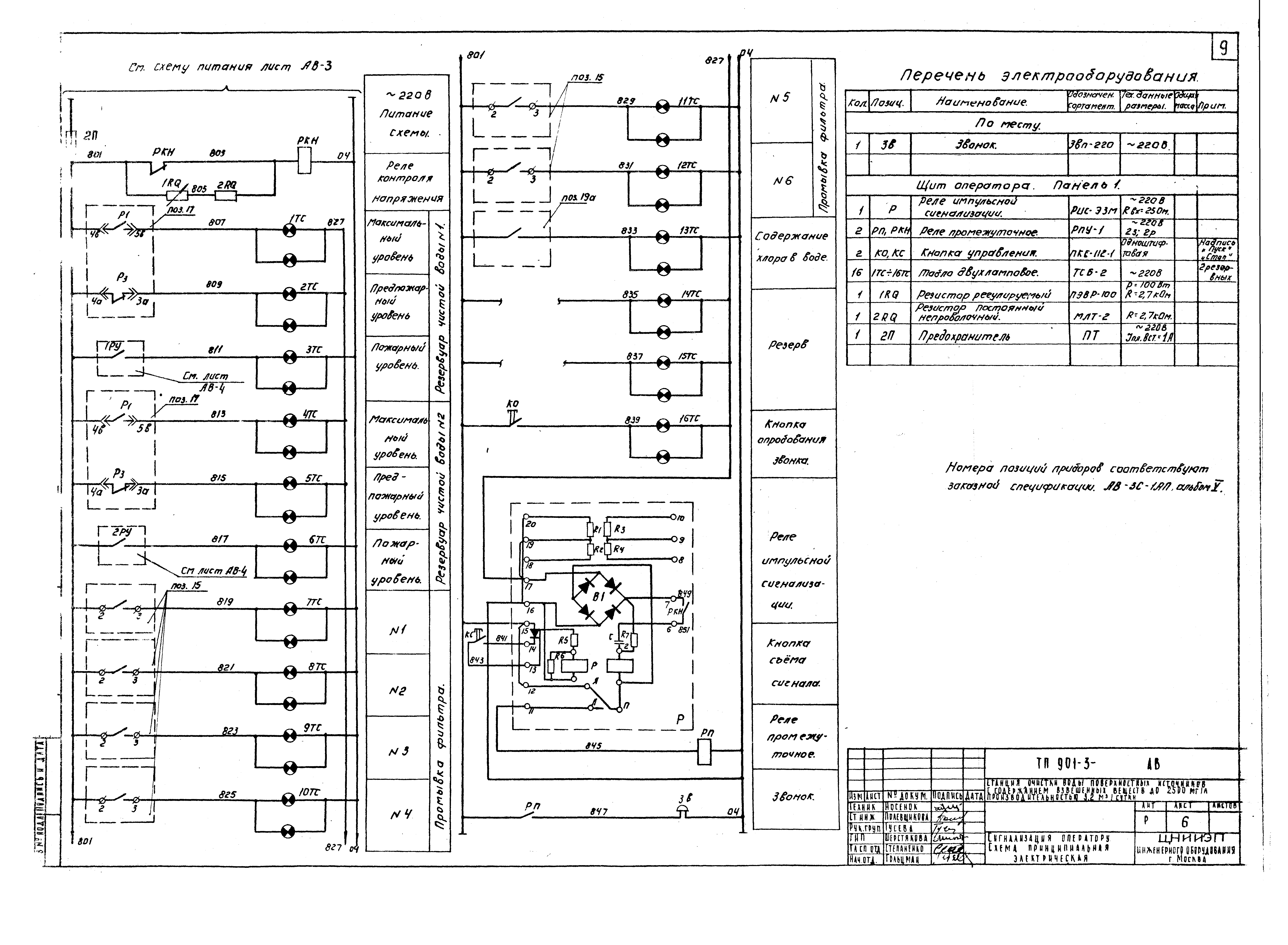
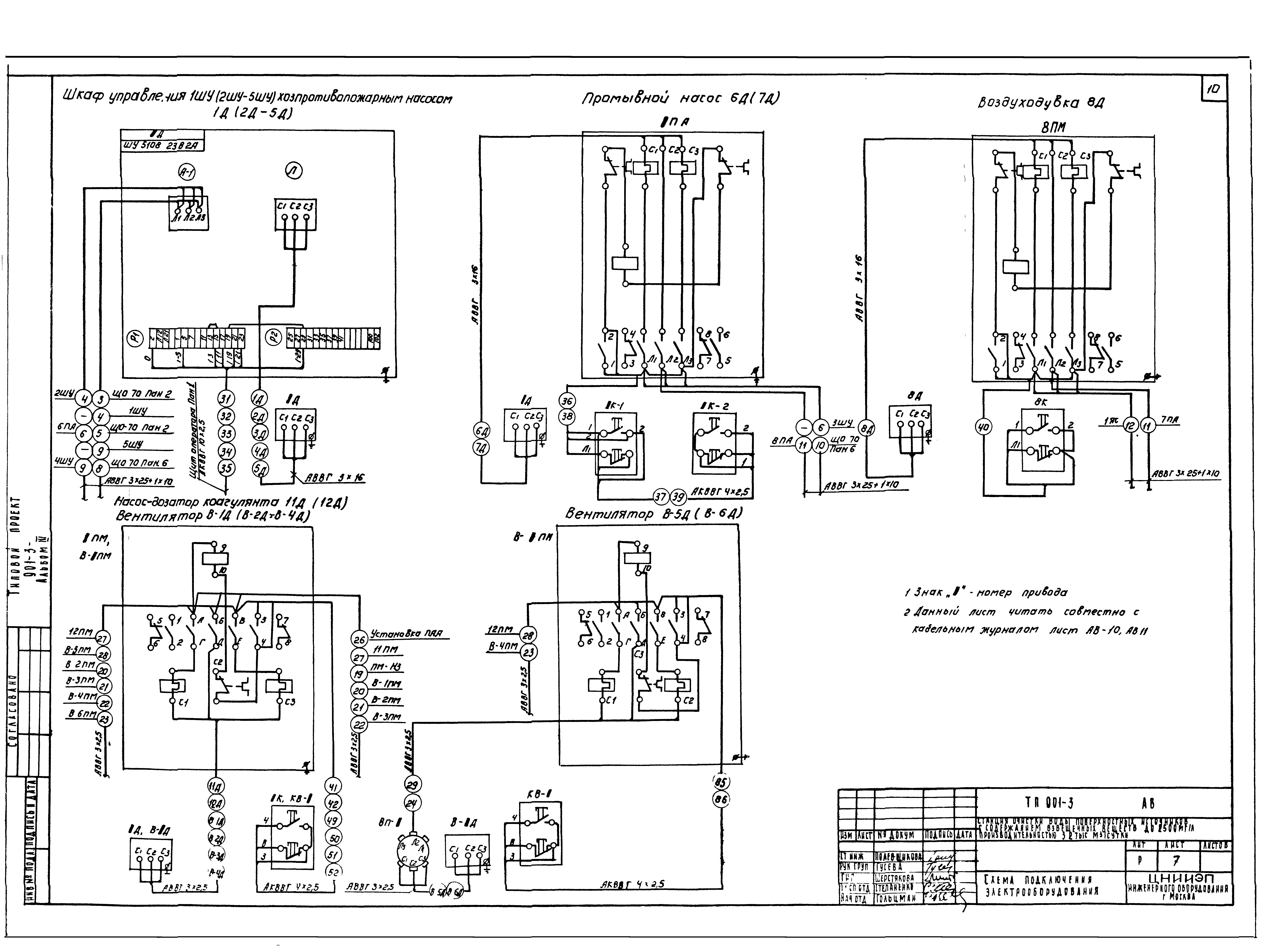
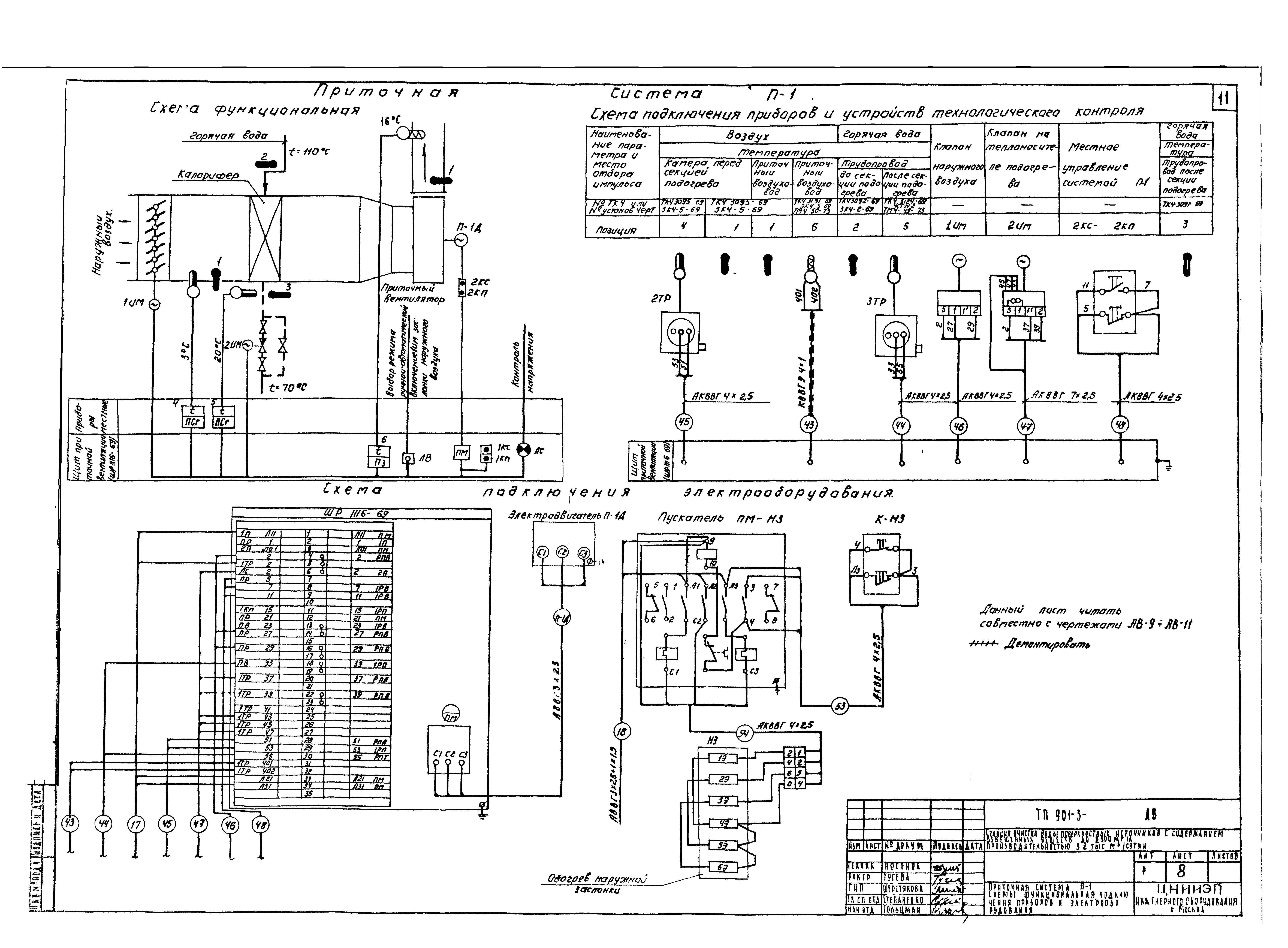
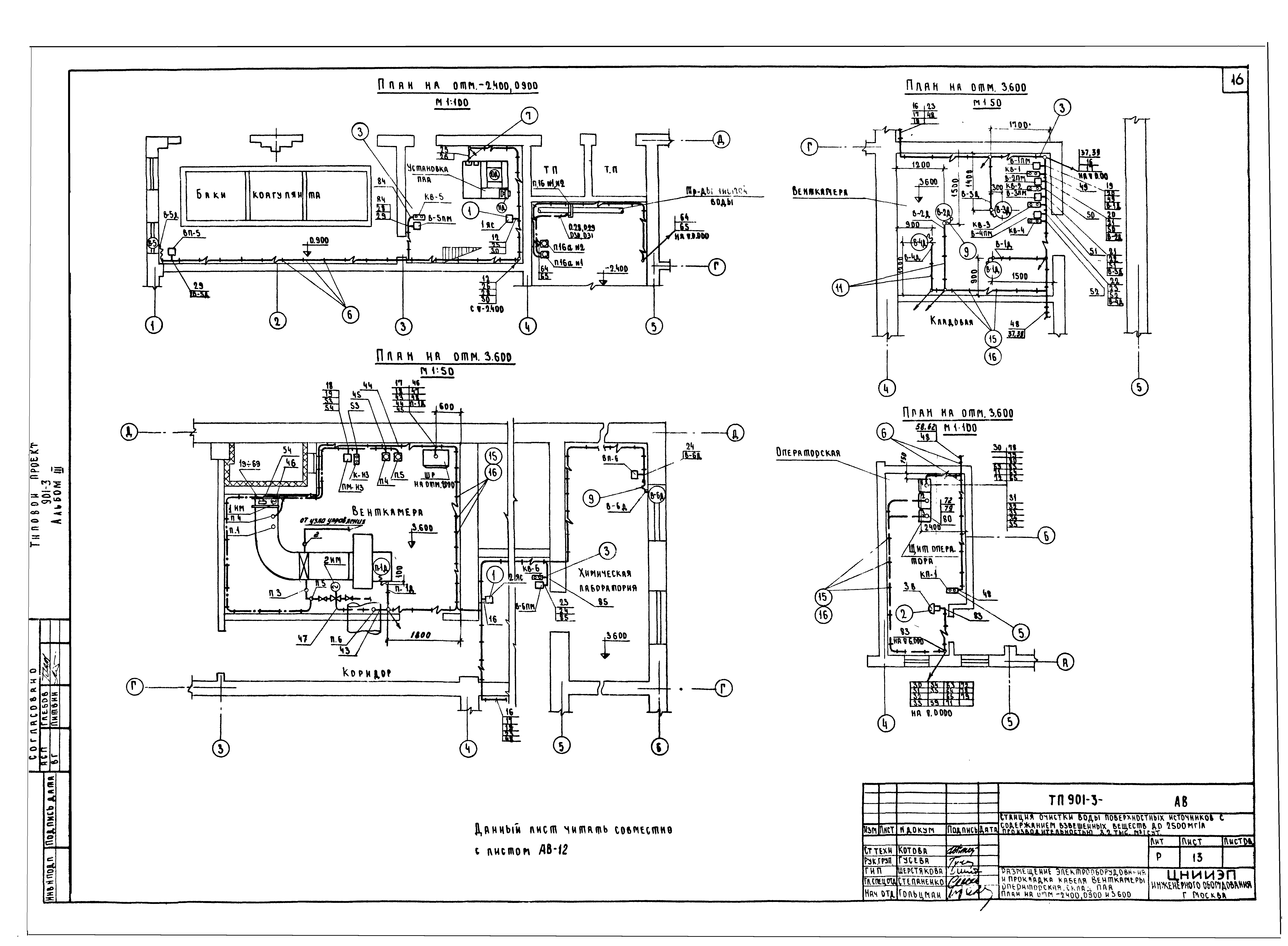
| Оглавление: | ТП 901-3-89 Обложка ТП 901-3-89 Чертежи монтажной зоны и заготовительного участка. Содержание альбома ТП 901-3-89 Заглавный лист с пояснительной запиской ТП 901-3-89 АВ Электротехническая часть ТП 901-3-89 АВ-1 Питание электрооборудования. Схема принципиальная электрическая ТП 901-3-89 АВ-2 Управление и контроль. Схема функциональная ТП 901-3-89 АВ-3 Схема питания приборов технологического контроля ТП 901-3-89 АВ-4 Управление хозпротивопожарными насосами 1Д-5Д. Схема принципиальная электрическая ТП 901-3-89 АВ-5 Приточная вентиляция П-1. Схема принципиальная электрическая ТП 901-3-89 АВ-6 Сигнализация оператору. Схема принципиальная электрическая ТП 901-3-89 АВ-7 Схема подключения электрооборудования ТП 901-3-89 АВ-8 Приточная система П-1. Схема функциональная подключения приборов и электрооборудования ТП 901-3-89 АВ-9 Схема подключения приборов и устройств технологического контроля ТП 901-3-89 АВ-10 Кабельный журнал. Лист 1 ТП 901-3-89 АВ-11 Кабельный журнал. Лист 2 ТП 901-3-89 АВ-12 Размещение электрооборудования и прокладка кабеля. Щитовая. Насосная 2-го подъема. Зал фильтров и осветителей. План на отм. - 2.400 и 4.8000 ТП 901-3-89 АВ-13 Размещение электрооборудования и прокладка кабеля. Венткамера. Операторская. Склад ПЛЛ. План на отм. - 2.400, 0.900 и 3.600 ТП 901-3-89 АВ-14 Трансформаторные камеры. План, разрезы и однолинейная схема ТП 901-3-89 АВ-15 Трансформаторные камеры. Установка разъединителя и 3-х предохранителей ТП 901-3-89 АВ-16 Выводы н/н в камере трансформатора. Барьер ТП 901-3-89 АВ-17 Щиток счетчиков. Схема включения. Общий вид и схема соединений ТП 901-3-89 АВ-18 Опросный лист на распределительные щиты 380/220В из панелей серии ЩО-70 ТП 901-3-89 АВ-19 Опросный лист. Попанельная спецификация на аппаратуру шкафа ЩР1116-69 ТП 901-3-89 АВ-20 Данные для заполнения опросных листов на дифманометры - расходомеры ТП 901-3-89 АВ-21 Электрическое освещение. План на отм. - 1.000 и 0.000. Фрагмент плана на отм. - 2.400 ТП 901-3-89 АВ-22 Электрическое освещение. План на отм. - 3.600;4.100 и 5.000 ТП 901-3-89 АВ-23 Заземление. План на отм. 0.000;1.000;3.600 ТП 901-3-89 СС Связь и сигнализация ТП 901-3-89 СС План на отм. 0.000 и 3.600 с нанесением сетей связи |
| Разработан: | ЦНИИЭП инженерного оборудования |
| Утверждён: | 31.07.1975 Госгражданстрой (Gosgrazhdanstroy 163) |
| Заменяет собой: |
|
| Чем заменён: |


























