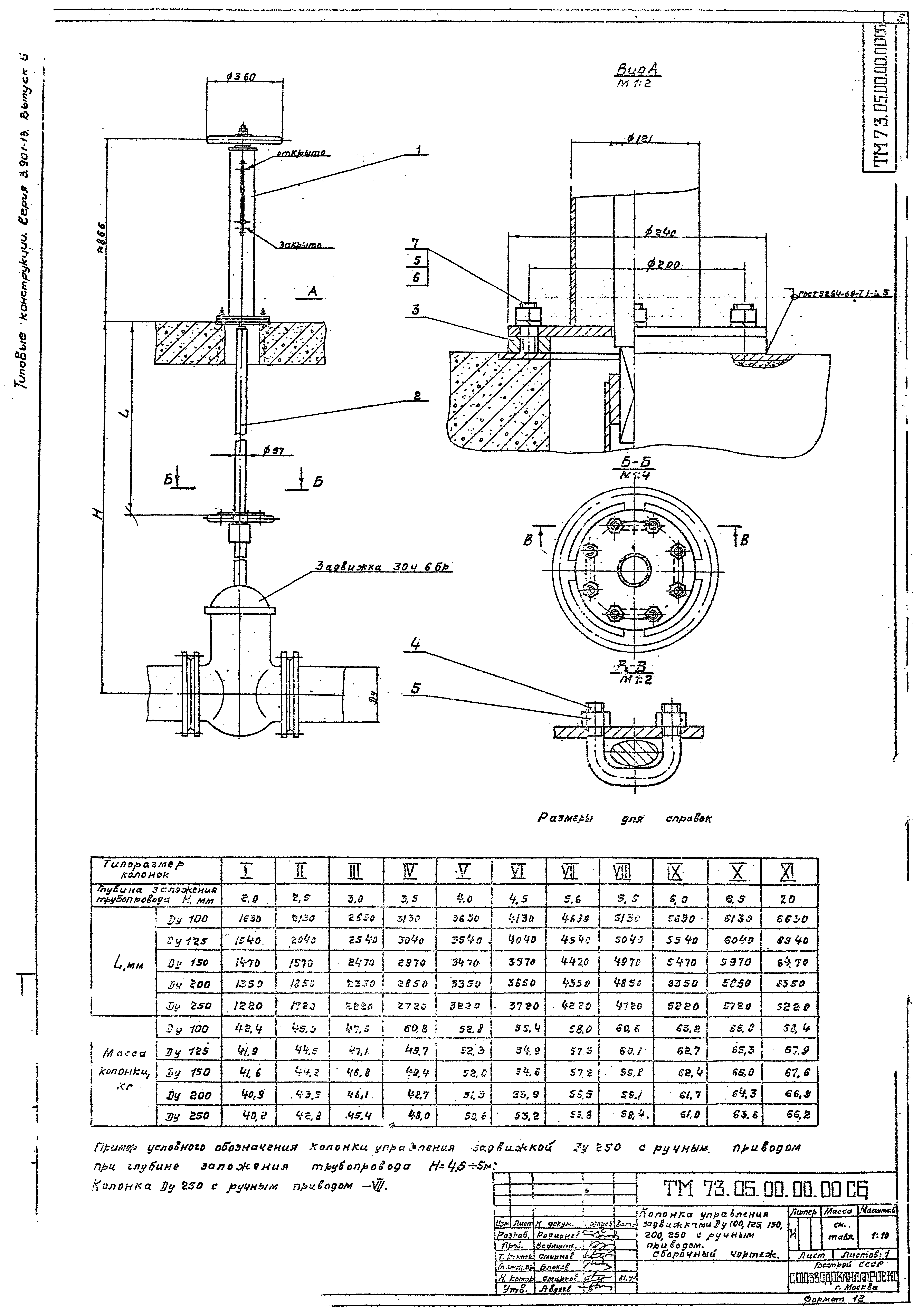
Скачать Серия 3.901-13 Выпуск 5. Колонка управления задвижками Ду 100 - 250 мм с ручным приводом. Рабочие чертежиДата актуализации: 01.01.2021 Серия 3.901-13
Выпуск 5. Колонка управления задвижками Ду 100 - 250 мм с ручным приводом. Рабочие чертежи| Обозначение: | Серия 3.901-13 | | Обозначение англ: | Series 3.901-13 | | Статус: | не действует | | Название рус.: | Выпуск 5. Колонка управления задвижками Ду 100 - 250 мм с ручным приводом. Рабочие чертежи | | Дата добавления в базу: | 01.09.2013 | | Дата актуализации: | 01.01.2021 | | Дата введения: | 01.09.1979 | | Дата окончания срока действия: | 01.11.1991 | | Разработан: | Союзводоканалпроект
| | Утверждён: | 22.05.1979 СоюзводоканалНИИпроект (SoyuzvodokanalNIIproject 97)
| | Издан: | Госстрой СССР (1980 г. )
|
          
|