Скачать Типовой проект 902-1-10/70 Альбом I. Часть 3. Архитектурно-строительный. Конструктивные элементы подземной и надземной частей для всех глубин подводящего коллектора в сухих и мокрых грунтах

Дата актуализации: 01.01.2021

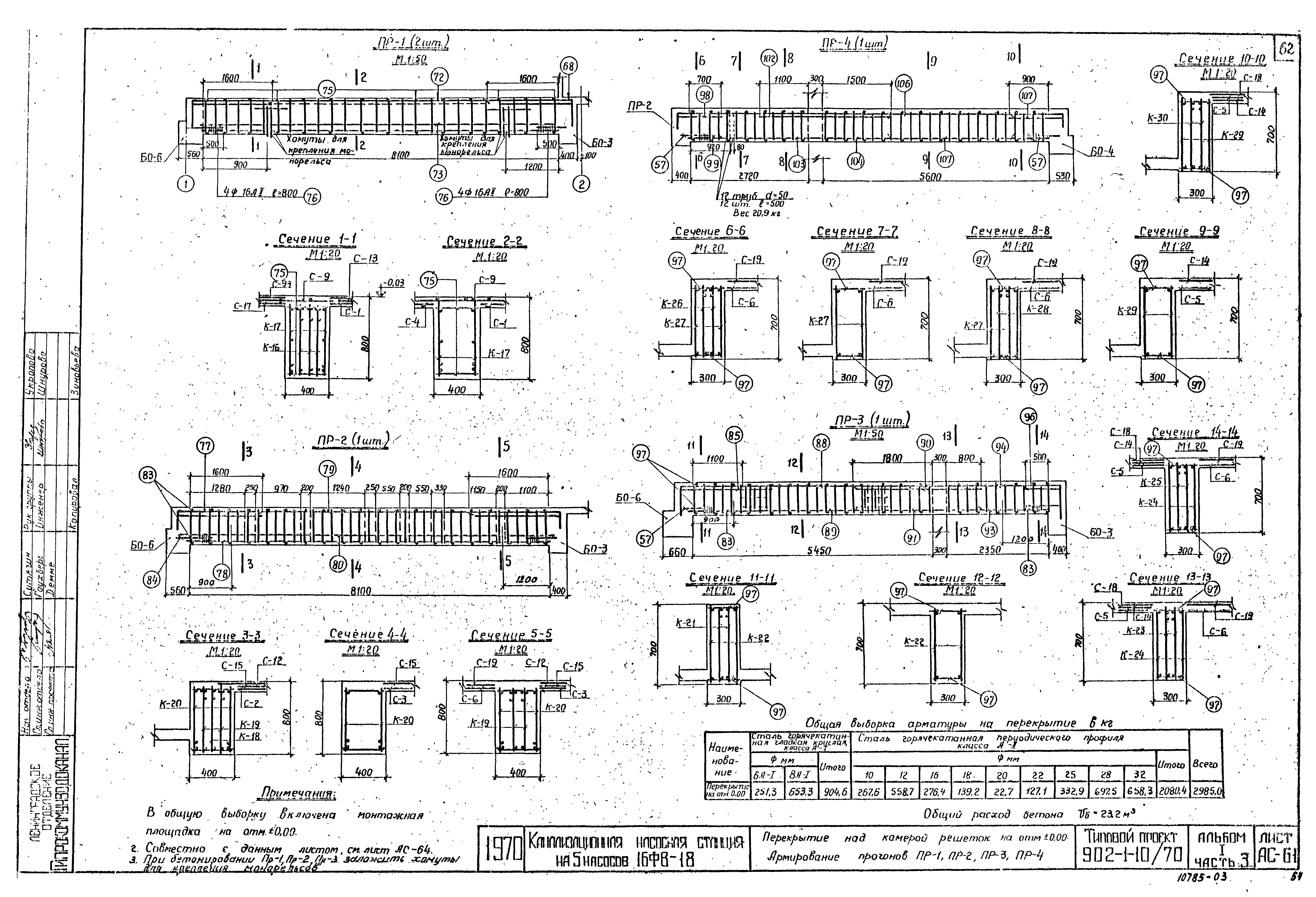
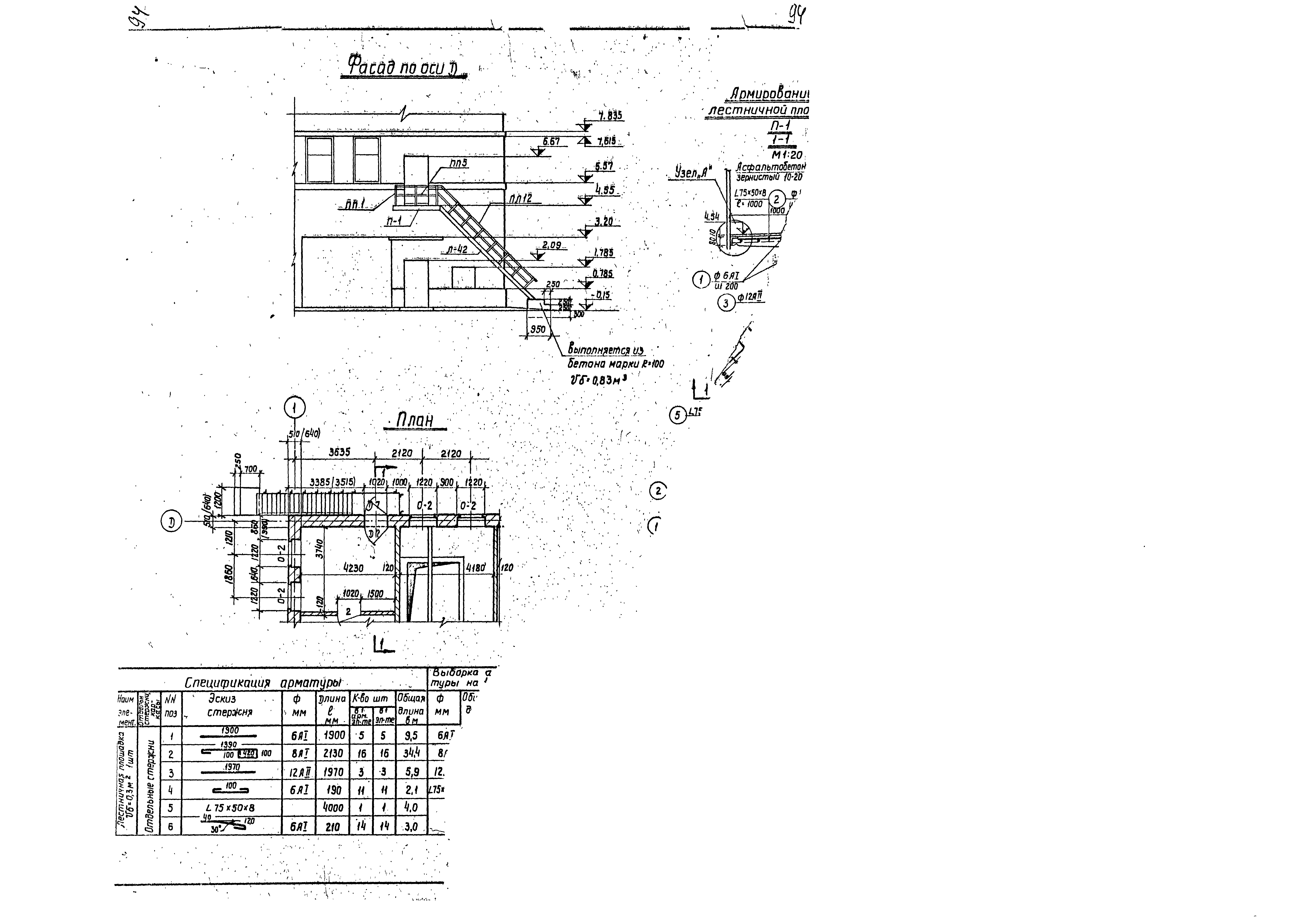
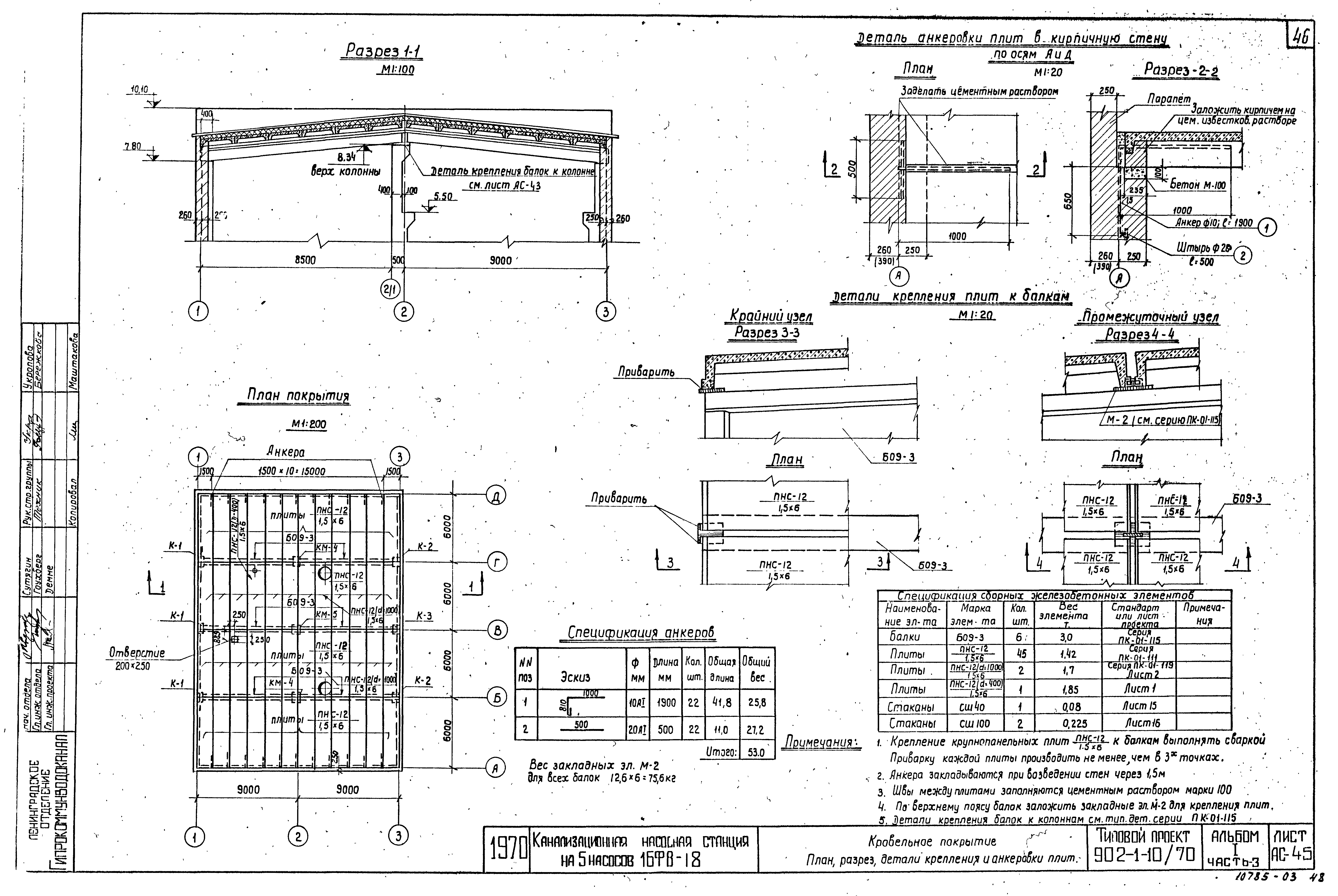
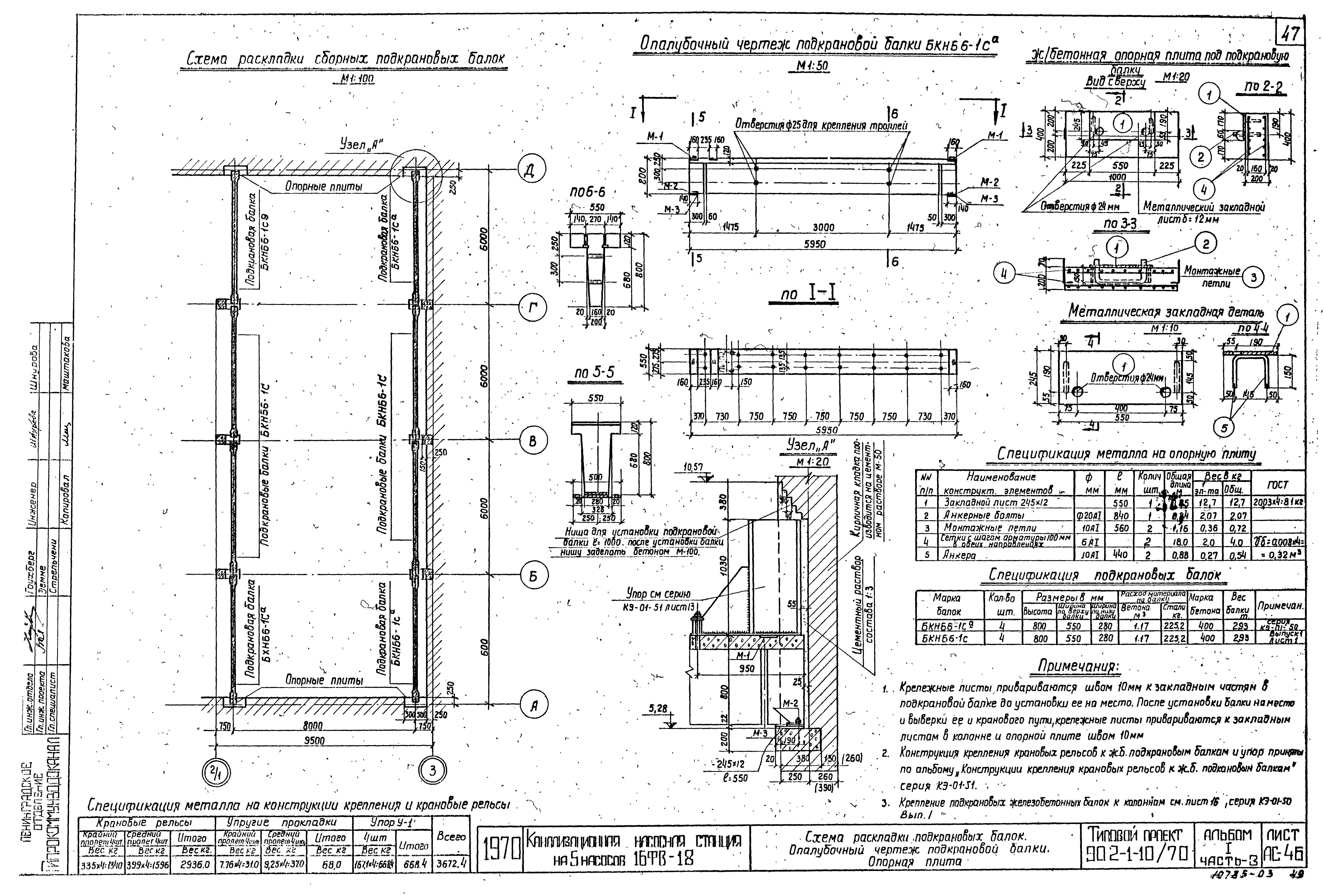
Типовой проект 902-1-10/70

Альбом I. Часть 3. Архитектурно-строительный. Конструктивные элементы подземной и надземной частей для всех глубин подводящего коллектора в сухих и мокрых грунтах

Обозначение: Типовой проект 902-1-10/70
Обозначение англ: 902-1-10/70
Статус:не действует
Название рус.:Альбом I. Часть 3. Архитектурно-строительный. Конструктивные элементы подземной и надземной частей для всех глубин подводящего коллектора в сухих и мокрых грунтах
Дата добавления в базу:01.09.2013
Дата актуализации:01.01.2021
Дата окончания срока действия:01.01.1986
Разработан: Ленинградское отделение института Гипрокоммунводоканал
Утверждён:21.05.1971 Министерство коммунального хозяйства РСФСР (4тд)
Чем заменён:
Типовой проект 902-1-10/70Типовой проект 902-1-10/70Типовой проект 902-1-10/70Типовой проект 902-1-10/70Типовой проект 902-1-10/70Типовой проект 902-1-10/70Типовой проект 902-1-10/70Типовой проект 902-1-10/70Типовой проект 902-1-10/70Типовой проект 902-1-10/70Типовой проект 902-1-10/70Типовой проект 902-1-10/70Типовой проект 902-1-10/70Типовой проект 902-1-10/70Типовой проект 902-1-10/70Типовой проект 902-1-10/70Типовой проект 902-1-10/70Типовой проект 902-1-10/70Типовой проект 902-1-10/70Типовой проект 902-1-10/70Типовой проект 902-1-10/70Типовой проект 902-1-10/70Типовой проект 902-1-10/70Типовой проект 902-1-10/70Типовой проект 902-1-10/70Типовой проект 902-1-10/70Типовой проект 902-1-10/70Типовой проект 902-1-10/70Типовой проект 902-1-10/70Типовой проект 902-1-10/70Типовой проект 902-1-10/70Типовой проект 902-1-10/70Типовой проект 902-1-10/70Типовой проект 902-1-10/70Типовой проект 902-1-10/70Типовой проект 902-1-10/70Типовой проект 902-1-10/70Типовой проект 902-1-10/70Типовой проект 902-1-10/70Типовой проект 902-1-10/70Типовой проект 902-1-10/70Типовой проект 902-1-10/70Типовой проект 902-1-10/70Типовой проект 902-1-10/70Типовой проект 902-1-10/70Типовой проект 902-1-10/70Типовой проект 902-1-10/70Типовой проект 902-1-10/70Типовой проект 902-1-10/70Типовой проект 902-1-10/70Типовой проект 902-1-10/70Типовой проект 902-1-10/70Типовой проект 902-1-10/70Типовой проект 902-1-10/70Типовой проект 902-1-10/70Типовой проект 902-1-10/70Типовой проект 902-1-10/70Типовой проект 902-1-10/70Типовой проект 902-1-10/70Типовой проект 902-1-10/70Типовой проект 902-1-10/70Типовой проект 902-1-10/70Типовой проект 902-1-10/70Типовой проект 902-1-10/70Типовой проект 902-1-10/70Типовой проект 902-1-10/70Типовой проект 902-1-10/70Типовой проект 902-1-10/70Типовой проект 902-1-10/70Типовой проект 902-1-10/70Типовой проект 902-1-10/70Типовой проект 902-1-10/70Типовой проект 902-1-10/70Типовой проект 902-1-10/70Типовой проект 902-1-10/70Типовой проект 902-1-10/70Типовой проект 902-1-10/70Типовой проект 902-1-10/70Типовой проект 902-1-10/70Типовой проект 902-1-10/70Типовой проект 902-1-10/70Типовой проект 902-1-10/70Типовой проект 902-1-10/70Типовой проект 902-1-10/70Типовой проект 902-1-10/70Типовой проект 902-1-10/70Типовой проект 902-1-10/70Типовой проект 902-1-10/70Типовой проект 902-1-10/70Типовой проект 902-1-10/70Типовой проект 902-1-10/70Типовой проект 902-1-10/70Типовой проект 902-1-10/70Типовой проект 902-1-10/70Типовой проект 902-1-10/70Типовой проект 902-1-10/70