Скачать Типовой проект 704-6-1 Альбом II. Технологическая, архитектурно-строительная, санитарно-техническая, электротехническая части, КИП и автоматика, связь (вариант в металлических конструкциях)Дата актуализации: 01.01.2021
|
| Обозначение: | Типовой проект 704-6-1 |
| Обозначение англ: | 704-6-1 |
| Статус: | не действует |
| Название рус.: | Альбом II. Технологическая, архитектурно-строительная, санитарно-техническая, электротехническая части, КИП и автоматика, связь (вариант в металлических конструкциях) |
| Дата добавления в базу: | 01.09.2013 |
| Дата актуализации: | 01.01.2021 |
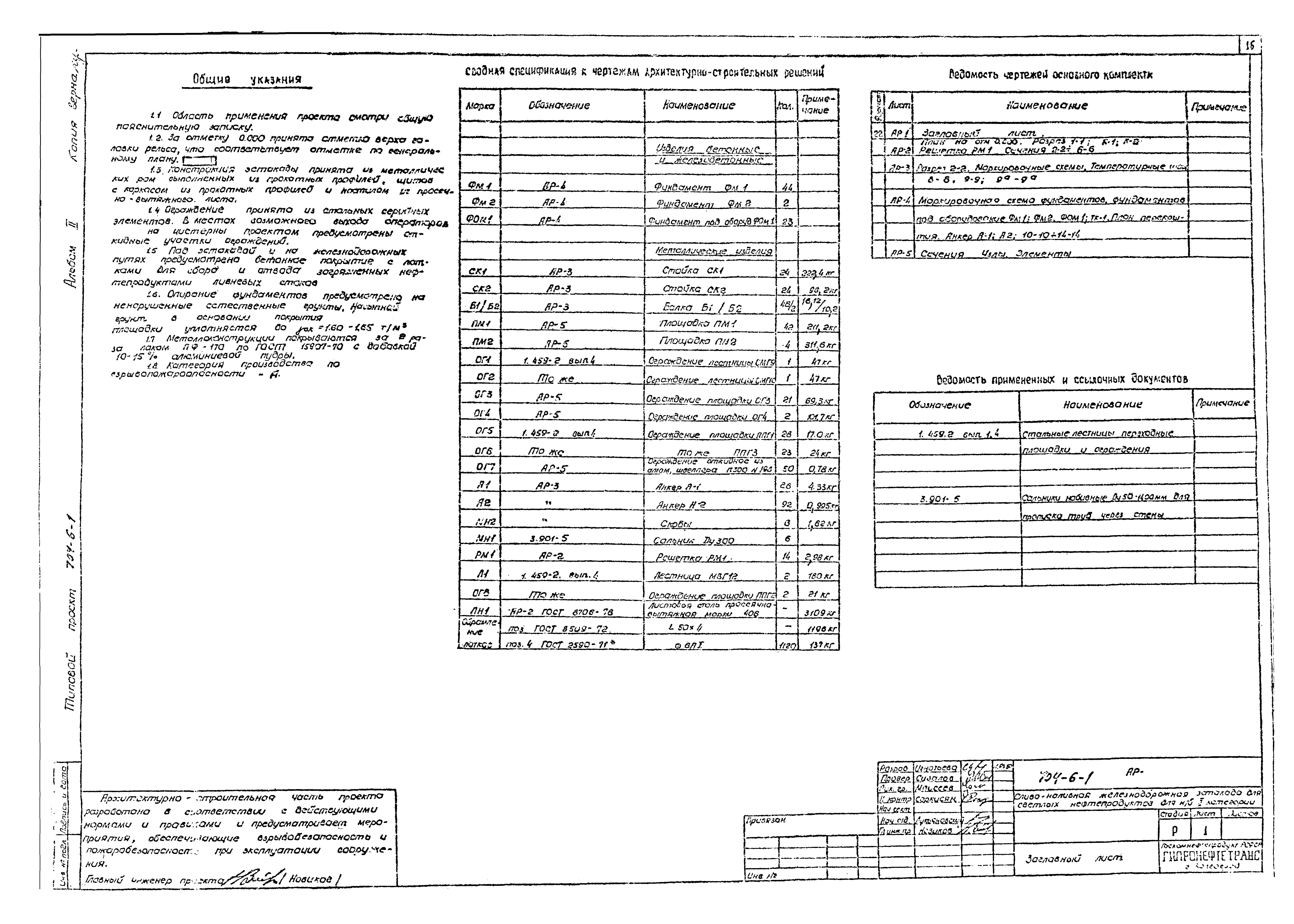
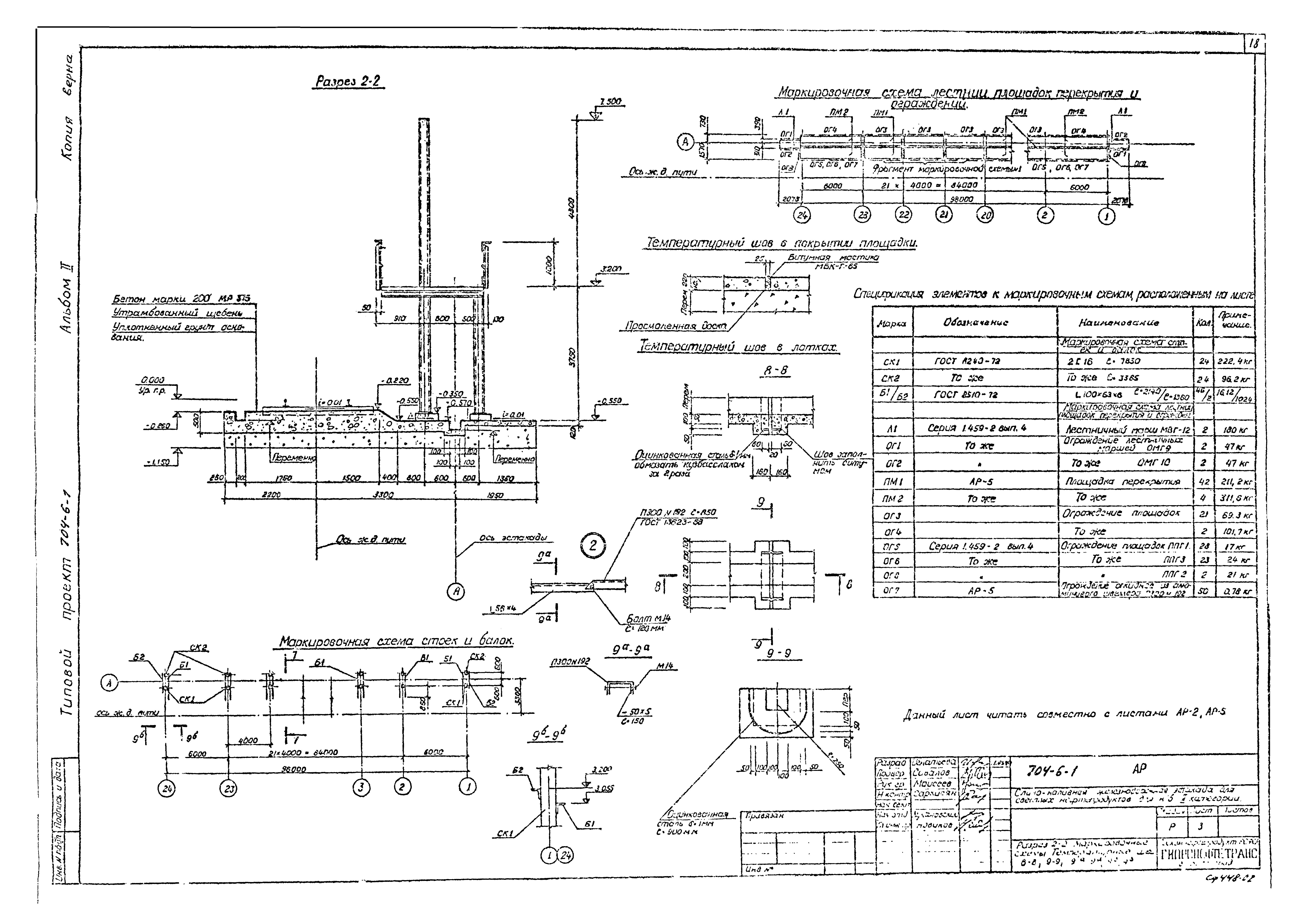
| Оглавление: | Титульный лист Содержание альбома Пояснительная записка. Общая часть Технологическая часть Заглавный лист Схема технологических трубопроводов Общий вид и план эстакады План размещения силовых устройств Разрез А-А Монтажные узлы стояка Разрезы Спецификация оборудования узлов и материалов Габариты приближения и схема установки сливо-наливных устройств Архитектурно-строительная часть Заглавный лист План на отм. 0.000. Разрез 1-1, К-1, К-2, решетка РМ1. Сечения 3-3 - 6-6 Разрез 2-2. Маркировочные схемы. Температурные швы 8-8 - 9-9; 9а-9а Маркировочная схема фундаментов, фундаментов под оборудование Фм1, Фм2, Фом1, Тк1. План перекрытия. Анкер А-1, А-2, 10-10 - 14-14 Сечения, узлы, элементы Сантехническая часть Заглавный лист План сетей. Деталировка и профиль поливочного водопровода Трап-колодец и колодец с гидрозатвором. Ковер профиль производственно-ливневой канализации Электротехническая часть Заглавный лист Электроосвещение Молниезащита и заземление Установка светильников ВЗГ-200А, щитка освещения ЩОВ-1 клеммной коробки УБ15 |
| Разработан: | Гипронефтетранс Госкомнефтепродуктов РСФСР |
| Утверждён: | 30.11.1979 Госкомнефтепродукт РСФСР (Russian Federation Goskomnefteprodukt 281) |



























