Скачать Типовой проект 902-1-54 Альбом 1. Технологические решения. Отопление и вентиляция. Внутренний водопровод и канализацияДата актуализации: 01.01.2021
|
| Обозначение: | Типовой проект 902-1-54 |
| Обозначение англ: | 902-1-54 |
| Статус: | не определен законодательством |
| Название рус.: | Альбом 1. Технологические решения. Отопление и вентиляция. Внутренний водопровод и канализация |
| Дата добавления в базу: | 01.09.2013 |
| Дата актуализации: | 01.01.2021 |
| Дата введения: | 01.12.1980 |
| Дата окончания срока действия: | 30.06.2003 |
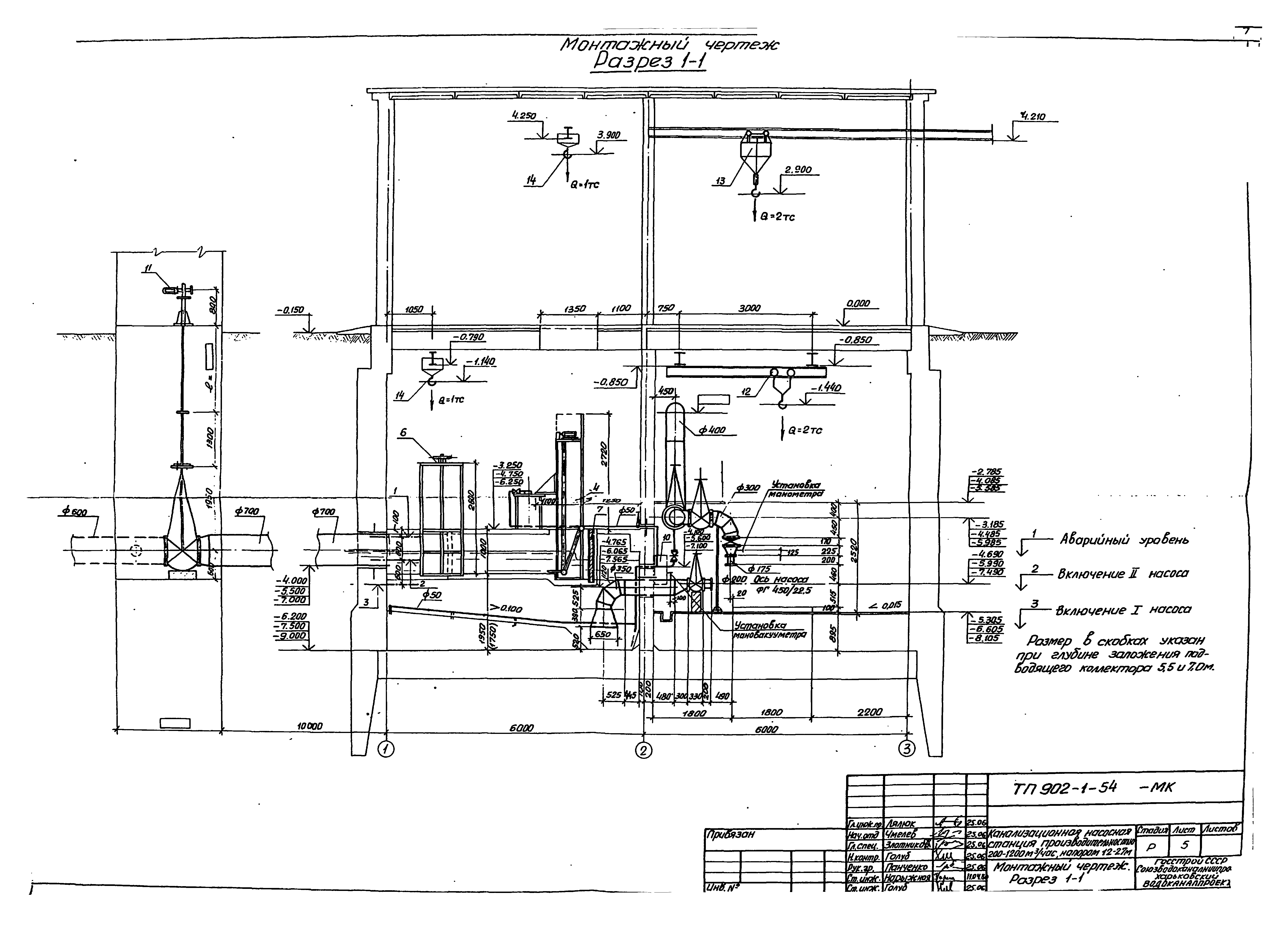
| Оглавление: | Содержание альбома Технологические решения Общие данные Монтажный чертеж. План Монтажный чертеж. Разрез 1-1 Монтажный чертеж. Разрез 2-2 Монтажный чертеж. План приемного резервуара. Разрез 1-1 Схема технологических трубопроводов План подземной части. Схемы В3, К13 Отопление и вентиляция Общие данные Вентиляция. Планы на отметках 0.000; 2.600; - 3.250; - 4.750; - 6.250. Разрезы 1-1, 2-2 Отопление. Планы на отм. 0.000 и подземной части. Узел управления Вентиляция. Схемы систем П1, П2, В1, В2, В4, В5, ВЕ1, ВЕ2 Отопление. Схемы систем отопления и теплоснабжения, фрагмент плана на отм. 0.000 Вентиляция. Установки П1, П2 Вентиляция. Установки В1, В2, В5. Отсос. Коробка распределительная Внутренний водопровод и канализация Общие данные Внутренний хозяйственно-питьевой водопровод В1 и бытовая канализация К1. План. Схема |
| Разработан: | Харьковский Водоканалпроект |
| Утверждён: | 19.06.1980 Союзводоканалпроект (Soyuzvodokanalproject 43) |
| Заменяет собой: |
|























