Скачать Типовые проектные решения 902-03-16 Альбом 2. ЧертежиДата актуализации: 01.01.2021
|
| Обозначение: | Типовые проектные решения 902-03-16 |
| Обозначение англ: | 902-03-16 |
| Статус: | справочные материалы, мп, тпр |
| Название рус.: | Альбом 2. Чертежи |
| Дата добавления в базу: | 01.09.2013 |
| Дата актуализации: | 01.01.2021 |
| Дата введения: | 01.08.1982 |
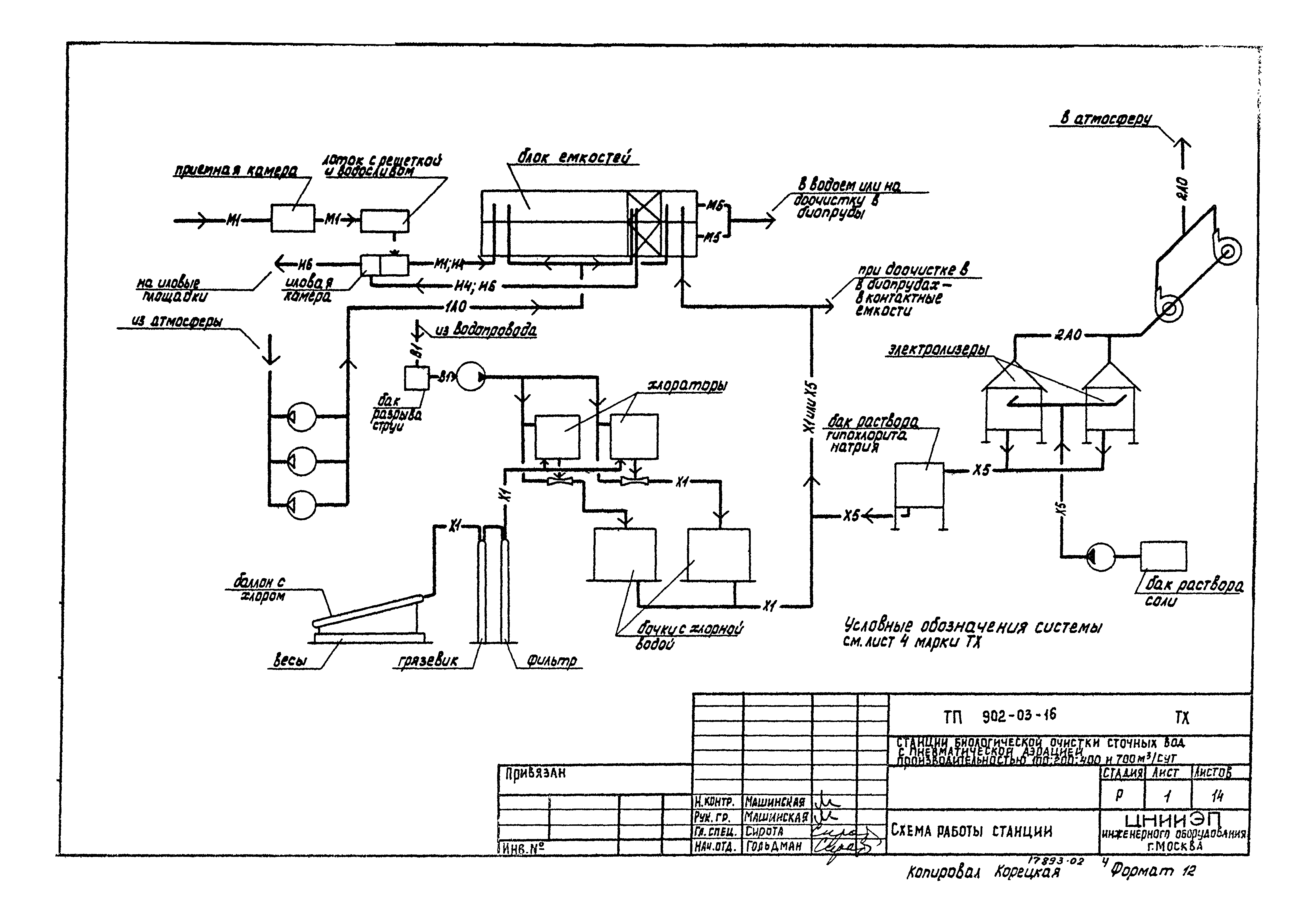
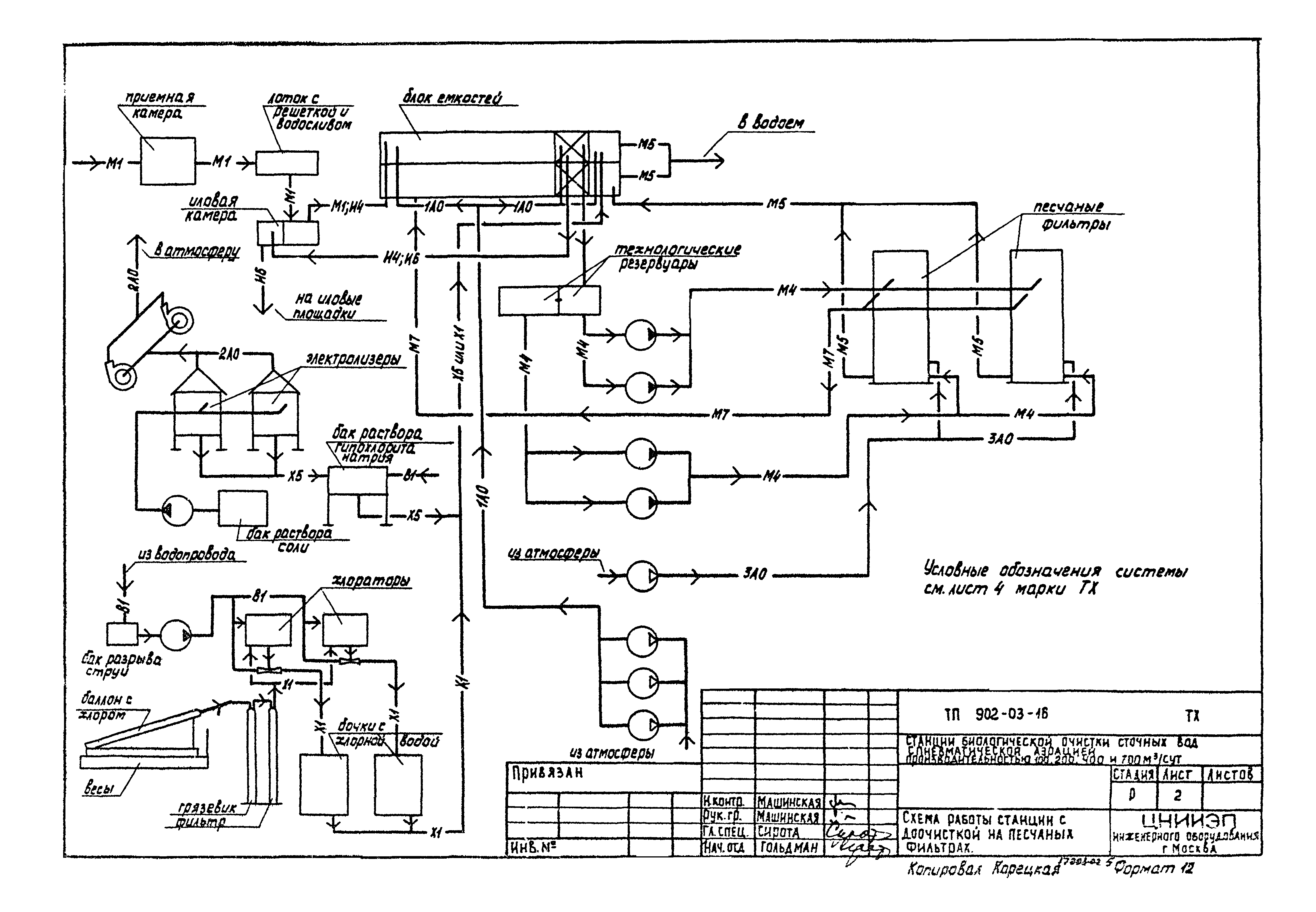
| Оглавление: | Содержание альбома Схема работы станции Схема работы станции с доочисткой на песчаных фильтрах Станция производительностью 200 куб. м/сутки. Схема генплана с коммуникациями Станция производительностью 200 куб. м/сутки с доочисткой на песчаных фильтрах. Схема генплана с коммуникациями Станция производительностью 700 куб. м/сутки. Схема генплана с коммуникациями Станция производительностью 700 куб. м/сутки с доочисткой на песчаных фильтрах. Схема генплана с коммуникациями Станция производительностью 700 куб. м/сутки. Примерный генплан Станция производительностью 700 куб. м/сутки с доочисткой на песчаных фильтрах. Примерный генплан Схема биопруда Детали биопруда Узлы и детали иловых площадок Сборный колодец иловой воды Узлы и детали иловых площадок |
| Разработан: | ЦНИИЭП |
| Утверждён: | 29.04.1981 Госгражданстрой (Gosgrazhdanstroy 141) |
| Заменяет собой: |
|

















