Скачать Типовой проект 905-1-24.87 Альбом 1. Пояснительная записка. Газоснабжение внутреннее. Эскизные чертежи общих видов нетиповых конструкций системы газоснабжения внутреннего. Архитектурно-строительные решения. Отопление и вентиляция. Эскизные чертежи общих видов нетиповых конструкций системы отопления и вентиляции. Автоматизация. Эскизные чертежи общих видов нетиповых конструкций системы автоматизации. Электрическое освещение. СвязьДата актуализации: 01.01.2021
|
| Обозначение: | Типовой проект 905-1-24.87 |
| Обозначение англ: | 905-1-24.87 |
| Статус: | не определен законодательством |
| Название рус.: | Альбом 1. Пояснительная записка. Газоснабжение внутреннее. Эскизные чертежи общих видов нетиповых конструкций системы газоснабжения внутреннего. Архитектурно-строительные решения. Отопление и вентиляция. Эскизные чертежи общих видов нетиповых конструкций системы отопления и вентиляции. Автоматизация. Эскизные чертежи общих видов нетиповых конструкций системы автоматизации. Электрическое освещение. Связь |
| Дата добавления в базу: | 01.09.2013 |
| Дата актуализации: | 01.01.2021 |
| Дата введения: | 01.10.1987 |
| Дата окончания срока действия: | 30.06.2003 |
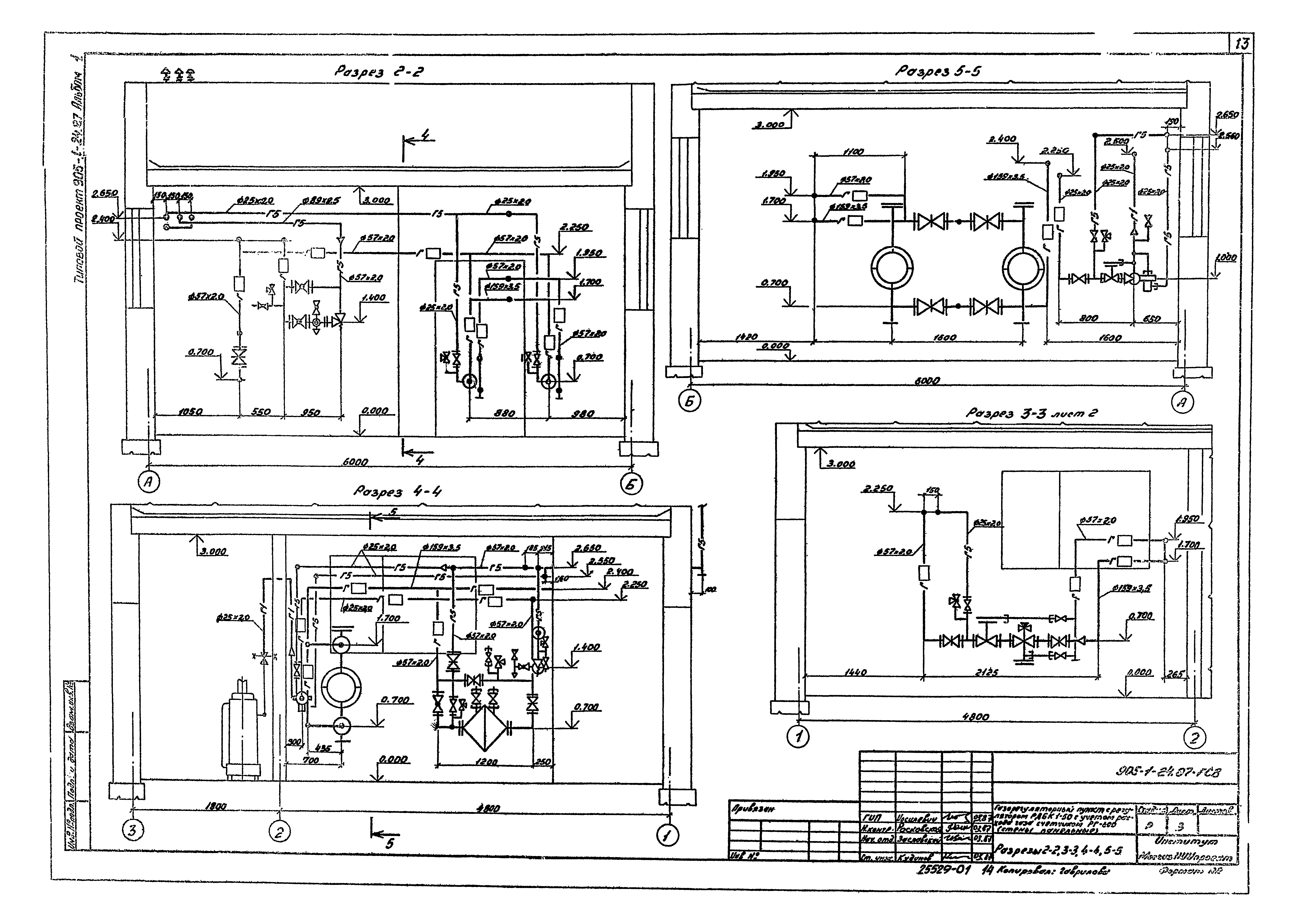
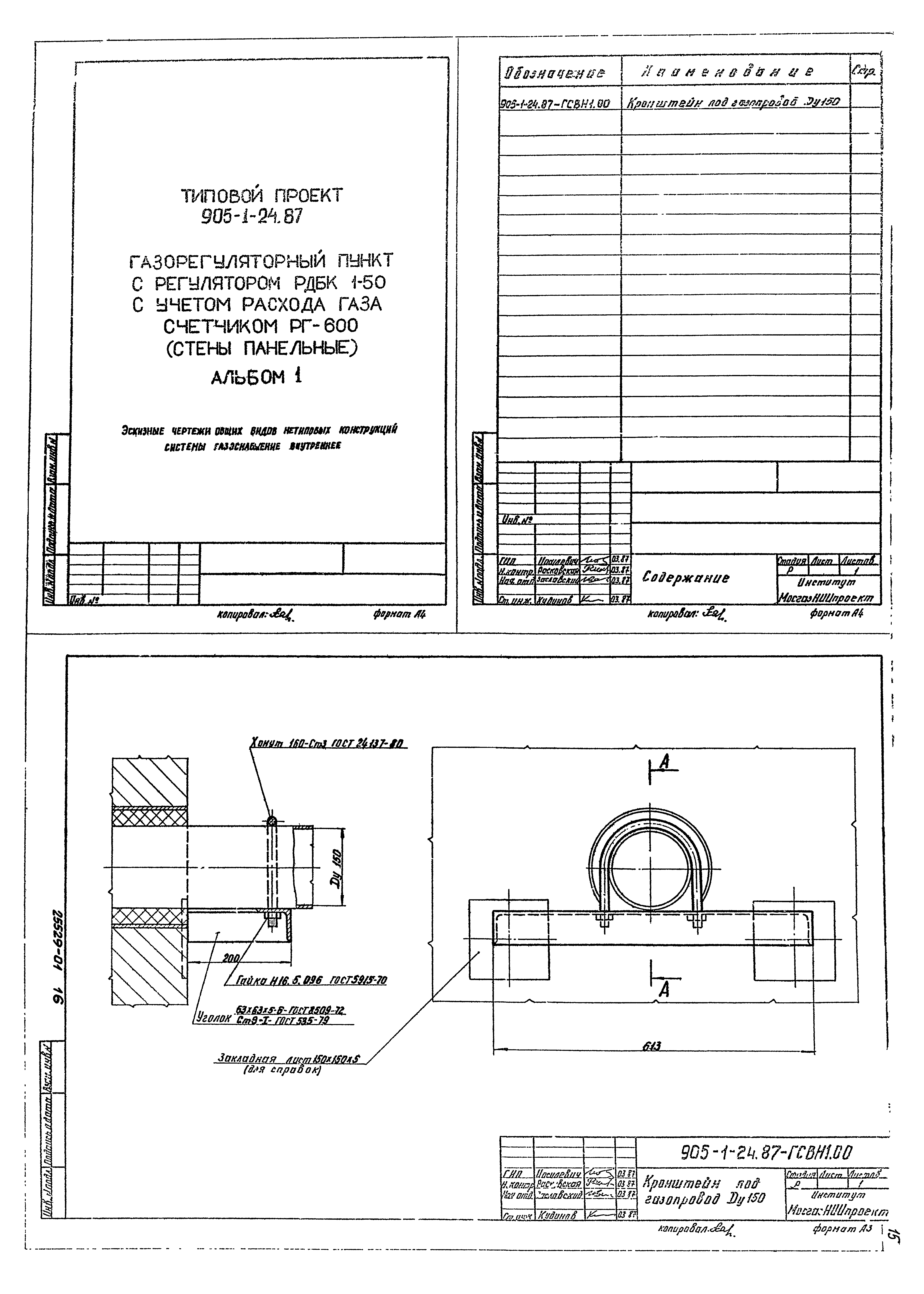
| Оглавление: | Содержание Пояснительная записка Газоснабжение внутреннее Общие данные План вид 1-1 Разрезы 2-2, 3-3, 4-4, 5-5 Схема Кронштейн под газопровод Ду200 Архитектурно-строительные решения Общие данные План на отм. 0.000. Разрезы 1-1, 2-2 Фасады 1 - 3, 3 - 1, Б - А, А - Б Планы кровли, полов и отверстий. Экспликация полов Схема расположения элементов фундаментов. Раскладка блоков по осям Схема расположения основных панелей по осям 1 - 3, А, Б. Спецификация Схема расположения стеновых панелей и плит покрытия. Спецификации Отопление и вентиляция Общие данные Отопление от отопительного аппарата. План на отм. 0.000. Разрез 1-1 Отопление от отопительного аппарата. Схема системы отопления Отопление от наружных тепловых сетей. План на отм. 0.000. Разрез 1-1 Отопление от наружных тепловых сетей. Схема системы отопления. Тепловой узел 1, 2 Катушка Автоматизация Общие данные Схема автоматизации Схема соединений внешних проводок План расположения Рамка для напоромера мембранного НМП-52 Щиток для термометра манометрического ТЖС Электрическое освещение Общие данные Освещение. План Молниезащита. План, фасад Связь Общие данные План расположения телефонной сети |
| Разработан: | Мосгазниипроект Мосгорисполкома |
| Утверждён: | 20.04.1987 Госстрой СССР (Государственный комитет Совета Министров СССР по делам строительства) (USSR Gosstroy АЧ-46) |









































