Скачать Типовой проект 902-2-255 Альбом 3. Здание решетокДата актуализации: 01.01.2021
|
| Обозначение: | Типовой проект 902-2-255 |
| Обозначение англ: | 902-2-255 |
| Статус: | заменен |
| Название рус.: | Альбом 3. Здание решеток |
| Дата добавления в базу: | 01.09.2013 |
| Дата актуализации: | 01.01.2021 |
| Дата введения: | 15.09.1975 |
| Дата окончания срока действия: | 01.06.1988 |
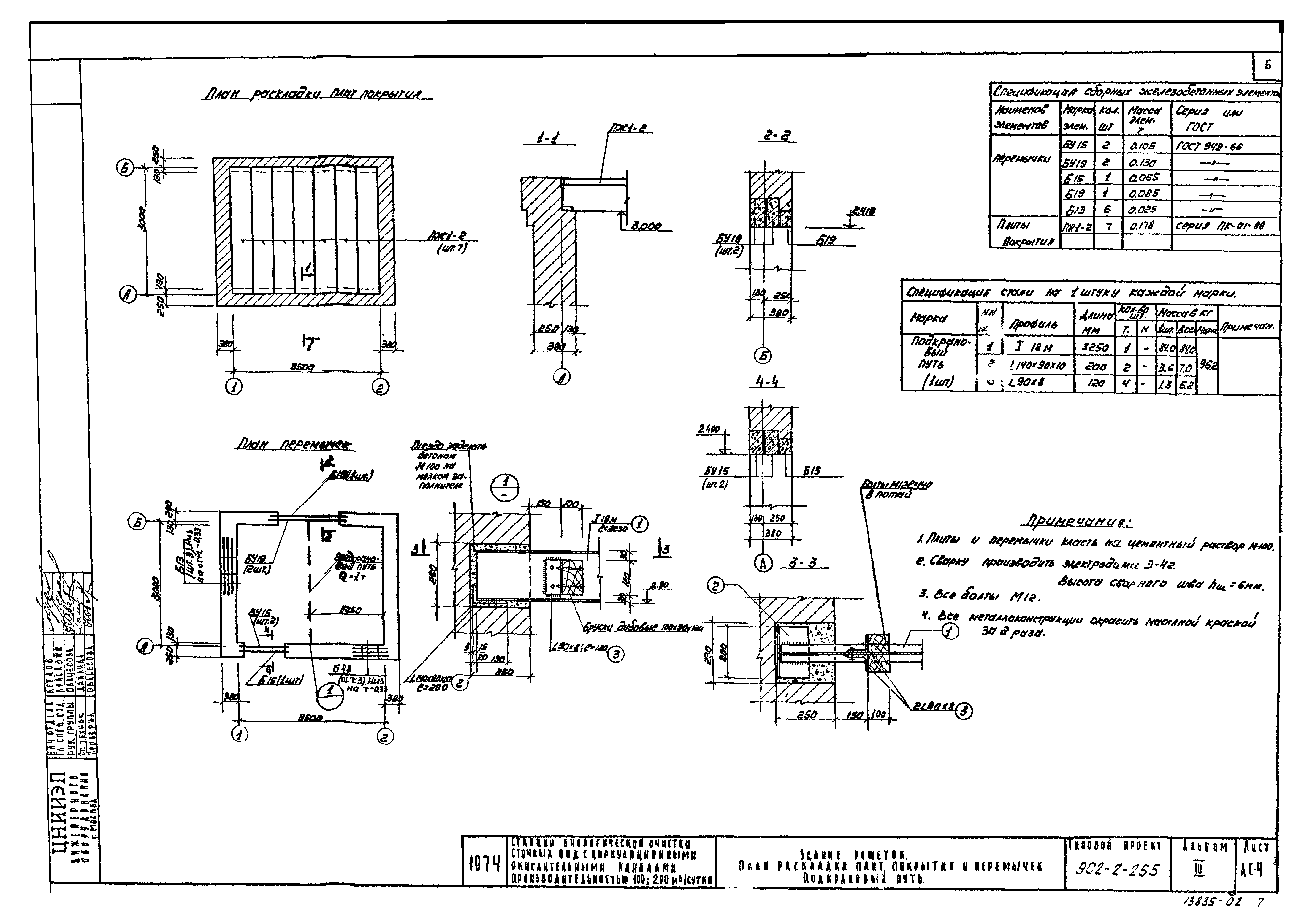
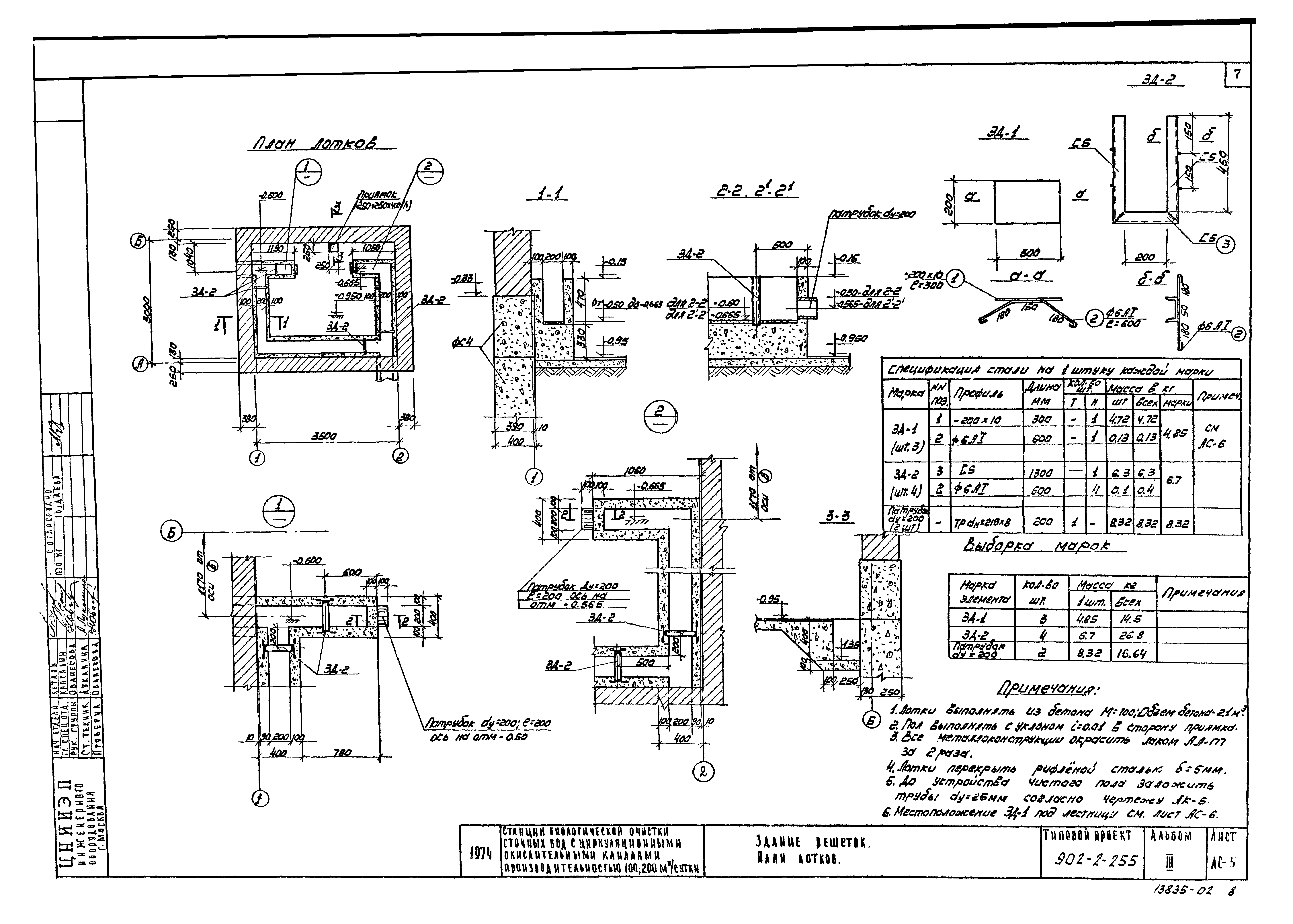
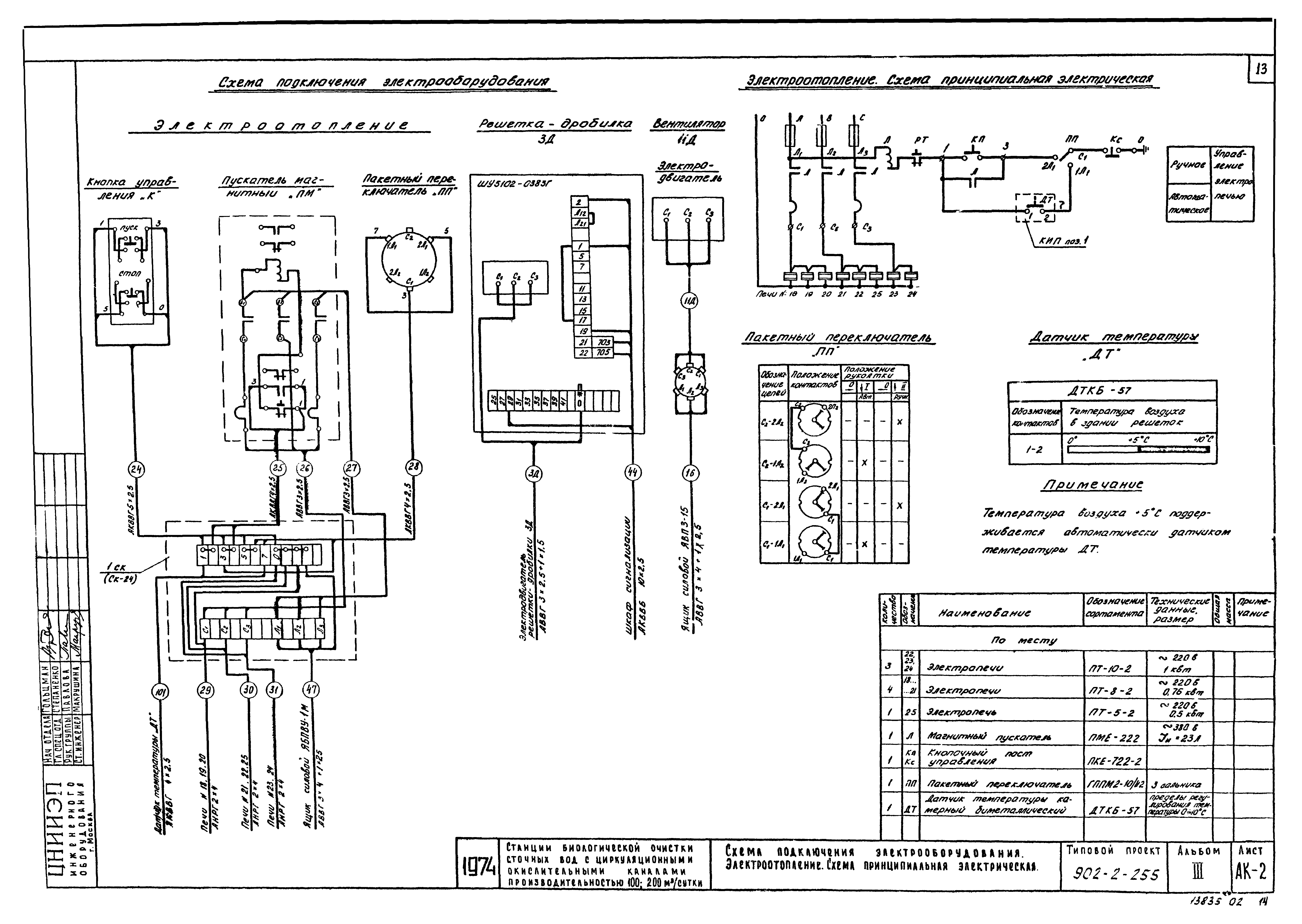
| Оглавление: | Технологические чертежи Здание решеток. Приемная камера Строительные чертежи Выборка материалов План. Разрезы. Фасады. Узел 1 Раскладка фундаментных блоков План раскладки плит покрытия и перемычек. Подкрановый путь План лотков Площадка металлическая Приточный шкаф. План. Разрезы 1-1, 2-2 Санитарно-технические чертежи План с электро- и водяным отоплением. Разрез 1-1. Схема отопления и вентиляции Приточный шкаф. 1-й вариант - с электрическими печами, 2-й вариант - с ребристыми трубами Электротехнические чертежи Управление решеткой-дробилкой ЗД. Сигнализация. Схемы принципиальные Схема подключения электрооборудования электроотопления. Схема принципиальная электрическая Строительное задание. Размещение электрооборудования и прокладка кабеля Электроосвещение. Заземление. План |
| Разработан: | ЦНИИЭП инженерного оборудования |
| Утверждён: | 31.07.1975 Госгражданстрой (Gosgrazhdanstroy 162) |
| Чем заменён: |
















