Скачать Типовой проект 901-1-91.88 Альбом I. Технологические решенияДата актуализации: 01.01.2021
|
| Обозначение: | Типовой проект 901-1-91.88 |
| Обозначение англ: | 901-1-91.88 |
| Статус: | не определен законодательством |
| Название рус.: | Альбом I. Технологические решения |
| Дата добавления в базу: | 01.09.2013 |
| Дата актуализации: | 01.01.2021 |
| Дата введения: | 05.07.1988 |
| Дата окончания срока действия: | 30.06.2003 |
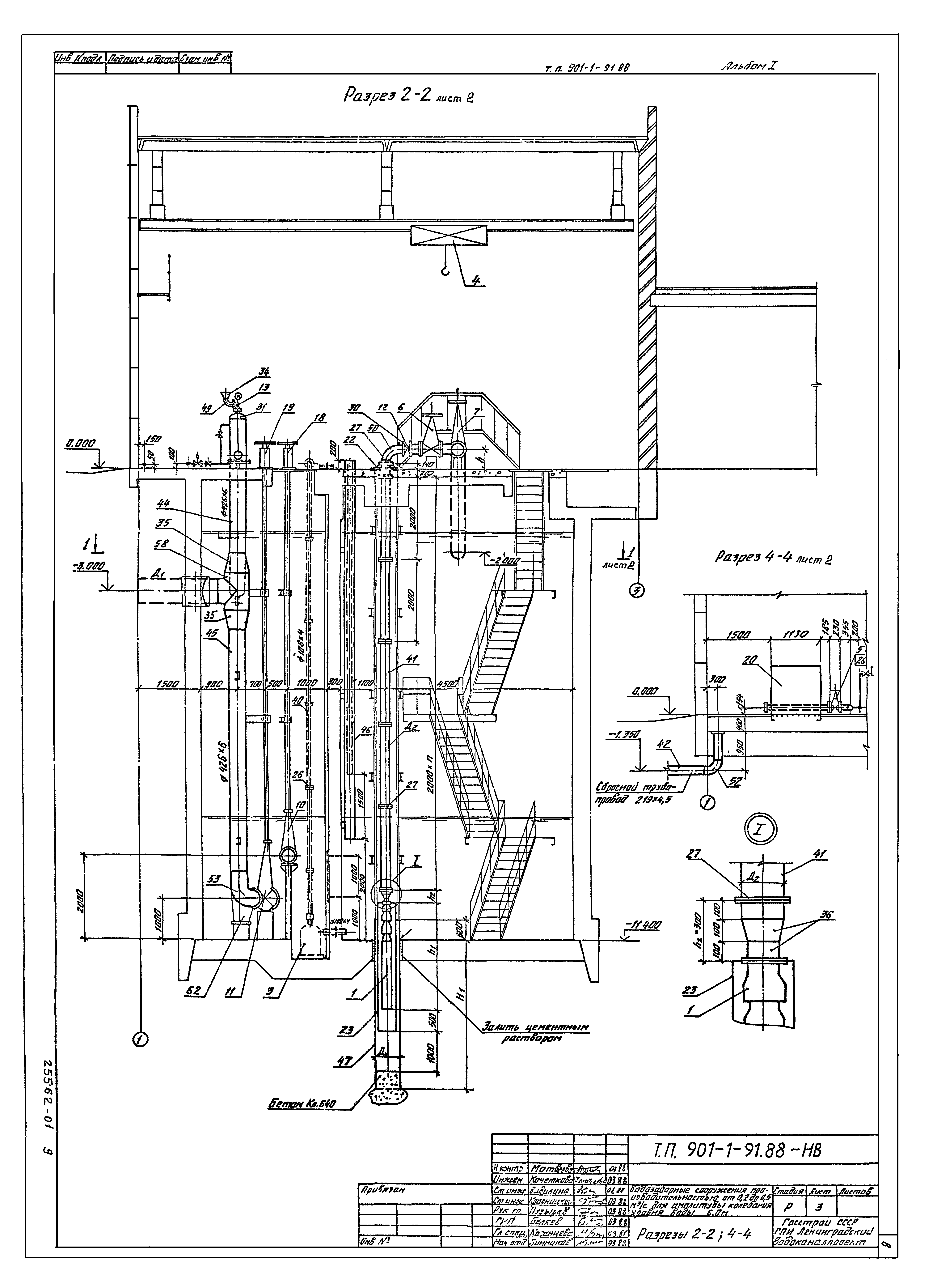
| Оглавление: | ПЗ-1 Пояснительная записка (начало) ПЗ-2 Пояснительная записка (продолжение) ПЗ-3 Пояснительная записка (окончание) НВ-1 Общие данные НВ-2 План на отм. 0.000; план 1-1 НВ-3 Разрезы 2-2; 4-4 НВ-4 Разрезы 3-3; 5-5 НВ-5 План установки вакуум-насосов. Разрезы НВ-6 Спецификация (начало) НВ-7 Спецификация (продолжение) НВ-8 Спецификация (окончание) МВ.01.00 Лист1 Колонка управления задвижкой Ду300; Ду400 с ручным приводом МВ.01.00 Лист2 Колонка управления задвижкой Ду300; Ду400 с ручным приводом МВ.02.00 Лист1 Устройство промывное МВ.02.00 Лист2 Устройство промывное МВ.03.00 Сетка 1000х1000 МВ.04.00 Секция опорная МВ.05.00 Кожух МВ.06.00 Монтажный хомут Дн МВ.00.01 Рама закладная МВ.00.02 Дроссельшайба МВ.07.00 Вставка Дн*dн МВ.08.00 Подпятник Ду 400 МВ.09.00 Узел крепления датчиков |
| Разработан: | Ленинградский Водоканалпроект |
| Утверждён: | 06.04.1988 Госстрой СССР (Государственный комитет Совета Министров СССР по делам строительства) (USSR Gosstroy 25) |
| Заменяет собой: |
























