Скачать Типовые проектные решения 901-08-11.83 Альбом I. Пояснительная запискаДата актуализации: 01.01.2021
|
| Обозначение: | Типовые проектные решения 901-08-11.83 |
| Обозначение англ: | 901-08-11.83 |
| Статус: | не определен законодательством |
| Название рус.: | Альбом I. Пояснительная записка |
| Дата добавления в базу: | 01.09.2013 |
| Дата актуализации: | 01.01.2021 |
| Дата введения: | 17.12.1982 |
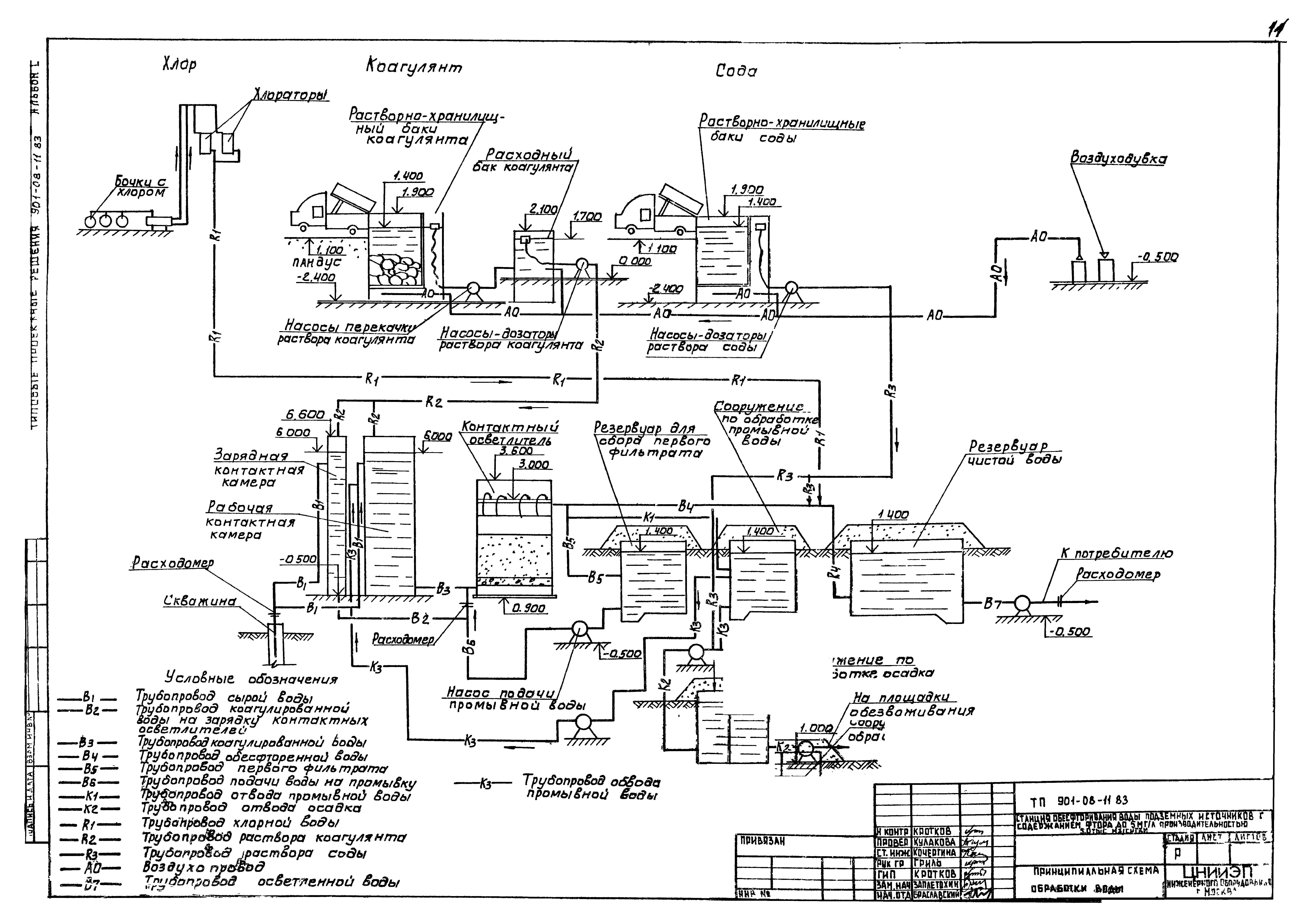
| Оглавление: | 1. Введение 2. Технологическая часть 2.1. Назначение и область применения 2.2. Технологическая схема обработки воды 2.3. Общекомпоновочные решения площадки станции обесфторивания 2.4. Компоновка здания блока основных сооружений станции обесфторивания 2.5. Характеристика и расчетные параметры основных сооружений 2.6. Обеззараживание 2.7. Мероприятие по защите окружающей среды 2.8. Указания по привязке проекта 2.9. Дополнительные данные для использования при привязке проекта 3. Архитектурно-строительная часть 3.1. Общая часть 3.2. Природные условия 3.3. Объемно-планировочные и конструктивные решения 3.4. Соображения по производству работ 3.5. Указания по привязке 4. Санитарно-техническая часть 4.1. Общие указания 4.2. Теплоснабжение 4.3. Отопление 4.4. Вентиляция 4.5. Условия привязки 5. Электротехническая часть 5.1. Электроснабжение 5.2. Электрооборудование 5.3. Электроосвещение 5.4. Заземление 5.5. Зануление 5.6. Связь и сигнализация 5.7. Автоматизация и технологический контроль Технологическая часть Принципиальная схема обработки воды Схема примерного генплана |
| Разработан: | ЦНИИЭП инженерного оборудования |
| Утверждён: | 22.07.1981 Госгражданстрой (Gosgrazhdanstroy 219) |











