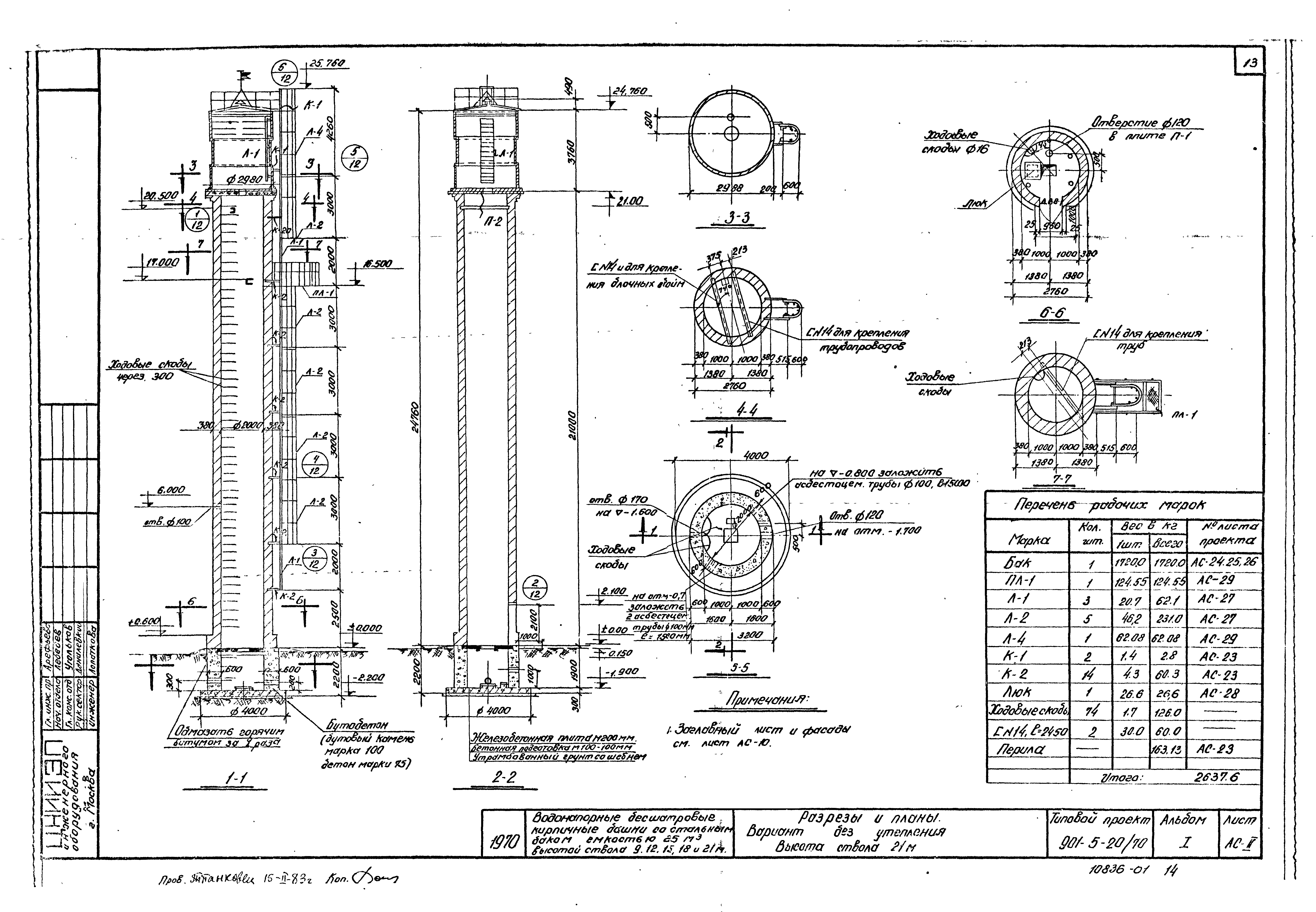
Скачать Типовой проект 901-5-20/70 Альбом I. Архитектурно-строительная, технологическая, электротехническая части и автоматикаДата актуализации: 01.01.2021 Типовой проект 901-5-20/70
Альбом I. Архитектурно-строительная, технологическая, электротехническая части и автоматика| Обозначение: | Типовой проект 901-5-20/70 | | Обозначение англ: | 901-5-20/70 | | Статус: | не определен законодательством | | Название рус.: | Альбом I. Архитектурно-строительная, технологическая, электротехническая части и автоматика | | Дата добавления в базу: | 01.09.2013 | | Дата актуализации: | 01.01.2021 | | Дата введения: | 30.12.1970 | | Дата окончания срока действия: | 30.06.2003 | | Разработан: | ЦНИИЭП инженерного оборудования
| | Утверждён: | 30.12.1970 ЦНИИЭП инженерного оборудования (TsNIIEP of Building Service Equipment 181)
|
                                                             
|