Скачать Типовой проект 407-1-76 Альбом 3. Чертежи санитарно-технических систем и устройствДата актуализации: 01.01.2021
|
| Обозначение: | Типовой проект 407-1-76 |
| Обозначение англ: | 407-1-76 |
| Статус: | действует |
| Название рус.: | Альбом 3. Чертежи санитарно-технических систем и устройств |
| Дата добавления в базу: | 01.09.2013 |
| Дата актуализации: | 01.01.2021 |
| Дата введения: | 01.08.1973 |
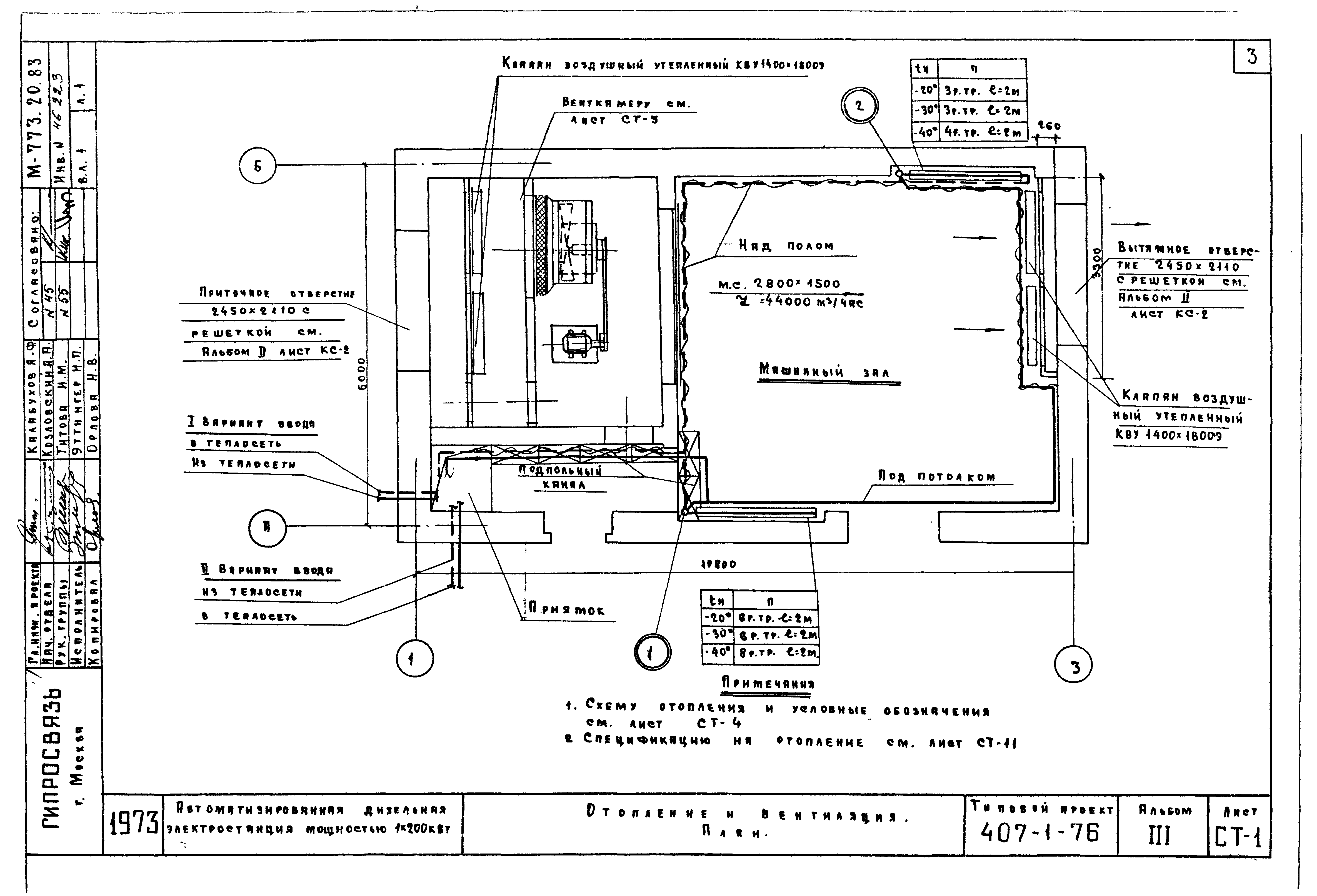
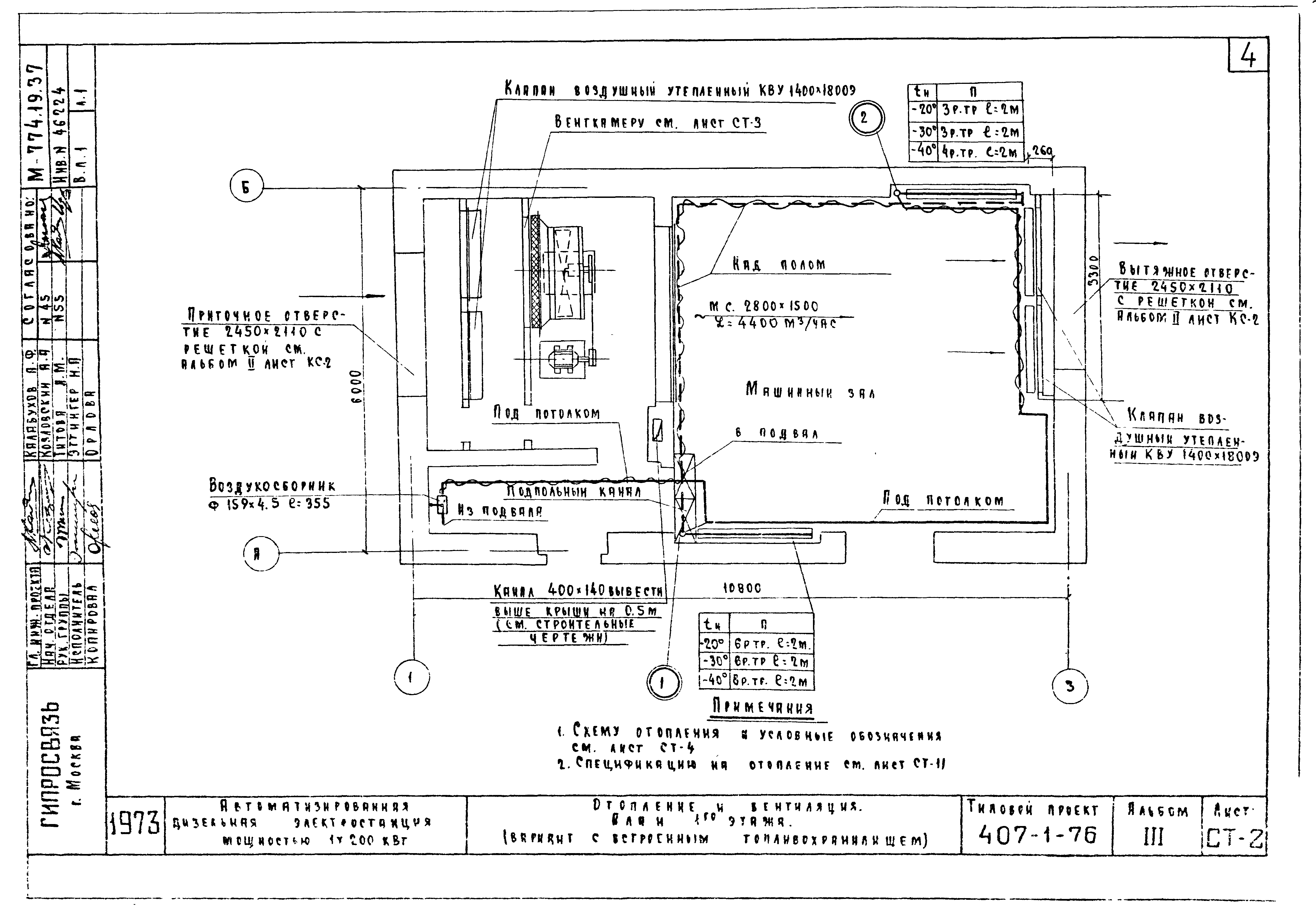
| Оглавление: | 1. Титульный лист 2. Заглавный лист 3. СТ-1 Отопление и вентиляция. План 4. СТ-2 Отопление и вентиляция. План 1го этажа (вариант со встроенным топливохранилищем) 5. СТ-3 Отопление и вентиляция. План подвала (вариант со встроенным топливохранилищем) 6. СТ-4 Отопление. Схема 7. СТ-5 Вентиляция. Венткамера. План 8. СТ-6 Вентиляция. Венткамера. Разрез 1-1 9. СТ-7 Вентиляция. Венткамера. Разрез 2-2 10. СТ-8 Вентиляция. Венткамера. Разрез 1-1 (вариант со встроенным топливохранилищем) 11. СТ-9 Вентиляция. Венткамера. Разрез 2-2 (вариант со встроенным топливохранилищем) 12. СТ-10 Вентиляция. Венткамера. Спецификация. Примечания 13. СТ-11 Отопление и вентиляция. Сводная спецификация 14. СТ-12 Отопление и вентиляция. Заказная спецификация 15. СТ-13 Водопровод и вентиляция. План. Разрезы. Схема. Спецификация 16. КС-1 Воздухосборник. Установка нагревательных приборов из ребристых труб 17. КС-2 Вентиляционная решетка из металлической сетки. Изоляция трубопроводов матами из минеральной ваты 18. КС-3 Утепленная стенка и утепленная дверь для приточной камеры 19. КС-4 Рама из уголков 70*70*5 для крепления клапана воздушного утепленного 20. КС-5 Шкив диаметром 250 мм для типа ремня "В" и числа ремней "Б" 21. КС-6 Водонагреватель |
| Разработан: | Гипросвязь |
| Утверждён: | 05.06.1973 Минсвязи СССР (USSR Minsvyazi ) |





















