Скачать Типовой проект 810-1-35.90 Альбом 8. Оборудование систем испарительного охлаждения и увлажнения воздуха теплицы. Оборудование капельного полива растений. Оборудование для полива в рассадных отделениях теплицы. Установка для приготовления питательных растворов систем капельного поливаДата актуализации: 01.01.2021
|
| Обозначение: | Типовой проект 810-1-35.90 |
| Обозначение англ: | 810-1-35.90 |
| Статус: | не определен законодательством |
| Название рус.: | Альбом 8. Оборудование систем испарительного охлаждения и увлажнения воздуха теплицы. Оборудование капельного полива растений. Оборудование для полива в рассадных отделениях теплицы. Установка для приготовления питательных растворов систем капельного полива |
| Дата добавления в базу: | 01.09.2013 |
| Дата актуализации: | 01.01.2021 |
| Дата введения: | 25.09.1990 |
| Дата окончания срока действия: | 30.06.2003 |
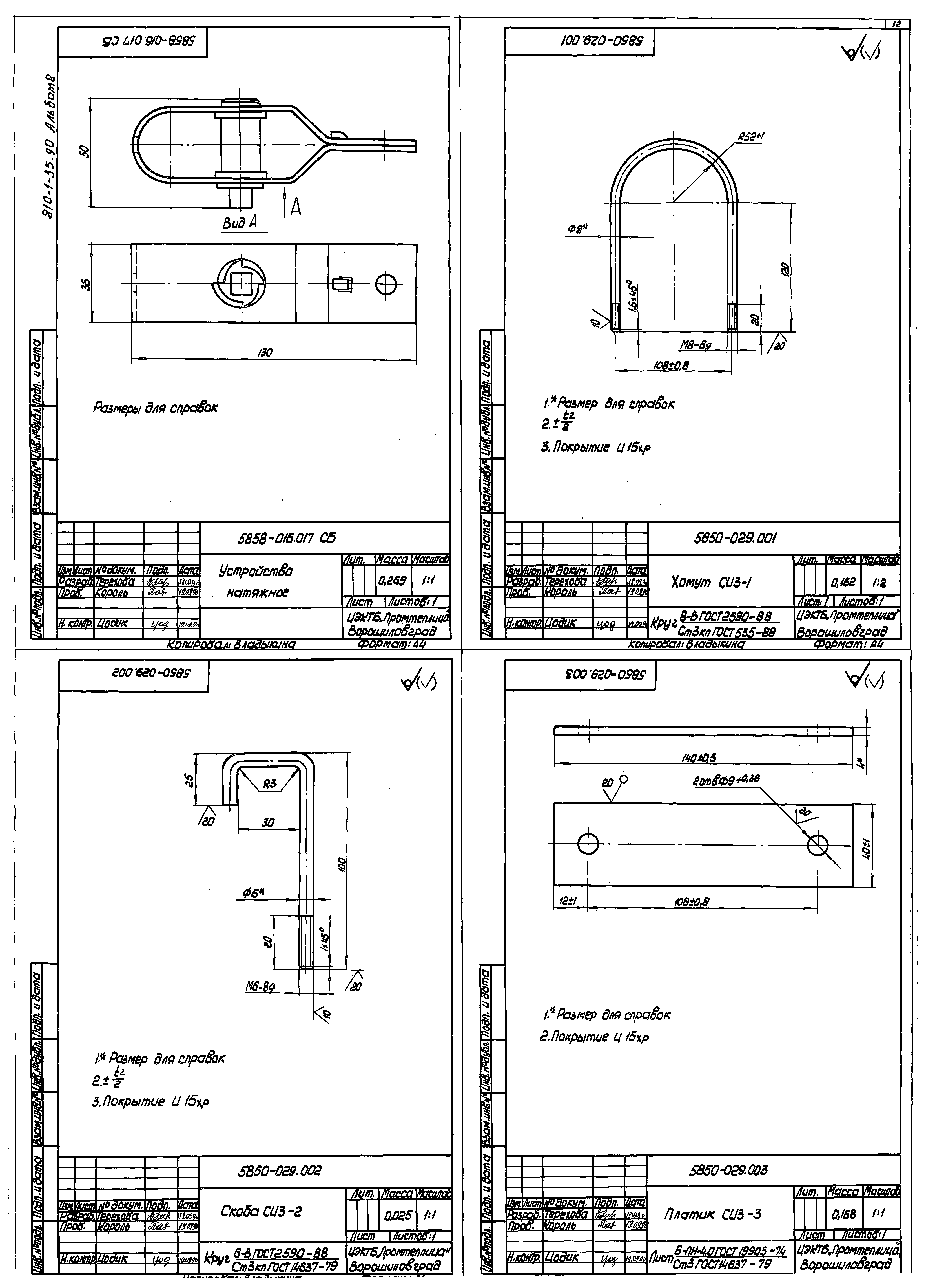
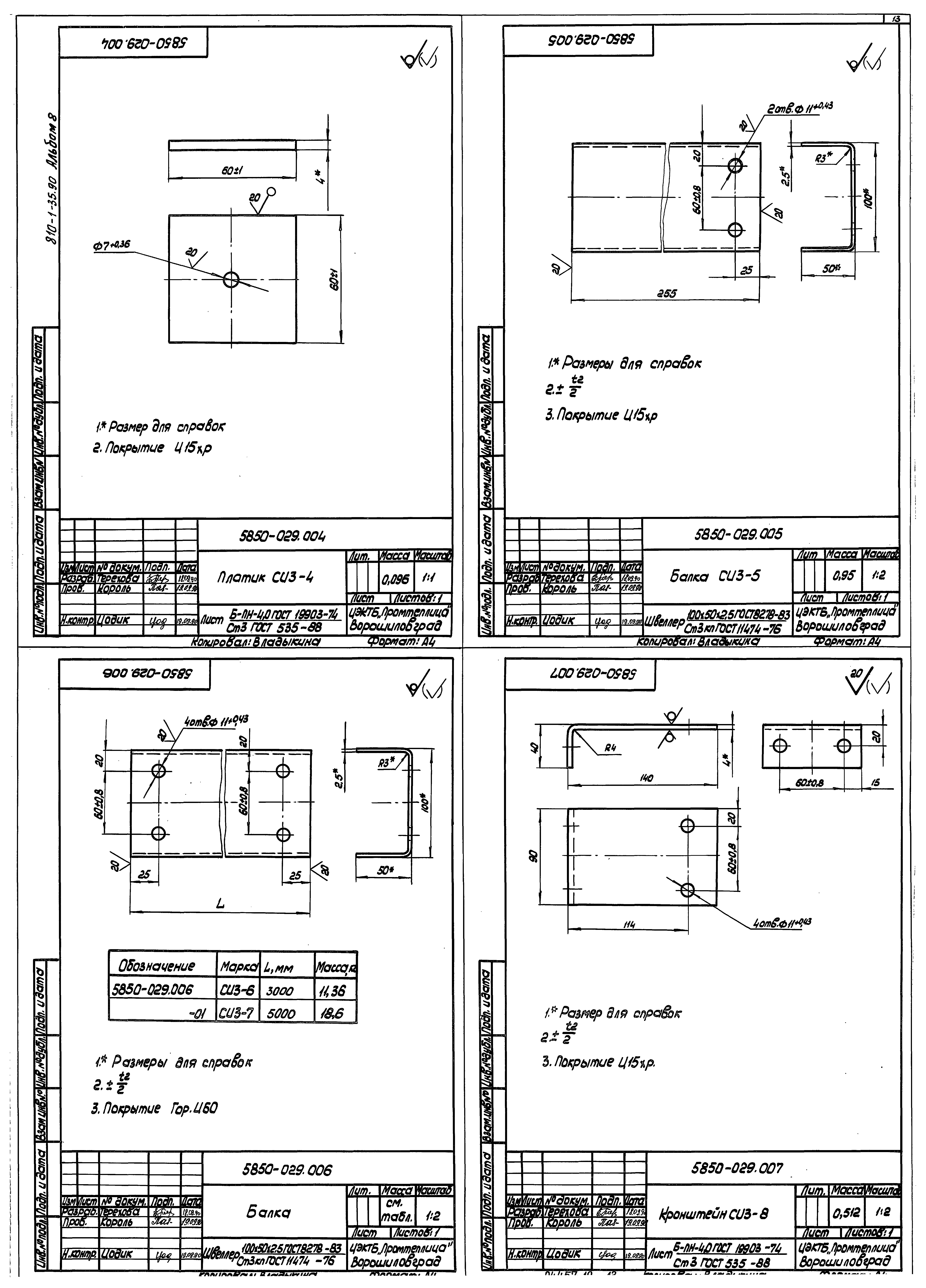
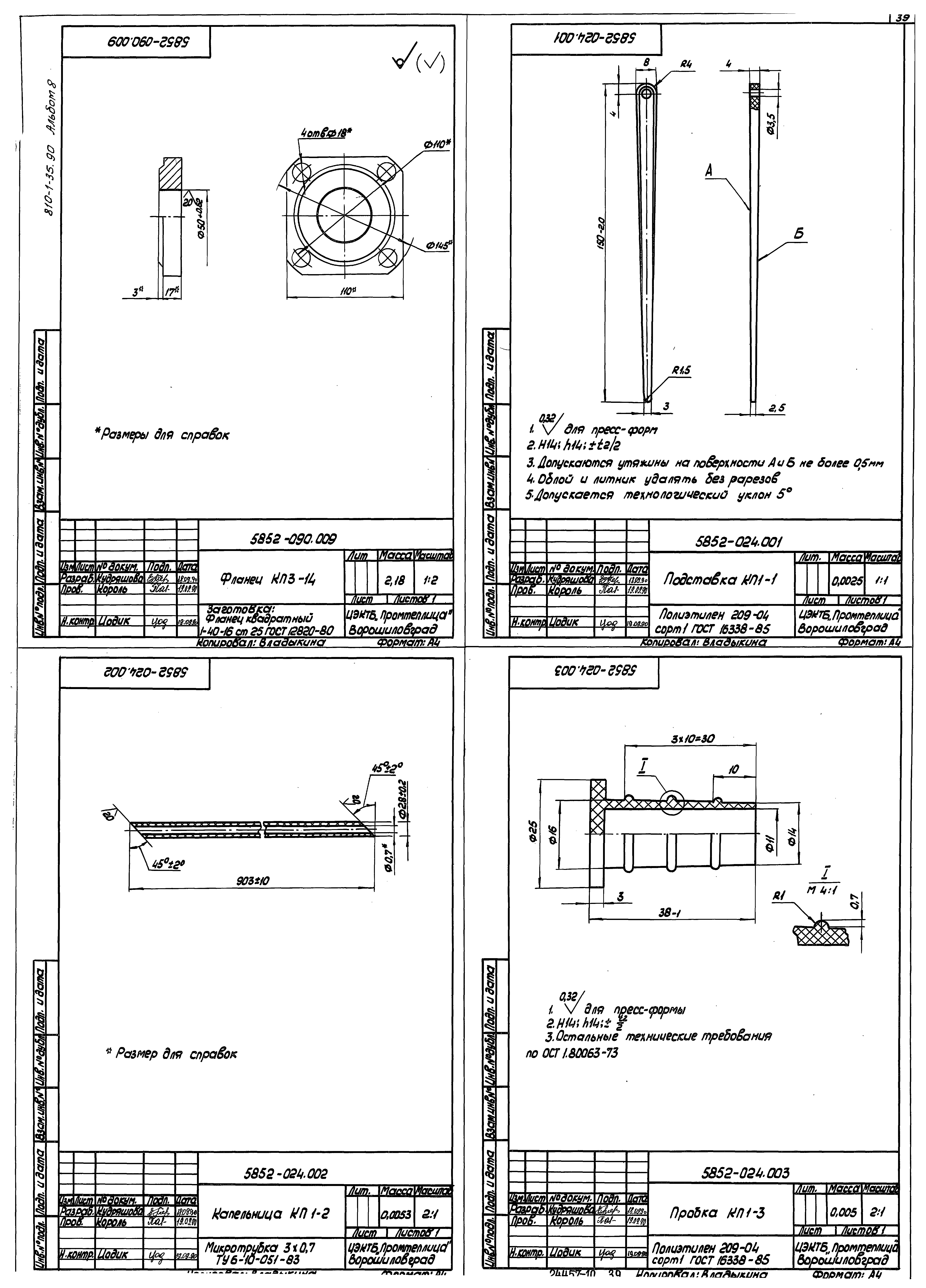
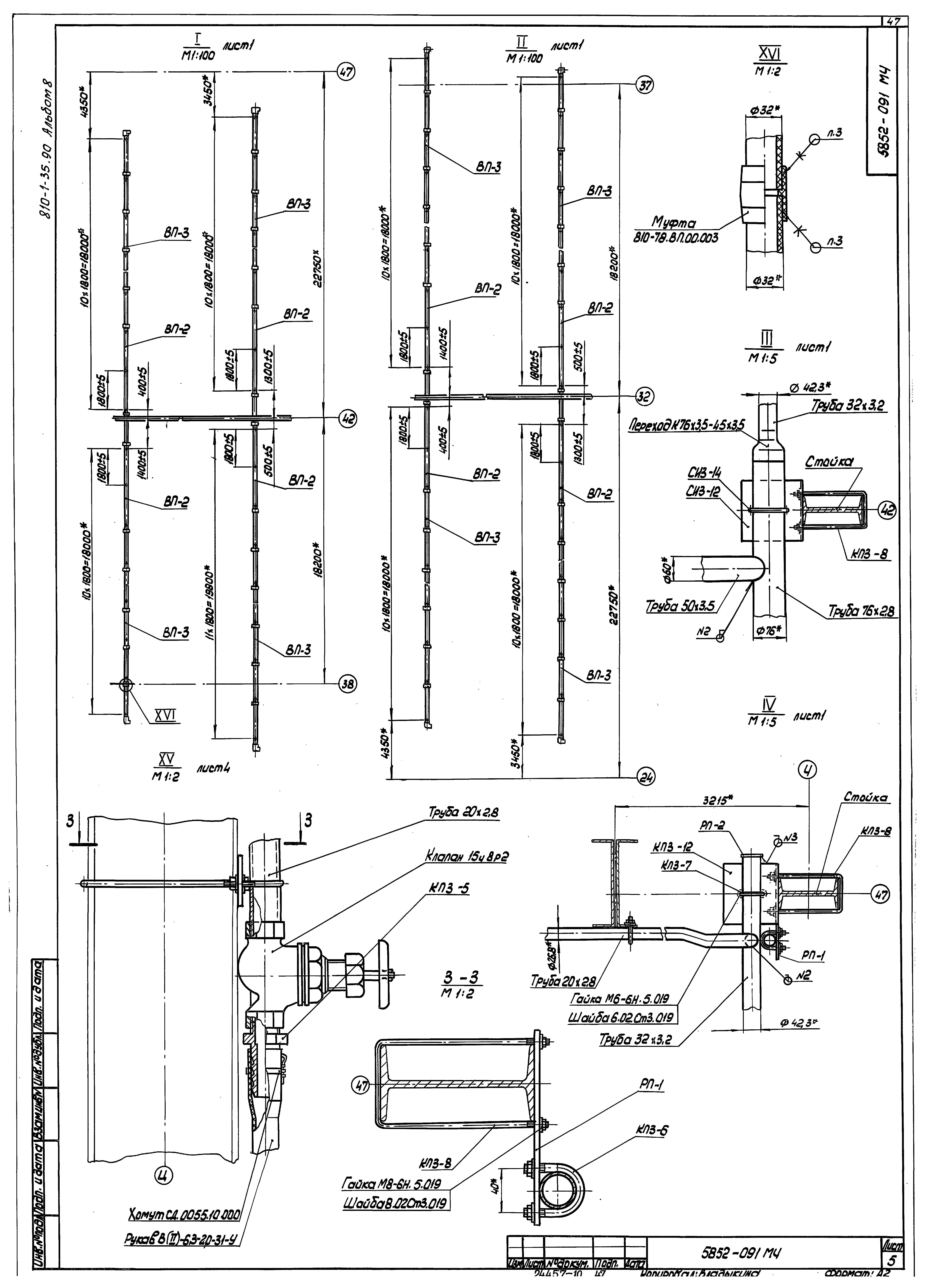
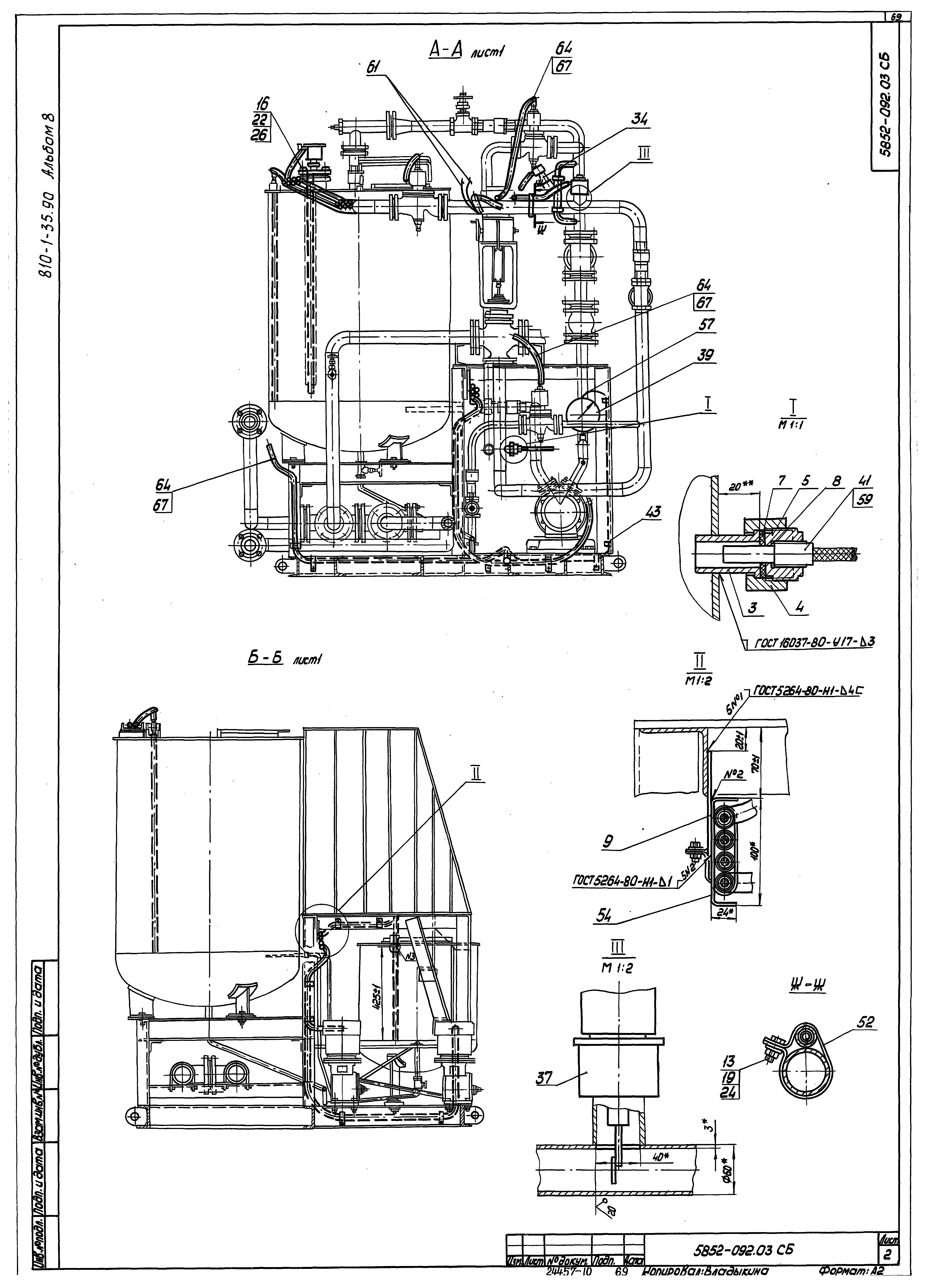
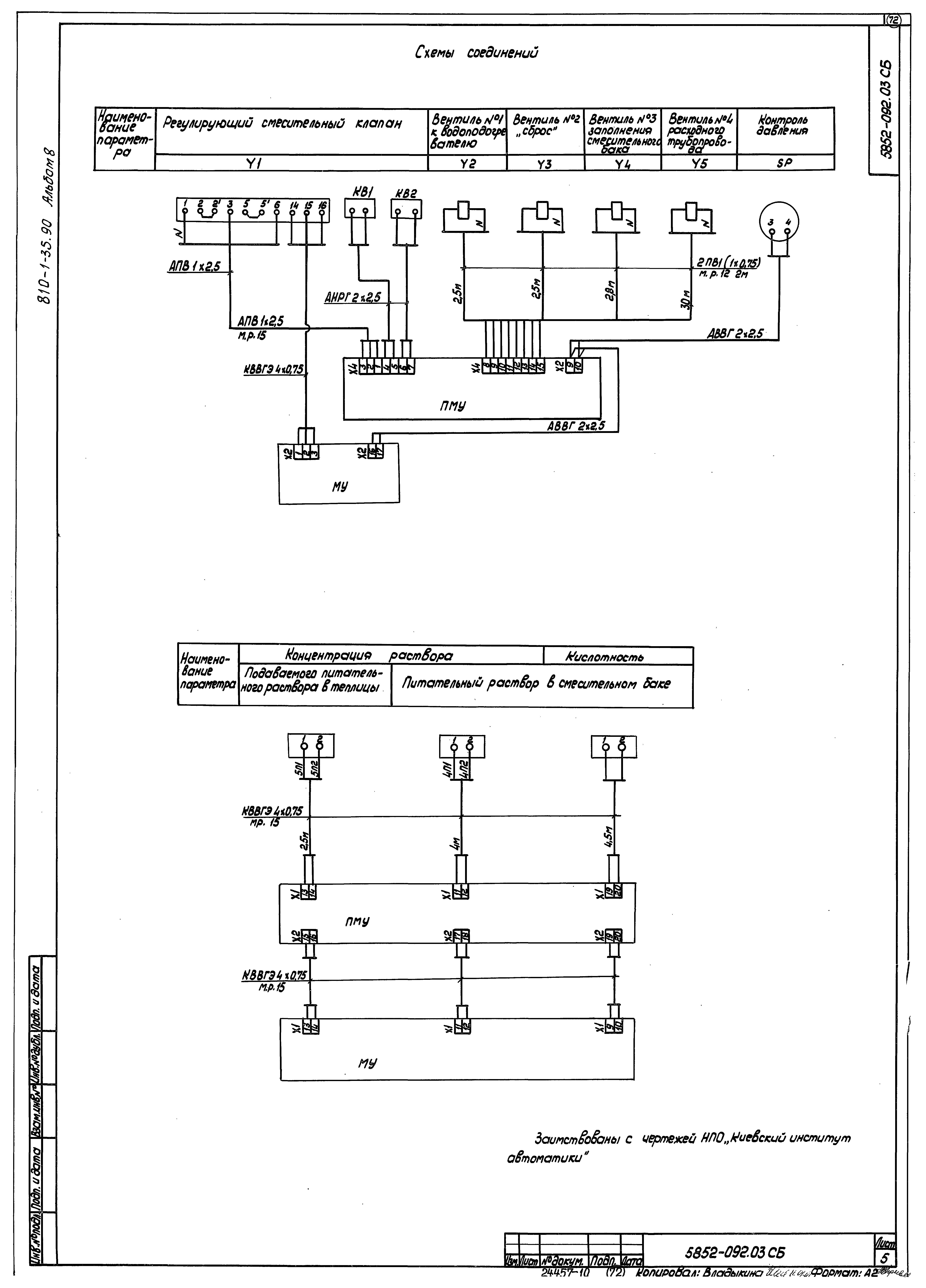
| Оглавление: | ТП810-1-35.90 5850-029 Оборудование для системы испарительного охлаждения и увлажнения воздуха зимних теплиц пролетом 18 м, площадью 3 га. Спецификация ТП810-1-35.90 5850-029 МИ Оборудование для системы испарительного охлаждения и увлажнения воздуха зимних теплиц пролетом 18 м, площадью 3 га. Монтажный чертеж ТП810-1-35.90 5850-029 РР Оборудование для системы испарительного охлаждения и увлажнения воздуха зимних теплиц пролетом 18 м, площадью 3 га. Расчеты ТП810-1-35.90 5850-029 ИЭ Оборудование для системы испарительного охлаждения и увлажнения воздуха зимних теплиц пролетом 18 м, площадью 3 га. Инструкция по эксплуатации ТП810-1-35.90 5850-020.01.000СБ Отвод СИ2-1. Сборочный чертеж ТП810-1-35.90 5850-042.000СБ Распылитель №1. Сборочный чертеж ТП810-1-35.90 5850-016.017СБ Устройство натяжное. Сборочный чертеж ТП810-1-35.90 5850-029.001 Хомут СИ3-1 ТП810-1-35.90 5850-029.002 Скоба СИ3-2 ТП810-1-35.90 5850-029.003 Платик СИ3-3 ТП810-1-35.90 5850-029.004 Платик СИ3-4 ТП810-1-35.90 5850-029.005 Балка СИ3-5 ТП810-1-35.90 5850-029.006 Балка ТП810-1-35.90 5850-029.007 Кронштейн СИ3-8 ТП810-1-35.90 5850-029.008 Заглушка СИ3-9 ТП810-1-35.90 5850-029.009 Ороситель ТП810-1-35.90 5850-029.010 Кронштейн СИ3-12 ТП810-1-35.90 5850-029.011 Хомут ТП810-1-35.90 5850-020.00.012 Штифт СИ2-15 ТП810-1-35.90 5850-020.00.013 Втулка СИ2-16 ТП810-1-35.90 5850-025.01.001 Фланец СИ1-17 ТП810-1-35.90 5850-025.00.09 Втулка СИ1-11 ТП810-1-35.90 5850-025.00.011 Фильтр СИ1-14 ТП810-1-35.90 СД0055.50.000.01 Удлинитель СИ1-18 ТП810-1-35.90 5850-029-01 Оборудование для системы испарительного охлаждения и увлажнения воздуха зимних теплиц пролетом 18 м, площадью 3 га. Спецификация ТП810-1-35.90 5850-029-01МЧ Оборудование для системы испарительного охлаждения и увлажнения воздуха зимних теплиц пролетом 18 м, площадью 3 га. Монтажный чертеж ТП810-1-35.90 5850-029-01РР Оборудование для системы испарительного охлаждения и увлажнения воздуха зимних теплиц пролетом 18 м, площадью 3 га. Расчеты ТП810-1-35.90 5850-029-01ИЭ Оборудование для системы испарительного охлаждения и увлажнения воздуха зимних теплиц пролетом 18 м, площадью 3 га. Инструкция по эксплуатации ТП810-1-35.90 5850-029-01.01СБ Форсунка дуговая высокого давления СИ3-01-1. Сборочный чертеж ТП810-1-35.90 5850-029-01.001 Ороситель СИ3-01-2 ТП810-1-35.90 5850-029-01.002 Ороситель СИ3-01-3 ТП810-1-35.90 5850-029-01.003 Ороситель СИ3-01-4 ТП810-1-35.90 5850-029-01.004 Ороситель СИ3-01-5 ТП810-1-35.90 5850-029 -01.005Патрубок ТП810-1-35.90 5850-029-01.006 Патрубок СИ3-01-8 ТП810-1-35.90 5852-090 Оборудование для капельного полива растений зимних теплиц пролетом 18 м, площадью 3 га. Спецификация ТП810-1-35.90 5852-090РР Оборудование для капельного полива растений зимних теплиц пролетом 18 м, площадью 3 га. Расчеты ТП810-1-35.90 5852-090МЧ Оборудование для капельного полива растений зимних теплиц пролетом 18 м, площадью 3 га. Монтажный чертеж ТП810-1-35.90 5852-090ИЭ Оборудование для капельного полива растений зимних теплиц пролетом 18 м, площадью 3 га. Инструкция по эксплуатации ТП810-1-35.90 5852-079-03.00.000СБ Фильтр тип 3. Сборочный чертеж ТП810-1-35.90 СД0055.10.000СБ Хомут. Сборочный чертеж ТП810-1-35.90 5852-090.01СБ Кронштейн КП3-1. Сборочный чертеж ТП810-1-35.90 5852-090.02СБ Фланец в сборе КП3-2. Сборочный чертеж ТП810-1-35.90 5852-024.006 Заглушка КП1-6 ТП810-1-35.90 5852-090.001 Хомут ТП810-1-35.90 5852-090.002 Штуцер КП3-5 ТП810-1-35.90 5852-090.003 Хомут ТП810-1-35.90 5852-090.004 Скоба ТП810-1-35.90 5852-090.008 Хомут КП3-13 ТП810-1-35.90 5852-090.005 Планка РП-1 ТП810-1-35.90 5852-090.006 Кронштейн КП3-11 ТП810-1-35.90 5852-090.007 Кронштейн КП3-12 ТП810-1-35.90 5852-090.009 Фланец КП3-14 ТП810-1-35.90 5852-024.001 Подставка КП1-1 ТП810-1-35.90 5852-024.002 Капельница КП1-2 ТП810-1-35.90 5852-024.003 Пробка КП1-3 ТП810-1-35.90 5852-024.004 Пробка КП1-4 ТП810-1-35.90 5852-024-01.002 Винт КП1-01-2 ТП810-1-35.90 5852-083.001 Штуцер КП2-1 ТП810-1-35.90 5852-083-01.001 Подставка КП2-01-1 ТП810-1-35.90 5852-083-01.002 Корпус КП2-01-2 ТП810-1-35.90 5852-083-01.003 Тройник КП2-01-3 ТП810-1-35.90 5852-083-02.001 Вставка КП2-02-1 ТП810-1-35.90 5852-090.010 Заглушка РП-2 ТП810-1-35.90 5852-091 Оборудование для полива в рассадных отделениях зимних теплиц пролетом 18 м, площадью 3 га. Спецификация ТП810-1-35.90 5852-091МЧ Оборудование для полива в рассадных отделениях зимних теплиц пролетом 18 м, площадью 3 га. Монтажный чертеж ТП810-1-35.90 5852-091РР Оборудование для полива в рассадных отделениях зимних теплиц пролетом 18 м, площадью 3 га. Расчеты ТП810-1-35.90 5852-091ИЭ Оборудование для полива в рассадных отделениях зимних теплиц пролетом 18 м, площадью 3 га. Инструкция по эксплуатации ТП810-1-35.90 ВП.13.000СБ Распылитель №4. Сборочный чертеж ТП810-1-35.90 СД.0055.45.000СБ Клапан сбросной. Сборочный чертеж ТП810-1-35.90 5852-091.001 Втулка ВП-1 ТП810-1-35.90 5852-091.002 Ороситель ВП-2 ТП810-1-35.90 5852-091.003 Ороситель ВП-3 ТП810-1-35.90 5852-091.004 Ороситель ВП-4 ТП810-1-35.90 5852-091.005 Ороситель ВП-5 ТП810-1-35.90 5852-091.006 Шайба дроссельная ВП-6 ТП810-1-35.90 ВП.00.002 Фильтр ТП810-1-35.90 ОК.151.01 Хомут ТП810-1-35.90 5852-091.007 Фланец ВП-7 ТП810-1-35.90 5852-091.011 Заглушка ВП-11 ТП810-1-35.90 0133.ВП.00.003 Гайка накидная ТП810-1-35.90 0133.ВА.00.004.001 Втулка резьбовая ТП810-1-35.90 810-78.ВП.00.003 Муфта ТП810-1-35.90 5852-092 Установка для приготовления питательных растворов систем капельного полива производительностью 6 м³/ч. Спецификация ТП810-1-35.90 5852-092СБ Установка для приготовления питательных растворов систем капельного полива производительностью 6 м³/ч. Сборочный чертеж ТП810-1-35.90 5852-092ИЭ Установка для приготовления питательных растворов систем капельного полива производительностью 6 м³/ч. Инструкция эксплуатации ТП810-1-35.90 5852-092.03 Установка электрооборудования. Спецификация ТП810-1-35.90 5852-092.03СБ Установка электрооборудования. Сборочный чертеж |
| Разработан: | ЦЭКТБ Промтеплица Госагропрома СССР |
| Утверждён: | 21.09.1990 Главное научно-проектное управление по строительству Госкомиссии Совмина СССР по продовольствию и закупкам (11) |








































































