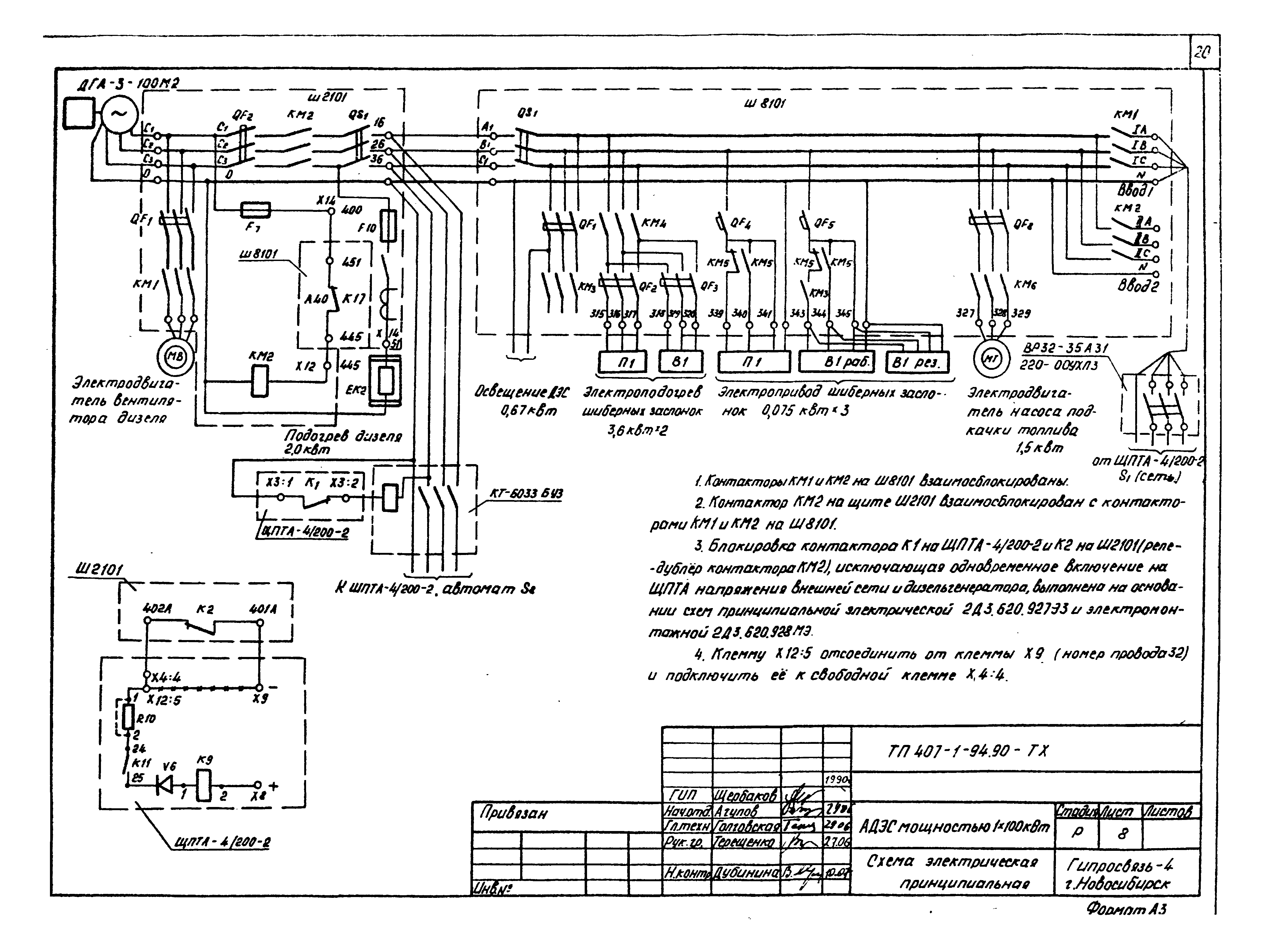
Скачать Типовой проект 407-1-94.90 Альбом 1. Общая пояснительная записка. Тепломеханика и электрооборудованиеДата актуализации: 01.01.2021
|
| Обозначение: | Типовой проект 407-1-94.90 |
| Обозначение англ: | 407-1-94.90 |
| Статус: | не определен законодательством |
| Название рус.: | Альбом 1. Общая пояснительная записка. Тепломеханика и электрооборудование |
| Дата добавления в базу: | 01.09.2013 |
| Дата актуализации: | 01.01.2021 |
| Дата введения: | 02.10.1990 |
| Дата окончания срока действия: | 30.06.2003 |
| Разработан: | Гипросвязь-4 |
| Утверждён: | 20.09.1990 Министерство связи СССР |




















































