Скачать Типовой проект 901-5-53с.93 Альбом I. Пояснительная записка. Архитектурно-строительные решения. Наружное водоснабжение. Автоматизация. Организация строительства. Спецификация оборудованияДата актуализации: 01.01.2021
|
| Обозначение: | Типовой проект 901-5-53с.93 |
| Обозначение англ: | 901-5-53с.93 |
| Статус: | не определен законодательством |
| Название рус.: | Альбом I. Пояснительная записка. Архитектурно-строительные решения. Наружное водоснабжение. Автоматизация. Организация строительства. Спецификация оборудования |
| Дата добавления в базу: | 01.09.2013 |
| Дата актуализации: | 01.01.2021 |
| Дата введения: | 16.04.1993 |
| Дата окончания срока действия: | 30.06.2003 |
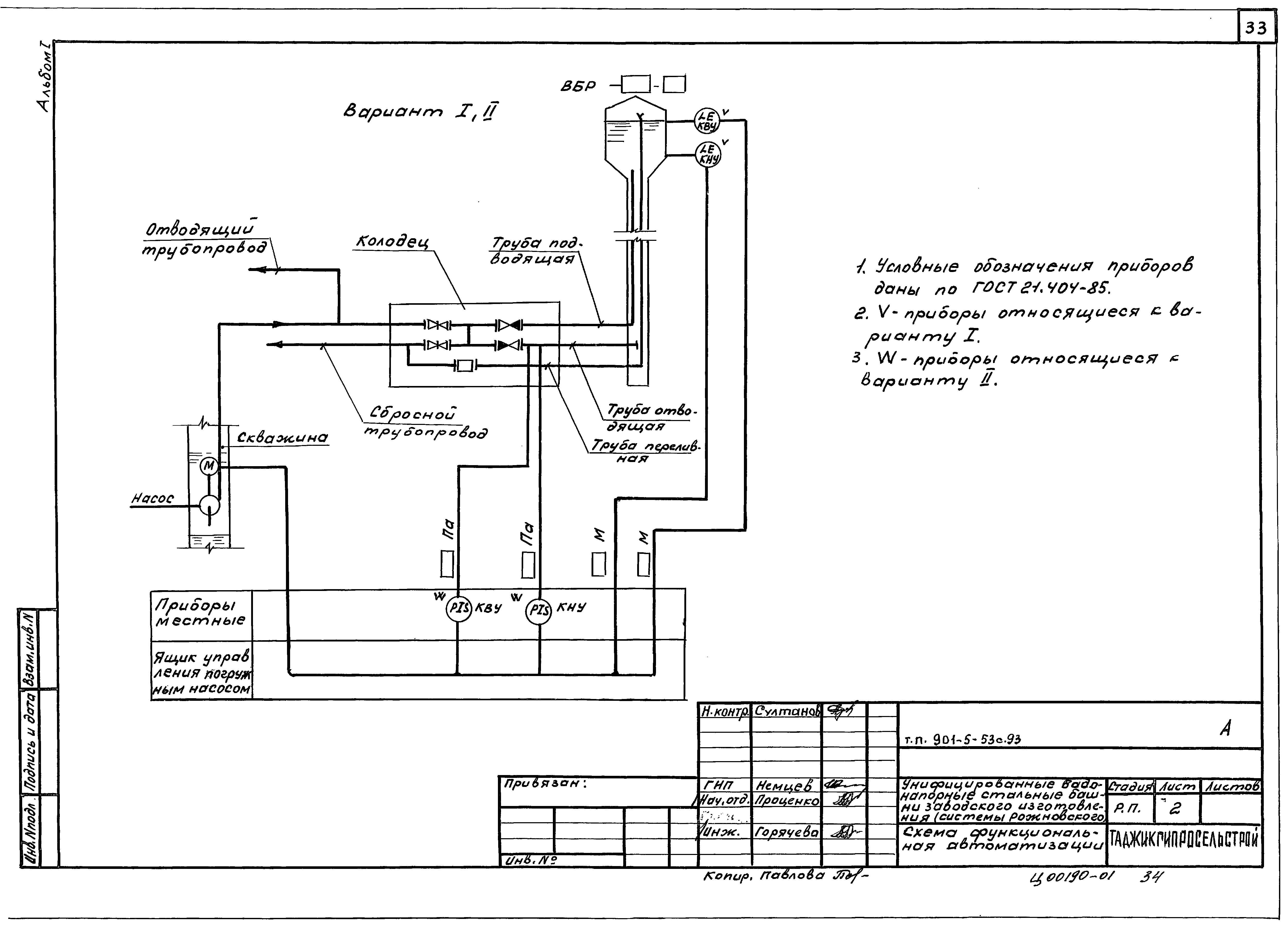
| Оглавление: | ТП 901-5-53с.93 ПЗ Пояснительная записка ТП 901-5-53с.93 АС-1 Общие данные (начало) ТП 901-5-53с.93 АС-2 Общие данные (окончание) ТП 901-5-53с.93 АС-3 Фасады и планы башен ТП 901-5-53с.93 АС-4 Схема расположения подземного хозяйства и лестницы (вариант со сборным колодцем ВК1) ТП 901-5-53с.93 АС-5 Схема расположения подземного хозяйства и лестницы (вариант с монолитным колодцем ВК2) ТП 901-5-53с.93 АС-6 Сечения, вид 1-1 ТП 901-5-53с.93 АС-7 Грунтовая подушка и устройство фундаментов на просадочных грунтах ТП 901-5-53с.93 АС-8 Водопроводные колодцы ВК1,ВК2 ТП 901-5-53с.93 АС-9 ФМ-1÷ФМ-13,ЛМ-1 ТП 901-5-53с.93 АС-10 Спецификация монолитных фундаментов и лестницы ТП 901-5-53с.93 АС-11 Ведомость расхода стали на элемент ТП 901-5-53с.93 АС-12 Сетки С-1÷С-10,МН-1 ТП 901-5-53с.93 АС-13 Крышка деревянная КД-1 ТП 901-5-53с.93 АС-14 Монтажный чертеж ТП 901-5-53с.93 АС-15 Схема сборки ТП 901-5-53с.93 АС-16 Узлы, разрезы, виды ТП 901-5-53с.93 НВ-1 Общие данные ТП 901-5-53с.93 НВ-2 Монтажная схема трубопроводов ТП 901-5-53с.93 НВ-3 Разрезы 1-1 и 2-2 (вариант со сборным колодцем) ТП 901-5-53с.93 НВ-4 Разрезы 3-3 и 4-4 (вариант с монолитным колодцем) ТП 901-5-53с.93 НВ.СО Спецификация оборудования ТП 901-5-53с.93 А-1 Общие данные ТП 901-5-53с.93 А-2 Схема функциональная автоматизации ТП 901-5-53с.93 А-3 Схема электрических и трубных проводок ТП 901-5-53с.93 А-4 Раскладка кабелей ТП 901-5-53с.93 А.СО Спецификация оборудования ТП 901-5-53с.93 ОС-1 Общие данные (начало) ТП 901-5-53с.93 ОС-2 Общие данные (окончание) ТП 901-5-53с.93 ОС-3 Схема монтажа, порядок работы |
| Разработан: | Таджикгипросельстрой |
| Утверждён: | 16.04.1993 Госстрой Таджикской ССР (7) |








































