Скачать Типовой проект 902-2-396.86 Альбом III. Конструкции железобетонныеДата актуализации: 01.01.2021
|
| Обозначение: | Типовой проект 902-2-396.86 |
| Обозначение англ: | 902-2-396.86 |
| Статус: | не определен законодательством |
| Название рус.: | Альбом III. Конструкции железобетонные |
| Дата добавления в базу: | 01.09.2013 |
| Дата актуализации: | 01.01.2021 |
| Дата введения: | 09.01.1986 |
| Дата окончания срока действия: | 30.06.2003 |
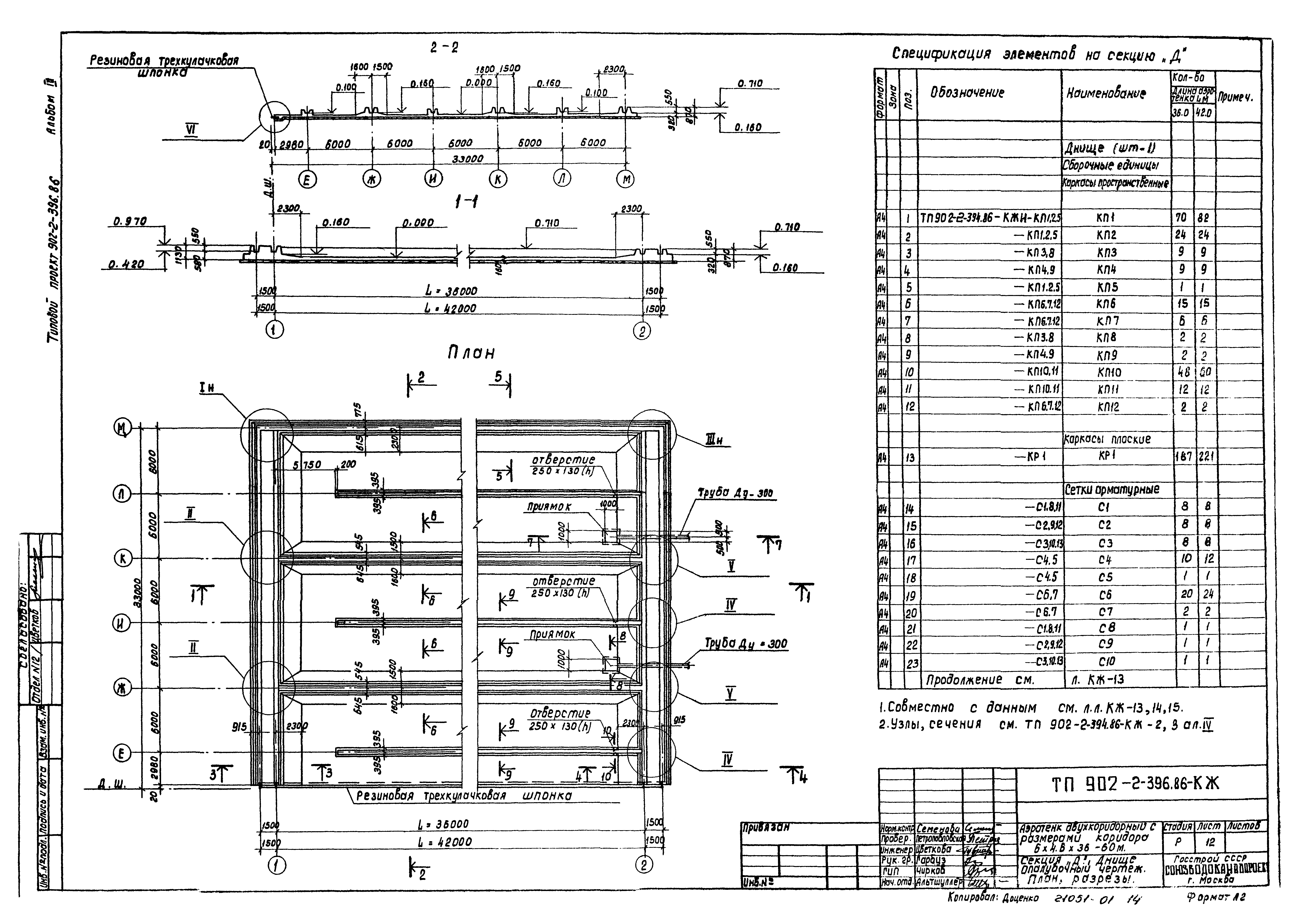
| Оглавление: | ТП 902-2-396.86-КЖ-1 Секции "В,Г,Д,Е". Общие данные ТП 902-2-396.86-КЖ-2 Секции "В,Г,Д,Е". Компоновочный чертеж на 4,5,6 секций ТП 902-2-396.86-КЖ-3 Секции "В,Г,Д,Е". План, разрезы ТП 902-2-396.86-КЖ-4 Секции "В,Г,Д,Е". Разрезы ТП 902-2-396.86-КЖ-5 Секция "В". Днище. Опалубочный чертеж. План, разрезы ТП 902-2-396.86-КЖ-6 Секция "В". Днище. Спецификация элементов ТП 902-2-396.86-КЖ-7 Секция "В". Днище. Арматурный чертеж ТП 902-2-396.86-КЖ-8 Секция "Г". Днище. Опалубочный чертеж. План, разрезы ТП 902-2-396.86-КЖ-9 Секция "Г". Днище. Спецификация элементов ТП 902-2-396.86-КЖ-10 Секция "Г". Днище. Арматурный чертеж. Раскладка нижней арматуры ТП 902-2-396.86-КЖ-11 Секция "Г". Днище. Арматурный чертеж. Раскладка верхней арматуры ТП 902-2-396.86-КЖ-12 Секция "Д". Днище. Опалубочный чертеж. План, разрезы ТП 902-2-396.86-КЖ-13 Секция "Д". Днище. Спецификация элементов ТП 902-2-396.86-КЖ-14 Секция "Д". Днище. Арматурный чертеж. Раскладка нижней арматуры ТП 902-2-396.86-КЖ-15 Секция "Д". Днище. Арматурный чертеж. Раскладка верхней арматуры ТП 902-2-396.86-КЖ-16 Секция "Е". Днище. Опалубочный чертеж. План, разрезы ТП 902-2-396.86-КЖ-17 Секция "Е". Днище. Спецификация элементов ТП 902-2-396.86-КЖ-18 Секция "Е". Днище. Арматурный чертеж. Раскладка нижней арматуры ТП 902-2-396.86-КЖ-19 Секция "Е". Днище. Арматурный чертеж. Раскладка верхней арматуры ТП 902-2-396.86-КЖ-20 Секция "В". Схема расположения элементов стен. План ТП 902-2-396.86-КЖ-21 Секция "Г". Схема расположения элементов стен. План ТП 902-2-396.86-КЖ-22 Секция "Д". Схема расположения элементов стен. План ТП 902-2-396.86-КЖ-23 Секция "Е". Схема расположения элементов стен. План ТП 902-2-396.86-КЖ-24 Секции "В;Г;Д;Е". Схема расположения элементов стен. Виды 1-1÷6-6 ТП 902-2-396.86-КЖ-25 Секции "В;Г;Д;Е". Схема расположения элементов стен. Виды 7-7÷13-13 ТП 902-2-396.86-КЖ-26 Секции "В;Г;Д;Е". Схема расположения элементов стен. Виды 14-14÷20-20 ТП 902-2-396.86-КЖ-27 Секции "В;Г;Д;Е". Схема расположения балок, лотков, плит на одну технологическую секцию (Lаэротенка=36м) ТП 902-2-396.86-КЖ-28 Секции "В;Г;Д;Е". Схема расположения балок, лотков, плит на одну технологическую секцию (Lаэротенка=42м) |
| Разработан: | Союзводоканалпроект |
| Утверждён: | 20.09.1984 Союзводоканалпроект (Soyuzvodokanalproject 46) |
| Заменяет собой: |
|






























