Скачать Типовой проект 901-8-10.83 Альбом IV. Задания заводам-изготовителям на низковольтные комплектные устройства и щит автоматизацииДата актуализации: 01.01.2021
|
| Обозначение: | Типовой проект 901-8-10.83 |
| Обозначение англ: | 901-8-10.83 |
| Статус: | не определен законодательством |
| Название рус.: | Альбом IV. Задания заводам-изготовителям на низковольтные комплектные устройства и щит автоматизации |
| Дата добавления в базу: | 01.09.2013 |
| Дата актуализации: | 01.01.2021 |
| Дата введения: | 17.12.1982 |
| Дата окончания срока действия: | 30.06.2003 |
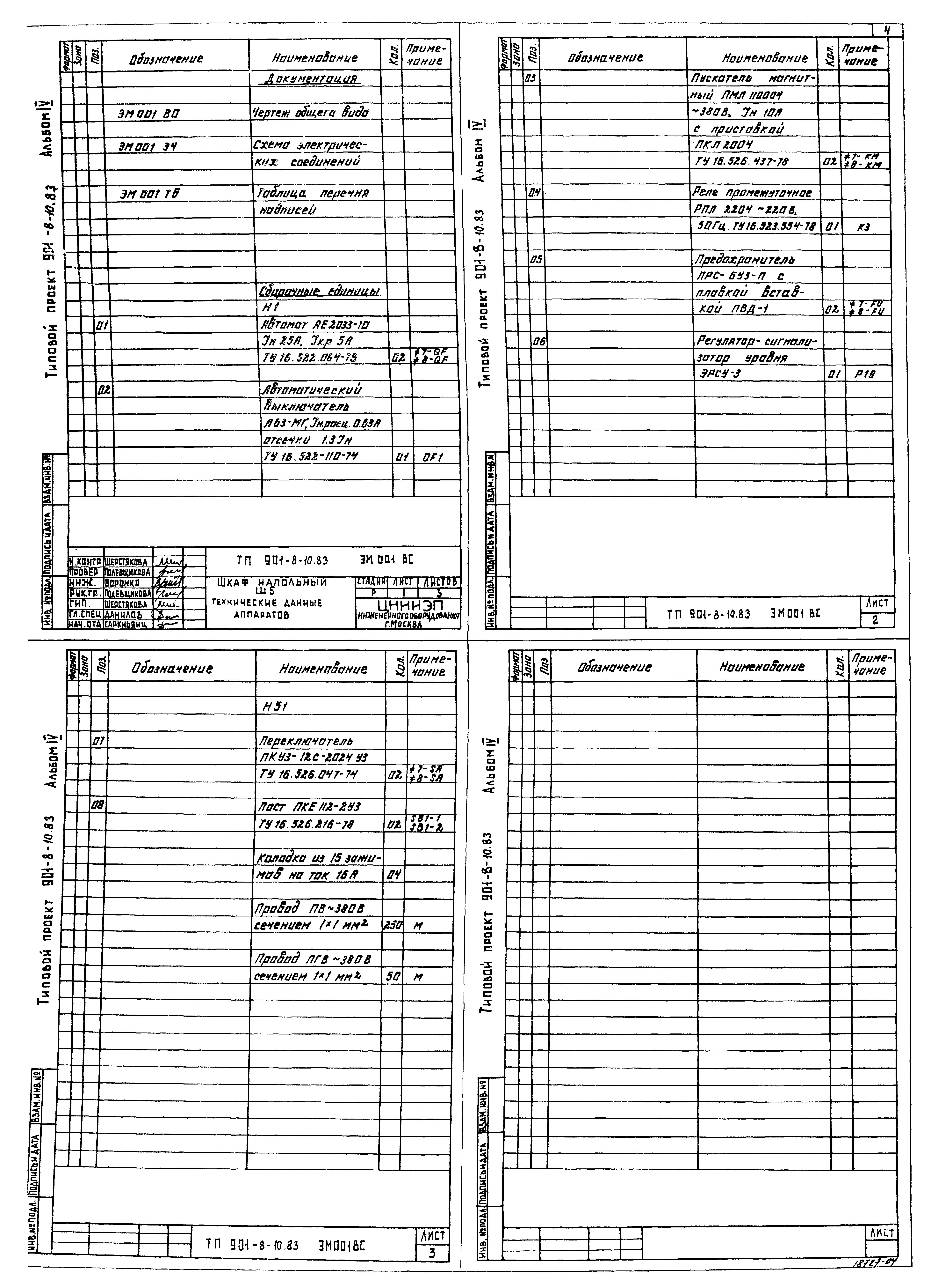
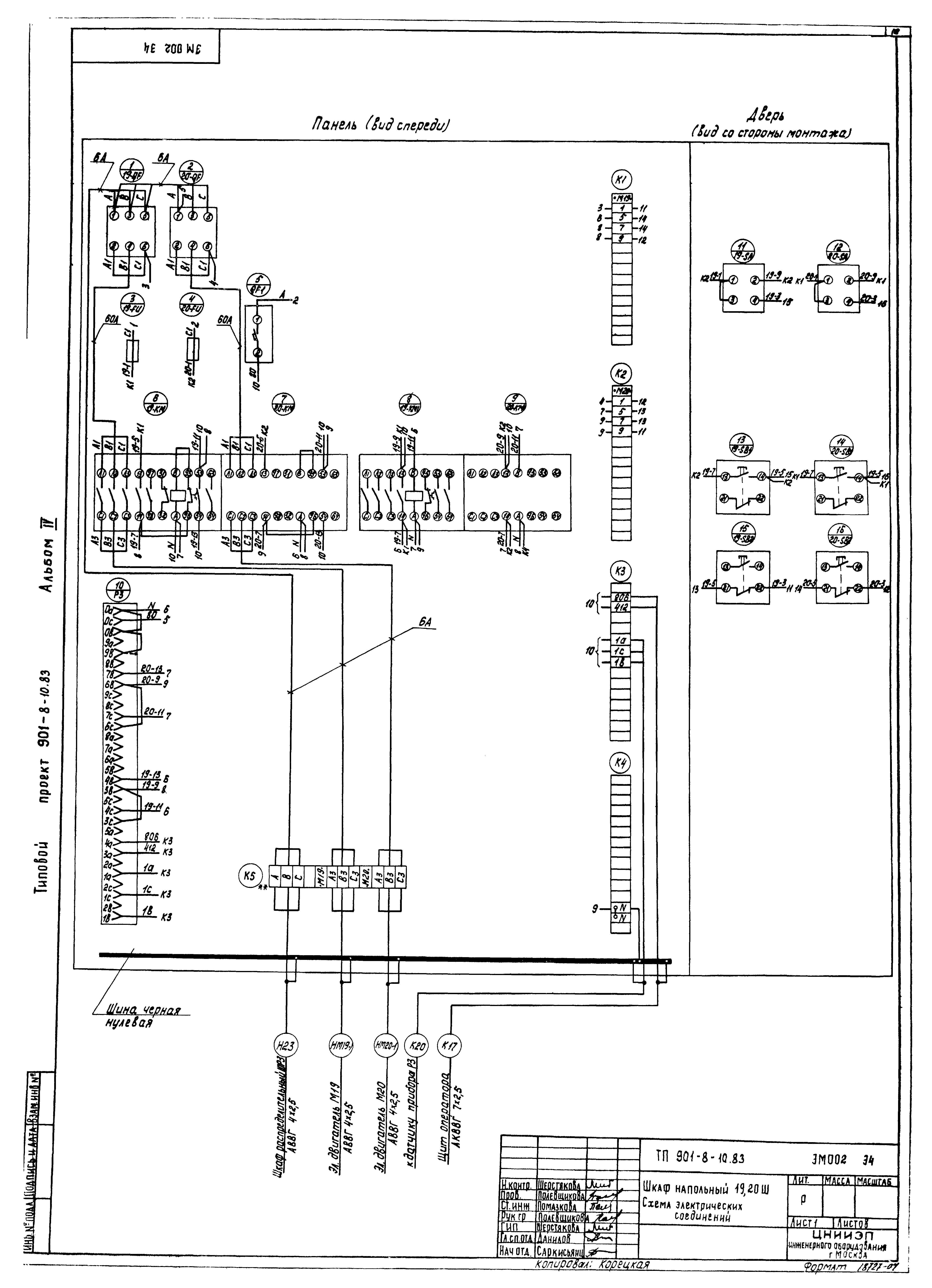
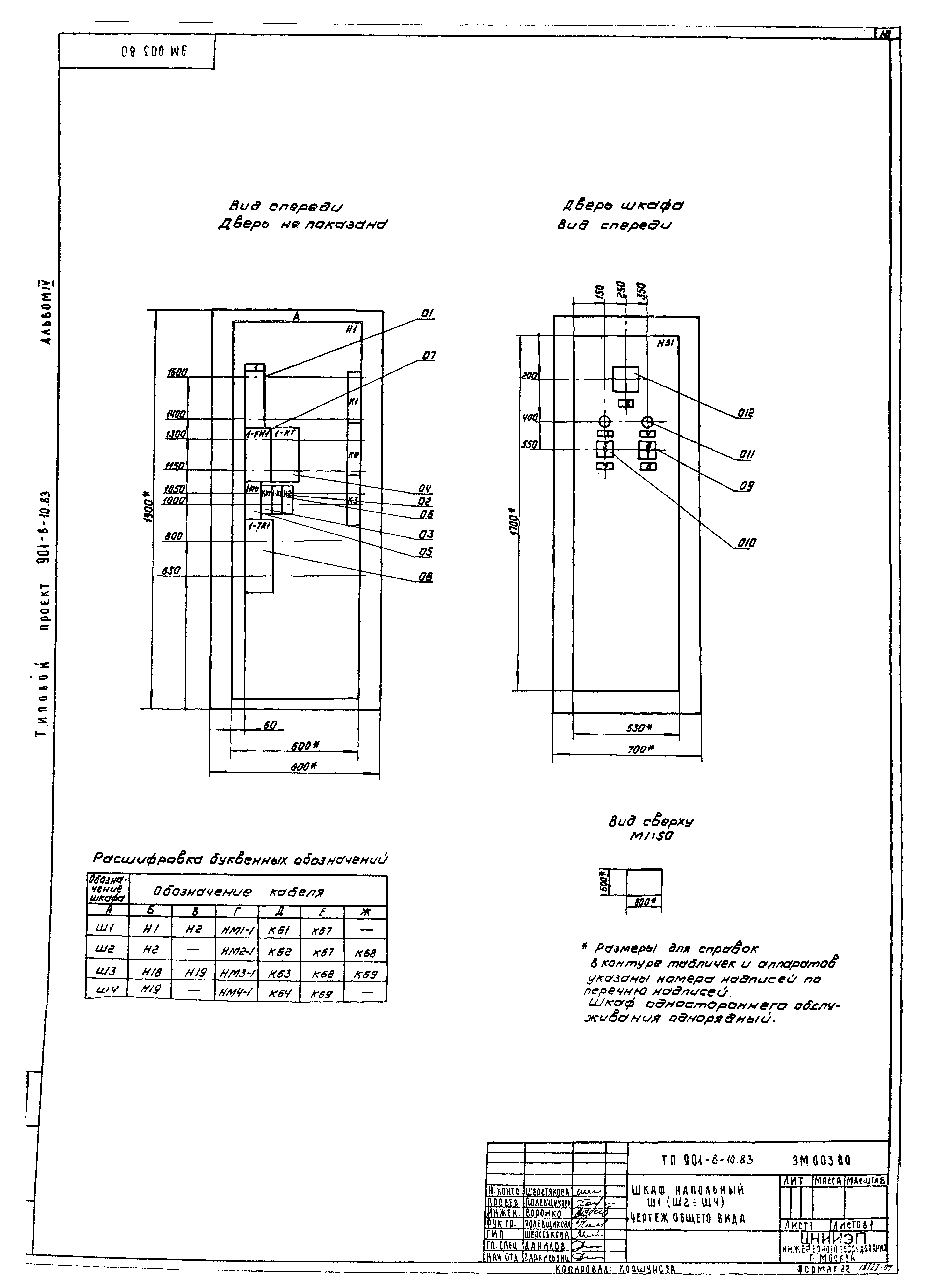
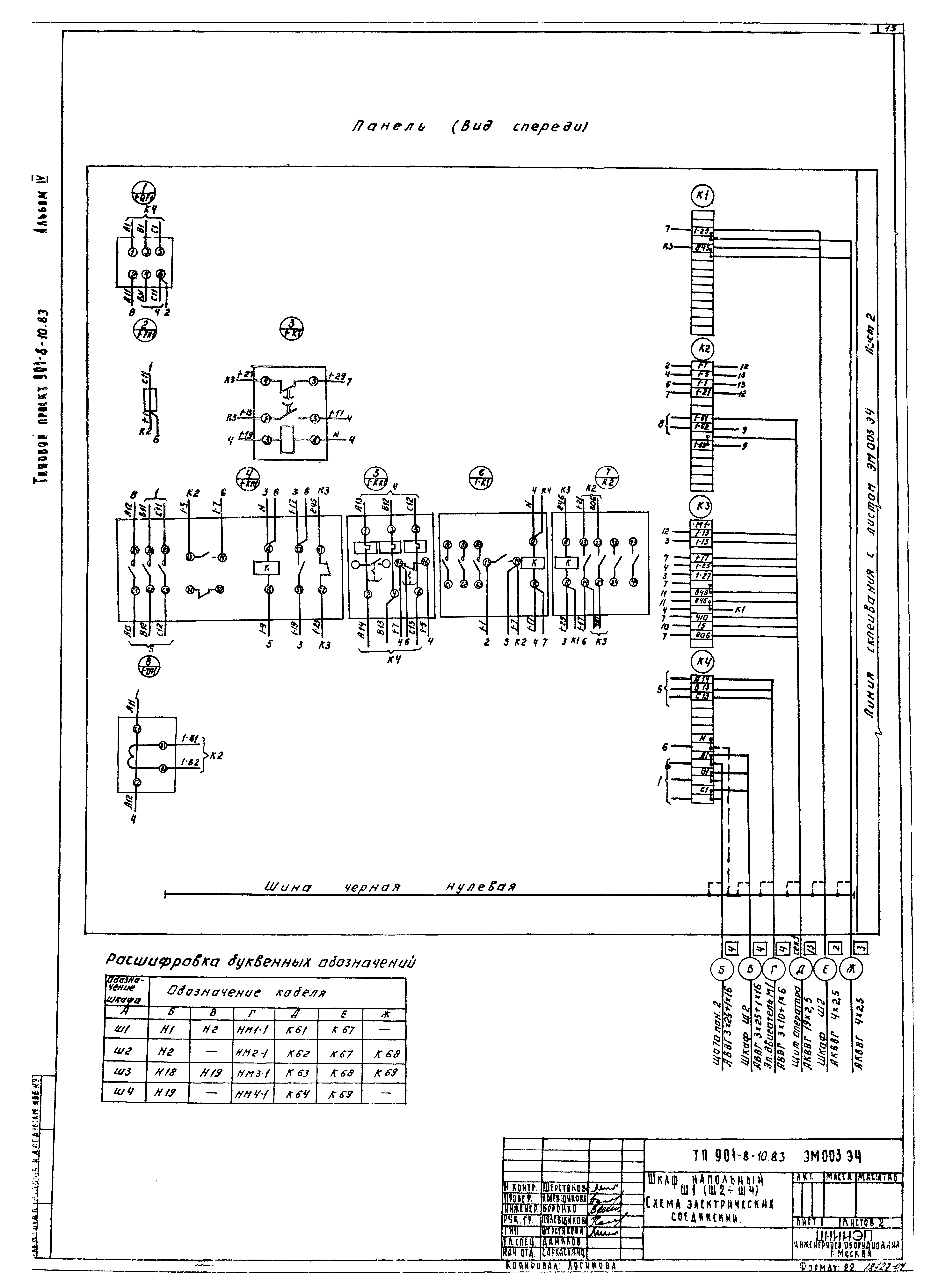
| Оглавление: | ТП 901-8-10.83 ЭМ001ВС Шкаф напольный Ш5. Технические данные аппаратов ТП 901-8-10.83 ЭМ001ВО Шкаф напольный Ш5. Чертеж общего вида ТП 901-8-10.83 ЭМ001ЭЧ Шкаф напольный Ш5. Схема электрических соединений ТП 901-8-10.83 ЭМ001ТБ Шкаф напольный Ш5. Таблица перечня надписей ТП 901-8-10.83 ЭМ002ВС Шкаф напольный Ш19,Ш20. Технические данные аппаратов ТП 901-8-10.83 ЭМ002ВО Шкаф напольный Ш19,Ш20. Чертеж общего вида ТП 901-8-10.83 ЭМ002ЭЧ Шкаф напольный Ш19,Ш20. Схема электрических соединений ТП 901-8-10.83 ЭМ002ТБ Шкаф напольный Ш19,Ш20. Таблица перечня надписей ТП 901-8-10.83 ЭМ003ВС Шкаф напольный Ш1(Ш2-Ш4). Технические данные аппаратов ТП 901-8-10.83 ЭМ003ВО Шкаф напольный Ш1(Ш2-Ш4). Чертеж общего вида ТП 901-8-10.83 ЭМ003ЭЧ Шкаф напольный Ш1(Ш2-Ш4). Схема электрических соединений ТП 901-8-10.83 ЭМ003ТБ Шкаф напольный Ш1(Ш2-Ш4). Таблица перечня надписей ТП 901-8-10.83 ЭМ004ВС Шкаф напольный ШУ1;ШУ2. Технические данные аппаратов ТП 901-8-10.83 ЭМ004ВО Шкаф напольный ШУ1;ШУ2. Чертеж общего вида ТП 901-8-10.83 ЭМ004ЭЧ Шкаф напольный ШУ1;ШУ2. Схема электрических соединений ТП 901-8-10.83 ЭМ004ТБ Шкаф напольный ШУ1;ШУ2. Таблица перечня надписей |
| Разработан: | ЦНИИЭП |
| Утверждён: | 22.07.1981 Госгражданстрой (Gosgrazhdanstroy 219) |

























