Скачать Типовой проект 901-9-15.84 Альбом II. Технологические решения. Общие виды нетиповых конструкций. Отопление и вентиляция. Общие виды нетиповых конструкций. Внутренний водопровод и канализацияДата актуализации: 01.01.2021
|
| Обозначение: | Типовой проект 901-9-15.84 |
| Обозначение англ: | 901-9-15.84 |
| Статус: | не определен законодательством |
| Название рус.: | Альбом II. Технологические решения. Общие виды нетиповых конструкций. Отопление и вентиляция. Общие виды нетиповых конструкций. Внутренний водопровод и канализация |
| Дата добавления в базу: | 01.09.2013 |
| Дата актуализации: | 01.01.2021 |
| Дата введения: | 14.12.1984 |
| Дата окончания срока действия: | 30.06.2003 |
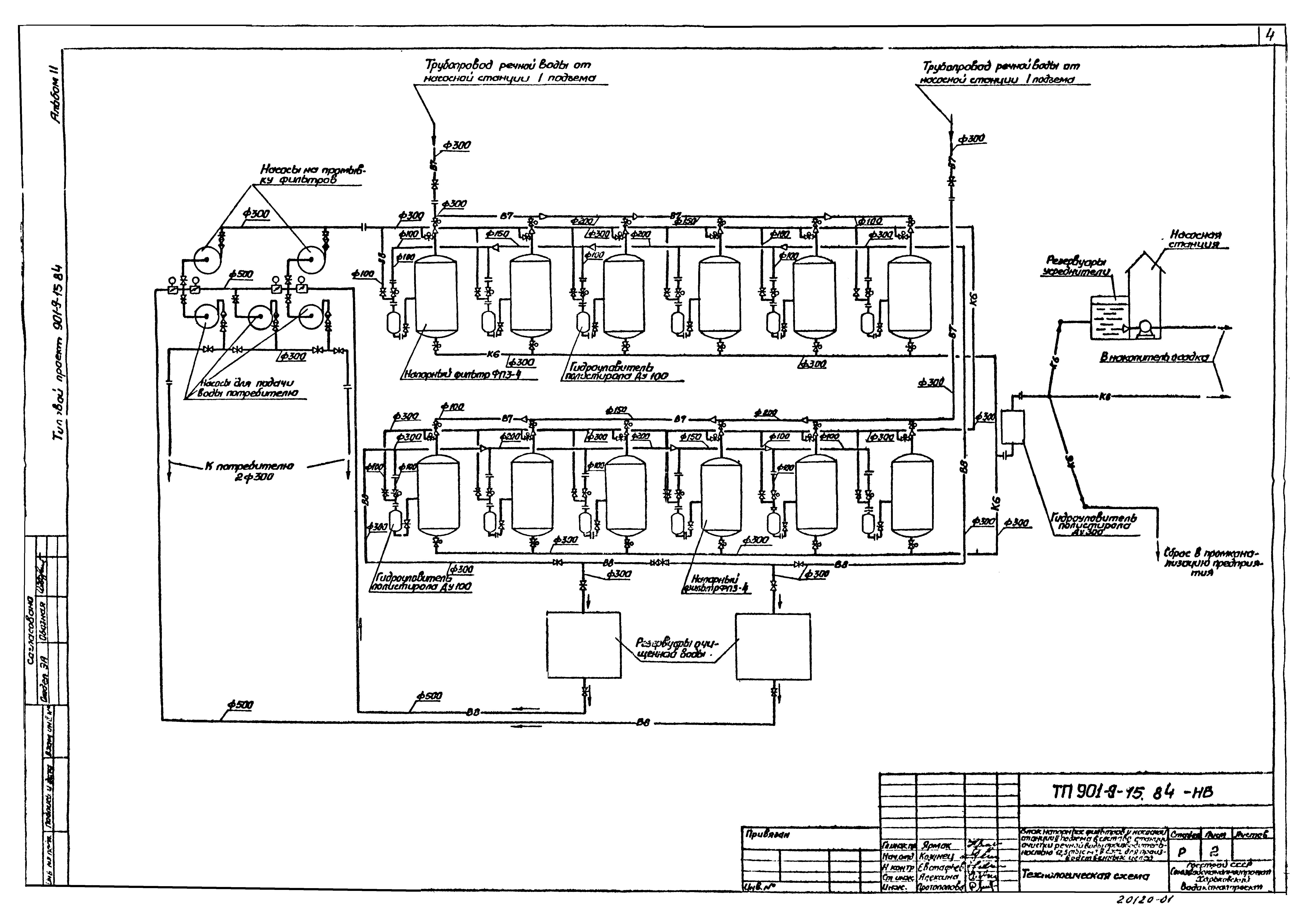
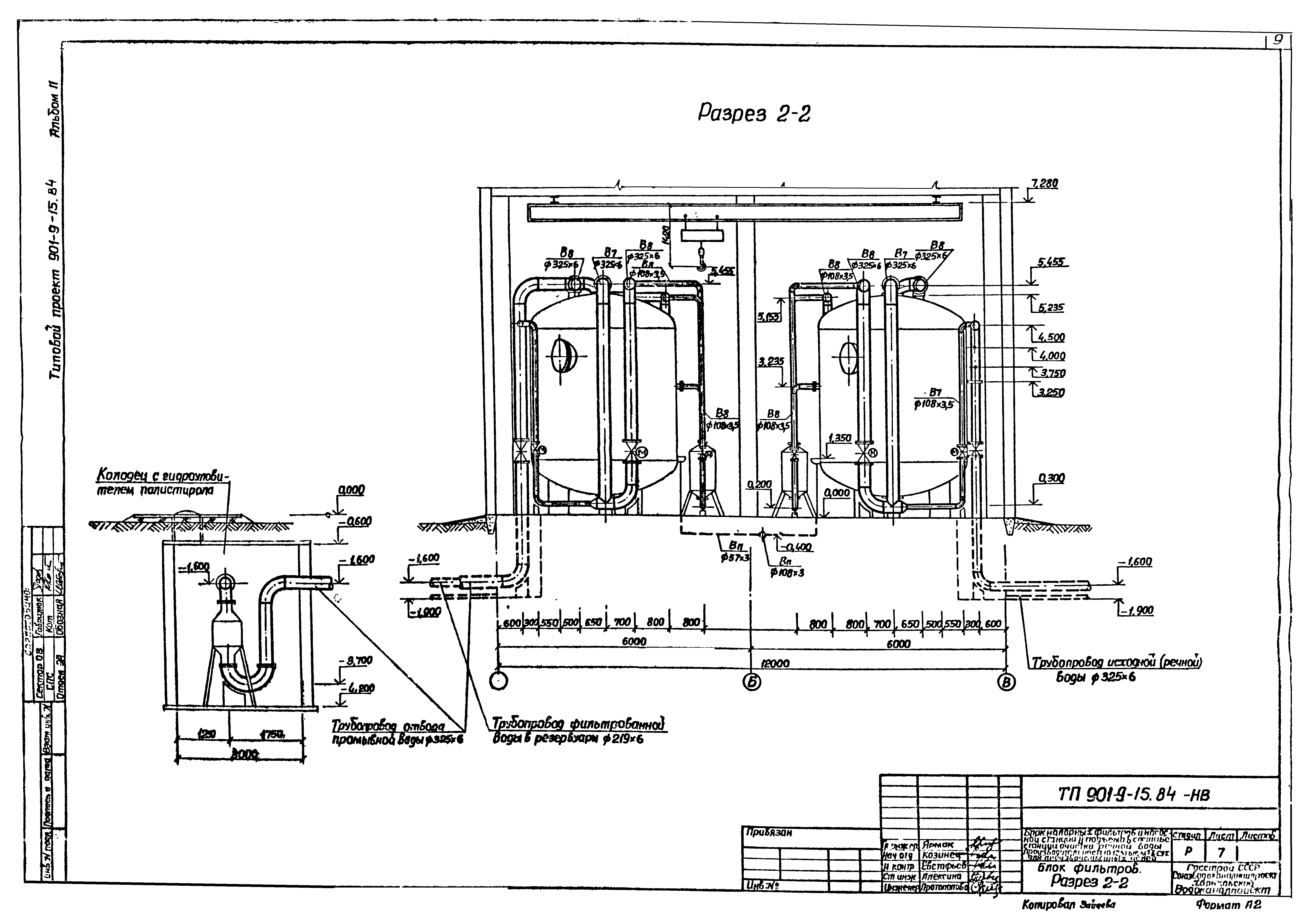
| Оглавление: | ТП 901-9-15.84-НВ-1 Общие данные ТП 901-9-15.84-НВ-2 Технологическая схема ТП 901-9-15.84-НВ-3 План на отм. 0.000 с расстановкой технологического оборудования. Спецификация ТП 901-9-15.84-НВ-4 Блок фильтров. План (начало) ТП 901-9-15.84-НВ-5 Блок фильтров. Разрез 1-1 (начало) ТП 901-9-15.84-НВ-6 Блок фильтров. Разрез 1-1 (окончание) ТП 901-9-15.84-НВ-7 Блок фильтров. Разрез 2-2 ТП 901-9-15.84-НВ-8 Блок фильтров. Аксонометрические схемы трубопроводов фильтрованной воды ТП 901-9-15.84-НВ-9 Блок фильтров. Аксонометрические схемы трубопроводов исходной(речной) воды, подачи и отвода промывной воды ТП 901-9-15.84-НВ-10 Блок фильтров. Аксонометрические схемы трубопроводов отбора проб ТП 901-9-15.84-НВ-11 Блок фильтров. Спецификация материалов (начало) ТП 901-9-15.84-НВ-12 Блок фильтров. Спецификация материалов (окончание) ТП 901-9-15.84-НВ-13 Насосная станция 2 подъема. План на отм. 0.000. Разрез 1-1 ТП 901-9-15.84-НВ-14 Насосная станция 2 подъема. План на отм. 0.000. Разрезы 2-2;3-3 ТП 901-9-15.84-НВ-15 Насосная станция 2 подъема. Аксонометрические схемы трубопроводов подачи воды потребителю и на промывку фильтров. Спецификация ТП 901-9-15.84-НВ-16 Бытовые помещения. План на отм. 0.000 и 3.600 с размещением оборудования. Спецификация ТП 901-9-15.84-НВН1 Фильтр с плавающей загрузкой ФПЗ-4 ТП 901-9-15.84-НВН2 Гидроуловитель полистирола Ду100,Ду300 ТП 901-9-15.84-ОВ-1 Общие данные ТП 901-9-15.84-ОВ-2 Производственная часть. План на отм. 0.000 ТП 901-9-15.84-ОВ-3 Вспомогательная часть. Планы на отм. 0.000;3.600, разрез 1-1, схемы систем П1,В1,ВЕ1 ТП 901-9-15.84-ОВ-4 Схемы систем теплоснабжения установок П1,А1-А7, схемы систем отопления, узла управления ТП 901-9-15.84-ОВ-5 Установки систем П1,В1,ВЕ1 ТП 901-9-15.84-ОВН1 Расширитель ТП 901-9-15.84-ОВН2 Рама для крепления калорифера ТП 901-9-15.84-ОВН3 Лючок с заглушкой ТП 901-9-15.84-ВК-1 Бытовые помещения. Общие данные ТП 901-9-15.84-ВК-2 Бытовые помещения. План на отм. 0.000, 3.600. Аксонометрические схемы хозпитьевого водопровода, бытовой канализации и трубопровода горячей воды |
| Разработан: | Харьковский Водоканалпроект |
| Утверждён: | 17.11.1982 Главпромстройпроект Госстроя СССР (19/5-5004) |































