Скачать Типовой проект 903-1-211.84 Альбом IV. Архитектурно-строительная частьДата актуализации: 01.01.2021
|
| Обозначение: | Типовой проект 903-1-211.84 |
| Обозначение англ: | 903-1-211.84 |
| Статус: | заменен |
| Название рус.: | Альбом IV. Архитектурно-строительная часть |
| Дата добавления в базу: | 01.09.2013 |
| Дата актуализации: | 01.01.2021 |
| Дата введения: | 11.03.1984 |
| Дата окончания срока действия: | 01.01.1990 |
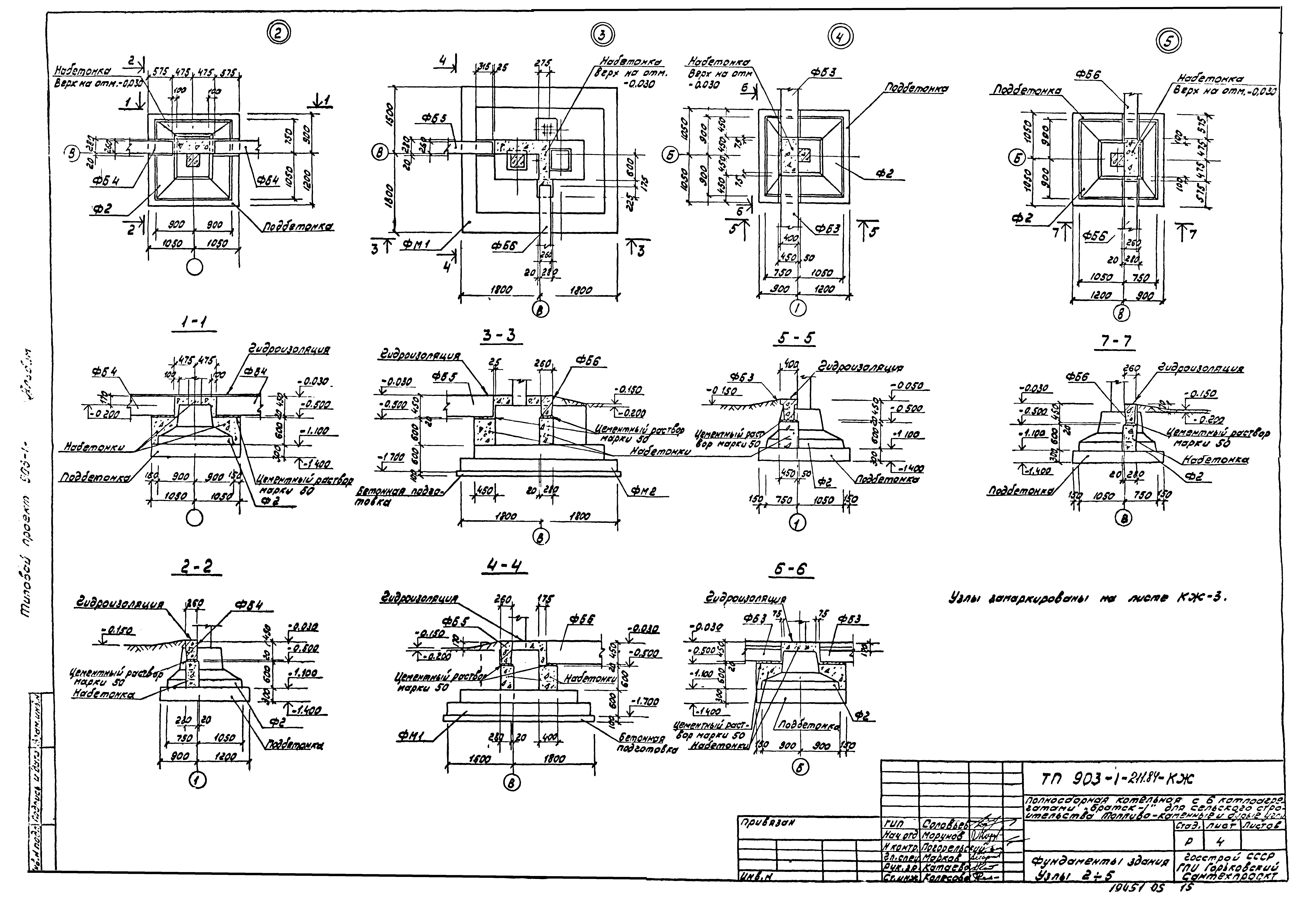
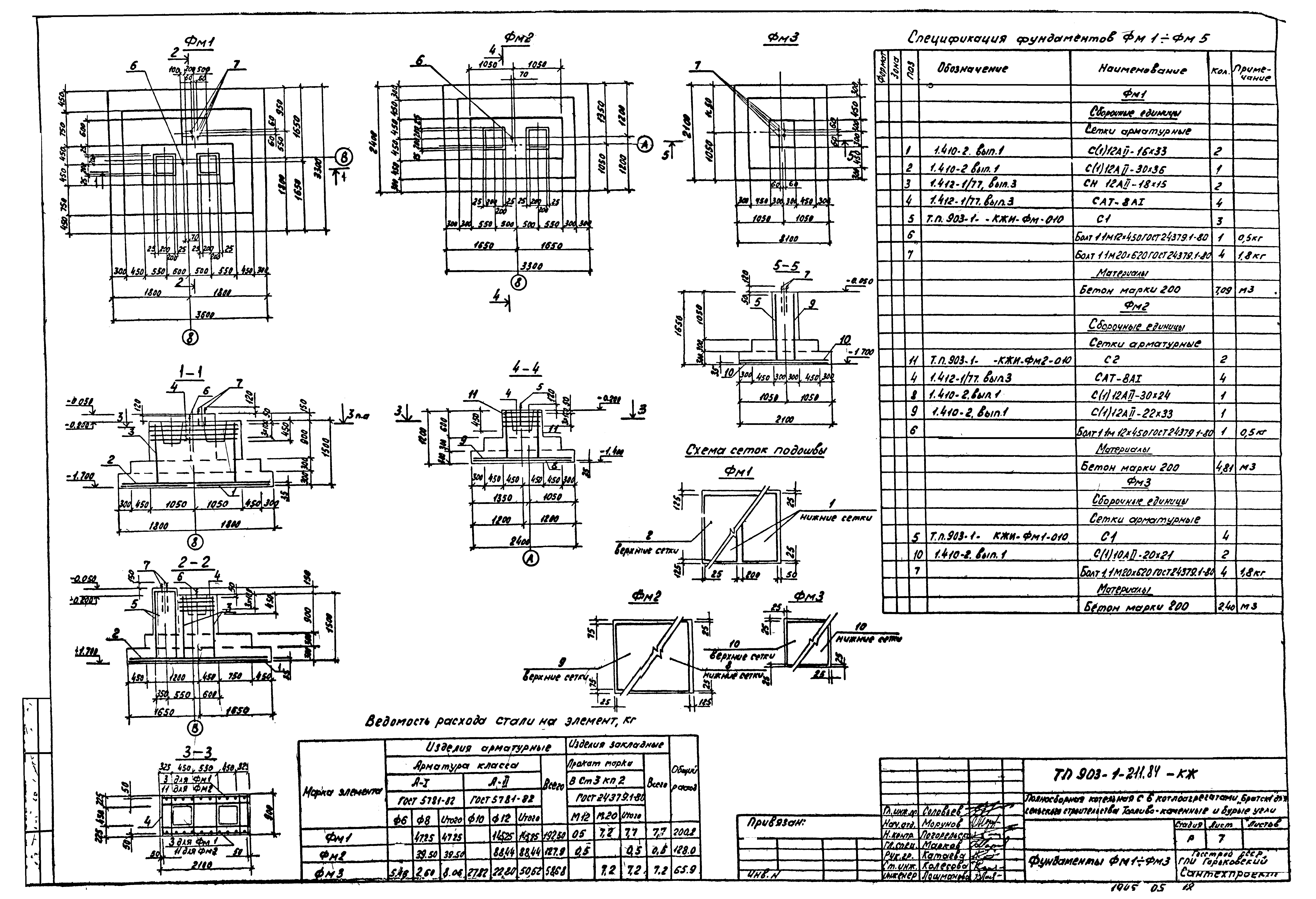
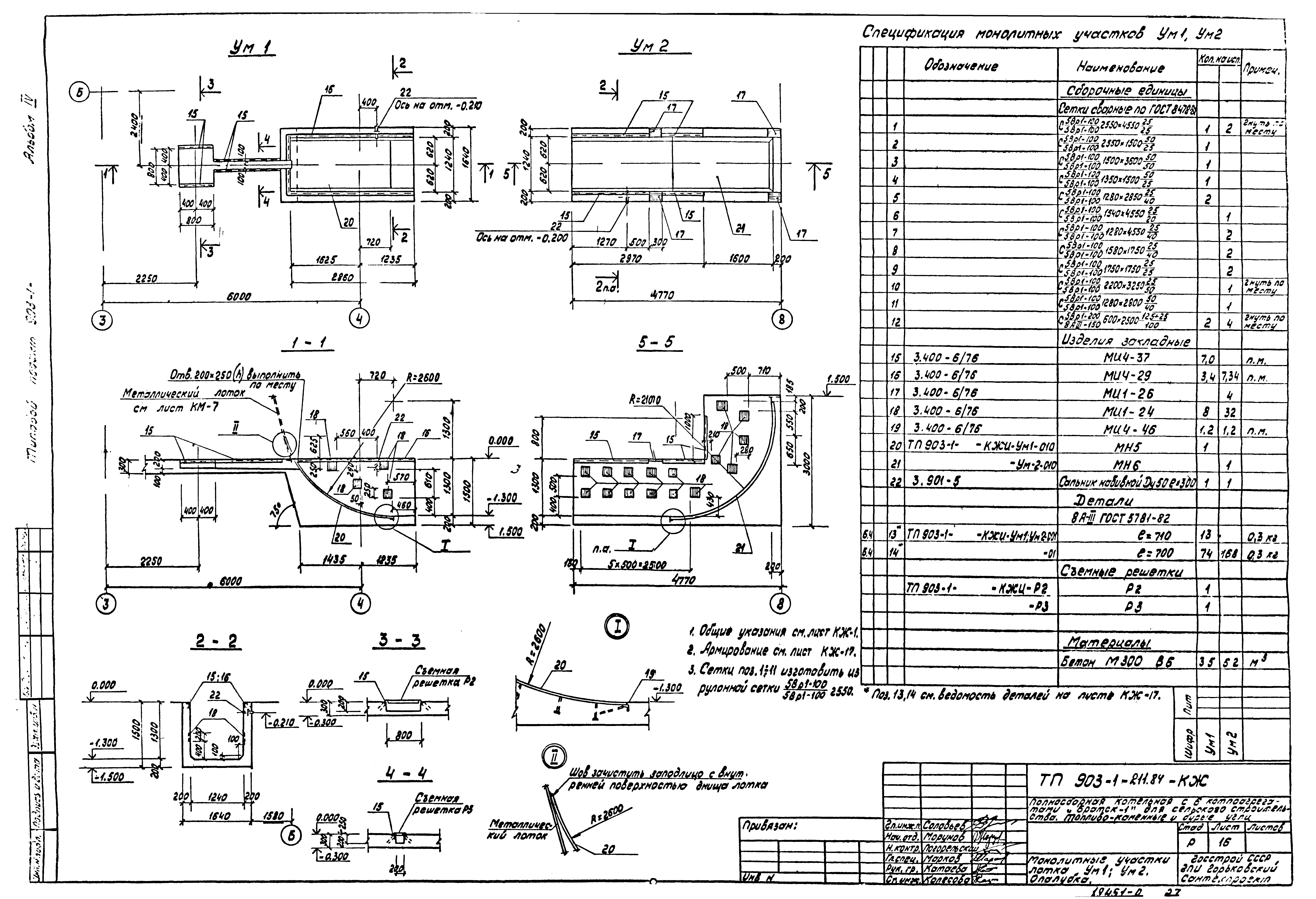
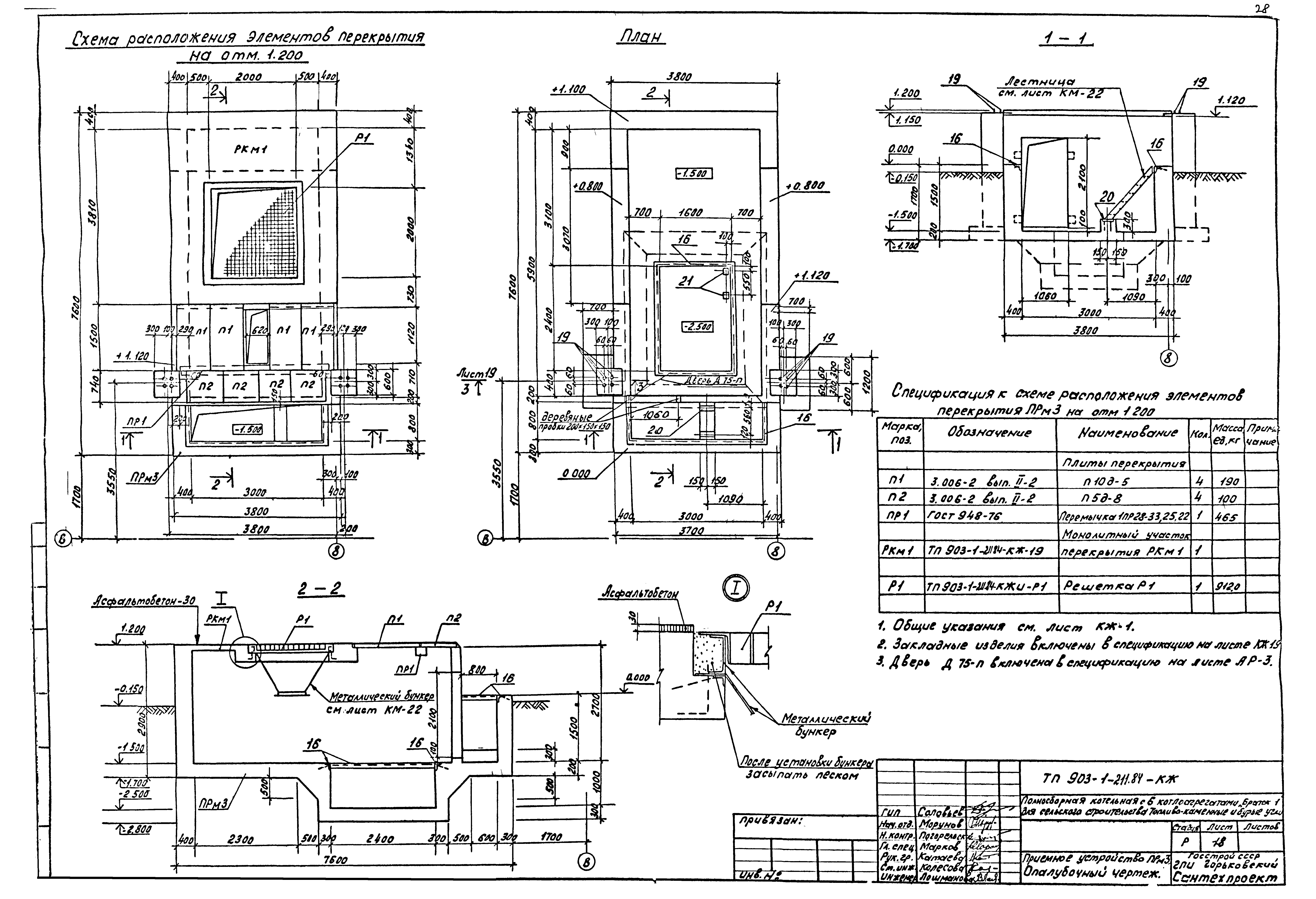
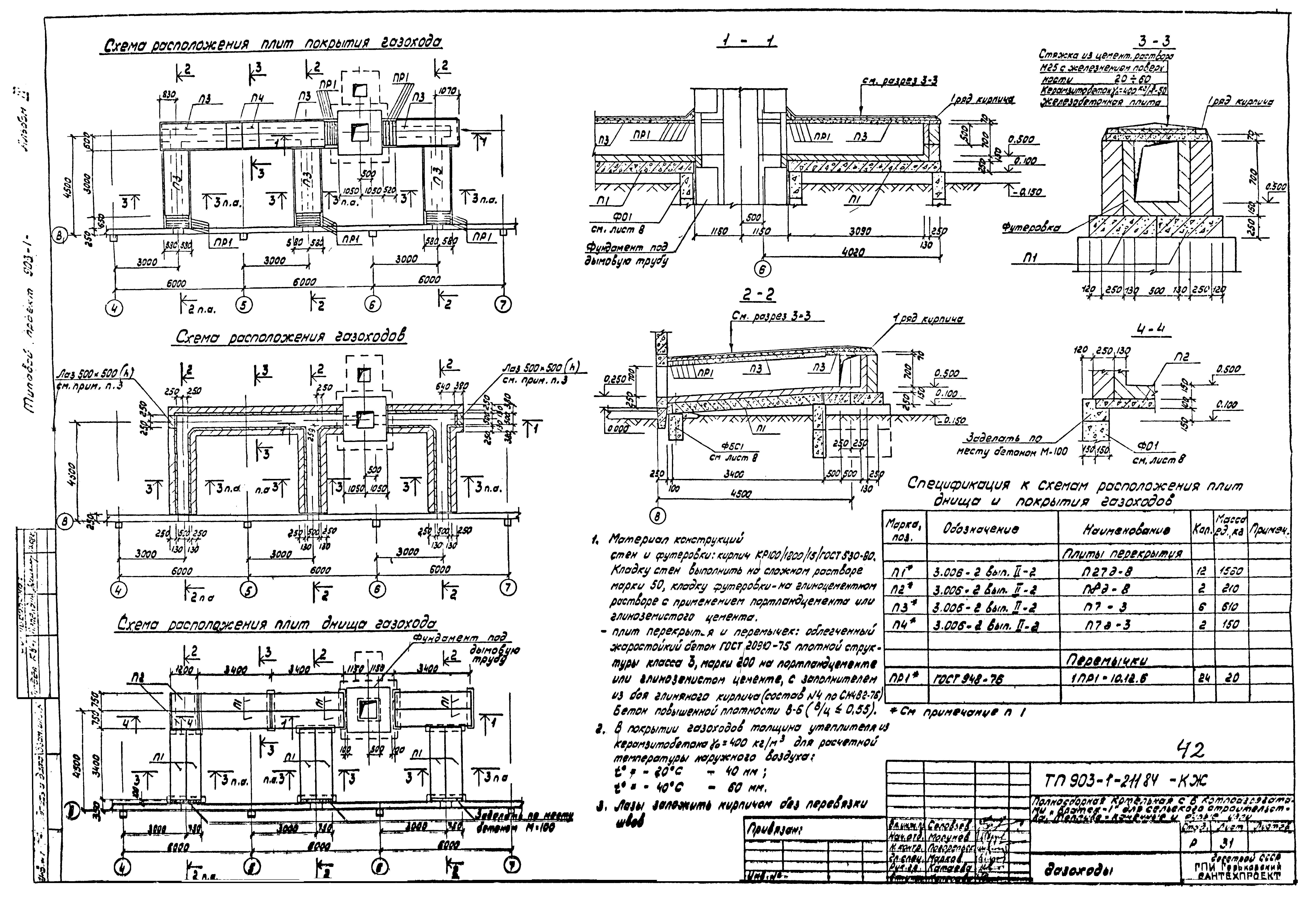
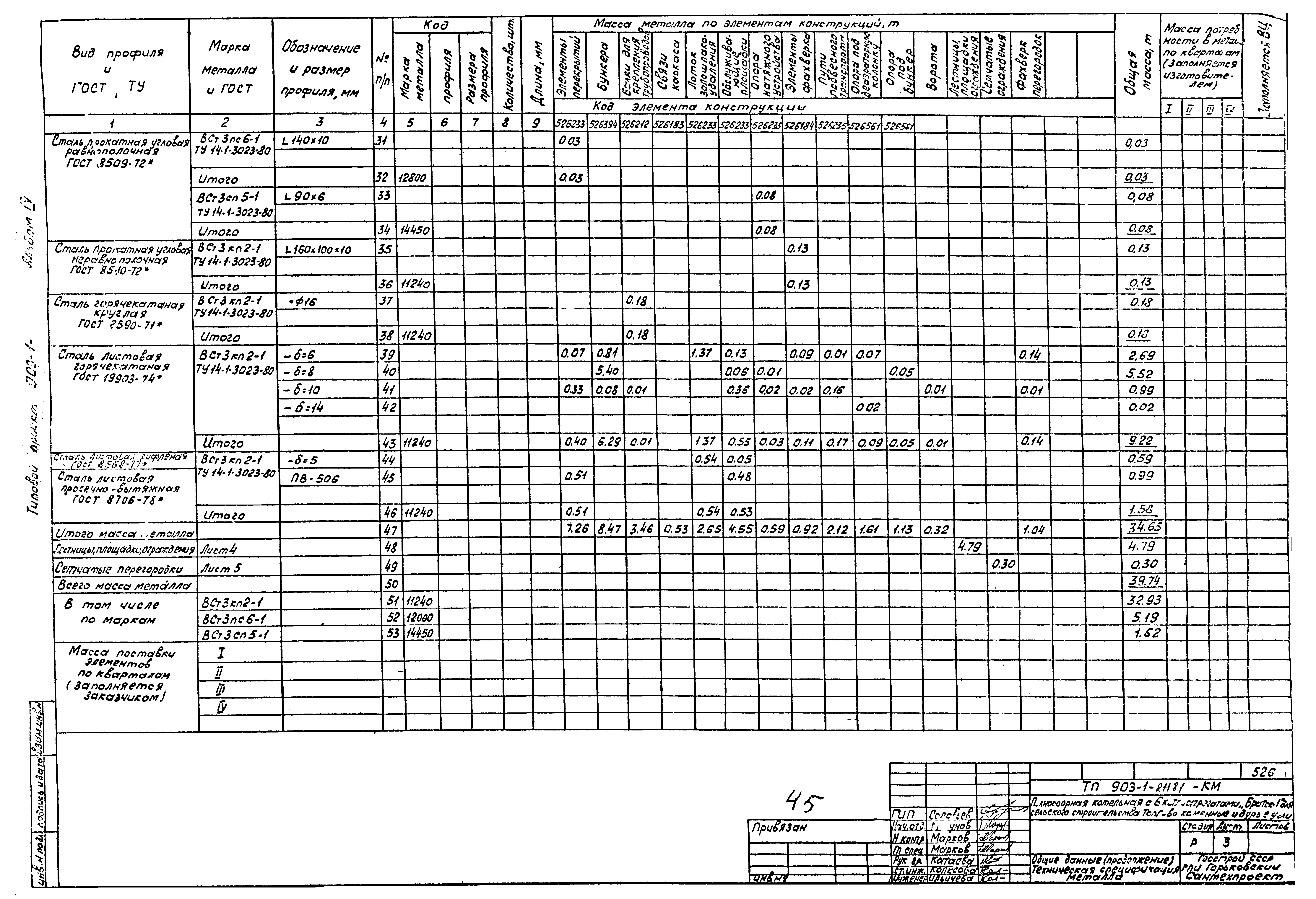
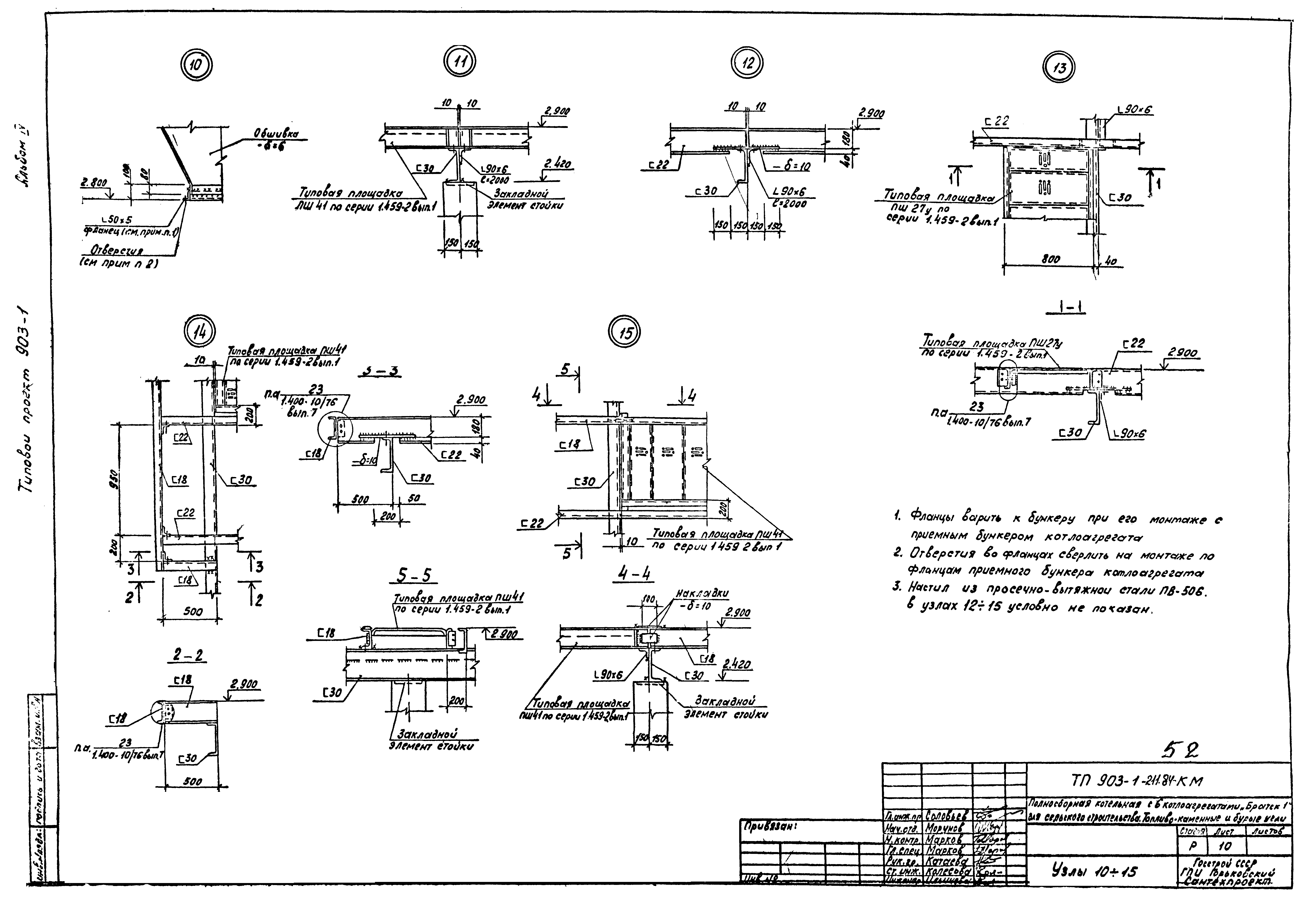
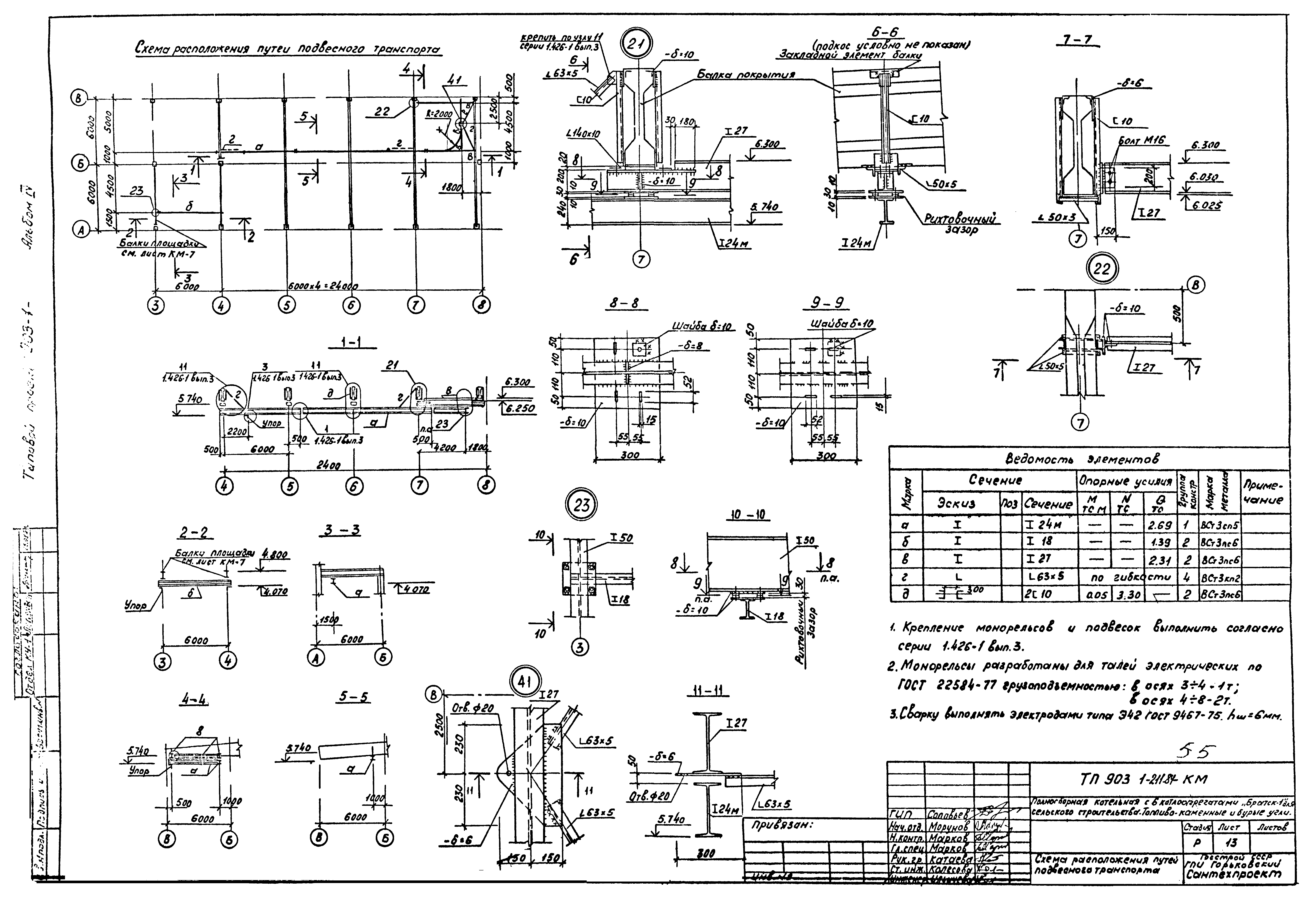
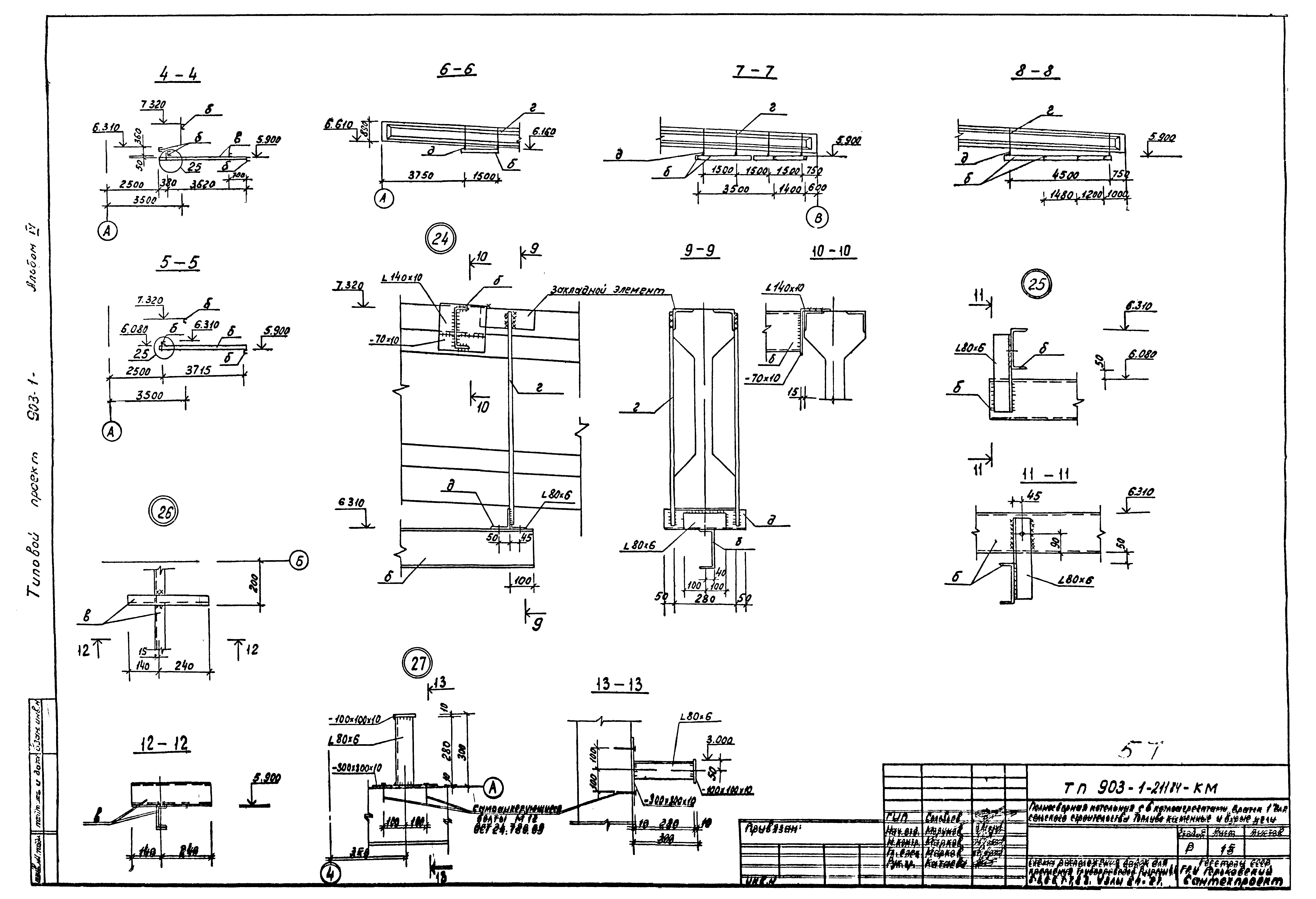
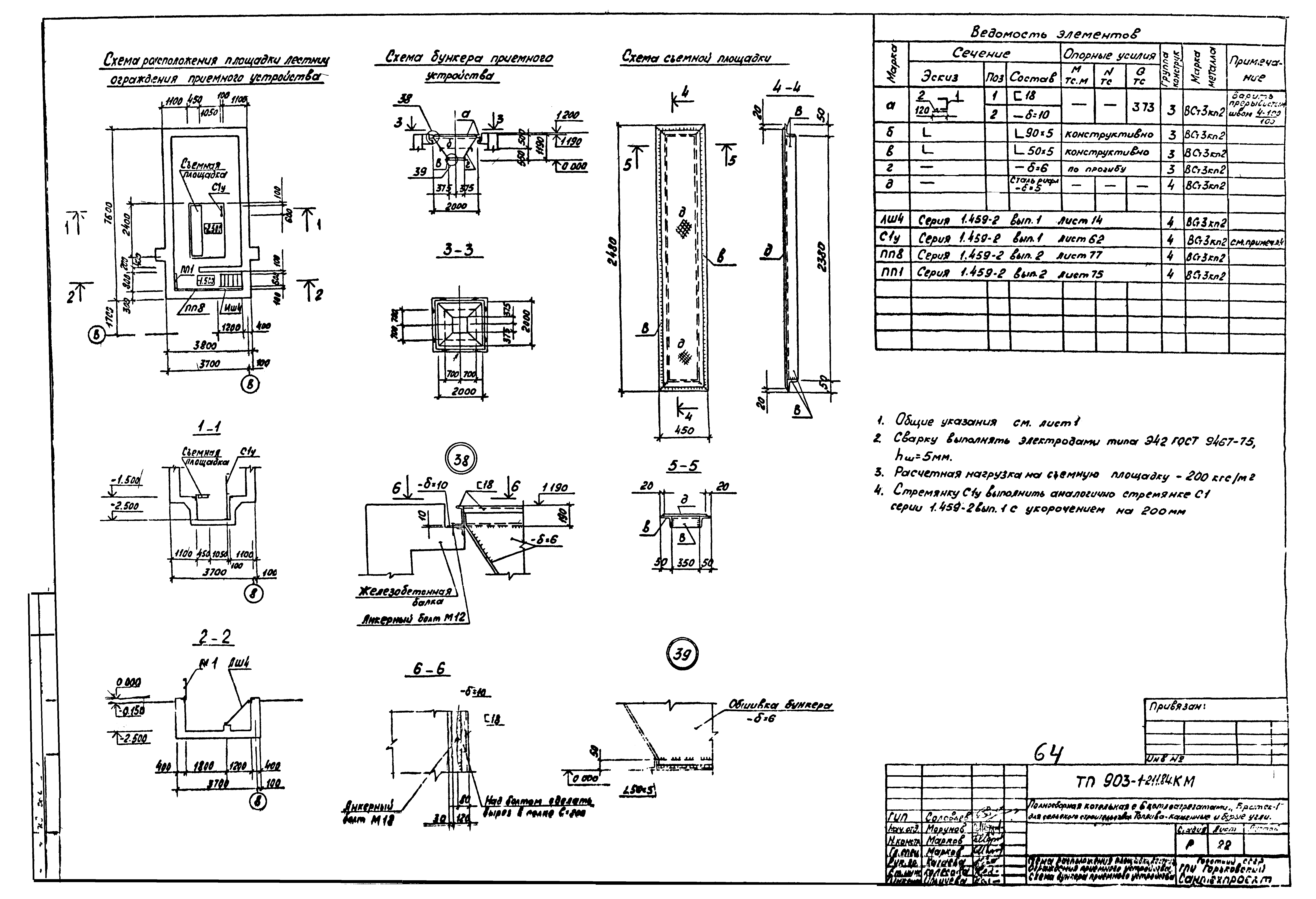
| Оглавление: | ТП 903-1-211.84 Содержание альбома ТП 903-1-211.84-ПЗ Пояснительная записка ТП 903-1-211.84 Схема генплана М1:500 ТП 903-1-211.84-АР Архитектурно-строительные решения марки АР ТП 903-1-211.84-АР-1 Общие данные (начало) ТП 903-1-211.84-АР-2 Общие данные (окончание) ТП 903-1-211.84-АР-3 Планы на отм. 0.000;4.800. Фрагмент 1. План расположения отверстий в перегородках в осях 1-2/А В ТП 903-1-211.84-АР-4 Разрезы 1-1;2-2. Планы полов и кровли ТП 903-1-211.84-АР-5 Фасады ТП 903-1-211.84-АР-6 Узлы ТП 903-1-211.84-КЖ Конструкции железобетонные марки КЖ ТП 903-1-211.84-КЖ-1 Общие данные (начало) ТП 903-1-211.84-КЖ-2 Общие данные (окончание) ТП 903-1-211.84-КЖ-3 Схема расположения элементов фундаментов. Узел 1 ТП 903-1-211.84-КЖ-4 Фундаменты здания. Узлы 2-5 ТП 903-1-211.84-КЖ-5 Фундаменты здания. Узлы 6-10 ТП 903-1-211.84-КЖ-6 Таблица усилий на фундаменты ФМ1-ФМ3;ФМ1;ФМ2 ТП 903-1-211.84-КЖ-7 Фундаменты ФМ1-ФМ3 ТП 903-1-211.84-КЖ-8 Схема расположения элементов подземного хозяйства и закладных изделий в полах на отм 0.000 и 3.270 ТП 903-1-211.84-КЖ-9 Спецификация к схеме расположения элементов подземного хозяйства и закладных изделий в полах ТП 903-1-211.84-КЖ-10 Узлы 1;2 и сечения к листу КЖ-8 ТП 903-1-211.84-КЖ-11 Схемы расположения элементов покрытия канала и элементов охлаждающего колодца ТП 903-1-211.84-КЖ-12 Фундаменты под оборудование ФОМ1;ФОМ2;ФОМ4 ТП 903-1-211.84-КЖ-13 Фундаменты под оборудование ФОМ3;ФОМ5;ФОМ7;ФОМ1. Опорная подушка ОПМ1 ТП 903-1-211.84-КЖ-14 Приямки ПРМ1;ПРМ2. Подземный резервуар РМ1. Опалубочный чертеж ТП 903-1-211.84-КЖ-15 Подземный резервуар РМ1. Армирование ТП 903-1-211.84-КЖ-16 Монолитные участки лотка УМ1;УМ2. Опалубка ТП 903-1-211.84-КЖ-17 Монолитные участки лотка УМ1;УМ2. Армирование ТП 903-1-211.84-КЖ-18 Приемное устройство ПРМ3. Опалубочный чертеж ТП 903-1-211.84-КЖ-19 Приемное устройство ПРМ3. Схемы армирования стен и днища. Монолитный участок перекрытия РКМ1. Опалубка ТП 903-1-211.84-КЖ-20 Приемное устройство ПРМ3. Монолитный участок перекрытия РКМ1. Армирование ТП 903-1-211.84-КЖ-21 Схемы расположения элементов каркаса, покрытия и перекрытия на отм. 3.220 ТП 903-1-211.84-КЖ-22 Сечения и узлы к листу КЖ-21 ТП 903-1-211.84-КЖ-23 Спецификация к схемам расположения элементов каркаса, покрытия и перекрытия на отм. 3.220 ТП 903-1-211.84-КЖ-24 Схемы расположения стеновых панелей ТП 903-1-211.84-КЖ-25 Фрагменты 1-6 к листу КЖ-24 ТП 903-1-211.84-КЖ-26 Спецификация к схемам расположения стеновых панелей (начало) ТП 903-1-211.84-КЖ-27 Спецификация к схемам расположения стеновых панелей (окончание) ТП 903-1-211.84-КЖ-28 Схема расположения панелей перегородок. Разрезы 1-1÷5-5 ТП 903-1-211.84-КЖ-29 Узлы 1-7 к листу КЖ-28 ТП 903-1-211.84-КЖ-30 Узлы 8-12 к листу КЖ-28 ТП 903-1-211.84-КЖ-31 Газоходы ТП 903-1-211.84-КМ Конструкции металлические марки КМ ТП 903-1-211.84-КМ-1 Общие данные (начало) ТП 903-1-211.84-КМ-2 Общие данные (продолжение). Техническая спецификация металла ТП 903-1-211.84-КМ-3 Общие данные (продолжение). Техническая спецификация металла ТП 903-1-211.84-КМ-4 Общие данные (продолжение). Техническая спецификация металла на лестницы и ограждения ТП 903-1-211.84-КМ-5 Общие данные (продолжение). Техническая спецификация металла на сетчатые перегородки ТП 903-1-211.84-КМ-6 Общие данные (окончание). Ведомость металлоконструкций по видам профилей ТП 903-1-211.84-КМ-7 Схема расположения балок перекрытий на отм. 3.000 и 4.800 ТП 903-1-211.84-КМ-8 Узлы 2-9 к листу КМ-7 ТП 903-1-211.84-КМ-9 Схема расположения элементов площадки на отм. 2.900 ТП 903-1-211.84-КМ-10 Узлы 10-15 ТП 903-1-211.84-КМ-11 Вертикальная связь СВ1. Схема расположения элементов рамы ворот. Схема расположения элементов торцевого фахверка по оси 1 ТП 903-1-211.84-КМ-12 Узлы 16-20 ТП 903-1-211.84-КМ-13 Схема расположения путей подвесного транспорта ТП 903-1-211.84-КМ-14 Схема расположения балок для крепления трубопроводов. Разрезы 1-1;2-2;3-3 ТП 903-1-211.84-КМ-15 Схема расположения балок для крепления трубопроводов. Разрезы 4-4;5-5;6-6;7-7;8-8. Узлы 24-27 ТП 903-1-211.84-КМ-16 Схема щитов сетчатого ограждения на отм. 0.000. Схема ограждения площадок на отм. 2.900;3.250;4.800. Лестница Л1 ТП 903-1-211.84-КМ-17 Схема расположения балок и щитов перекрытия лотка золошлакоудаления. Схема опоры натяжного устройства ТП 903-1-211.84-КМ-18 Бункер топливоподачи. Схемы расположения элементов опоры ТП 903-1-211.84-КМ-19 Бункер топливоподачи. Сечения 2-2÷5-5 к листу КМ-18. Узлы 31-33 ТП 903-1-211.84-КМ-20 Опора под деаэратор ТП 903-1-211.84-КМ-21 Узлы 34-37 к листу КМ-20 ТП 903-1-211.84-КМ-22 Схема расположения площадки, лестниц, ограждения приемного устройства. Схема бункера приемного устройства |
| Разработан: | Горьковский Сантехпроект |
| Утверждён: | 11.03.1984 Министерство сельского хозяйства СССР (USSR Ministry of Agriculture 10-3Г) |
| Чем заменён: |
|






























































