Скачать Типовой проект 903-1-211.84 Альбом VIII. Санитарно-техническая частьДата актуализации: 01.01.2021
|
| Обозначение: | Типовой проект 903-1-211.84 |
| Обозначение англ: | 903-1-211.84 |
| Статус: | заменен |
| Название рус.: | Альбом VIII. Санитарно-техническая часть |
| Дата добавления в базу: | 01.09.2013 |
| Дата актуализации: | 01.01.2021 |
| Дата введения: | 11.03.1984 |
| Дата окончания срока действия: | 01.01.1990 |
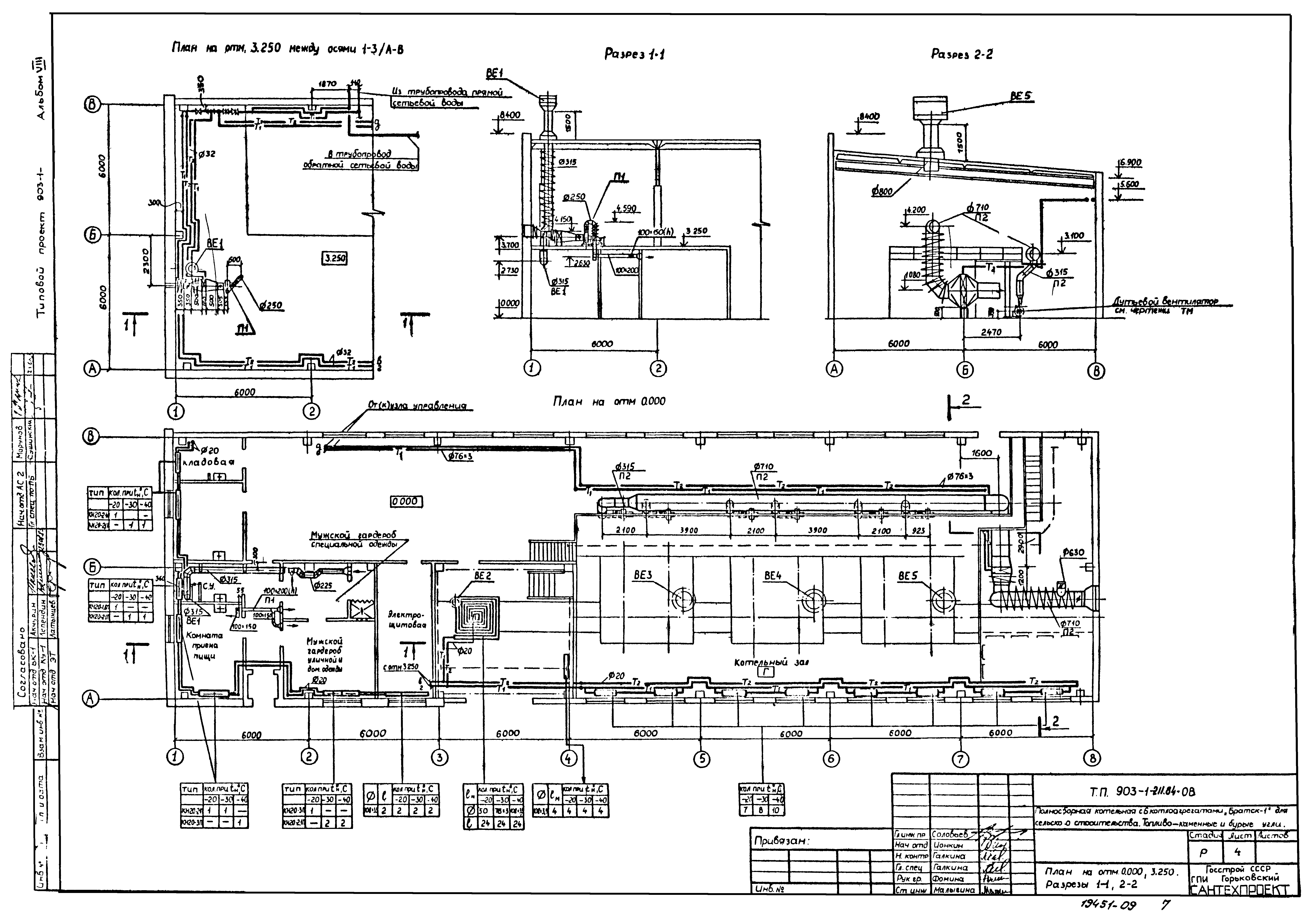
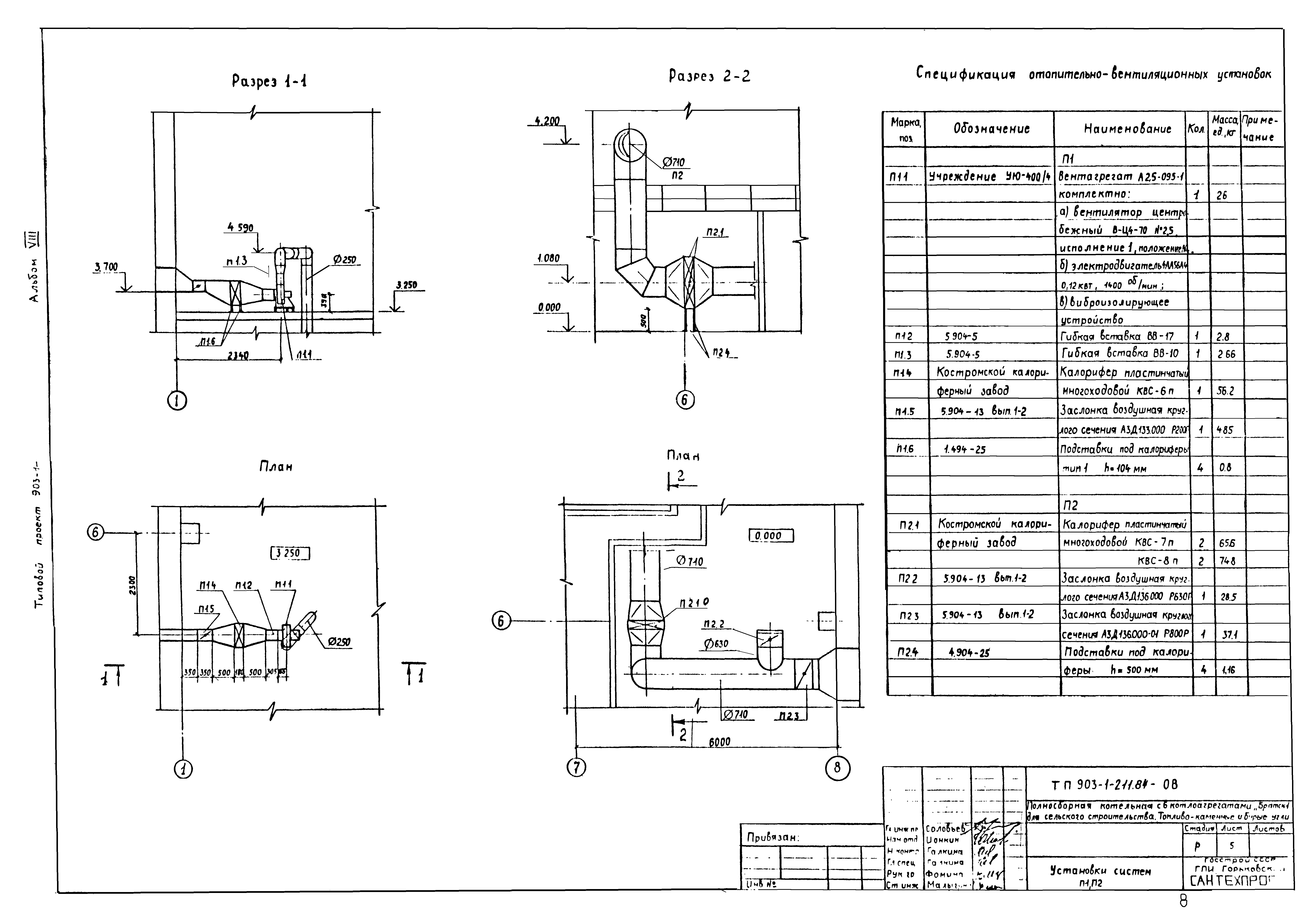
| Оглавление: | ТП 903-1-211.84-ОВ,ВК Содержание альбома ТП 903-1-211.84-ОВ Отопление и вентиляция ТП 903-1-211.84-ОВ-1 Общие данные (начало) ТП 903-1-211.84-ОВ-2 Общие данные (продолжение) ТП 903-1-211.84-ОВ-3 Общие данные (окончание) ТП 903-1-211.84-ОВ-4 План на отм. 0.000,3.300. Разрезы 1-1,2-2 ТП 903-1-211.84-ОВ-5 Установка систем П1,П2 ТП 903-1-211.84-ОВ-6 Схема систем теплоснабжения. Схема систем отопления. Схемы систем П1,П2,ВЕ1,ВЕ2,ВЕ3-ВЕ5. Узел управления ТП 903-1-211.84-ВК Водоснабжение и канализация ТП 903-1-211.84-ВК-1 Общие данные (начало) ТП 903-1-211.84-ВК-2 Общие данные (продолжение) ТП 903-1-211.84-ВК-3 Общие данные (продолжение) ТП 903-1-211.84-ВК-4 Общие данные (окончание) ТП 903-1-211.84-ВК-5 План на отм. 0.000 ТП 903-1-211.84-ВК-6 Схемы систем В1,Т3,К1,К3,К4 и трубопровода сжатого воздуха |
| Разработан: | Горьковский Сантехпроект |
| Утверждён: | 11.03.1984 Министерство сельского хозяйства СССР (USSR Ministry of Agriculture 10-3Г) |
| Чем заменён: |
|















