Скачать Типовой проект 902-2-377.83 Альбом I. Технологическая частьДата актуализации: 01.01.2021
|
| Обозначение: | Типовой проект 902-2-377.83 |
| Обозначение англ: | 902-2-377.83 |
| Статус: | заменен |
| Название рус.: | Альбом I. Технологическая часть |
| Дата добавления в базу: | 01.09.2013 |
| Дата актуализации: | 01.01.2021 |
| Дата введения: | 27.07.1983 |
| Дата окончания срока действия: | 01.03.1990 |
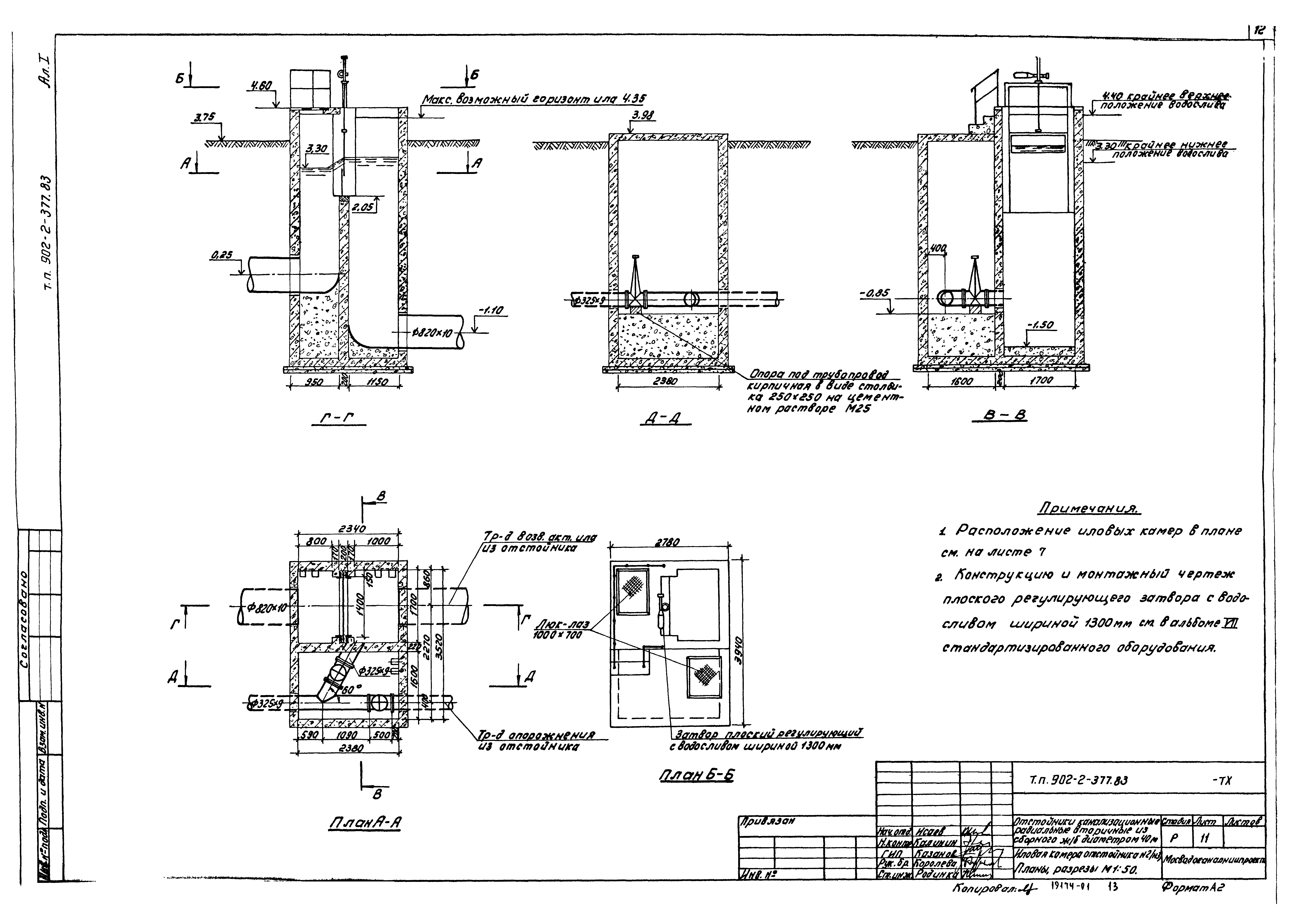
| Оглавление: | ТП 902-2-377.83-ТХ Общие данные ТП 902-2-377.83-ТХ План группы отстойников М1:200 ТП 902-2-377.83-ТХ Отстойник №2. План М1:200. Разрез М1:100 ТП 902-2-377.83-ТХ Распределительная чаша. Планы, разрезы М1:50 ТП 902-2-377.83-ТХ Иловая камера отстойника №1(№4). Планы, разрезы М1:50 ТП 902-2-377.83-ТХ Иловая камера отстойника №2(№3). Планы, разрезы М1:50 ТП 902-2-377.83-ТХ Профили подводящих трубопроводов М1:100 и трубопроводов опорожнения ТП 902-2-377.83-ТХ Профили отводящих трубопроводов М1:100 ТП 902-2-377.83-ТХ Профили трубопроводов возвратного активного ила М1:100 |
| Разработан: | МосводоканалНИИпроект |
| Утверждён: | 27.07.1983 МосводоканалНИИпроект (169) |
| Заменяет собой: |
|
| Чем заменён: |

















