Скачать Типовые проектные решения 901-08-9.83 Альбом I. Пояснительная записка. ЧертежиДата актуализации: 01.01.2021
|
| Обозначение: | Типовые проектные решения 901-08-9.83 |
| Обозначение англ: | 901-08-9.83 |
| Статус: | справочные материалы, мп, тпр |
| Название рус.: | Альбом I. Пояснительная записка. Чертежи |
| Дата добавления в базу: | 01.09.2013 |
| Дата актуализации: | 01.01.2021 |
| Дата введения: | 17.12.1982 |
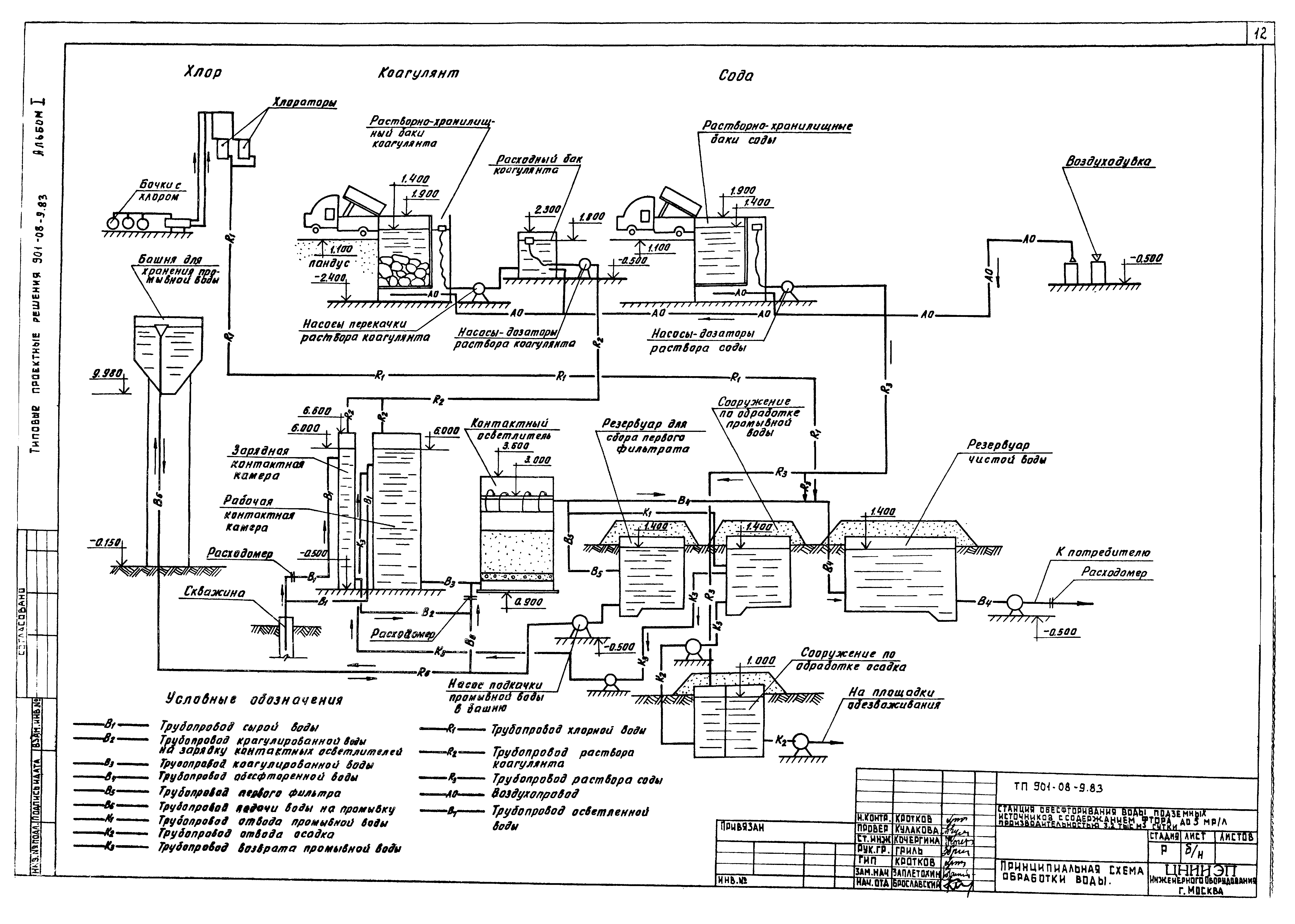
| Оглавление: | 1 Введение 2 Технологическая часть 2.1 Назначение и область применения 2.2 Технологическая схема обработки воды 2.3 Общекомпоновочные решения площадки станции обесфторивания 2.4 Компоновка здания блока основных сооружений станции обесфторивания 2.5 Характеристика и расчетные параметры основных сооружений 2.6 Обеззараживание 2.7 Мероприятия по защите окружающей среды 2.8 Указания по привязке проекта 2.9 Дополнительные данные для использования при привязке проекта 3 Архитектурно-строительная часть 3.1 Общая часть 3.2 Природные условия 3.3 Объемно-планировочные и конструктивные решения 3.4 Соображения по производству работ 3.5 Указания по привязке 4 Санитарно-техническая часть 4.1 Общие указания 4.2 Теплоснабжение 4.3 Отопление 4.4 Вентиляция 4.5 Условия привязки 5 Электротехническая часть 5.1 Электроснабжение 5.2 Электрооборудование 5.3 Электроосвещение 5.4 Заземление 5.5 Зануление 5.6 Связь и сигнализация 5.7 Автоматизация и технологический контроль Технологическая часть. Чертежи марки ТХ Общие данные Принципиальная схема обработки воды Схема примерного генплана |
| Разработан: | ЦНИИЭП |
| Утверждён: | 22.07.1981 Госгражданстрой (Gosgrazhdanstroy 219) |













