Скачать Типовой проект 903-1-223.86 Альбом 14. Отопление и вентиляция. Внутренний водопровод и канализацияДата актуализации: 01.01.2021
|
| Обозначение: | Типовой проект 903-1-223.86 |
| Обозначение англ: | 903-1-223.86 |
| Статус: | не определен законодательством |
| Название рус.: | Альбом 14. Отопление и вентиляция. Внутренний водопровод и канализация |
| Дата добавления в базу: | 01.09.2013 |
| Дата актуализации: | 01.01.2021 |
| Дата введения: | 13.03.1986 |
| Дата окончания срока действия: | 30.06.2003 |
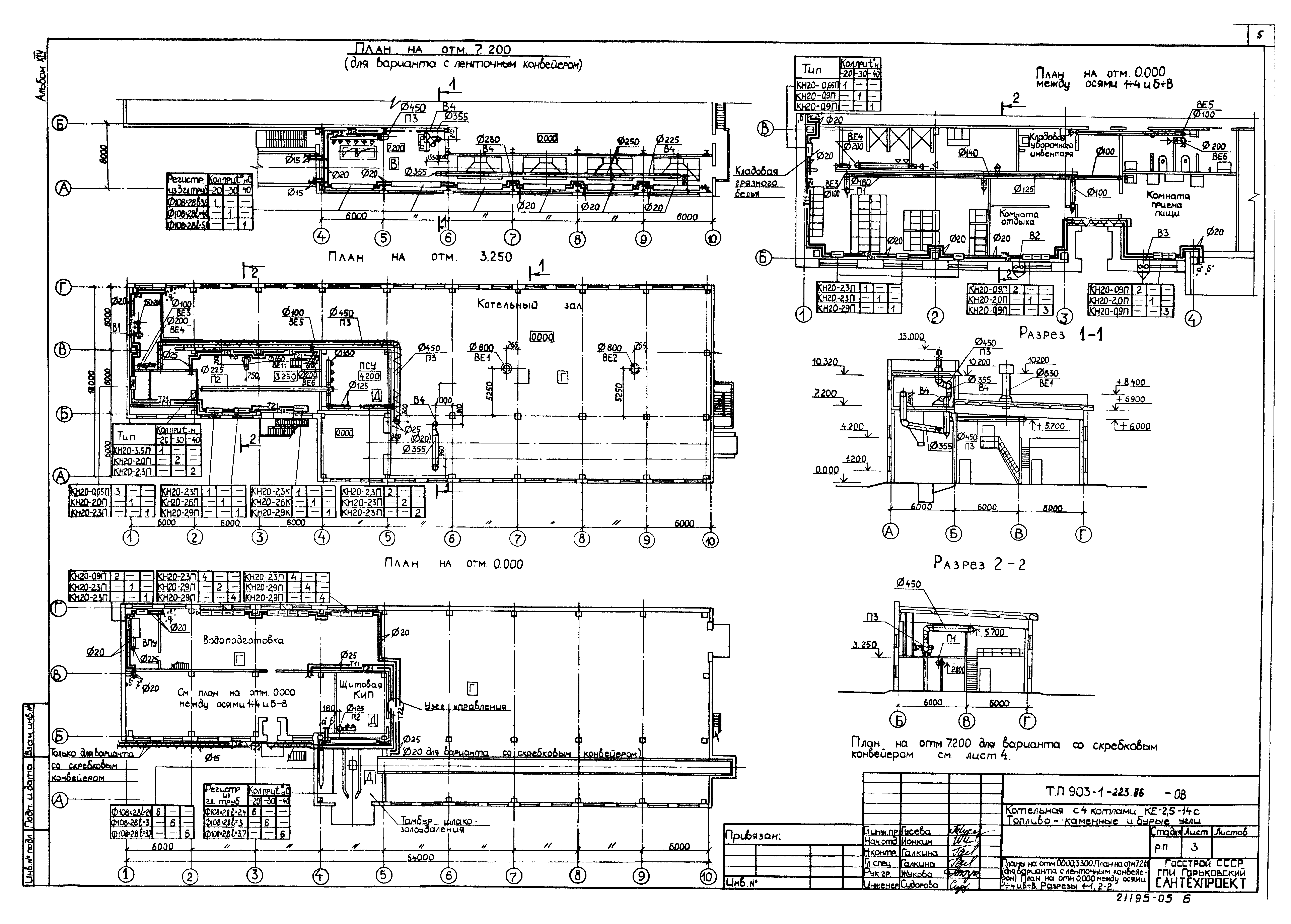
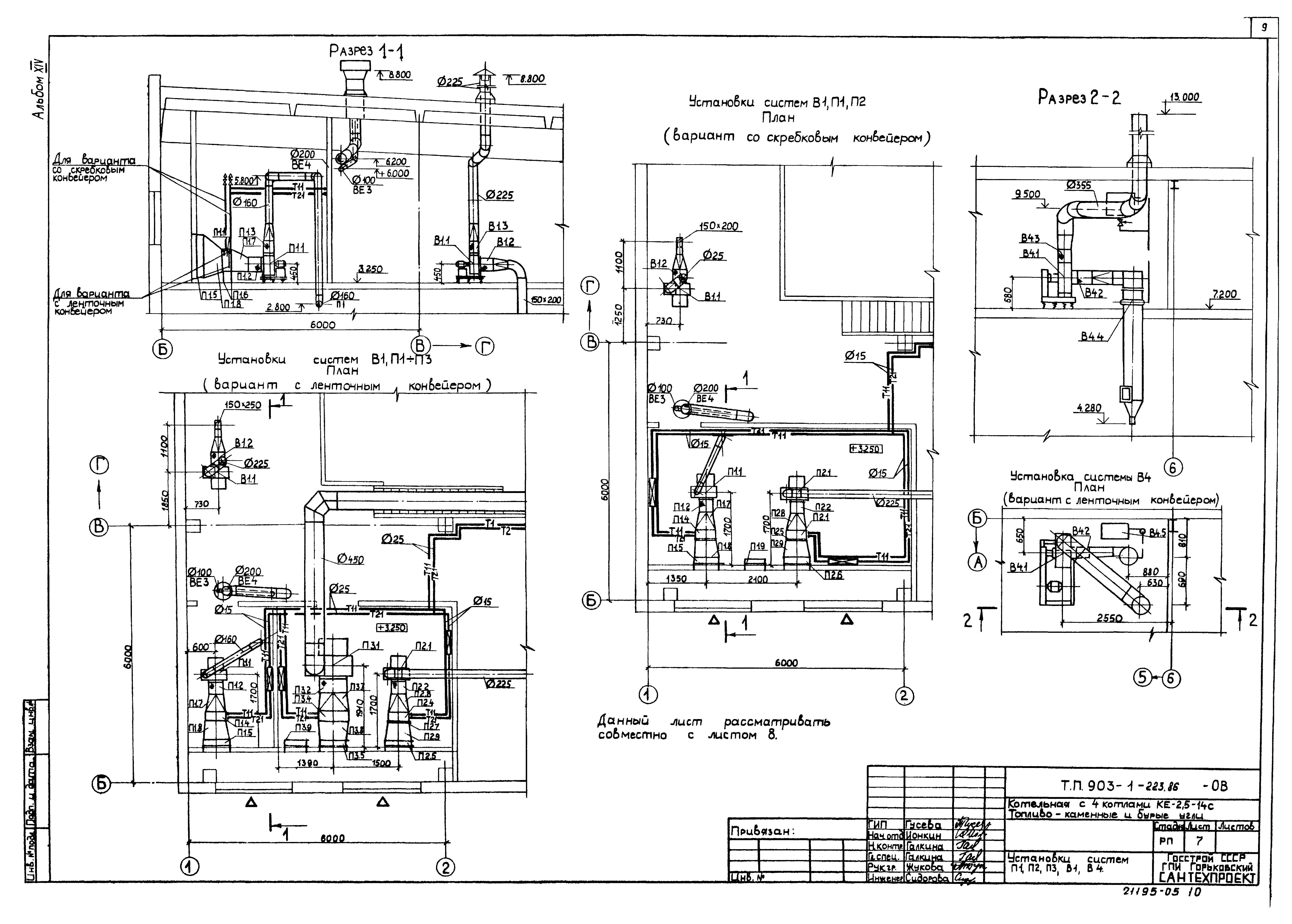
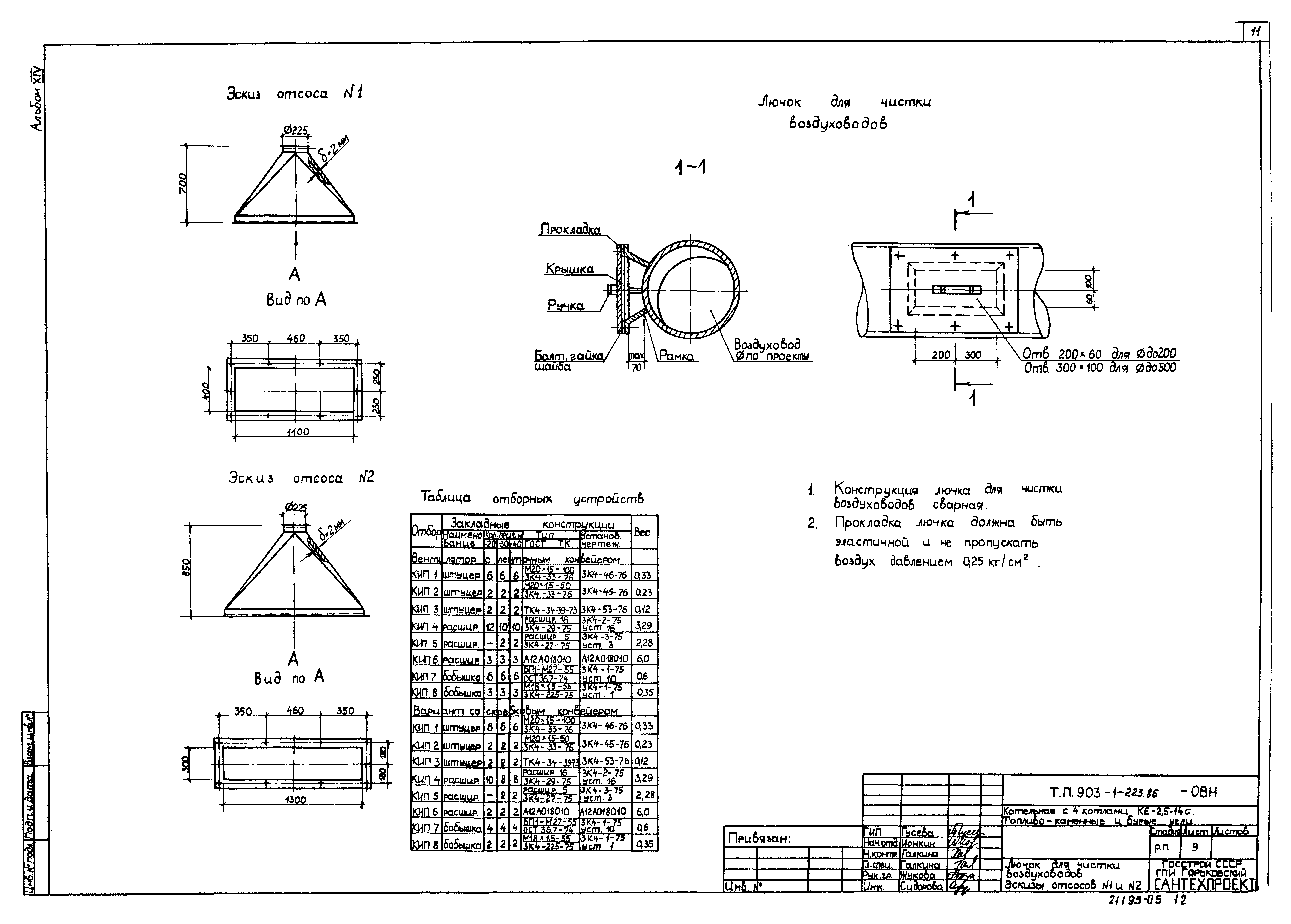
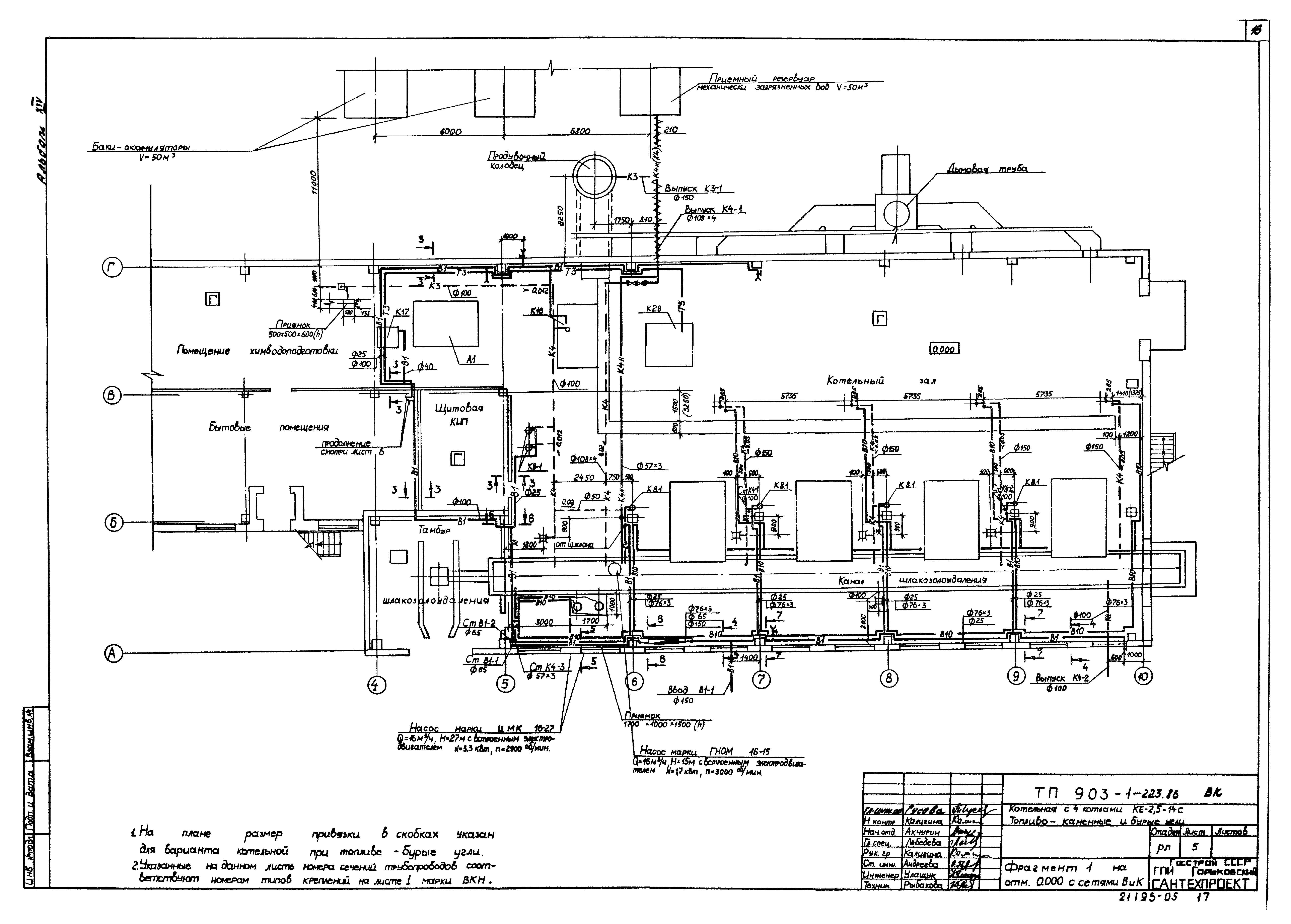
| Оглавление: | ТП 903-1-223.86 Содержание альбома ТП 903-1-223.86-ОВ Отопление и вентиляция ТП 903-1-223.86-ОВ-1 Общие данные (начало) ТП 903-1-223.86-ОВ-2 Общие данные (окончание) ТП 903-1-223.86-ОВ-3 Планы на отм. 0.000;3.300. План на отм. 7.200 (для варианта с ленточным конвейером). План на отм. 0.000 между осями 1-4 и Б-В. Разрез 1-1;2-2 ТП 903-1-223.86-ОВ-4 План на отм.. 7.200 (вариант со скребковым конвейером). Схемы систем П1-П3;В1;В4;ВЕ1-ВЕ10 ТП 903-1-223.86-ОВ-5 Топливоподача. Вариант с ленточным конвейером. Вариант со скребковым конвейером ТП 903-1-223.86-ОВ-6 Схемы систем отопления и теплоснабжения калориферов. Узел управления ТП 903-1-223.86-ОВ-7 Установки систем П1;П2;П3;В1;В4 ТП 903-1-223.86-ОВ-8 Спецификация отопительно-вентиляционных установок П1-П3;В1;В4 ТП 903-1-223.86-ОВ-9 Лючок для чистки воздуховодов. Эскизы отсосов № 1 и №2 ТП 903-1-223.86-ВК Внутренний водопровод и канализация ТП 903-1-223.86-ВК-1 Общие данные (начало) ТП 903-1-223.86-ВК-2 Общие данные (продолжение) ТП 903-1-223.86-ВК-3 Общие данные (продолжение) ТП 903-1-223.86-ВК-4 Общие данные (окончание) ТП 903-1-223.86-ВК-5 Фрагмент 1 на отм. 0.000 с сетями В и К ТП 903-1-223.86-ВК-6 Фрагмент 2 на отм. 0.000 и на отм. 3.250 с сетями В и К. Схемы систем В1,Т3 и К1 ТП 903-1-223.86-ВК-7 Схемы систем В1 и Т3 ТП 903-1-223.86-ВК-8 Схемы систем К4, К4н(К4) ТП 903-1-223.86-ВК-9 Схемы систем К3, К4н, К4, В10 ТП 903-1-223.86-ВК-10 Вариант топливоподачи с ленточным конвейером. Фрагменты 3,4, разрез 1-1 ТП 903-1-223.86-ВК-11 Вариант топливоподачи со скребковым конвейером. Фрагменты 5,6, разрез 1-1 ТП 903-1-223.86-ВК-12 Вариант топливоподачи со скребковым конвейером. Фрагменты 7,8 на отм. 0.000 и 3.500. Схемы систем В1 и К4н ТП 903-1-223.86-ВК-13 Приемный резервуар механически загрязненных вод. План, разрезы ТП 903-1-223.86-ВК-14 План кровли. Схемы системы К2 Эскизные чертежи общих видов нетиповых конструкций систем водопровода и канализации |
| Разработан: | Горьковский Сантехпроект |
| Утверждён: | 13.03.1986 Госстрой СССР (Государственный комитет Совета Министров СССР по делам строительства) (USSR Gosstroy А4-15) |




























