Скачать Типовой проект 902-2-221 Альбом I. Пояснительная записка. Технологические чертежи. Архитектурно-строительные чертежиДата актуализации: 01.01.2021
|
| Обозначение: | Типовой проект 902-2-221 |
| Обозначение англ: | 902-2-221 |
| Статус: | не действует |
| Название рус.: | Альбом I. Пояснительная записка. Технологические чертежи. Архитектурно-строительные чертежи |
| Дата добавления в базу: | 01.09.2013 |
| Дата актуализации: | 01.01.2021 |
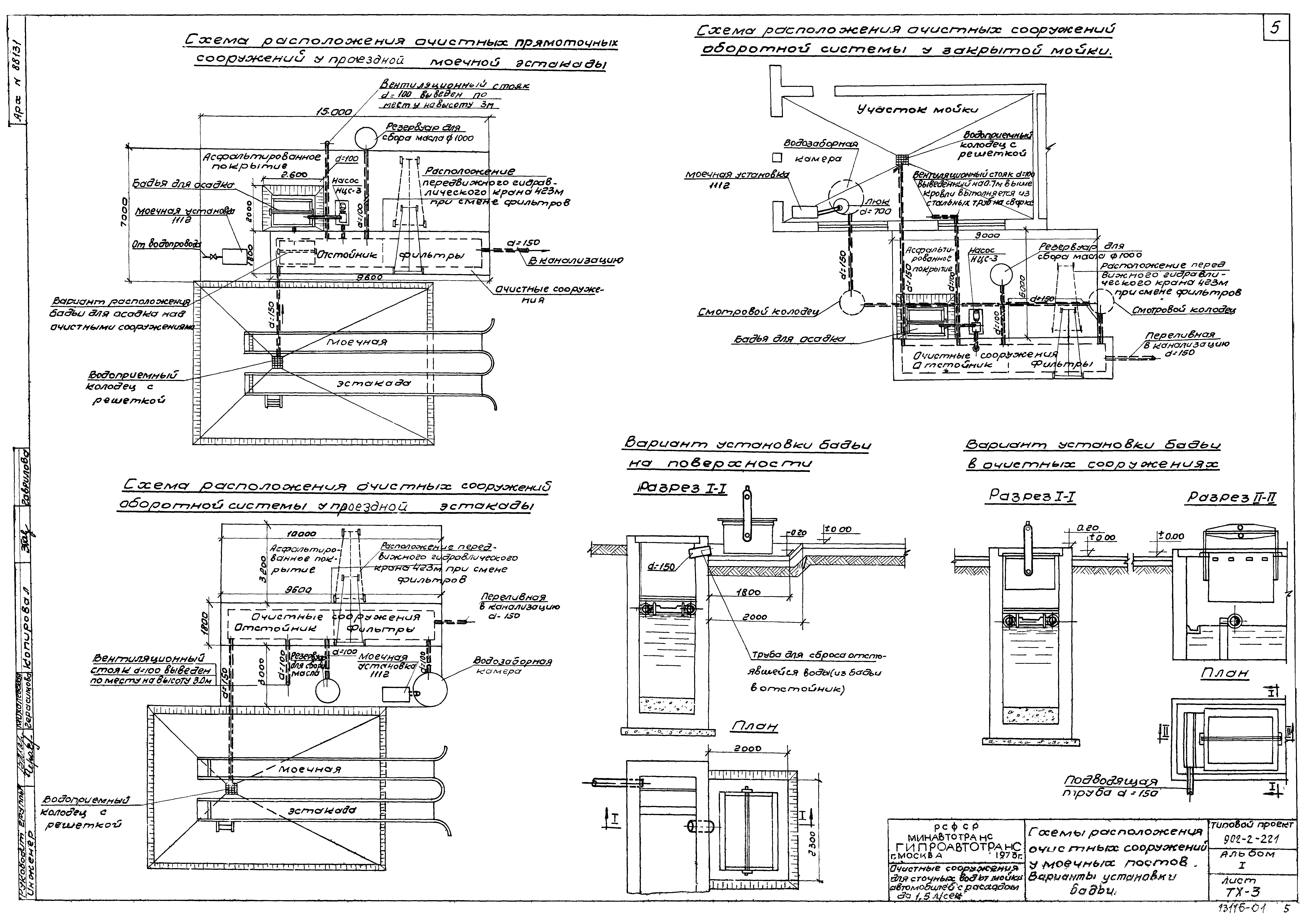
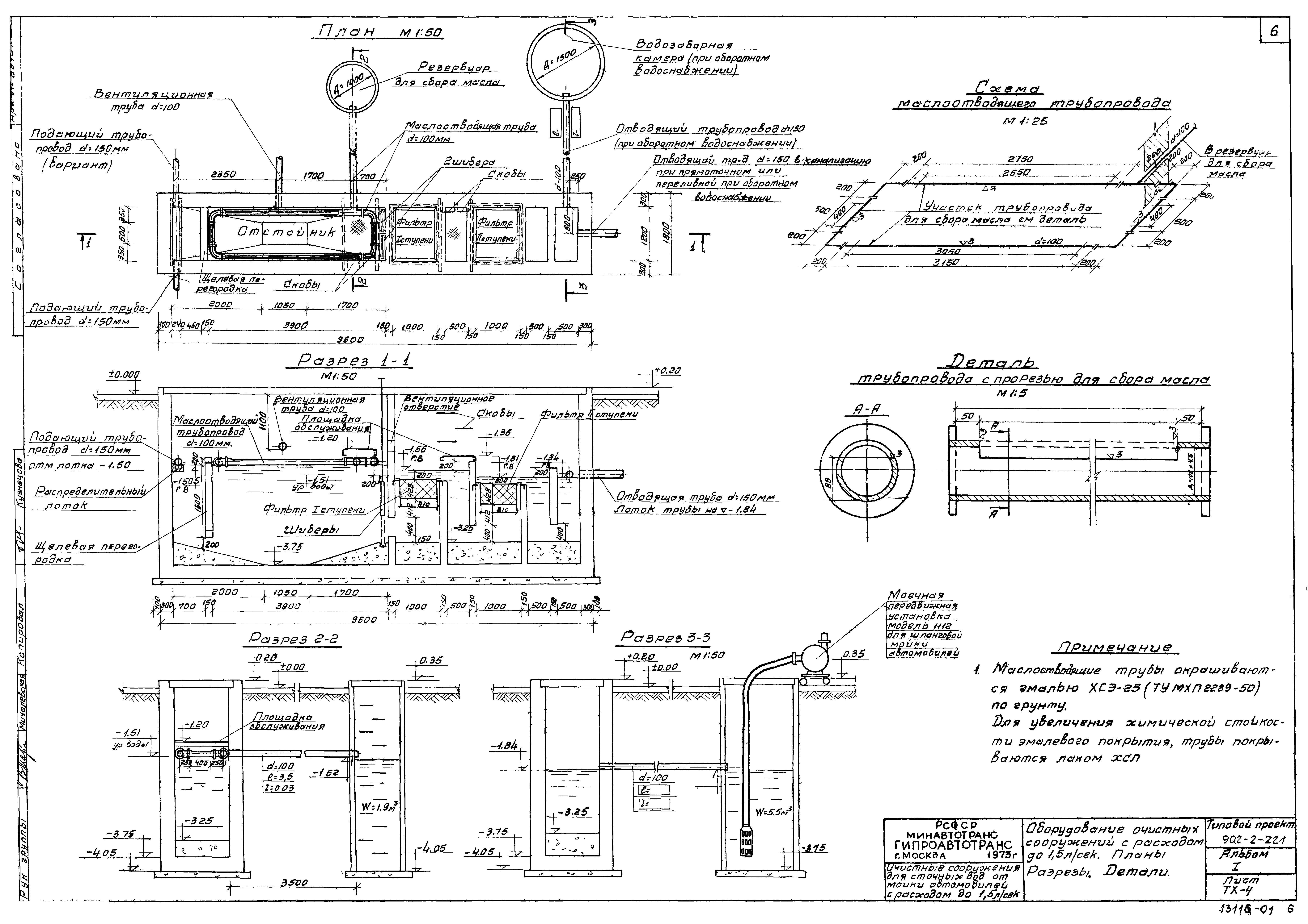
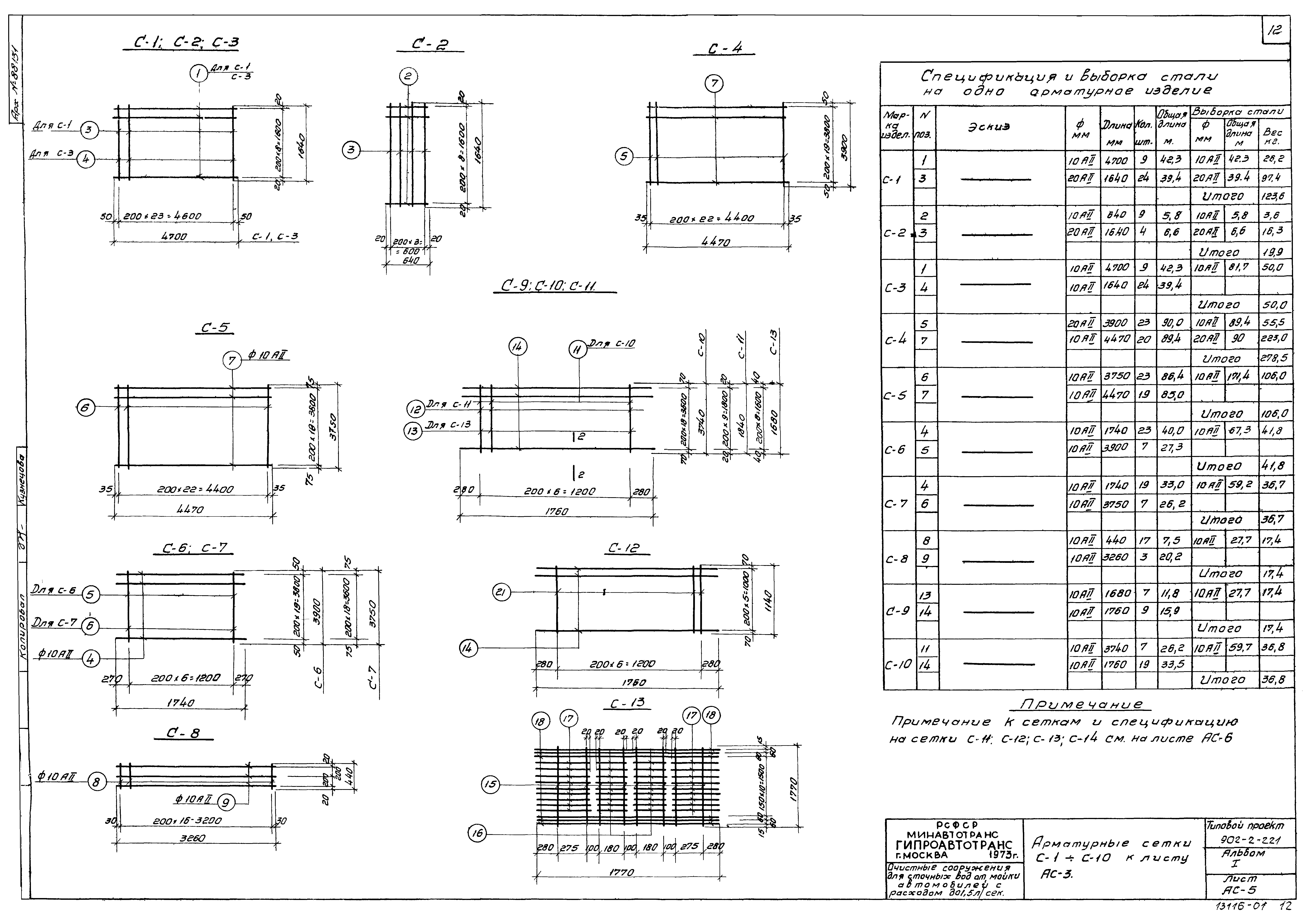
| Оглавление: | ТП 902-2-221 Содержание альбома. Общая часть ТП 902-2-221-ТХ-1 Заглавный лист. Пояснительная записка ТП 902-2-221-ТХ-2 Пояснительная записка (окончание) ТП 902-2-221-ТХ-3 Схемы расположения очистных сооружений у моечных постов. Варианты установки бадьи ТП 902-2-221-ТХ-4 Оборудование очистных сооружений с расходом 1.5л/сек. Планы. Разрезы. Детали ТП 902-2-221-ТХ-5 Спецификация. Заказная спецификация ТП 902-2-221-АС-1 Заглавный лист ТП 902-2-221-АС-2 Опалубочный чертеж. План очистных сооружений. Разрез 1-1 ТП 902-2-221-АС-3 Планы раскладки сеток каркасов. Разрезы 1-1;2-2 (армирование) ТП 902-2-221-АС-4 Планы раскладки деревянных щитов. Деревянные щиты Щ-1;Щ-2. Узлы. Щелевая перегородка ТП 902-2-221-АС-5 Арматурные сетки С-1÷С-10 к листу АС-3 ТП 902-2-221-АС-6 Пространственные каркасы КП-1÷КП-3. Каркасы К-1÷К-5 к листу АС-3 ТП 902-2-221-АС-7 Закладные элементы М-1÷М-6. Площадки обслуживания ТП 902-2-221-АС-8 Водозаборная камера; резервуар для сбора масла. Деревянные щиты Щ-3;Щ-4 ТП 902-2-221-АС-9 Арматурные сетки и каркасы к листу АС-8. Закладные элементы М-7÷М-9 |
| Разработан: | Гипроавтотранс |
| Утверждён: | 01.04.1974 Минавтотранс РСФСР (Russian Federation Minavtotrans 37) |
















