Скачать Типовые проектные решения 903-04-13 Альбом I. Теплотехническая частьДата актуализации: 01.01.2021
|
| Обозначение: | Типовые проектные решения 903-04-13 |
| Обозначение англ: | 903-04-13 |
| Статус: | справочные материалы, мп, тпр |
| Название рус.: | Альбом I. Теплотехническая часть |
| Дата добавления в базу: | 01.09.2013 |
| Дата актуализации: | 01.01.2021 |
| Дата окончания срока действия: | 07.04.1981 |
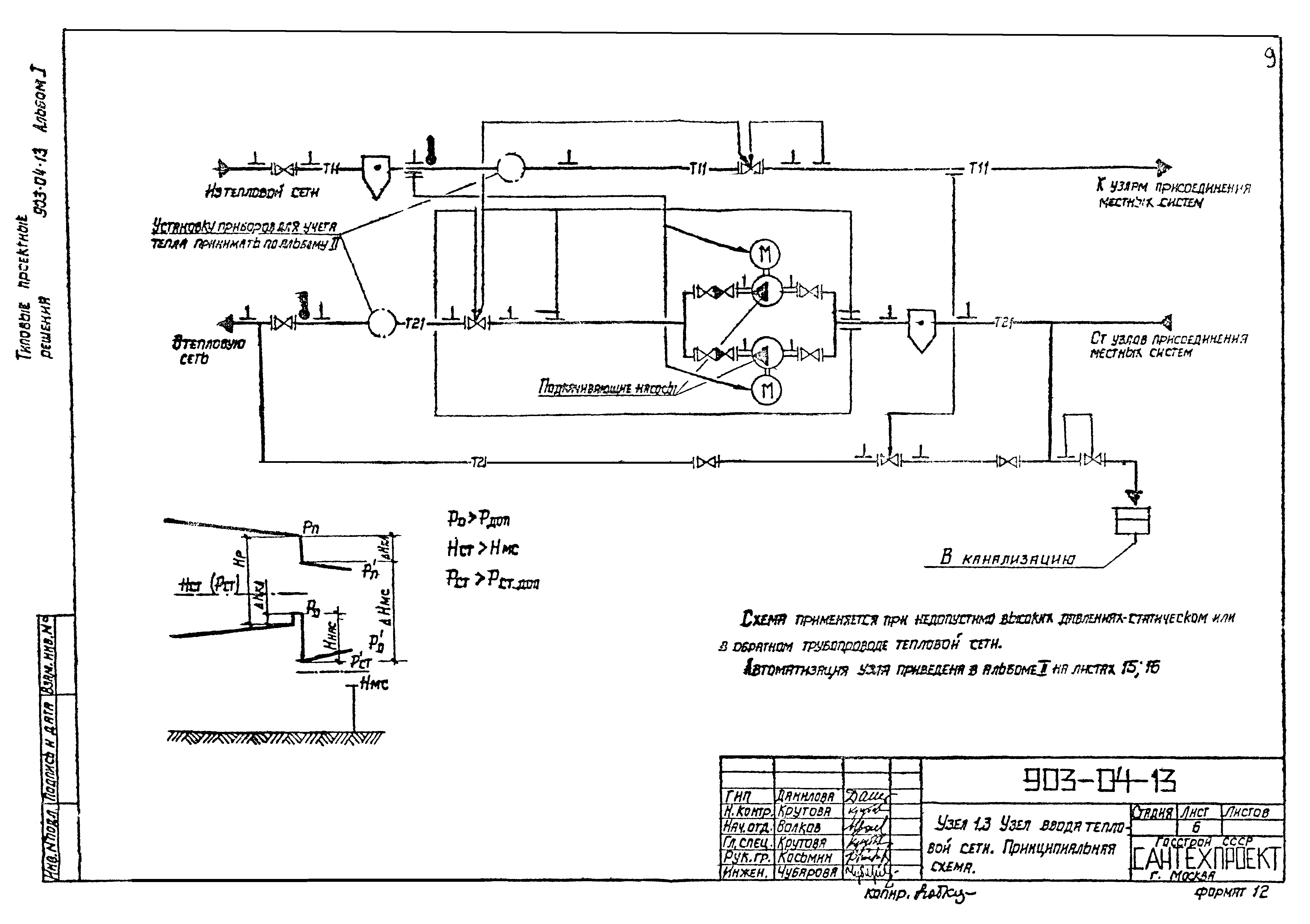
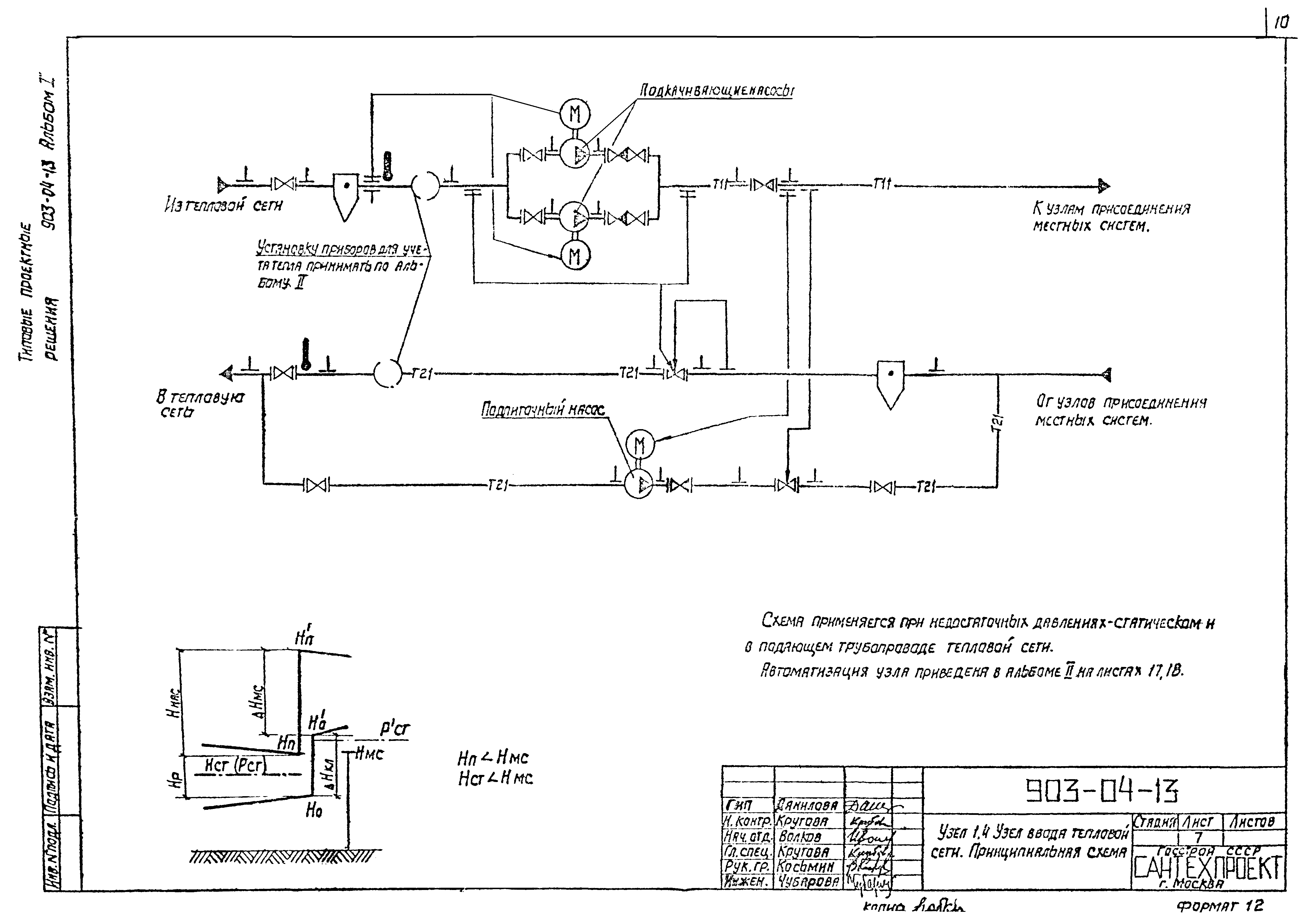
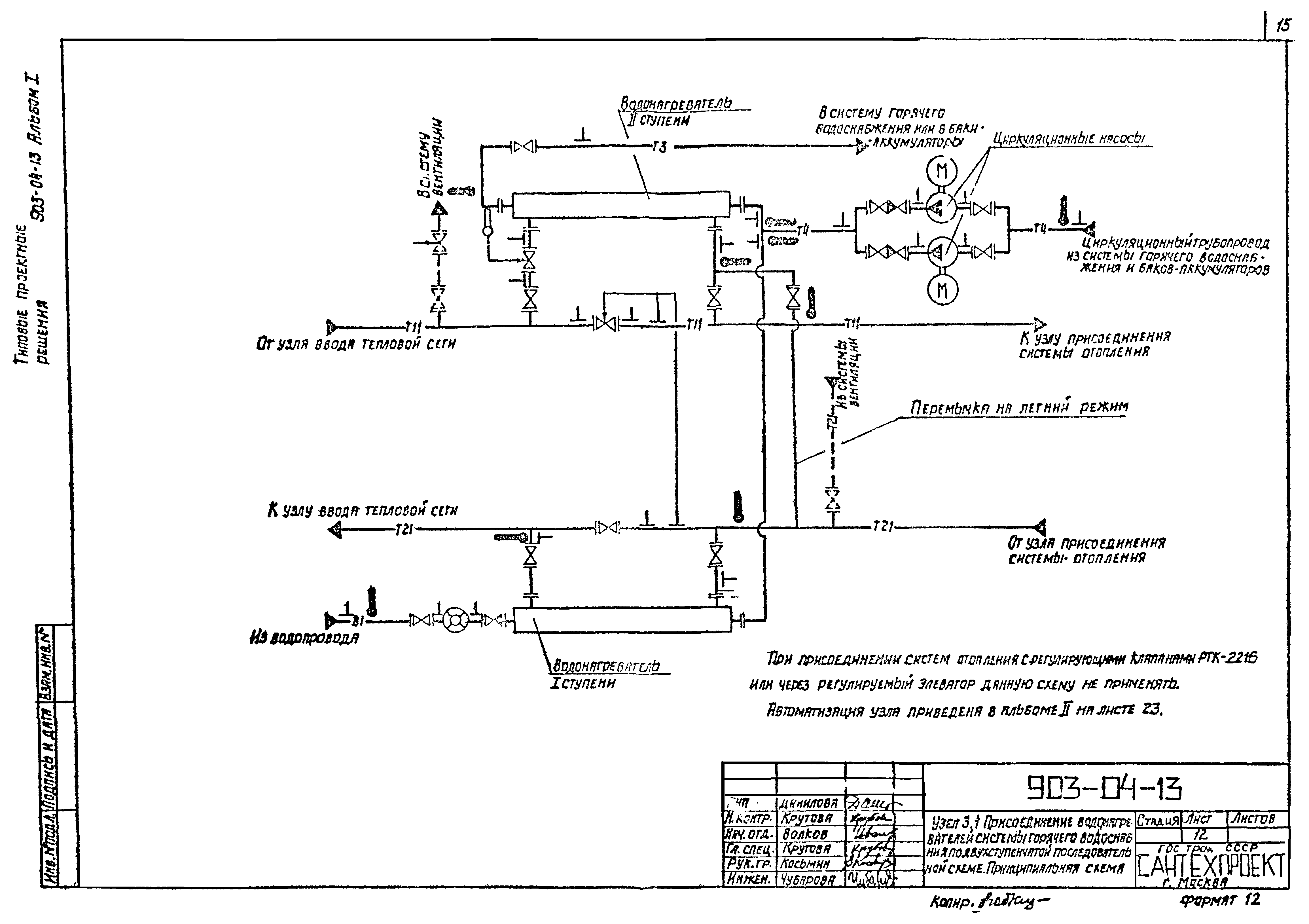
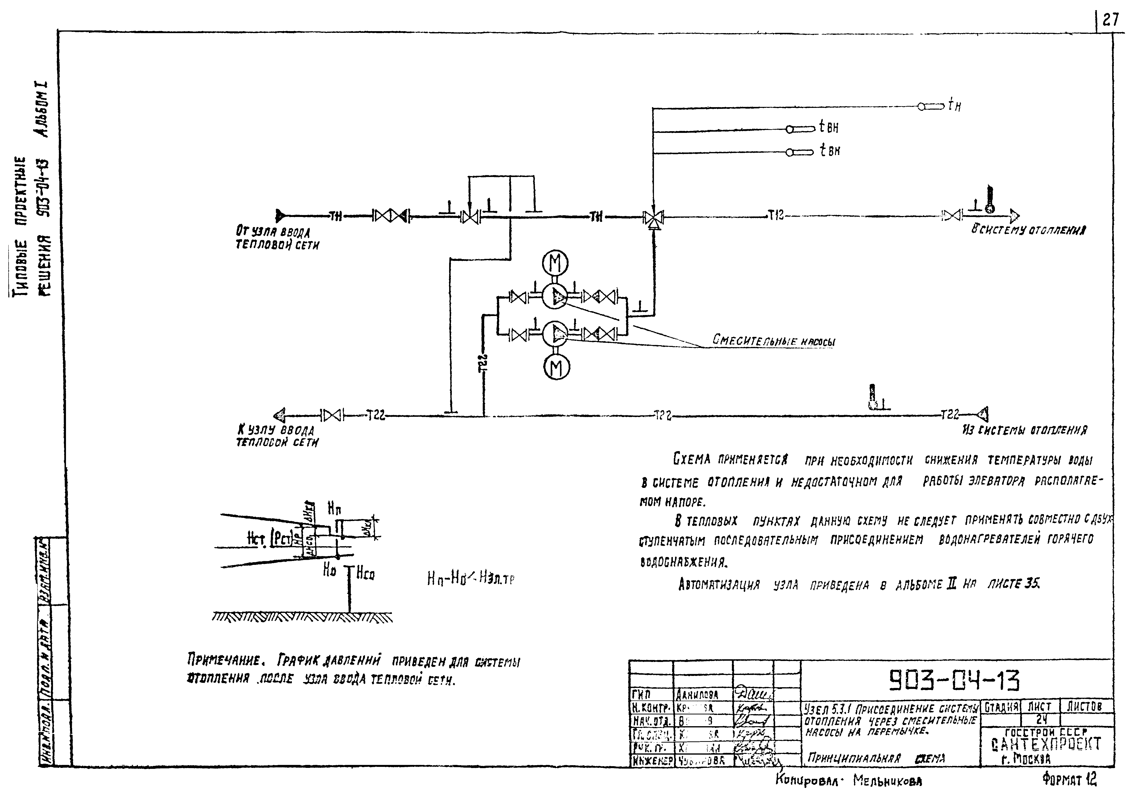
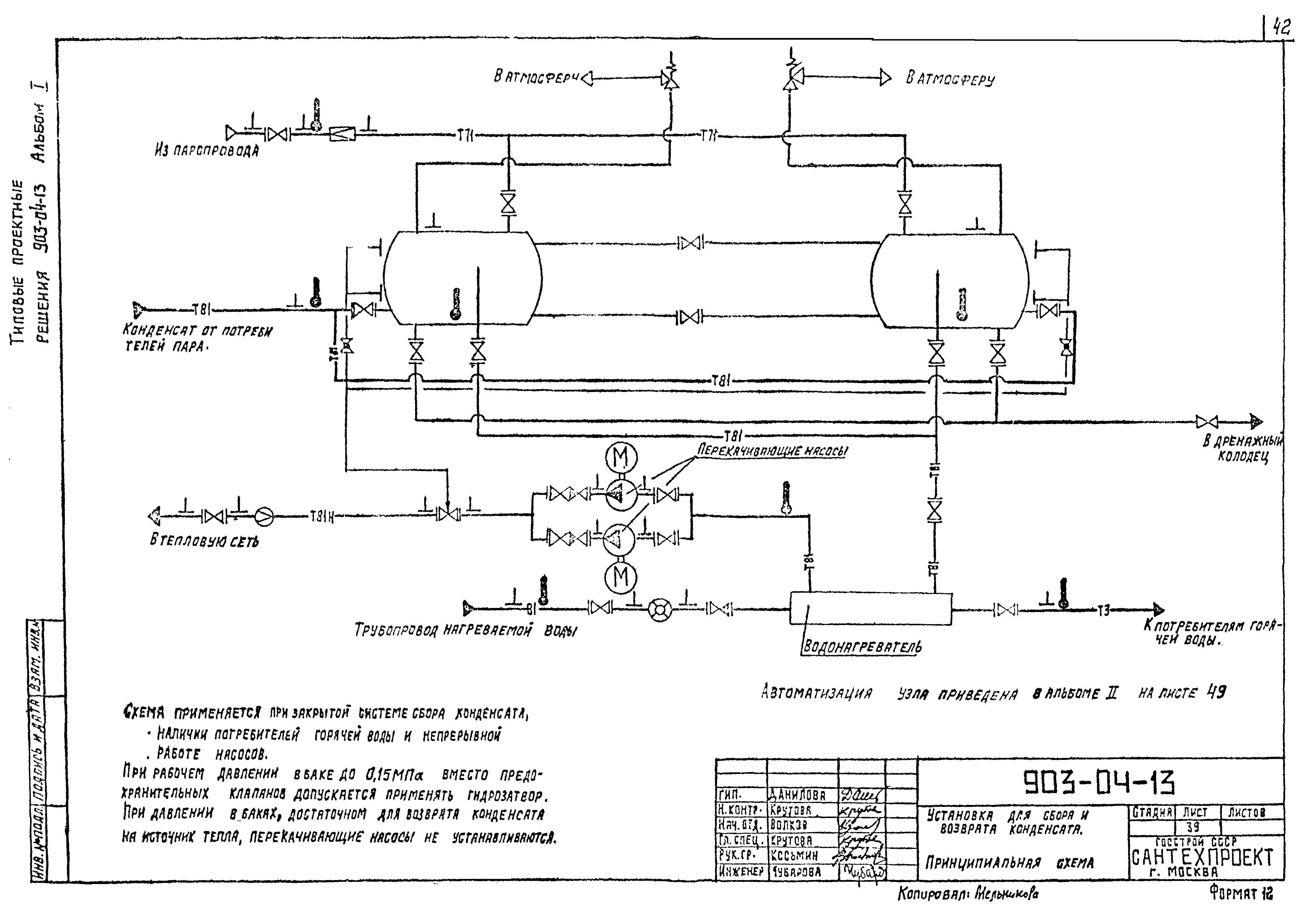
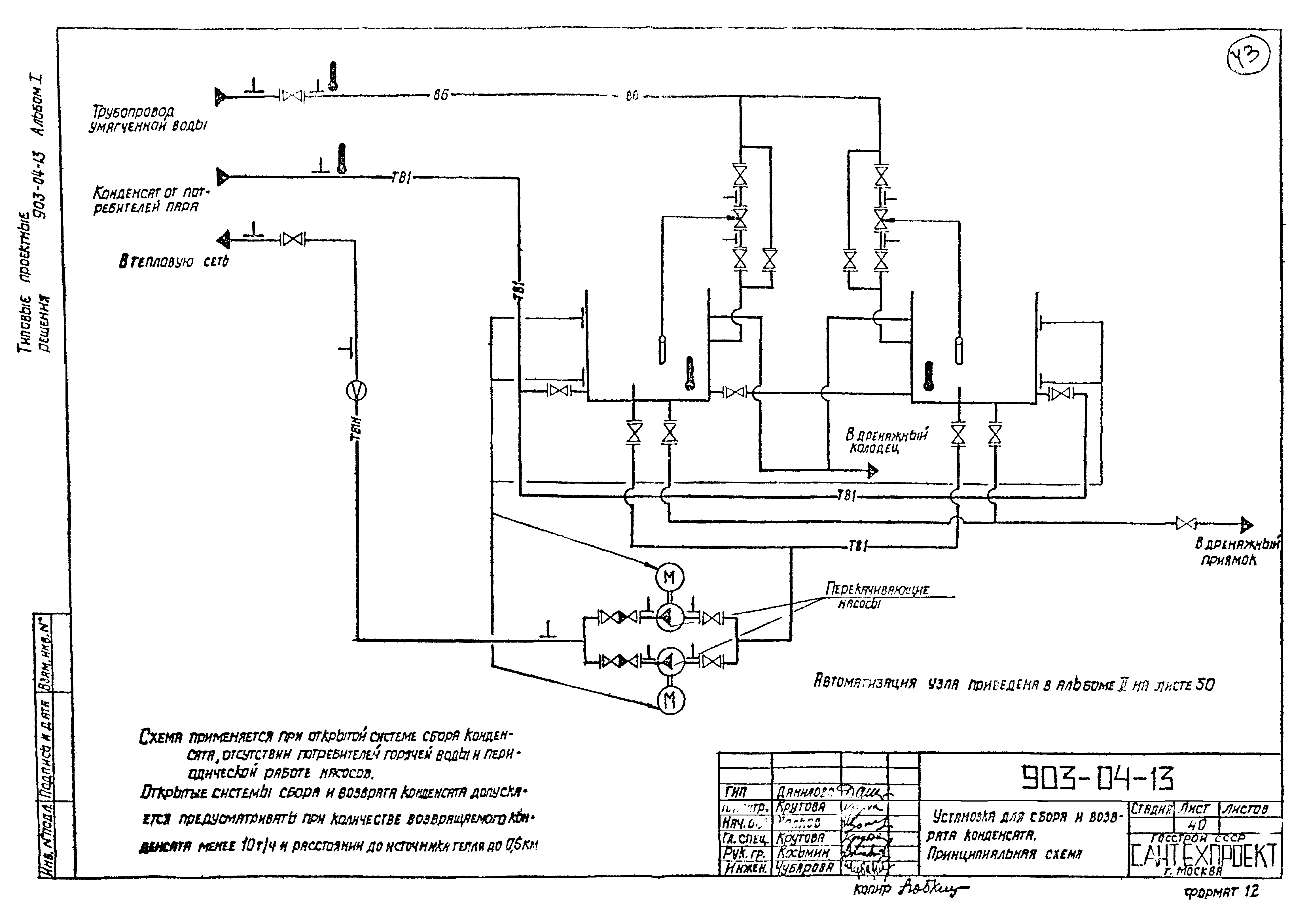
| Оглавление: | ТП 903-04-13 Пояснительная записка (начало) ТП 903-04-13 Пояснительная записка (продолжение) ТП 903-04-13 Пояснительная записка (окончание) ТП 903-04-13 Узел 1.1. Узел ввода тепловой сети. Принципиальная схема ТП 903-04-13 Узел 1.2. Узел ввода тепловой сети. Принципиальная схема ТП 903-04-13 Узел 1.3. Узел ввода тепловой сети. Принципиальная схема ТП 903-04-13 Узел 1.4. Узел ввода тепловой сети. Принципиальная схема ТП 903-04-13 Узел 1.5. Узел ввода тепловой сети. Принципиальная схема ТП 903-04-13 Узел 1.6. Узел ввода тепловой сети. Принципиальная схема ТП 903-04-13 Узел 2.1. Присоединение систем вентиляции. Принципиальная схема ТП 903-04-13 Узел 3.1. Присоединение водонагревателей системы горячего водоснабжения по двухступенчатой смешанной схема. Принципиальная схема ТП 903-04-13 Узел 3.2. Присоединение водонагревателей системы горячего водоснабжения по двухступенчатой последовательной схема. Принципиальная схема ТП 903-04-13 Узел 3.3. Присоединение водонагревателей системы горячего водоснабжения по параллельной схема. Принципиальная схема ТП 903-04-13 Узел 3.4. Присоединение системы горячего при открытой системе теплоснабжения. Принципиальная схема ТП 903-04-13 Узел 4.1. Присоединение водонагревателей 2 подогрева кондиционирования воздуха. Принципиальная схема ТП 903-04-13 Узел 4.2. Присоединение водонагревателей 2 подогрева кондиционирования воздуха. Принципиальная схема ТП 903-04-13 Узел 5.1.1. Присоединение системы отопления через элеватор. Принципиальная схема ТП 903-04-13 Узел 5.1.2. Присоединение системы отопления через элеватор. Принципиальная схема ТП 903-04-13 Узел 5.1.3. Присоединение системы отопления через элеватор. Принципиальная схема ТП 903-04-13 Узел 5.2.1. Присоединение системы отопления через смесительные насосы на обратном трубопроводе. Принципиальная схема ТП 903-04-13 Узел 5.2.2. Присоединение системы отопления через смесительные насосы на обратном трубопроводе. Принципиальная схема ТП 903-04-13 Узел 5.2.3. Присоединение системы отопления через смесительные насосы на обратном трубопроводе. Принципиальная схема ТП 903-04-13 Узел 5.2.4. Присоединение системы отопления через смесительные насосы на обратном трубопроводе. Принципиальная схема ТП 903-04-13 Узел 5.3.1. Присоединение системы отопления через смесительные насосы на перемычке. Принципиальная схема ТП 903-04-13 Узел 5.3.2. Присоединение системы отопления через смесительные насосы на перемычке. Принципиальная схема ТП 903-04-13 Узел 5.3.3. Присоединение системы отопления через смесительные насосы на перемычке. Принципиальная схема ТП 903-04-13 Узел 5.3.4. Присоединение системы отопления через смесительные насосы на перемычке. Принципиальная схема ТП 903-04-13 Узел 5.4. Присоединение системы отопления через смесительные насосы на подающем трубопроводе. Принципиальная схема ТП 903-04-13 Узел 5.5.1. Присоединение системы отопления через водоводяной нагреватель. Принципиальная схема ТП 903-04-13 Узел 5.5.2. Присоединение системы отопления через водоводяной нагреватель. Принципиальная схема ТП 903-04-13 Узел 5.5.3. Присоединение системы отопления через водоводяной нагреватель. Принципиальная схема ТП 903-04-13 Узел 5.5.4. Присоединение системы отопления через водоводяной нагреватель. Принципиальная схема ТП 903-04-13 Пример схемы теплового пункта из узлов 1.1;2.1;3.1;4.1 и 5.1.1. Принципиальная схема ТП 903-04-13 Ввод водопровода. Принципиальная схема ТП 903-04-13 Редукционная установка. Принципиальная схема ТП 903-04-13 Охладительная установка. Принципиальная схема ТП 903-04-13 Редукционно-охладительная установка. Принципиальная схема ТП 903-04-13 Установка для получения пара вторичного вскипания. Принципиальная схема ТП 903-04-13 Установка для сбора и возврата конденсата. Принципиальная схема |
| Разработан: | Сантехпроект Госстроя СССР |
| Утверждён: | 07.04.1981 Главпромстройпроект Госстроя СССР (19) |










































