Скачать Типовой проект 901-2-180.91 Альбом 2. Электрооборудование. Автоматизация технологического процессаДата актуализации: 01.01.2021
|
| Обозначение: | Типовой проект 901-2-180.91 |
| Обозначение англ: | 901-2-180.91 |
| Статус: | не определен законодательством |
| Название рус.: | Альбом 2. Электрооборудование. Автоматизация технологического процесса |
| Дата добавления в базу: | 01.09.2013 |
| Дата актуализации: | 01.01.2021 |
| Дата введения: | 18.04.1991 |
| Дата окончания срока действия: | 30.06.2003 |
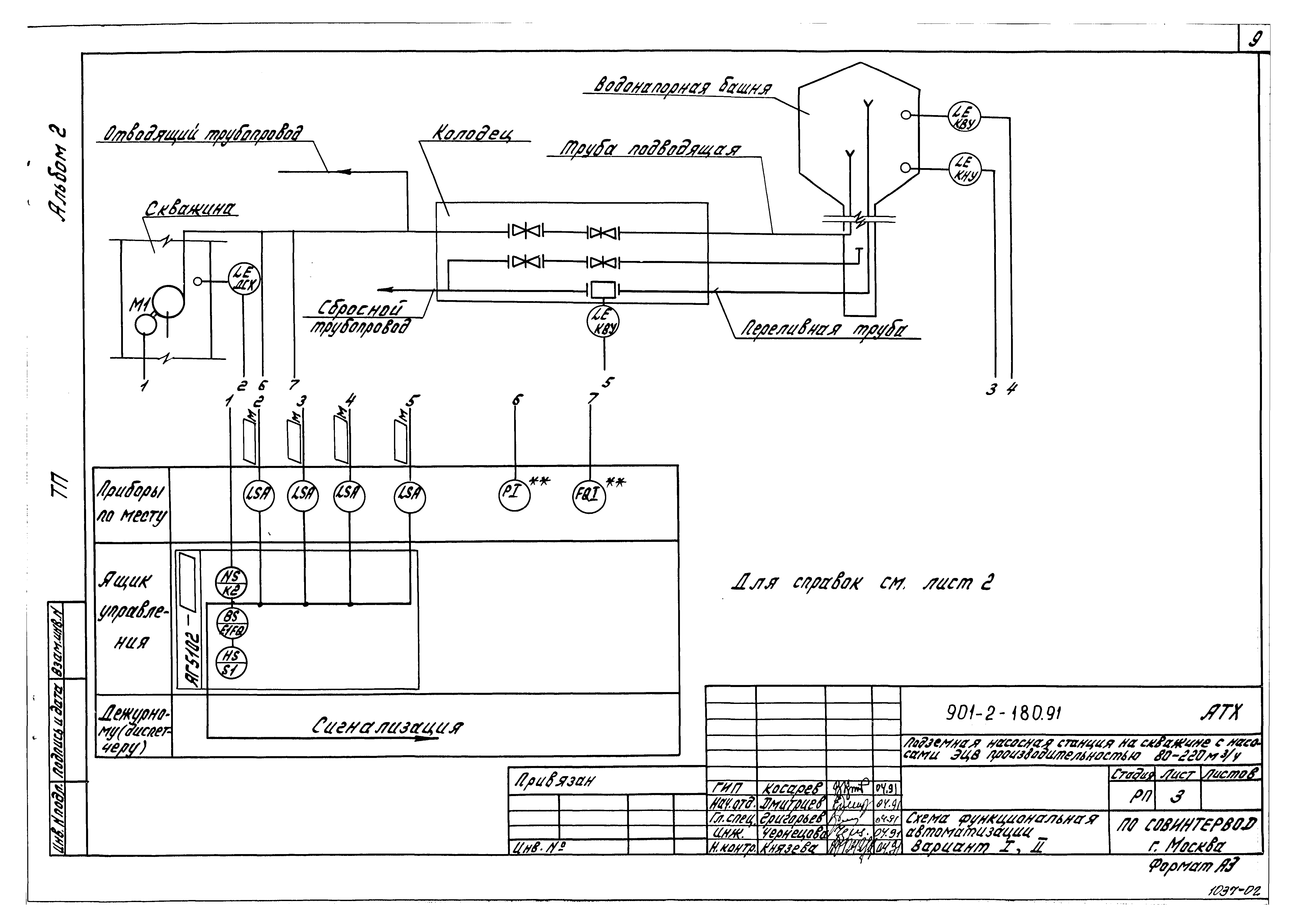
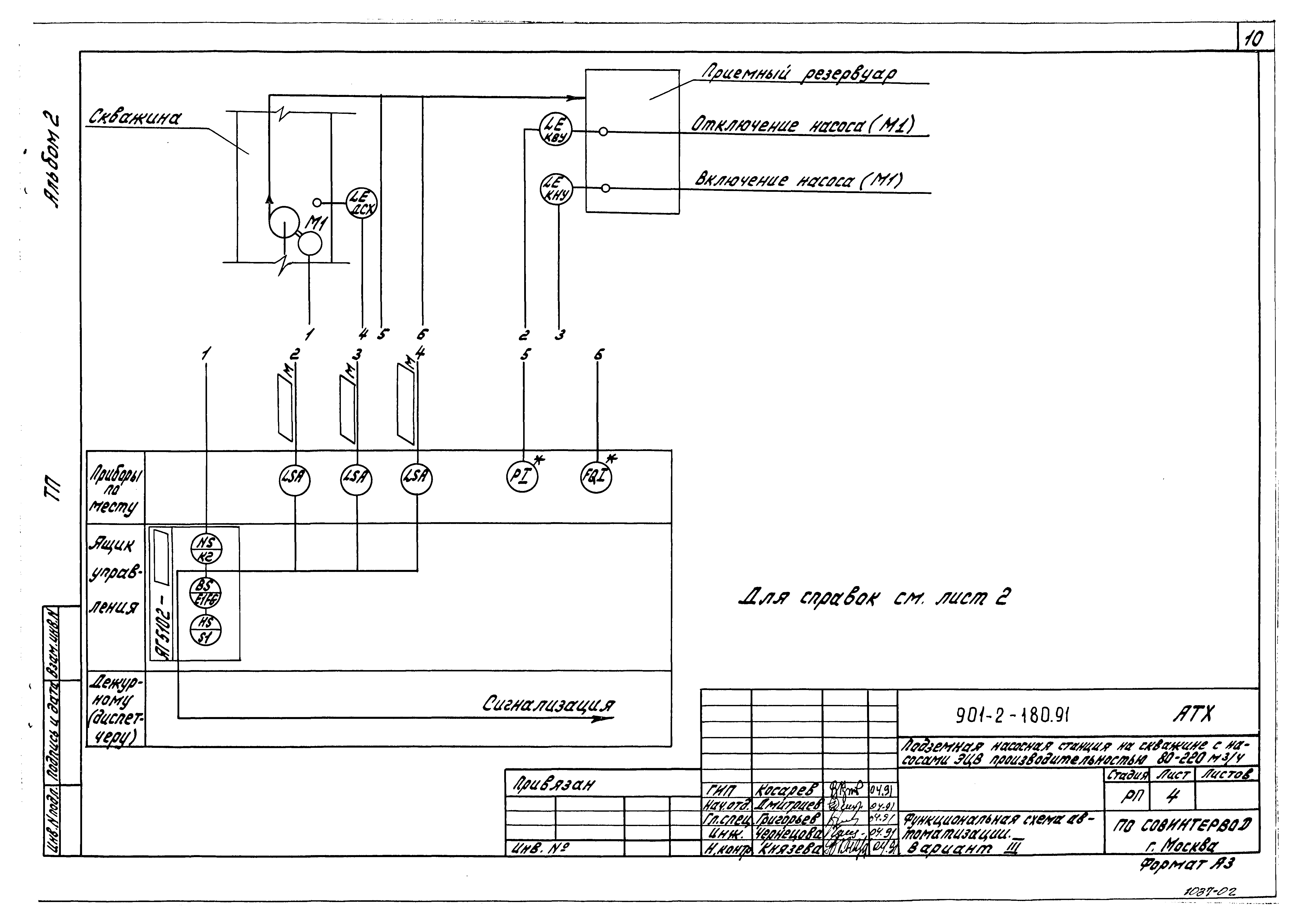
| Оглавление: | ТП 901-2-180.91-ЭМ-1 Общие данные ТП 901-2-180.91-ЭМ-2 Таблица выбора центробежного скважинного насоса и погружного электродвигателя. Таблица выбора устройства "Каскад" и ящика управления Я1 ТП 901-2-180.91-ЭМ-3 Схема электрическая принципиальная распределительной сети 380/220 В ТП 901-2-180.91-ЭМ-4 Раскладка кабелей. План ТП 901-2-180.91-АТХ-1 Общие данные ТП 901-2-180.91-АТХ-2 Общие данные ТП 901-2-180.91-АТХ-3 Схема функциональная автоматизации. Вариант 1,2 ТП 901-2-180.91-АТХ-4 Схема функциональная автоматизации. Вариант 3 ТП 901-2-180.91-АТХ-5 Схема функциональная автоматизации. Вариант 4 ТП 901-2-180.91-АТХ-6 Схема электрическая принципиальная управления электродвигателем скважинного насоса ТП 901-2-180.91-АТХ-7 Схема электрическая принципиальная управления электродвигателем скважинного насоса, выносные элементы ТП 901-2-180.91-АТХ-8 Схема соединений и подключения ящика управления Я1 ТП 901-2-180.91-АТХ-9 Схема электрических проводок |
| Разработан: | Совинтервод |
| Утверждён: | 18.04.1991 Госконцерн СССР Водстрой (849) |















